Коротковолновые конвертеры
Конвертером называют дополнительное устройство к радиоприемнику, преобразующее частоту принимаемого сигнала в некоторую промежуточную частоту, находящуюся в пределах диапазона приемника. В результате такого преобразования появляется возможность принимать коротковолновые радиостанции на приемник, имеющий, например, средневолновый диапазон.Ниже рассматриваются две схемы сравнительно простых KB конвертеров. Один из KB конвертеров предназначен для работы с транзисторными приемниками, другой — с ламповыми.
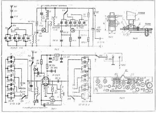
На рис. 1 приведена принципиальная схема транзисторного конвертера для приема KB радиостанций, работающих в диапазонах 19 м (15,1 — 15,6 МГц), 25 м (11,6 — 12,1 МГц) и 31 м (9,4 — 9,9 МГц). Он выполнен на двух транзисторах, питается от двух аккумуляторов типа Д-0,1, соединенных последовательно, и потребляет ток примерно 1,5 мА. Конвертер может работать с приемниками, имеющими средневолновый диапазон («Селга», «Сокол», «Нева-2» и др.).
Основные узлы конвертера — смеситель и гетеродин. Смеситель собран на транзисторе Т1 с фиксированным смещением, величина которого определяется резистором R1. Принятый сигнал KB радиостанции из антенны Ан1 через гнездо Гн1 и разделительный конденсатор С1 поступает на широкополосный входной контур, образованный катушкой L1 и конденсаторами С2, СЗ (в диапазоне 19м), С4, С5 (в диапазоне 25 м) либо С6, С7 (в диапазоне 31 м). На вход смесительного каскада сигнал подается с помощью катушки связи L2, размещенной на одном каркасе с катушкой Ы. Входной контур настроен на среднюю частоту каждого из диапазонов и в процессе приема радиостанций не перестраивается. Скачкообразное изменение частоты настройки входного контура производится контактной группой В1а переключателя В1.
Гетеродин собран на транзисторе Т2 с емкостной обратной связью. Температурная стабилизация режима работы транзистора обеспечивается резисторами R2 — R4. Колебательный контур гетеродина образован индуктивностью катушки L5 и конденсаторами С9, С10, С15, С16 (в диапазоне 19 м), СП, С12, С15, С16 (в диапазоне 25 м) и конденсаторами С13 — С16 (в диапазоне 31 м).
С катушки связи. L4 напряжение гетеродина поступает в цепь смесительного каскада.
Как видно из схемы, между базой и эмиттером транзистора Т1 смесительного каскада имеются два высокочастотных колебания: одно — с частотой сигнала; другое — с частотой гетеродина. В результате нелинейных процессов, происходящих в смесителе, в коллекторной цепи транзистора 77 образуются составляющие тока различных частот, в том числе составляющая тока разностной, или, как ее называют промежуточной частоты. Последний, протекая через катушку индуктивности L3, создает вокруг нее высокочастотное магнитное поле, которое воздействует на магнитную антенну приемника, настроенную на эту промежуточную частоту. Выход конвертам можно соединить с входом приемника также через конденсатор Са (на схеме эта цепь показана штриховой линией).
Для нормальной работы конвертера в каждом из коротковолновых диапазонов частота гетеродина fn(fг2 или fг3) должна быть установлена таким образом, чтобы разность между средней частотой принимаемого сигнала (fci= 15,35 МГц — для диапазона 19 м; fс2 =11,85 МГц — для диапазона 25 м и fСз = 9,65 МГц — для диапазона 31 м) и частотой гетеродина удовлетворяла следующему условию: fс1 — frl = 1250 кГц; fc2 — fг2=1250 кГц и fсз — fг3= 1250 кГц. В этом случае частотный спектр каждого из KB диапазонов будет преобразован в спектр сигналов от 1000 до 1500 кГц, т. е. в высокочастотную часть средневолнового диапазона. При этом каждая промежуточная частота, полученная в результате приема отдельных радиостанций, равна разности частот сигналов этой станции и гетеродина, работающего на фиксированной частоте. Приемник же будет выполнять функции усилителя с переменной промежуточной частотой; настраивая усилитель, можно осуществить прием сигналов определенной радиостанции.
Недостатком рассмотренного конвертера является невозможность приема KB станций на участках частот средневолнового диапазона, в которых работают мощные радиостанции.
В конвертере можно использовать транзисторы П401 — П403, П422 и другие, резисторы УЛМ-0,125, конденсаторы КТ, подстроечные конденсаторы КПК-М.
Катушки LI, L2 наматывают на цилиндрическом полистироловом каркасе (рис. 2), внутри кото рого просверливают отверстие и нарезают резьбу под сердечник СЦР-1. Для намотка катушек можно использовать каркасы от телевизоров «Рубин» и «Рубин-102» Катушка Ы содержит 9 витков провода ПЭЛШО 0,51; L2 — 2, витка провода ПЭЛШО 0,31 Намотка рядовая, виток к витку. Катушки индуктивности L4, L5 наматывают на таком же каркасе. Они содержат соответственно 3 витка провода ПЭЛШО 0,31 и 9 витков провода ПЭЛШО 0,51. Катушку индуктивности L3 наматывают внавал на сердечнике из феррита по всей его длине. Этот сердечник размером 40x5X3 мм вырезают из плоского ферритового стержня 400НН, применяемого в магнитных антеннах приемников. Катушка содержит 170 витков провода ПЭЛШО 0,12.
Переключатель В1 — самодельный. Его изготавливают на базе контактов от типового галетного переключателя. Включение питания происходит при ввертывании телескопической антенны Ан! (от приемников «Банга», «Спидола», «Сокол-4» и др.) в нарезную втулку 1 (рис. 3), установленную на плате конвертера. Втулку крепят к плате заклепками 2. Для резьбового соединения конвертера с телескопической антенной в основание последней впрессовывают латунную втулку, заканчивающуюся штырем 6 с резьбой. В нарезной части штыря делают отверстие под штифт 3, который вытачивают из оргстекла. При ввинчивании штыря во втулку 1 он своим штифтом 3 нажимает на контактную пружину 4. Последняя, изгибаясь, касается контактной пружины 5 и замыкает цепь источника питания. Контактные пружины 4 — 5 выполняют функции выключателя В2 (см. рис. 1).
При использовании подобного конвертера для работы с приемником «Селга» его можно разместить на плате (рис. 4), изготовленной из гетинакса размером 40X160x1,5 мм. Все детали, за исключением конденсаторов СЗ, С5, С7 и С14, помещают сверху монтажной платы. Плату конвертера крепят винтами с втулками к гети-наксовому основанию с такими же габаритами. Основание, в свою очередь, прикрепляют к плоскости кожаного футляра приемника, прилегающей к магнитной антенне таким образом, чтобы сердечник катушки L3 располагался параллельно ферритовому стержню магнитной антенны приемника и находился от нее на расстоянии не более 10 — 15 мм.
Конвертер закрывают крышкой из оргстекла.
Порядок Налаживания конвертера следующий. Проверив монтаж, параллельно выключателю В2 включают миллиамперметр с пределом 5 — 10 мА . и измеряют ток, потребляемый конвертером. Нормально работающий конвертер потребляет ток порядка 1,5 мА. Затем с помощью гетеродинного волномера или KB приемника убеждаются в наличии высокочастотных электрических колебаний на каждом из диапазрнов. Для установки требуемой частоты гетеродина и настройки входного контура в диапазоне 19 м приемник настраивают на частоту 1250 кГц и на вход конвертера (Гн1) от сигнал-генератора (СГ), работающего в режиме с внутренней модуляцией, подают сигнал с частотой 15,35 МГц. Изменяя индуктивность катушки L5 (путем вращения ее сердечника), емкость подстроечного конденсатора С9 или постоянного конденсатора С10, добиваются чтобы в динамической головке прямого излучения приемника прослушивался тон с частотой модуляции СГ. После этого по наибольшей громкости на выходе приемника, изменяя индуктивность катушки L1 или емкости конденсаторов С2, C3t настраивают входной контур.
В процессе настройки гетеродина возможны два положения сердечника катушки L5 (или два значения емкости конденсаторов С9, С10), при которых прослушивается работа СГ. Правильная настройка гетеродина (14,1 МГц) соответствует наибольшему значению индуктивности катушки L5 (емкостей конденсаторов С9, С10). При настройке конвертера на диапазонах 25 и 31 м вращать сердечники катушек индуктивности L5 и L1 нельзя, так как в этом случае нарушится настройка в диапазоне 19 м.
Настройка конвертера в диапазоне 25 м заключается в подаче на его вход сигнала с частотой 11,85 МГц и в получении требуемой частоты гетеродина (10,6 МГц) путем подбора емкостей конденсаторов СП, С12. Входной контур настраивают конденсаторами С4, С5. В диапазоне 31 м на вход конвертера подают сигнал с частотой 9,65 МГц. Гетеродин на частоту 8,4 МГц настраивают конденсаторами С13, С14, а входной контур — конденсаторами С6, С7.
На рис. 5 приведена схема лампового конвертера для работы в диапазонах 25, 31, 41, 49 и 75 м. Конвертер питается от выпрямителя приемника, совместно с которым он используется. Принцип действия подобного конвертера ничем не отличается от рассмотренного ранее.
Входной контур образован катушкой индуктивности L1 и конденсаторами С1, СП (на 25 м); С1, СИ, С5, С15 (на 31 м); С1, СП, С4, С14 (на 41 м) и т. д. Включен он в цепь управляющей сетки левого триода лампы Л1, выполняющего роль смесителя. Связь с антенной — автотрансформаторная, через разделительный конденсатор С27. Гетеродин собран на правом триоде лампы Л1 по трехточечной схеме с автотрансформаторной обратной связью. Колебательный контур гетеродина образован секциями II, III катушки L2 и конденсаторами С6, С21 (на 25 м); С6, С21, С10, С25 (на 31 м); С6, С21, С9, С24 (на 41 м) и т.д. Сигнал с гетеродина вводится в цепь катода левого триода с помощью секции I катушки L2.
Как видно из схемы, между управляющей сеткой левого триода и его катодом; действуют два напряжения: одно — с частотой сигнала, поступающего с входного контура, другое — с частотой сигнала гетеродина, поступающего с секции I катушки 12. В результате преобразования на нагрузке смесителя — резисторе R1 — создается падение напряжения от составляющей промежуточной частоты. Это напряжение через конденсатор С16 подается на антенный вход приемника.
Установка конвертера для работы на одном из диапазонов производится переключателем В1. Плавная настройка на KB станции осуществляется приемником, который должен работать на участке средневолнового диапазона 1000 — 1500 кГц. Включение и выключение конвертера, а также необходимая коммутация цепей антенны и анодного питания обеспечиваются переключателем В2.
Катушки индуктивности LI, L2 наматывают на каркасах из полистирола диаметром 18 — 20 мм проводом ПЭЛ-1 0,62. Катушка L1 содержит 11 (I)+5 (II) витков при ширине намотки 25 мм Катушка L2 содержит А (1)+4 (II)+ 10 (III) витков при ширине намотки 27 мм.
В конструкции можно использовать резисторы МЛТ-0,25; конденсаторы КТ, МБМ, КСО; подстроечные конденсаторы КПК-МП, КТ4-2 и др. Переключатели В1 и В2 --галетного или кнопочного типа. Габариты конструкции некритичны.
Порядок налаживания принципиально ничем не отличается от описанного выше. Настройку контуров начинают с диапазона 25 м; при этом следует учесть, что в дан-; ном конвертере частота гетеродина выше средней частоты соответствующего диапазона на 1250 кГц.

Москва, Издательство ДОСААФ СССР, 1976 г. Г-80680 от 18/III-1978 г. Изд. № 2/755з
Бизнес: Предпринимательство - Малый бизнес - Управление
- Бизнес
- Разновидности бизнеса
- Планирование бизнеса
- Управление бизнесом
- Предпринимательство
- Русское предпринимательство
- Управление и предпринимательство
- Малый бизнес
- Виды малого бизнеса
- Русский малый бизнес
- Управление малым бизнесом
- Posix для малого бизнеса
- Телефония как малый бизнес
- Телефония на Java для малого бизнеса