Иншаков О. - Эффективное использование инноваций на промышленных предприятиях
РОССИЙСКАЯ АКАДЕМИЯ НАУК ОТДЕЛЕНИЕ ОБЩЕСТВЕННЫХ НАУК СЕКЦИЯ ЭКОНОМИКИ ЮЖНАЯ СЕКЦИЯ СОДЕЙСТВИЯ РАЗВИТИЮ ЭКОНОМИЧЕСКОЙ НАУКИ
Введение
Реформирование экономики современной России, направленное на создание эффективной системы хозяйствования, обусловливает преобразования отношений как на макро-, так и микроуровнях. На уровне предприятия такие преобразования на практике оказались наиболее сложными.
Нестабильность экономической ситуации в стране, кризис в финансовой сфере, обострение конкурентной борьбы с зарубежными производителями на внутреннем рынке побуждают отечественных практиков осваивать методы и инструменты инновационного менеджмента. Главное преимущество таких методов управления предприятием состоит в возможности обеспечить высокую ликвидность как в краткосрочной, так и долгосрочной перспективе, получить оптимальные размеры прибыли и создать необходимые условия для расширения своей деятельности.
Организация инновационной деятельности современного промышленного предприятия соединяет такие свойства, как способность изменять свою структуру, систематически переходить на производство товаров, потребляемых динамичным рынком, находить и работать с потребителем своей продукции. Формирование действенной системы управления инновационной деятельностью представляет важнейшую задачу по созданию эффективного хозяйствующего субъекта в российских условиях.
Данные анализа деятельности российских промышленных предприятий, успешно работающих на российском рынке, подтверждают, что у организаций с высокой инновационной активностью большая эффективность работы в изменяющихся условиях. Они способны обеспечить свое выживание в условиях усиления конкуренции, возрастающей сложности и динамичности товарных рынков.
В рыночных условиях выживаемость предприятия, как показывает анализ опыта работы российских предприятий, обеспечивается за счет осуществления перехода к активной политике инновационного обновления и, прежде всего, способности предприятия адаптироваться к изменениям внешней среды.
Разработка эффективного механизма управления инновационным проектом на предприятии является одной из важнейших проблем современной российской экономики, что предопределило создание данной работы.
Данный механизм должен обеспечить эффективную взаимосвязь отдельных областей и этапов инновационного проекта. Без этого невозможно обеспечить высокую степень восприимчивости производства к новшествам, а следовательно, и создать конкурентоспособную продукцию.
Основная цель нашей работы заключается в развитии основных теоретических положений, направленных на активизацию инновационной деятельности, и выработке методических рекомендаций и практических предложений по созданию системы управления инновационным проектом на предприятии.
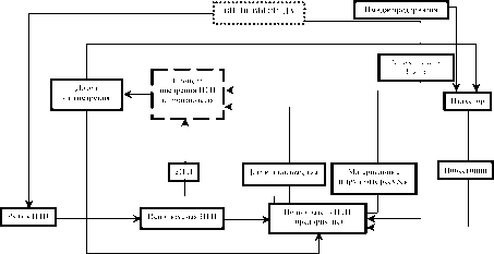
В связи с этим делается попытка выделить функциональные системы, реализующие инновационный проект, и показать их взаимосвязанность в рамках существующей организационной структуры предприятия.
Во многих трудах современных российских ученых-эконо-мистов под инновацией подразумевается явление экономическое, нежели техническое. Однако производственная инновация, как правило, является воплощением разработок конструкторов и технологов, рассматривающих исключительно технические аспекты инноваций, руководствуясь при этом конкурентоспособностью продукции.
Исследования, экспериментальные разработки, подготовка к производству, производство и сбыт являются одинаково важными функциональными составляющими инновационного проекта, так как они направлены на решение важной задачи материализации объектов интеллектуальной стоимости в виде новых изделий, услуг или технологий.
Во внешней среде особенно выделяются четыре фактора: предпочтения потребителей, рынок научно-технической продукции (НТП), поведение конкурентов и инвесторы. Цена и качество выпускаемой продукции определяются, прежде всего, уровнем развития производственных технологий предприятия. Изменение предпочтений покупателей и поведения конкурентов подразумевает необходимость внедрения инновационных проектов в производственную систему предприятия
Руководствуясь вышесказанным, можно спроектировать единую систему, показывающую взаимодействие функциональных схем, обеспечивающих реализацию инновационного процесса на предприятии (рис. 1).

I. Инновационная деятельность предприятия (теоретический аспект)
1.1. Проблема привлечения инвестиций для активизации инновационной деятельности
Многие предприятия применяют собственные средства для активизации инновационной деятельности, так как привлечение средств из других источников вызывает большие сложности. При отсутствии собственных средств проблема привлечения инвестиций для инновационного реагирования к изменениям внешней среды становится весьма актуальной.
Проблема привлечения инвестиций для активизации инновационной деятельности промышленного предприятия во многих аспектах слабо проработана, что обусловило направленность настоящей работы. Необходимо изучение основных проблем активизации инновационной деятельности промышленного предприятия на базе привлечения инвестиций, направленных на регулирование не только поведения предприятия во внешней среде, но и внутренних экономических процессов.
Для привлечения инвестиций должны быть определены цели и задачи инвестирования, характеристики объекта инвестирования, технико-технологическое и финансово-экономическое обоснование целесообразности инвестирования, объемы и сроки инвестиций, а также план практических действий и организационных мероприятий по их осуществлению.
Инновационно-инвестиционная деятельность как комплекс мер по реализации и оценке результатов инвестиций определяется тремя стадиями:
1) выявление потребности в инвестициях и разработка инновационного проекта;
2) реализация инновационного проекта;
3) завершение инновационного проекта и возврат инвестиций с учетом запланированной нормы доходности.
Субъектами инновационно-инвестиционной деятельности являются предприятие и инвестор. Предприятие осуществляет разработку, реализацию инновационного проекта и уп-
равление им. Инвестор принимает участие в разработке, оценке, сопровождении, реализации и финансировании инновационного проекта. Схема взаимодействия предприятия и инвестора показана на рисунке 2.

Стратегия действий по развитию инновационной деятельности в промышленности
Для определения объема инвестиций предприятие должно сформировать стратегическую программу развития инновационной деятельности предприятия, которая должна содержать следующие разделы:
1. Маркетинговые исследования: анализ текущего состояния отрасли, тенденции ее развития; потребность и объем производства по видам продукции в регионе, России и/или за рубежом; сведения о последних достижениях; маркетинговые исследования рынков продаж и закупок; определение потенциальных потребителей; анализ основных предприятий и отраслей промышленности, потребляющих выпускаемую продукцию; сопоставление с конкурентами по стоимости товарной продукции, объемам производства, рентабельности, прибыли и другим показателям; определение потенциальных поставщиков сырья и материалов; анализ сильных и слабых сторон предприятия, характеристика преимуществ и угроз.
2. Финансово-экономический анализ: доходы и расходы; активы и пассивы; денежные потоки; платежеспособность и финансовая устойчивость; финансовые результаты, рентабельность и деловая активность; основные фонды; материальные затраты на производство; трудовые ресурсы и иные финансово-экономические показатели.
3. Стратегическая цель, основанная на сильных сторонах и преимуществах предприятия и направленная на усиление слабых сторон и устранение угроз.
4. Задачи по достижению стратегической цели: реализация готовой продукции; производство продукции; вспомогательное и обслуживающее производство; материально-техническое снабжение; техническая политика; кадровое обеспечение; организация управления.
5. План мероприятий: комплекс мер по качественному изменению, модернизации, реконструкции, техническому перевооружению, дооборудованию, достройке, частичной ликвидации, оптимизации существующих производств или созданию и внедрению новых технико-технологических объектов, продуктов и производств.
6. Финансово-экономическое прогнозирование: прогноз движения денежных средств; прогноз доходов и расходов; прогноз состояния и динамики дебиторской и кредиторской задолженностей; прогноз финансово-экономических показателей; прогноз изменения стоимости компаний.
Производственный план развития инновационной деятельности
После того как будет сформирована стратегическая программа, предприятие должно разработать производственный план развития инновации. Он должен содержать следующие разделы:
1) Основные технические и технологические решения:
- обоснование выбранных технических и технологических решений по основному и вспомогательным производствам на основе оценки возможных вариантов их реализации по уровню технико-экономической эффективности, технической безопасности, потреблению ресурсов на единицу продукции, а также по степени риска и вероятности возникновения аварийных ситуаций;
- описание источников и порядка приобретения технологии, краткая характеристика технологий, требования к основному технологическому оборудованию, выполнение которых обеспечивает технологическую и экологическую безопасность предприятия;
- обоснование выбора номенклатуры и состава основного технологического оборудования, анализ возможных вариантов приобретения (лизинг, аренда, покупка);
- определение потребности во вспомогательных машинах и механизмах в ходе реализации проекта, описание имеющихся в наличии, планирование привлечения недостающих (подряд, аренда, лизинг, покупка);
- определение оптимальной производственно-технологической структуры предприятия с полным описанием процесса производства основной, побочной и попутной продукции проекта, в том числе с раскрытием вопросов об утилизации, безопасном уничтожении и хранении отходов, с разработкой принципиальных схем технологических процессов, технологических планировок по корпусам (цехам) с указанием размещения оборудования и транспортных средств, схемы грузопотоков.
2) Обеспечение ресурсами:
- определение потребности предприятия в сырье, материалах, воде, топливе, энергии, полуфабрикатах, комплектующих и других ресурсах исходя из установленной программы сбыта продукции проекта, принятых технологий и оборудования;
- анализ и обоснование возможных источников и условий получения ресурсов, требования к качеству и способам подготовки сырья;
- расчет ежегодных расходов на обеспечение предприятия сырьевыми ресурсами;
- разработка плана производства и реализации продукции с определением объемов и номенклатуры производства основной и попутной продукции проекта, а также объемов реализации продукции с разбивкой, по рынкам сбыта (внутренний и внешний) исходя из прогнозируемой потребности и планируемых производственных возможностей.
Экономический эффект от инновационной деятельности
Положительный экономический эффект от инновационной деятельности может быть выражен в увеличении прибыли, снижении расходов и/или предотвращении возможных потерь.
Оценка экономической эффективности проводится путем расчета денежных потоков, выраженных в текущих ценах, и показателей эффективности с учетом факторов времени, риска и неопределенности.
Для учета фактора времени используется метод дисконтирования денежных потоков, который заключается в приведении разновременных (относящихся к разным шагам расчета) значений денежных потоков к их ценности на определенный момент времени.
Для оценки эффективности с учетом факторов риска и неопределенности проводится анализ информации о возможных отклонениях от проектных значений. Все расчеты приводятся по трем прогнозным сценариям: оптимистическому, пессимистическому и вероятному.
Если сумма экономического эффекта за год выше суммы потребности в инвестициях, то расчет денежных потоков и показателей эффективности может не производиться, но при этом обязательно должен быть проведен расчет величины положительного эффекта. Это может быть снижение прямых и/или косвенных затрат на производство продукции, расчет дополнительной прибыли или возможных потерь.
При расчете величины положительного эффекта необходимо учитывать потребность в дополнительном оборотном капитале.
Денежный поток от инновационной деятельности формируется из денежных потоков по трем видам деятельности: инвестиционной, операционной и финансовой.
Денежный поток характеризуется: притоком, равным размеру денежных поступлений (или результатом в стоимостном выражении) на каждом шаге расчетного периода; оттоком, равным платежам и затратам на каждом шаге; сальдо или активным балансом, равным разности между притоками и оттоками.
Для денежного потока от инвестиционной деятельности к оттокам относятся капитальные вложения, затраты на пусконаладочные работы, ликвидационные затраты, затраты на увеличение оборотного капитала. В качестве притока в денежный поток от инвестиционной деятельности включаются доходы от реализации выбывающих внеоборотных активов с учетом уплаты соответствующих налогов, а также поступления за счет уменьшения оборотного капитала.
В денежный поток от операционной деятельности включаются все виды доходов и расходов, связанные с производством продукции, и налоги, уплачиваемые с указанных доходов. В притоках и оттоках от операционной деятельности необходимо учитывать доходы и расходы от внереализационных операций, непосредственно связанных с реализацией проекта (доходы от сдачи имущества в аренду, или лизинга, поступления средств при закрытии депозитных счетов и по приобретенным ценным бумагам других хозяйствующих субъектов, возврат займов, предоставленных другим участникам).
Для денежного потока от финансовой деятельности к притокам относятся вложения собственного капитала и привлеченных средств: субсидий, дотаций, заемных средств, в том числе и за счет выпуска предприятием собственных долговых ценных бумаг. К оттокам относятся затраты на возврат и обслуживание займов и выпущенных предприятием долговых ценных бумаг, а также на выплату дивидендов по акциям предприятия.
В качестве основных показателей экономической эффективности следует принять:
- чистый дисконтированный доход (NPV), получаемый путем дисконтирования разницы между всеми притоками и оттоками денежных средств по проекту;
- внутренняя норма доходности (IRR), представляющая собой такую ставку дисконтирования, при которой чистый дисконтированный доход равен нулю;
- дисконтированный срок окупаемости продолжительность периода от начала реализации проекта до момента окупаемости с учетом дисконтирования, то есть до наиболее раннего момента времени в расчетном периоде, после которого чистый дисконтированный доход становится неотрицательным и в дальнейшем остается таким.
Первоначально рассчитывается ставка дисконтирования. Ставка дисконтирования может быть рассчитана по формуле:
tax
f
d = V x (1--f) + R, (1)
100 w
где d ставка дисконтирования, %;
V безрисковая ставка доходности (государственные долговые обязательства, ставка по депозитам в банке высшей степени надежности), %, tax
f ставка налога на безрисковый доход, %;
R премия за риск, %.
Принцип дисконтирования заключается в приведении показателей на разных шагах расчета к текущей стоимости. Так, дисконтированный денежный поток по каждому шагу рассчитывается путем умножения потока по проекту на коэффициент дисконтирования по следующей формуле:
CFD
t = CF
t xPVC
t, (2)
где CFD
t дисконтированный денежный поток на t-шаге, тыс. руб.;
CF
t денежный поток на t-шаге, тыс. руб.;
PVC
t коэффициент дисконтирования на t-шаге; t номер шага расчета.
PVCt =
(3)
(1 + )t 100
Чистый дисконтированный доход определяется как общая сумма дисконтированных денежных потоков по всем шагам расчета и вычисляется по формуле:
NPV = Х CFD,, (4)
t=0
где NPV чистый дисконтированный доход, тыс. руб.; п количество шагов.
Дисконтированный срок окупаемости определяется как время, необходимое для достижения положительного значения чистого дисконтированного дохода.
Внутренняя норма доходности определяется как ставка, при которой чистый дисконтированный доход равен нулю.
Расчет производится на основе метода интерполяции путем итерационного приближения по следующей формуле:
при условии NPVj 0 NPV
2 u d
2 IRR d
1,
где IRR внутренняя норма доходности, %;
NPVj, NPV
2 чистый дисконтированный доход (два варианта), тыс. руб.;
dj,d
2 ставка дисконтирования (два варианта), %.
Точность в определении внутренней нормы доходности достигается в случае, если разница между двумя вариантами ставки дисконтирования минимальна.
Если дисконтированные денежные потоки по шагам меняют свой знак более одного раза, то внутренняя норма доходности не рассчитывается.
Метод оценки эффективности инновационного проекта на основе чистого дисконтированного дохода позволяет принять управленческое решение о целесообразности его реализации исходя из сравнения суммы будущих дисконтированных доходов с требуемыми инвестиционными издержками (капитальными вложениями).
Анализ чувствительности восприятия инновационной деятельности
Исходными данными для анализа чувствительности восприятия инновационной деятельности являются средневзвешенные значения следующих показателей: объем производства, цена за единицу продукции, переменные затраты на единицу продукции, постоянные затраты, величина амортизации, величина налога на прибыль.
Средневзвешенные значения перечисленных показателей вычисляются за период операционной деятельности по следующей формуле:
X (X, x PVC
t)
Xa = -,
PVF
npv
2
NPV
2 -NPVj '
IRR = d
2 + (d
l - d
2) x
(5)
где Ха
Х
PVC
t
средневзвешенное значений показателя; значение показателя на t-шаге; коэффициент дисконтирования на t-шаге;
PVF сумма коэффициентов дисконтирования.
PVF = ХPVC,. (7)
t=i
Кроме того, при анализе чувствительности восприятия инновационной деятельности используется величина дисконтированного инвестиционного потока, который определяется по формуле:
CFId = ? (CFIt xPVCt), (8)
t=0
где CFId дисконтированный поток по инвестиционной деятельности, тыс. руб.;
CFI
t поток от инвестиционной деятельности на t-шаге, тыс. руб.
Безубыточный объем производства рассчитывается по формуле:
- CFId - D
a хPVF Cfix
t
Qr = ¦
(9)
+-
tax
Mn х(1 -^l)хPVF 2 100
Mn
Qr
D
a
tax
a
Cfix
a
Mn
где Qr безубыточный объем производства, ед.;
средневзвешенная сумма амортизации, тыс. руб.; средневзвешенная ставка налога на прибыль, %; средневзвешенные пост. затраты, тыс. руб.; средневзвешенный маржинальный доход на единицу продукции (средневзвешенная разница между ценой и переменными затратами на единицу продукции), тыс. руб.
Безубыточная цена единицы продукции рассчитывается по формуле:
Pr =
- CFId - D
a хPVF Cfix
a _
(10)
Q х(1 - taXa)хPVF Qa
*a 100 где Pr безубыточная цена, тыс. руб.;
Q
a средний объем производства, ед.;
Cvar
a средневзвешенные переменные затраты на единицу продукции, тыс. руб.
Безубыточные переменные затраты на единицу продукции рассчитываются по формуле:
где Cvr безубыточные переменные затраты на единицу продукции, тыс. руб.;
P
a средневзвешенная цена единицы продукции, тыс. руб. Безубыточные постоянные затраты рассчитываются по формуле:
CFId - D
a x PVF Cfix
i
С?Г = P„ -
Q x(1 - ttaxa)xPVF Qa
*a 100
(12)
С[Г = Qa ХМПа +
D
a xPVF + CFId
tax ’
PVF Х (1 - ttaXa-) 100
где Cfr безубыточные постоянные затраты, тыс. руб.
Максимальный размер инвестиций определяется исходя из двух составляющих: дисконтированного операционного потока по проекту и притоков по инвестиционной деятельности (реализация ОФ, ликвидационная стоимость за вычетом затрат по ликвидации), и рассчитывается по формуле:
LA - LE
(1 + )П
100
DA
t
Ir = ? CFOD
t + ?
(13)
t=0 (1 + )t
100
t=0
где Ir предельная величина инвестиционных затрат, тыс. руб.;
CFOd
дисконтированный операционный поток на ^-шаге, тыс. руб.;
DA,
LA
выручка от реализации ОФ на Сшаге, тыс. руб.;
ликвидационная стоимость, тыс. руб.;
LE затраты по ликвидации, тыс. руб.
Ставка налога влияет на сумму денежного потока, уменьшая его. Чем больше ставка налога, тем меньше денежный поток по проекту. Безубыточное значение ставки налога рассчитывается по формуле:
- CFId -
Dg Х PVF x100
PVFx (Qa xMn
a - Cfix
a)
Tr = 100 -
(14)
где Tr максимальная ставка налога на прибыль, %.
Безубыточная ставка дисконтирования ставка, при которой чистый дисконтированный денежный поток равен нулю,
и которая рассчитывается аналогично внутренней норме доходности.
После определения критических значений контрольных показателей по оптимистическому, пессимистическому и вероятному прогнозам рассчитывается запас прочности каждого показателя, то есть процентное соотношение между средневзвешенным и критическим значением, по формуле:
, , Xr - Xa
Ms = -ХІ?? , (15)
Xa
где Ms запас прочности контрольного показателя, %;
Ха средневзвешенное значение контрольного показателя;
Xr критическое значение контрольного показателя.
По инвестиционным затратам отношение рассчитывается по формуле:
, , Ir - InvD
л
Ms =-ХІ00 (16)
InvD , ( )
где Ms запас прочности инвестиционных затрат, %;
Ir предельная величина инвестиционных затрат, тыс. руб.
InvD дисконтированные инвестиционные затраты, тыс. руб.
Критерий принятия управленческих решений о целесообразности реализации инновационного проекта заключается в следующем: если чистая приведенная стоимость положительна (ее значение больше нуля), инновационный проект следует принять, и наоборот. Положительное значение чистой приведенной стоимости означает, что текущая стоимость доходов превышает инвестиционные затраты и, как следствие, обеспечивает получение дополнительных возможностей для увеличения благосостояния предприятия.
В качестве примеров рассмотрим два инновационных проекта, реализующихся на промышленном предприятии Волгоградский тракторный завод:
- внедрение лазерного комплекса в промышленное производство;
- разработка конкурентоспособной модели колесного сельскохозяйственного трактора.
II. Реализация инновационного проекта Внедрение лазерного комплекса в техпроцесс изготовления деталей из листового металлопроката
Рассмотрим ситуацию, возникшую на Волгоградском тракторном заводе в конце 2002 г. Маркетинговый анализ показал, что для увеличения объема продаж необходимо снижение себестоимости и сокращение срока изготовления трактора. Одним из способов реализации этого является снижение затрат и сокращение сроков производства деталей сложной конфигурации из листового проката, используемых при изготовлении тракторов.
Традиционная технология изготовления деталей из листового металлопроката с использованием штампов, существующая в тот момент на заводе, являлась нецелесообразной, поскольку проектирование и изготовление штампов, их отладка и запуск в производство влекли за собой ряд негативных последствий:
- объемы производства не обеспечивали приемлемые сроки окупаемости затрат на изготовление штампов;
- длительный цикл их изготовления (от 3 до 6 месяцев).
Помимо вышеперечисленного, при изготовлении указанных деталей вручную невозможно достичь необходимого уровня внешних параметров образцов, обеспечить потребность в запланированном количестве образцов, в полной мере воплотить заложенные в них конструкторские решения, что к тому же влечет за собой привлечение необоснованно большого числа квалифицированных рабочих.
Для достижения поставленной цели необходимо было привлечь инновационные достижения, а именно лазерный комплекс (ЛК). Данный комплекс обеспечивает высокоэффективную (в 60 раз дешевле ручного изготовления и в 20 раз изготовления на станках с ЧПУ) лазерную резку по любому сложному контуру с высокой точностью и качеством.
Отладка и освоение системы управления производством
в год), то необходимая наценка составит 200 тыс. руб. на 1 трактор (удорожание по отношению к рыночным ценам составит 4050 % в зависимости от модели тракторов).
Таблица 19
Необходимые инвестиционные вложения
| Этап |
Сумма, млн руб. |
| НИОКР |
49 |
| Разработка маршрутных и наладочных техпроцессов |
54 |
| Разработка проектно-сметной документации |
20 |
| Закупка оборудования |
800 |
| Строительно-монтажные работы |
165 |
| Проектирование инструмента и оснастки |
30 |
| Изготовление инструмента и оснастки |
300 |
| Отладка и освоение системы управления производством |
200 |
| Оборотный капитал |
744 |
| Итого |
2362 |
Календарный план инвестиционных вложений представлен в таблице 20.
Календарный план инвестиционных вложений
| Таблица 20 |
| Этап |
В том числе по интервалам планирования, (с НДС), млн руб. |
| 2003 |
2004 |
2005 |
2006 |
2007 |
всего |
| НИОКР |
12 |
12 |
0 |
0 |
0 |
49 |
| Разработка техпроцессов |
0 |
54 |
0 |
0 |
0 |
54 |
| Разработка проектно-сметной документации |
5 |
5 |
5 |
0 |
0 |
20 |
| Закупка оборудовани/ |
265 |
265 |
265 |
0 |
0 |
800 |
| Строительно-монтажные работы |
41 |
41 |
41 |
41 |
0 |
165 |
| Проектирование инструмента и оснастки |
10 |
10 |
10 |
0 |
0 |
30 |
| Изготовление инструмента и оснастки |
50 |
70 |
90 |
90 |
0 |
300 |
| Отладка и освоение системы управления производством |
40 |
40 |
40 |
40 |
40 |
200 |
| Оборотный капитал |
0 |
80 |
146 |
222 |
296 |
744 |
| Итого |
423 |
578 |
597 |
393 |
336 |
2362 |
|
При установлении цены на ВК-170 руководствовались себестоимостью трактора, выпуском, а также ценами на существующие колесные тракторы класса 3 (см. табл. 21).
Таблица 21
Цены на колесные тракторы класса 3 по прайс-листам заводов |
| Наименование предприятия |
Марка трактора |
Цена трактора (с НДС), тыс. руб. |
| Харьковский ТЗ |
Т-150К |
745 |
| Минский ТЗ |
МТЗ-1221 |
900 |
| Минский ТЗ |
МТЗ-1522 |
1 600 |
| Липецкий ТЗ |
ЛТЗ-155 |
660 |
|
Учитывая возможности конструкции трактора ВК-170, ОАО ВгТЗ предполагает установить отпускную цену на уровне 1200 тыс. руб.
Финансовый план инновационного проекта, тыс. руб.
| Таблица 22 |
| Вид де/тельности |
Итого |
2004 |
2005 |
2006 |
2007 |
2008 |
| Основна/ де/тельность |
| Поступлени/ от продаж |
18 000 000 |
600 000 |
1 800 000 |
3 600 000 |
6 000 000 |
6 000 000 |
| Количество |
15000 |
500 |
1 500 |
3 000 |
5 000 |
5 000 |
| Цена (с НДС) |
|
1 200 |
1 200 |
1 200 |
1 200 |
1 200 |
| Платежи |
13 956 493 |
518 068 |
1 411 294 |
2 739 434 |
4 610 397 |
4 666 006 |
| Материалы |
1 818 000 |
78 000 |
1 80 000 |
360 000 |
600 000 |
600 000 |
| Комплектующее |
7 200 000 |
240 000 |
720 000 |
1 440 000 |
2 400 000 |
2 400 000 |
| Энерги/ |
243 792 |
34 478 |
39 578 |
48 578 |
60 578 |
60 578 |
| Зарплата с отчислени/ми |
680 000 |
40 000 |
96 000 |
1 44 000 |
200 000 |
200 000 |
| Вспомогательные материалы, инструмент |
640 000 |
18 000 |
54 000 |
108 000 |
180 000 |
1 80 000 |
| Коммерческие расходы |
900 000 |
30 000 |
90 000 |
180 000 |
300 000 |
300 000 |
| Газ |
27 600 |
5 520 |
5 520 |
5 520 |
5 520 |
5 520 |
| Текущей ремонт, содержание оборудовали/ |
50 213 |
6 363 |
9 669 |
10 325 |
10 325 |
10 325 |
| Непредвиденные расходы, 10 % от выручки |
300 000 |
30 000 |
90 000 |
180 000 |
0 |
0 |
Налог на пользователей
автодорог |
150 000 |
5 000 |
15 000 |
30 000 |
50 000 |
50 000 |
| Налог на имущество |
159 449 |
16 902 |
26 501 |
32 662 |
37 850 |
37 445 |
| Налог на прибыль |
1 127 665 |
13 805 |
85026 |
199 182 |
414 777 |
414 874 |
| НДС |
759 774 |
0 |
0 |
1 165 |
351 346 |
407 263 |
| Денежный поток от основной деятельности |
4 643 597 |
81 932 |
388 706 |
860 566 |
1 383 603 |
1 333 994 |
|
Окончание табл. 22
| Вид деятельности |
Итого |
2004 |
2005 |
2006 |
2007 |
2008 |
| Инвестиционная деятельность |
| НИОКР |
49 000 |
12 000 |
|
|
|
|
| Разработка маршрутных и наладочных техпроцессов |
54 000 |
54 000 |
|
|
|
|
| Разработка проектно-сметной документации |
20 000 |
5 000 |
5 000 |
|
|
|
| Закупка оборудования |
800 000 |
265 000 |
265 000 |
|
|
|
| Строительно-монтажные работы |
165 000 |
41 250 |
41 250 |
41 250 |
|
|
| Проектирование инструмента и оснастки |
10 000 |
100 000 |
10 000 |
|
|
|
| Изготовление инструмента и оснастки |
300 000 |
70 000 |
90 000 |
90 000 |
|
|
| Отладка и освоение системы управления производством |
200 000 |
40 000 |
40 000 |
40 000 |
40 000 |
|
| Запасы |
743 759 |
80 354 |
|
222 125 |
295 500 |
0 |
| Материалы, комплектующее |
250 000 |
26 500 |
48 500 |
75 000 |
100 000 |
0 |
| Запасы незавершенного производства |
243 750 |
27 354 |
48 771 |
72 125 |
95 500 |
0 |
| Готова/ продукции |
250 000 |
26 500 |
48 500 |
75 000 |
100 000 |
0 |
| Денежный поток от инвестиционной деятельности |
-2 361 750 |
-577 604 |
-597 021 |
-333 375 |
-335 500 |
0 |
| Денежный поток от всей деятельности за период |
1 681 757 |
-495 672 |
-208 315 |
467 191 |
1 054 103 |
1 333 994 |
| Денежный доход |
|
-965217 |
-1 173 532 |
-706 340 |
347 763 |
1 681 757 |
Денежный доход за период расчета составил 1 681 757 тыс. руб., что, безусловно, подтверждает целесообразность привлечения инвестиций для реализации инновационного проекта.
Заключение
В современных условиях инновации выступают как решающий фактор повышения конкурентоспособности предприятия, обеспечения его экономического роста и повышения социального положения работников. Инновации обеспечивают переход к новой технологической базе, выпуску новой продукции и в конечном счете выходу предприятий на новую ступень своего развития.
Технологическая модернизация производства в значительной степени зависит от механизмов регулирования и поддержки внедрения новых технологий, так как именно от этого зависит сегодня конкурентоспособность продукции и предприятий на рынке (значительно уменьшился срок морального старения идей).
Основной задачей современного производства является необходимость расширения рынков сбыта продукции предприятия за счет проникновения на мировой рынок. Однако отечественная продукция часто не выдерживает конкуренции с зарубежными аналогами, что связано с большими сроками разработки и освоения нововведений зарубежных конкурентов.
Данный факт является одним из важнейших стимулов активизации инновационной деятельности предприятий, чему в значительной мере и способствует внедрение новых технологий.
Из примеров, приведенных в данной работе, видно, что основой инновационного процесса на промышленном предприятии являются четыре функциональные схемы: конструкторская, финансовая, маркетинговая и производственная. Нами показано, что существует возможность перекрытия фаз инновационного процесса на основе совместных исследований, проводимых всеми специалистами, чьи творческие и профессиональные навыки задействованы в ходе реализации инновационного проекта.
Такое параллельно-последовательное осуществление инновационного процесса упрощает и ускоряет контакты между конструкторами и экономистами, что способствует быстрому и эффективному проникновению научной мысли в практическую сферу.
Итак, основными принципами инновационного проекта можно считать:
- формулирование главной цели инновационного проекта;
- определение основных задач каждой функциональной системы, необходимых для успешной реализации инновационного проекта;
- технический расчет всех задач, обеспечивающих достижение цели инновационного проекта с учетом материальных, трудовых и денежных ресурсов.
Таким образом, каждой функциональной схеме соответствует определенная группа задач, направленных на реализацию инновационного проекта. В силу этого управление инновационным проектом осуществляется через уже существующие структурные подразделения предприятия.
Можно утверждать, что инновационный процесс способствует росту и развитию предприятия, а инновационная цель и стратегия ее реализации становятся при этом общей нитью, соединяющей воедино все направления деятельности.
Наше исследование позволяет сделать конкретные выводы по результатам работы:
1. В современных условиях при планировании и организации инновационного процесса предприятие должно постоянно отслеживать изменения, происходящие во внешней среде, так как последние и являются предпосылками для инноваций.
2. Исследованы функциональные схемы инновационного процесса, их специфика, взаимные связи, ресурсное обеспечение.
3. Разработана схема управления инновационным процессом на предприятии, обеспечивающая выделение функциональных схем, направленных на достижение главной цели инновационного проекта, что обеспечивает, во-первых, системный подход к инновациям, а во-вторых, параллельно-последовательное ведение инновационного процесса.
4. В качестве критерия оптимальности нами был определен денежный доход за весь период расчета, который будет получен от внедрения научно-технической продукции в соответствии с долгосрочной стратегией развития.
Таким образом, предложенная схема управления инновационными процессами позволяет решить такие сложные проблемы, как обоснование необходимости выбора нового вида товара для производства с учетом свойств и задач конструкторской, финансовой, маркетинговой и производственной схем.
Список ЛИТЕРАТУРЫ
1. Взаимосвязь научно-технической, инновационной и инвестиционной политики: Сб. науч. тр. // Под ред. проф. Е.А. Олейникова.
Вып. 1. М.: РЭА, 2002.
2. Крылов Э.И., Власова В.М., Журавкова И. В. Анализ эффективности инвестиционной и инновационной деятельности предприятия. М.: Финансы и статистика, 2003.
3. Агапцов С.А. Предпринимательский потенциал промышленности.
Волгоград, 1997.
4. Иншаков О.В., Поляков П.В., Ходыкин А.С. Интеллектуальный фактор инновационной деятельности.
Волгоград, 2003.
5. Ковалев Г.Д. Основы инновационного менеджмента.
М.: ЮНИТИ, 1999.
6. Валдайцев С.В. Управление инновационным бизнесом.
М.: ЮНИТИ, 2001.
7. Балабанов И.Т. Инновационный менеджмент.
СПб.: Питер, 2001.
8. Кокурин Д.И. Инновационная деятельность.
М.: Экзамен, 2001.
9. Оголева Л.Н. Инновационный менеджмент.
М.: ИНФ-РА-М, 2001.
Расчет эффекта от внедрения изготовления деталей на лазерном комплексе
Широкий диапазон применения позволит использовать ЛК при изготовлении опытных образцов и установочных партий тракторной и оборонной техники.
В декабре 2000 г. ОАО ВгТЗ было закуплено необходимое оборудование на общую сумму 1078,1 тыс. руб. Проведены строительно-монтажные и прочие работы по подготовке участка к пусконаладочным работам.
Для завершения процесса успешного внедрения ЛК в производство необходимо было провести пусконаладочные работы, что своими силами ОАО ВгТЗ осуществить не могло из-за недостатка собственных средств.
Стоимость пусконаладочных работ составила 377,6 тыс. руб., что определило необходимый объем инвестиций, которые представляют собой в данном случае совокупность затрат, реализуемых в форме долгосрочных вложений капитала и направленных на внедрение новых технологических объектов в производство.
Был произведен расчет эффекта от внедрения изготовления деталей на лазерном комплексе (см. табл. 1).
Таблица 1
Расчет эффекта от внедрения изготовления деталей на лазерном комплексе
| Статьи калькуляции |
На станках с ЧПУ, руб. |
На лазерном комплексе, руб. |
| Основная зарплата с премией |
68,00 |
0,69 |
| Отчисления ЕСН |
29,00 |
0,28 |
| Оснастка и инструмент: всего |
2 340 000,00 |
1 300 914,00 |
| одна деталь |
130,00* |
72,27** |
| Накладные расходы |
399,84 |
4,06 |
| Итого затрат |
626,84 |
113,30 |
| Экономический эффект |
|
513,54 |
|
* Данное число получено следующим образом: 2 340 000/18 000, где 18 000 условное количество деталей (шт.), рассчитанное исходя из срока службы оборудования 5 лет, количества тракторов 300 шт. (согласно производственной программе) и применяемости деталей 1 шт. на 1 трактор.
** 1 300 914 /18 000 шт. |
Таблица 2
Энергозатраты при обработке деталей на станках с ЧПУ |
| Деталь |
Энергозатраты в час,
руб. |
Трудоемкость,
мин |
Энергозатраты, на 1 деталь, руб. |
| ДС 100.30.114 Днище |
38 |
68,0 |
43,0 |
| ДС 1.44.201 Плита |
38 |
45,5 |
28,8 |
|
Таблица 3
Энергозатраты при обработке деталей на лазерном комплексе |
| Деталь |
Энергозатраты в час, руб. |
Трудоемкость,
мин |
Энергозатраты на 1 деталь, руб. |
| ДС 100.30.114 Днище |
102,05 |
1,10 |
1,87 |
| ДС 1.44.201 Плита |
102,05 |
0,67 |
1,14 |
|
Эксплуатационные расходы лазерного комплекса существенно ниже, чем затраты при обработке деталей на станках с ЧПУ. При использовании станка с ЧПУ, например 2627 ПМФ4 (с потреблением электроэнергии 73 кВт/ч), на выработку 1 детали, например днища (ДС 100.30.114), потребуется 82,7 кВт (43 руб.), в то время как энергозатраты на обработку одной детали на лазерном комплексе составят 102,05 руб. / 60 мин х 1,1 мин. = 1,87 руб., при этом трудоемкость обработки детали меньше 1,1 мин.
Ниже показан план производства и реализации продукции (см. табл. 4).
Таблица 4
План производства и реализации продукции
| Показатели |
Шаг расчета (1 квартал) |
| II/03 1 III/03 1 IV/03 1 1 IV/06 |
| Доход от снижения трудозатрат и энергозатрат |
| Объем производства трактора ВТ-100 - в натуральном выражении, шт. |
210 |
210 |
210 |
|
300 |
Цена реализации за ед. продукции:
- на внутреннем рынке, тыс. руб. |
0,169 |
0,169 |
0,169 |
|
0,169 |
| Общая выручка от реализации, тыс. руб. |
35,4 |
35,4 |
35,4 |
|
50,6 |
| Доход от снижения потерь материалов |
| Объем производства трактора ВТ-100 - в натуральном выражении, шт. |
210 |
210 |
210 |
|
300 |
Цена реализации за ед. продукции:
- на внутреннем рынке, тыс. руб. |
0,007 |
0,007 |
0,007 |
|
0,007 |
| Общая выручка от реализации, тыс. руб. |
1,6 |
1,6 |
1,6 |
|
2,2 |
| Итого общая выручка от реализации, тыс. руб. |
37,0 |
37,0 |
37,0 |
|
52,8 |
|
| Таким образом, ввод в эксплуатацию лазерного комплекса позволил снизить затраты и сократить сроки производства деталей сложной конфигурации из листового проката для изготовления тракторов различных модификаций. Общий доход от ввода в эксплуатацию лазерного комплекса составил 52,8 тыс. руб. |
Расчет экономического эффекта был основан на номенклатуре деталей, рекомендованных к производству на лазерном комплексе, количестве деталей на один трактор, производственной программе выпуска тракторов на 2003 г. (табл. 5), плане производства запасных частей.
Таблица 5
План выпуска тракторов ВТ-10 |
| Показатель |
Шаг расчета (1 квартал) |
| 0 |
1 |
2 |
3 |
4 |
5 |
6 |
7 |
8 |
9 |
10 |
11 |
12 |
| Объем производства, шт. |
|
210 |
210 |
210 |
210 |
255 |
255 |
255 |
255 |
300 |
300 |
300 |
300 |
|
Общая экономия на 1 трактор составила: энергозатраты и трудоемкость 168,58 руб., снижение отходов по металлу 7 руб.
В таблице 6 показан календарный план реализации проекта.
Таблица 6
Календарный план реализации проекта
| Код |
Вид работы |
Дата
начала
работ |
Дата окончания работ |
Отчетные
документы |
Вид
затрат |
Ед-ца
изме
рения |
Кол-
во |
Стоимость, тыс. руб. |
Шаг расчета (квартал) |
| 1 1 2 1 3 1 4 |
| Организация участка с использованием лазерного комплекса Т.Л.-1,5 |
| |
Пуск в эксплуатацию |
10.01.03 |
30.03.03 |
Акт ввода в эксплуатацию |
|
|
|
377,6 |
377,6 |
|
|
|
| |
Итого по монтажным работам |
377,6 |
377,6 |
|
|
|
Стоимость организации участка по изготовлению деталей тракторов из листового проката с использованием лазерного комплекса Т.Л.-1,5 составила 377,6 тыс. руб.
В соответствии с данной стоимостью составляется инвестиционный план.
Таблица 7
Инвестиционный план (ИП), тыс. руб.
| Статьи затрат |
Всего по проекту |
Выполнено на момент представления ИП |
Подлежит
выполнению
по ИП |
Шаг |
расчета (1 ква |
ртал) |
| 1/03 |
11/03 |
|
IV/03 |
| Машины и оборудование |
1301,0 |
1301,0 |
|
|
|
|
|
| Пусконаладочные работы |
377,6 |
|
377,6 |
377,6 |
|
|
|
| Всего затрат по проекту |
1678,6 |
1301,6 |
377,6 |
377,6 |
|
|
|
Общая стоимость затрат по проекту составила 1 678 тыс. руб. (собственные средства предприятия 1 301 тыс. руб., объем инвестиций 377,6 тыс. руб.).
Стоимость основного технологического оборудования, сроки его ввода в эксплуатацию рассматриваются в таблице 8 раздельно по пусковым комплексам (очередям). При этом основные средства, вводимые в эксплуатацию на разных шагах расчетного периода, относятся к разным пусковым комплексам.
На нулевом шаге расчета приводится информация об использовании в ходе реализации проекта существующих производственных фондов.
Таблица 8
Состав и структура основных средств по пусковым комплексам |
| Показатели |
Шаг расчета (1 квартал) |
| I/03 |
II/03 |
т/03 |
|
IV/06 |
| Стоимость, тыс. руб. |
377,6 |
371,3 |
365,0 |
|
283,2 |
| Срок службы нормативный, лет |
1515 |
|
|
|
|
| Срок службы планируемый, лет |
|
|
|
|
|
| Амортизация (для налогообложения), тыс. руб. |
6,3 |
6,3 |
6,3 |
|
6.3 |
| Фактический износ, % |
100% |
98% |
97% |
|
75% |
|
Для завершения процесса успешного внедрения лазерного комплекса в производство необходимо провести пусконаладочные работы, стоимость которых составила 377,6 тыс. руб., нормативный срок службы 15 лет.
В таблице 9 приводится расчет денежного потока.
Таблица 9
Расчет денежного потока |
|
+/- |
Показатели |
Шаг расчета |
Итого |
| I/03 1 ii/03 1 т/03 1 1 iv/06 |
| Расчет потока по операционной деятельности |
| 1 |
+ |
Доход от экономии |
|
36,98 |
36,98 |
|
52,8 |
697,3 |
| 2 |
- |
Текущие затраты |
|
|
|
|
|
|
| 3 |
- |
Налоги в себестоимости |
0,9 |
1,90 |
3,70 |
|
4,4 |
43,3 |
| 4 |
- |
Амортизация |
6,3 |
6,30 |
6,30 |
|
6,3 |
100,7 |
| 5 |
+/- |
Валовая прибыль |
-7,2 |
28,80 |
27,00 |
|
42,1 |
553,3 |
| 6 |
+ |
Внереализационные доходы |
|
|
|
|
|
|
| 7 |
- |
Внереализационные расходы |
|
|
|
|
|
|
| 8 |
+/- |
Прибыль до уплаты процентов |
-7,2 |
28,80 |
27,00 |
|
42,1 |
553,3 |
| 9 |
- |
Проценты за кредит, включаемые в себестоимость |
|
|
|
|
|
|
| 10 |
+/- |
Прибыль до налогообложения |
-7,2 |
28,80 |
27,00 |
|
42,1 |
553,3 |
|
Окончание табл. 9
|
+/- |
Показатели |
Шаг расчета |
Итого |
| I/03 |
II/03 |
III/03 |
|
IV/06 |
| 11 |
- |
Налог на прибыль |
|
6,90 |
6,50 |
|
10,1 |
134,5 |
| 12 |
- |
Использование прибыли |
|
|
|
|
|
|
| 13 |
+/- |
Нераспределенная прибыль |
-7,2 |
21,90 |
20,50 |
|
32,0 |
418,7 |
| 14 |
+ |
Амортизация |
6,3 |
6,30 |
6,30 |
|
6,3 |
100,7 |
| 15 |
+/- |
Поток от операционной деятельности |
-0,9 |
28,20 |
26,80 |
|
38,3 |
519,4 |
| Расчет потока по инвестиционной деятельности |
| 16 |
+ |
Реализация ОС, НМА |
|
|
|
|
|
|
| 17 |
- |
Капиталовложения |
377,6 |
|
|
|
|
377,6 |
| 18 |
- |
Прирост оборотных средств |
|
62,90 |
|
|
|
62,9 |
| 19 |
+ |
Ликвидационная стоимость проекта |
|
|
|
|
|
|
| 20 |
- |
Расходы по ликвидации проекта |
|
|
|
|
|
|
| 21 |
+/- |
Поток от инвестиционной деятельности |
-377,6 |
62,90 |
|
|
|
-314,7 |
| Расчет потока по финансовой деятельности |
| 22 |
+ |
Кредиты полученные |
|
|
|
|
|
|
| 23 |
+ |
Цепевое финансирование |
|
|
|
|
|
|
| 26 |
- |
Погашение кредитов |
|
|
|
|
|
|
| 27 |
- |
Выплаты процентов |
|
|
|
|
|
|
| 28 |
+ |
Получение процентов по депозитным вкладам |
|
|
|
|
|
|
| 29 |
+/- |
Поток по финансовой деятельности |
|
|
|
|
|
|
| 30 |
+/- |
Сальдо суммарного потока |
-378,5 |
91,10 |
26,80 |
|
38,3 |
204,7 |
| 31 |
+/- |
Сальдо нарастающим итогом |
-378,5 |
-287,40 |
-260,60 |
|
204,7 |
|
Доход от операционной деятельности в результате привлечения лазерного комплекса составил 519,4 тыс. руб., расход от привлечения инвестиций для реализации пусконаладочных работ 314,7 тыс. руб., в итоге сальдо получилось положитель-

Из рисунка 3 видно, что срок окупаемости по проекту составил 2 года и 3 квартала.
После истечения данного срока инвестиции, направленные на активизацию инновационной деятельности, последовательно во времени будут приносить динамически растущий доход.
Ниже приведен расчет ставки дисконтирования (см. табл. 10).
Расчет ставки дисконтирования
| Таблица 10 |
|
Показатель |
Ставка |
Примечание |
| 1 |
Безрисковая ставка доходности |
14,50 |
Средняя ставка по рублевым депозитам в банках высшей категории надежности |
| 2 |
Налог на безрисковый
доход |
24,00 |
Налог на прибыль |
| 3 |
Премия за риск |
14,00 |
Оценочно (растущий рынок, диверсифици-рованность рынка и продукции, финансовая устойчивость предприятия) |
| 4 |
Ставка дисконтирования |
25,00 |
|
| 5 |
Ставка дисконтирования за квартал |
5,74 |
Расчет произведен по формуле сложного процента |
|
Расчет показателей эффективности инновационного проекта показан в таблице 11.
Расчет экономической эффективности
| Таблица 11 |
|
Показатели |
Шаг расчета (1 квартал) |
| I/03 |
II/03 |
III/03 |
|
IV/06 |
| 1 |
Денежный поток по проекту, тыс. руб. |
-378,5 |
91,1 |
26,8 |
|
38,3 |
| 2 |
Денежный поток нарастающим итогом, тыс. руб. |
-378,5 |
-287,4 |
-260,6 |
|
204,7 |
| 3 |
Коэффициент дисконтирования |
1 |
0,946 |
0,894 |
|
0,438 |
| 4 |
Дисконтированный поток по проекту, тыс. руб. |
-378,5 |
86,2 |
24,0 |
|
16 |
| 5 |
Чистая текущая стоимость проекта по периодам, тыс. руб. |
-378,5 |
-292,4 |
-268,4 |
|
12,5 |
| 6 |
Внутренняя норма доходности, % |
|
|
|
|
27,51 |
|
Срок окупаемости по проекту составил 2 года и 3 квартала с учетом периода дисконтирования 4 года. Внутренняя норма доходности составила 27,51 %. Чистый дисконтированный доход получился положительным и составил 12,5 тыс. руб.

Основные технико-экономические показатели инновационного проекта
| Таблица 12 |
|
Наименование показателя |
Значение |
| 1 |
Начало реализации проекта |
|
| 2 |
Продолжительность инвестиционной стадии проекта, квартал |
1 |
| 3 |
Продолжительность эксплуатационного периода, квартал |
60 |
| 4 |
Период расчета, квартал |
16 |
| 5 |
Общий объем инвестиций, тыс. руб. |
377,6 |
| 6 |
Объем производства (в натуральном выражении) |
|
| 7 |
Объем продаж (в денежном выражении) |
|
| 8 |
Сумма налогов и сборов за период расчета, тыс. руб. |
177,8 |
| 9 |
Чиста/ прибыль за период расчета, тыс. руб. |
418,7 |
| 10 |
Чистый дисконтированный доход, тыс. руб. |
12,5 |
| 11 |
Внутренн// норма доходности, % |
27,51 |
| 12 |
Срок окупаемости инвестиций, квартал:
- с начала инвестирована |
11 |
| - с начала эксплуатации |
10 |
| 13 |
Дисконтированный срок окупаемости, квартал:
- с начала инвестирована |
16 |
| - с начала эксплуатации |
15 |
|
Несомненно, положительными итогами проекта можно считать то, что чистая прибыль за период расчета составила
418 тыс. руб., чистый дисконтированный доход 12,5 тыс. руб. Это, безусловно, подтверждает целесообразность привлечения инвестиций для внедрения научно-технических достижений в производственную систему предприятия.
Запуск лазерного комплекса в эксплуатацию позволил уменьшить затраты на производство тракторов и сократить сроки их изготовления. Существенной экономии удалось достичь в области создания экспериментальных и опытных образцов продукции предприятия.
Лазерный комплекс позволил быстрее реагировать на изменение конъюнктуры рынка тракторов, сделал предприятие более мобильным и повысил ассортимент модификаций по базовым моделям тракторов, что благотворно сказалось на рыночной позиции предприятия.
III. Реализация инновационного проекта Разработка конкурентоспособной модели колесного сельскохозяйственного трактора
ОАО Волгоградский тракторный завод традиционно является основным производителем гусеничных пахотных тракторов в России. Однако в последние годы сельское хозяйство России стало испытывать нехватку колесных тракторов, которые сочетают в себе возможности выполнения как тяжелых операций общего назначения, так и транспортных и пропашных работ, являются наиболее универсальными и востребованными.
Отсутствие такого трактора сдерживает применение современных технологий почвообработки и возделывания многих сельхозкультур, вынуждает сельхозпроизводителей использовать либо физически и морально устаревшие тракторы прошлых лет выпуска, либо дорогую зарубежную технику.
Организация производства на ОАО ВгТЗ современного колесного трактора позволит иметь самую востребованную сельским хозяйством (как наиболее универсальную и экономичную) машину и, наряду с сохранением производства гусеничных тракторов, наиболее эффективно восполнять дефицит парка сельскохозяйственной техники.
Сельскохозяйственные тракторы по отечественной классификации подразделяются на классы в зависимости от развиваемого на крюке тягового усилия (в тоннах). Предусмотрены тяговые классы 0,2; 0,6; 0,9; 1,4; 2; 3; 4; 5 и 8. Чем выше тяговый класс трактора, тем выше развиваемые им тяговые усилия, а значит, он может работать с орудиями большей ширины захвата и обеспечивать более высокую производительность. С другой стороны, более тяжелый и мощный трактор является более дорогим и менее универсальным.
Тракторы тяговых классов 35 могут выполнять наиболее тяжелые работы общего назначения (пахотные). Тракторы средних классов 0,92 используются главным образом для возделывания пропашных культур (в частности, работа в междурядьях) и на транспортных работах. Легкие тракторы тяговых классов 0,20,6 предназначены для подсобных, специальных работ (например, в льноводстве) и для мелких фермерских хозяйств. Поэтому сельскохозяйственные предприятия должны иметь и тяжелые, и легкие тракторы.
Колесный трактор является наиболее универсальным орудием труда сельского хозяйства, так как может эффективно использоваться на пропашных и транспортных работах, поэтому его годовая загрузка выше, чем гусеничного (2000 часов в год у колесного и 1500 у гусеничного).
В Советском Союзе различными тракторными заводами производились тракторы практически всех тяговых классов. После его распада в России тракторы некоторых классов не выпускаются (см. табл. 13).
Таблица 13
Тяговые классы тракторов, производимых в России и СНГ |
Тяговый
класс |
Выпускаемые тракторы |
Тракторный
завод |
Страна |
| Колесный |
Гусеничный |
| 2 |
ЛТЗ-155 |
|
Липецкий |
Росси/ |
| МТЗ-1221 |
|
Минский |
Белорусси/ |
| МТЗ-1522 (перспективный) |
|
Минский |
Белорусси/ |
| |
Т-70С |
Кишиневский |
Молдави/ |
| 3 |
|
ДТ-75Д |
Волгоградский |
Росси/ |
| |
ДТ--75МД |
Павлодарский |
Казахстан |
| ТК-150К, ХТЗ-160 |
|
Харьковский |
Украина |
| 3 (4) |
|
ВТ-100Д |
Волгоградский |
Росси/ |
| |
Т-150 |
Харьковский |
Украина |
| |
Т-95 (перспективный) |
Павлодарский |
Казахстан |
|
По данным Всероссийского НИИ механизации сельского хозяйства (ВИМ) структура парка сельскохозяйственных тракторов в России в 2003 г. оценивалась следующим образом (см. табл. 14).
Таблица 14-
Структура парка сельскохозяйственных тракторов в России в 2003 г.
Т/говый
класс |
Парк, тыс. шт. |
| Колесные тракторы |
Гусеничные тракторы |
| фактический |
оптимальный |
фактический |
оптимальный |
| 3 |
75 |
138 |
195 |
506 |
| 4 |
|
|
36 |
|
Технологическая потребность РФ в колесных тракторах тягового класса 3, которые в России не производятся, оценивается примерно в 140 тыс. шт., парк же их на сегодня не превышает 60 тыс. со сроком эксплуатации около 10 лет.
В 20022003 гг. на российском рынке было продано 5 тыс. колесных тракторов производства России и стран СНГ (см. табл. 15).
Таблица 15
| Объем производства колесных тракторов в России и странах СНГ в 20022003 гг. |
| Модель |
Количество, шт. |
| Т-150К |
1 235 |
| МТЗ-1221 |
3 344 |
| МТЗ-1522 |
205 |
| ЛТЗ-155 |
290 |
| Итого |
5 074 |
|
Из вышесказанного следует, что главной целью инновационного проекта стала разработка конкурентоспособной модели колесного сельскохозяйственного трактора общего назначения тягового класса 3 классической компоновки мощностью 150...200 л. с., который назвали ВК-170.
Основными факторами, позволяющими прогнозировать успешное достижение выбранной цели, являются:
- ненасыщенность рынка тракторов России и СНГ колесными тракторами;
- большой опыт ОАО ВгТЗ в производстве сельскохозяйственной техники.
Модели колесных тракторов тягового класса 3, конкурентные по отношению к трактору ВК-170, на российский рынок доставляют предприятия стран СНГ и дальнего зарубежья. В России тракторы тягового класса 3 сегодня не производятся; аналог трактора ВК-170 в России выпускает Липецкий тракторостроительный завод модель тягового класса 2 ЛТЗ-155.
В качестве конкурентных моделей трактора ВК-170 на российском рынке рассматриваются: трактор Т-15О (ОАО Харьковский тракторный завод, Украина); тракторы МТЗ-1522, МТЗ-1221 (ОАО Минский тракторный завод, Беларусь); трактор ЛТЗ-155 (ОАО Липецкий тракторостроительный завод, Россия).
Эффективное использование трактора ВК-170 в сельскохозяйственном производстве обусловливается наличием всего необходимого оборудования:
- рабочее оборудование:
- заднее навесное устройство высокой грузоподъемности (7000 кг);
- гидросистема управления агрегатируемыми машинами с насосом переменной производительности и системой автоматического регулирования (силовое, позиционное или смешанное);
- тягово-сцепное устройство в 3 вариантах, упряжная скоба, буксирный крюк, гидрокрюк;
- независимый 2-скоростной (540 и 1000 об/мин) задний вал отбора мощности;
- широкопрофильные шины низкого давления;
- регулируемая в широком диапазоне колея передних и задних колес;
- съемные балластные грузы большой массы: спереди до 700 кг, сзади до 400 кг;
- дополнительное:
- передний независимый вал отбора мощности
- переднее навесное устройство;
- дополнительные колеса для работы в междурядьях;
- приспособления для сдваивания задних колес. Основными техническими преимуществами новой модели колесного трактора ВК-170 по сравнению с конкурентами являются:
- более прогрессивная классическая компоновка с передними управляемыми колесами меньшего диаметра:
- большая универсальность, в т. ч. возможность работы в междурядьях пропашных культур;
- меньший радиус поворота;
- лучшая обзорность.
- 6 передач в диапазоне, переключаемых под нагрузкой (против 4 у конкурентов);
- современный дизельный двигатель, обеспечивающий высокую эффективность использования топлива;
- большая грузоподъемность заднего навесного устройства;
- более высокая транспортная скорость.
Покупатели колесных тракторов связывают свои потребности на рынке, в первую очередь, с такими свойствами тракторов, как:
- высокая производительность;
- низкий расход топлива;
- качество и надежность;
- доступная цена;
- универсальность;
- сервисное обслуживание;
- низкое удельное давление на почву;
- экологическая безопасность;
- транспортная скорость.
Был проведен анализ оценки сельхозпроизводителями новой модели колесного трактора ВК-170 в сравнении с конкурентными (см. табл. 16).
Таблица 16
Комплексная оценка трактора ВК-170 в сравнении с аналогами
Показатели
конкурентоспособности |
ВК-170 |
Т-150К |
ЛТЗ-155 |
МТЗ-
1221 |
МТЗ-
1522 |
| Производительность |
1,00 |
1,00 |
0,85 |
0,7 |
0,85 |
| Расход топлива |
1,00 |
0,90 |
0,90 |
0,9 |
0,95 |
| Качество, надежность |
0,95 |
0,90 |
0,90 |
1,0 |
1,00 |
| Цена |
0,80 |
0,90 |
0,90 |
1,0 |
0,75 |
| Сервисное обслуживание |
0,90 |
0,80 |
0,90 |
1,0 |
1,0 |
| Воздействие на почву |
1,00 |
0,85 |
0,95 |
0,9 |
1,00 |
Экологическа/
безопасность |
1,00 |
0,90 |
0,95 |
1,0 |
1,00 |
| Транспортна/скорость |
1,00 |
0,80 |
0,90 |
0,9 |
0,90 |
| Комплексный показатель (сумма баллов) |
7,65 |
7,05 |
7,25 |
7,4 |
7,45 |
|
| Из таблицы 16 видно, что свои предпочтения отечественные сельхозпроизводители отдают новой модели колесного трактора ВК-170. |
От аналогов из дальнего зарубежья трактор ВК-170 выгодно отличается приспособленностью к работе на отечественных маслах, топливах, неприхотливостью в техническом обслуживании и ремонте, наличием сервисной сети, а также существенно меньшей ценой самого трактора и запчастей.
Себестоимость новой модели трактора ВК-170 после выхода на проектную мощность составит по прямым переменным затратам 585 тыс. руб. (см. табл. 17). До момента выхода на проектную мощность, в процессе отладки технологии производства себестоимость трактора будет несколько выше (см. табл. 18).
Таблица 17
Себестоимость трактора ВК-170 по прямым затратам |
| Наименование элементов затрат |
Расход на 1 трактор, тыс. руб. |
| Материальные затраты |
500 |
| - материалы |
100 |
| - покупные комплектующие |
400 |
| Энергия |
5 |
| Зарплата с отчислениями |
40 |
| Вспомогательные материалы, текущий ремонт и пр. |
30 |
| Налог на пользователей автодорог |
10 |
| Итого |
585 |
|
Таблица 18
Коэффициент себестоимости трактора ВК-170 в процессе выхода на проектную мощность, % |
| Наименование элементов затрат |
Периоды планирования |
| 2004 |
2005 |
2006 |
2007 |
| Материалы |
130 |
100 |
100 |
100 |
| Покупные комплектующие |
100 |
100 |
100 |
100 |
| Энергия |
130 |
100 |
100 |
100 |
| Зарплата с отчислениями |
200 |
160 |
120 |
100 |
| Вспомогательные материалы, текущий ремонт и пр. |
100 |
100 |
100 |
100 |
|
Максимальный дефицит по проекту составил 1174 млн руб. При этом на 290 млн руб. дефицит финансируется за счет обычной текущей деятельности ОАО ВгТЗ. Тогда чистая потребность в финансировании проекта составит 884 млн руб.
Для финансирования чистой потребности в сумме 884 млн руб. рассматривается два варианта:
- государственный кредит (возврат кредита происходит в течение 20062010 гг.)
- поставка продукции ОАО ВгГЗ, выпускаемой сегодня, по программе федерального лизинга с расчетной наценкой.
Если, например, дополнительная поставка тракторов по программе федерального лизинга составит за три года 4 500 тракторов (по 1 500 шт.
Инновации: Менеджмент - Моделирование - Софт