Котельные установки промышленных предприятий
1 ВВЕДЕНИЕ. ОБЩАЯ ТЕХНОЛОГИЧЕСКАЯ СХЕМАКОТЕЛЬНОЙ УСТАНОВКИ И ЕЕ РАБОТА
Научно-технический прогресс, интенсификация производства, повышение его технического уровня и улучшение условий труда в значительной мере определяются развитием энергетики.
В промышленности используется более 50 % всех видов энергоресурсов, в том числе до 65 % вырабатываемой электроэнергии. Соответственно большой роли энергетики в промышленном производстве, современные промышленные предприятия имеют сложные и многообразные энергетические системы, состоящие из комплексов установок и устройств, предназначенных для сжигания топлива и производства, транспорта, распределения и потребления электроэнергии, теплоты, сжатого воздуха, газа, кислорода.
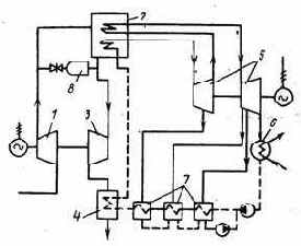
В настоящее время на тепловых паротурбинных электростанциях вырабатывается более 80% электроэнергии, в качестве основных теплоносителей в промышленности и в быту используются пар и подогретая паром или продуктами сгорания горячая вода, получаемые в котельных установках (котлах). Широкое применение пара для производства электроэнергии, в технологических процессах и в быту определяет использование в котлах более 25 % вcегo добываемого топлива. Количество котельных установок различного назначения, конструкций и мощности в СНГ составляет более 100 тыс. В зависимости от назначения на промышленных предприятиях применяются автономные производственные и отопительные котельные на органическом топливе (рис.1.1, а) и котлы, использующие теплоту отходящих газов и другие тепловые отходы технологических агрегатов (рис.1.1,б), а также котельные установки промышленных электростанций (рис.1.2).
1.1Работа водяного тракта
Питательная вода с помощью питательного насоса 1 подается на котел. Сначала вода поступает в приемный коллектор 2 водяного экономайзера 3. Из коллектора вода распределяется по змеевикам расположенным горизонтально, в которых вода подогревается с помощью тепла отходящих продуктов сгорания.
По трубам воздухоподогревателя проходят продукты сгорания, а воздух циркулирует в межтрубном пространстве. Горячий воздух по воздуховоду 13 поступает в систему топливоприготовления (для сушки и транспортировки) и на горелочное устройство 14 в качестве окислителя. Топливно-воздушная смесь, выходящая из горелки, сгорает в топке 15 в виде факела. Теплообмен в топке происходит за счет излучения, в результате чего, в экранных трубах образуется пароводяная смесь. Продукты сгорания поднимаются и поступают в горизонтальный газоотвод 16, где отдают свою теплоту пароперегревателю. Затем поступают в опускную шахту (газоотвод) 17, где расположены хвостовые поверхности котла водяного экономайзера и воздухоподогревателя. Продукты сгорания отдают свою теплоту воде и воздуху. Затем продукты сгорания поступают в золоуловитель 19 и дымососом 20 выбрасывается в дымовую трубу 21.
Дымосос предназначен для разряжения давления топки и удаления продуктов сгорания из котла.
Дымовая труба предназначена для удаления продуктов сгорания на достаточную высоту с целью поддержания допустимых концентраций оксида серы и азота в атмосферу.
Рисунок 1.1 - Автономная котельная установка промышленного предприятия
![]() |
а — на органическом топливе;
б — c использованием теплоты отходящих газов и другие
тепловые отходы технологических агрегатов.

1 — котел; 2 — паровая турбина; 3 — конденсатор; 4 — насос; 5 — подогреватель воды низкого давления;
6 — деаэратор; 7—подогреватель воды высокого давления.
Рисунок 1.2 - Котельная установка в системе промышленной ТЭЦ

1 - вагон с топливом; 2 - бункер разгрузочного устройства; 3 - дробильный блок; 4 - бункер котла для сырого топлива; 5 - мельница для размола топлива; 6 - эксгаустер; 7 - барабан котла; 8 - пароперегреватель; 9 - экономайзер; 10 - воздухоподогреватель; 11 - вентилятор; 12 - деаэратор; 13 - питательный насос; 14 - золоуловитель; 15 - дымосос; 16 - дымовая труба; 17 - ленточный транспортер; 18 - штабель угля; 19 - багерная насосная системы золоудаления; а - питательная вода; б - перегретый пар; в - продукты сгорания; г - шлак и зола
Рисунок 1.3 - Технологическая схема котельной установки, работающей на твердом топливе
2 ЭНЕРГЕТИЧЕСКОЕ ТОПЛИВО
МАТЕРИАЛЬНЫЙ БАЛАНС КОТЕЛЬНОЙ УСТАНОВКИ
Источником энергии для котельных установок различного назначения на промышленных предприятиях являются природные и искусственные топлива, в твердом, жидком и газообразном состояниях и т.п.
В настоящее время и на обозримую перспективу основным источником первичной энергии для котельных установок промышленных предприятий является органическое топливо.
В котельных установках промышленных предприятий в качестве твердого топлива применяются различные угли: а) бурые


б) каменные


в) антрациты


д) полуантрациты


з) горючие сланцы


к) торф


Используется также промпродукт – высокозольные отходы углеобогащения и шлам, образующийся при мокром обогащении углей



Применяются различные заменители твердого топлива – брикеты из угля






На промышленных предприятиях в котельных установках в качестве жидкого топлива продолжает ещё использоваться мазут – остаточный продукт нефтепереработки


2.1 Газообразное топливо
Газообразное топливо – это различные горючие газы. Применяют:
а) природные газы


б) попутные газы


в) промышленные газы:
1) доменный


2) коксовый


В состав газа входят: метан (СН4), углеводороды высших порядков (SСmHn), водород (H2 ), азот (N), углекислый газ (СО2), сероводород (H2S).
Если состав твердых и жидких топлив задан в процентах на горючую массу, то при определенных значениях рабочей зольности и влажности АР и WP, %, состав топлива на рабочую массу можно определить умножением имеющихся значений Сr, Hr, Or, Nr,


т.е.


При этом
СР+НР+ОР+NP+

Пересчет теплоты сгорания с известной горючей массы



Теплота сгорания газообразного топлива


где СO, H2, H2S, CH4 – объемное содержание в топливе отдельных компонентов, %;
QCO,



В котлах сжигают также смесь топлив. При сжигании смеси двух топлив (твердых или жидких) теплоту сгорания 1 кг смеси


где



Если смесь задана в долях по тепловыделению входящих в ее состав топлив, то для перехода к массовым долям используется формула

где

При сжигании смеси твердого или жидкого топлива с газообразным расчеты условно ведут на 1кг твердого или жидкого топлива с учетом приходящегося на него количества газообразного топлива. Условная теплота сгорания смеси топлив подсчитывается по формуле

где


х – количество газа, приходящегося на 1 кг твердого или жидкого топлива, м3/кг.
Если смесь твердого или жидкого топлива с газом задана в долях по тепловыделению каждого вида топлива, то количество газа, приходящееся на 1 кг твердого или жидкого топлива, составляет

где

При оценке эффективности использования топлива применяют понятие об условном топливе. При расходе реального топлива В, кг/с, с теплотой сгорания


Для сравнения различных топлив, сжигаемых в котлах, применяют приведенные характеристики топлива, % кг/МДж:
- приведенная зольность

- приведенная влажность

- приведенная серность

показывающие количество золы, влаги и серы, приходящиеся на 1 МДж топлива.
2.2 Материальный баланс котельной установки
На рисунке 2.1 показана схема материальных балансов рабочих веществ в котле.
В приходной части баланса процесса горения – количество топлива В, кг/с, и окислителя – воздуха LВ, кг/с, организованно поступающих в топку для сжигания, а также воздух, подсасываемый по тракту котла в топку ?L1, и балластный воздух ?L2 и ?L3 , не участвующий в процессе горения топлива.
В расходной части материального баланса (в общем виде) – газообразные продукты сгорания, покидающие котел, Lr, кг/с, и твердые минеральные остатки – зола (шлак), выпадающие по тракту ( Gзл1, Gзл2), улавливаемые в золоуловительной установке (Gзл3) и уносимые газообразными продуктами сгорания (Gзл4), кг/с.
В общем случае уравнение материального баланса процесса горения топлива в котле имеет вид

При работе на газообразном топливе в этом уравнении не содержатся члены, характеризующие твердые минеральные составляющие. При работе котла под наддувом отсутствуют присосы воздуха.
При определении расхода окислителя (кислорода, воздуха) учитывают, что для твердого и жидкого топлив, состав рабочей массы которых задается в процентах, горючими составляющими являются углерод, водород и сера:

В соответствии с результативной стехиометрической реакцией
C + O2 = CO2
12кг + 32кг = 44кг
для сжигания 1 кг C до CO2 требуется кислорода :

где 1,428 - плотность кислорода, кг/м3.
Для газообразного топлива, состав которого задается в объемных долях(%), CO + H2 + H2S + ?CmHn + CO2 + N2 + O2 = 100, горючими составляющими являются CO, H2, H2S и различные углеводороды CmHn :
CO + H2 + H2S + ?CmHn + CO2 + N2 + O2 = 100
В соответствии с результативной реакцией
CO + 0,5 O2 = CO2
на 1 м3 CO затрачивается

Теоретический расход кислорода


а для сгорания 1 м3 газообразного топлива, м3/м3,


При использовании атмосферного воздуха (О2 = 21%) его теоретический расход на горение составляет, м3/кг

В связи с этим при сжигании твердого или жидкого топлива теоретическое количество расходуемого на горение сухого воздуха


а при сжигании сухого газообразного топлива, м3/м3

Так как обеспечить идеальное смешение воздуха с топливом в процессе подготовки топлива к сжиганию не удается, то для более полного выгорания топлива воздух в топку котла подают в количестве


Действительное количество воздуха, поступающего в топку, м3/кг

Коэффициент избытка воздуха ?т =


В котельных установках, работающих под разрежением, в газоходах за топкой коэффициент избытка воздуха обычно возрастает из-за присоса холодного воздуха, что определяется недостаточной герметизацией лючков, гляделок, обмуровки и т.п. В связи с этим в уходящих газах коэффициент избытка воздуха ?у.г. > ?т
?у.г. = ?т + ? ??. (2.19)
Присосы воздуха в газоходы котла являются нежелательными. Они приводят к снижению температурного уровня газов, что ухудшает теплопередачу, а также к увеличению их объема, что повышает расходы энергии на удаление продуктов сгорания.
Присос воздуха по элементам котла и газоходам, находящимся под разрежением, а также в пылеприготовительную установку составляет
?? = 0 ÷ 0,2 .
При работе котла под давлением в газовом тракте присос воздуха отсутствуют.
2.3 Состав и количество продуктов сгорания
В общем случае в топке котла газообразные продукты сгорания, представляемые суммой объемов отдельных газов на единицу количества топлива, могут содержать, м3/кг ( м3 / м3 ) :
Vг = VCO2 + VSO2 + VCO + VH2 + ?VCmHn + VN2 + VO2 + VH2O (2.20)
В выражение входят продукты полного сгорания (CO2, SO2, H2O) и неполного (CO, H2, CmHn) сгорания топлива, а также избыточный воздух
(O2 N2).
При разделении продуктов сгорания на сухие газы и водяные пары можно записать :
Vг = Vс.г. + VН2O = VRO2 + VCO + VN2 + VO2 + VH2O, (2.21)
где VRO2 - объем трехатомных газов.
Дальнейшая часть сводится к расчету используя эмпирические уравнения:
VRO2 ,
V?N2 ,
V?H2O .
Определяем Vг как сумма сухих газов и H2O
Vг = Vc.г. + VH2O , (2.22)
при ? > 1
Vс.г. = VRO2 + V?N2 + (? – 1) V?в , (2.23)
VH2O = V?H2O + 0,0161 (? – 1) V?в , (2.24)
Vг = VRO2 + V?N2 + VH2O + (? – 1) V?в (2.25)
2.4 Энтальпия продуктов сгорания и диаграмма
В общем случае энтальпия продуктов сгорания
I = Iг + Iзл (2.26)
При ? = 1
I?г = VRO2(ct)RO2 + V?N2(ct)N2+ V?H2O(ct)H2O + Iзл (2.27)
Энтальпия золы, МДж/кг

где



Поскольку коэффициент избытка воздуха изменяется по газоходам котла, то
Iг = I?г + (? – 1) I?в , (2.29)
Энтальпия теоретически необходимого воздуха :
I?в = I?в (ct)в (2.30)
По указанным формулам вычисляют энтальпии для разных ? и строят I,t – диаграмму( Рис. 2.2) .

|
|
![]() |
Рисунок 2.1 - Схема материальных балансов рабочих веществ в котле:
1 – область температур для воздухоподогревателя, 2 – для экономайзера,
3 – для пароперегревателя, 4 – для котельного пучка (фестона),
5 – для топки.
Рисунок 2.2 - Примерный характер I, t-диаграммы
3 ТЕПЛОВОЙ БАЛАНС КОТЕЛЬНОЙ УСТАНОВКИ В котельной установке при сжигании органического топлива происходит преобразование химической энергии топлива в тепловую энергию продуктов сгорания. Выделившаяся теплота за вычетом потерь передается рабочему веществу – теплоносителю, в результате получается полезная продукция, например водяной пар.
Эффективность энергоиспользования в котельной установке, а также направления его совершенствования устанавливаются тепловым балансом.
Тепловой баланс котла характеризует равенство между приходом и расходом теплоты:



Приходная часть теплового баланса (располагаемая теплота Qpp, МДж/м3) в общем случае записывается в виде

где внесенная химическая теплота

а внесенная физическая теплота

Рассмотрим составляющие приходной части теплового баланса:

Qэкз – член учитывают при использовании теплоты экзотермических реакций;
Qэнд – член учитывает затраты теплоты на возможные эндотермические реакции;
Qф.m – член учитывает физическую теплоту топлива, МДж / кг:
Qф.m = Cтtт , (3.3)

где Cт – теплоёмкость рабочего топлива, МДж / (кг*К); tт – температура топлива, 0С.
Член Qпар, МДж/кг, учитывает теплоту, вносимую в агрегат паром при паровом распыливании мазута или при подаче под решетку пара для улучшения ее работы при слоевом сжигании антрацита Qпар= Gn × (hn – 2,51), (3.4)
где Gn – удельный расход дутьевого пара, кг / кг. При паровом распыливании мазута Gn=0.3 ¸0.35 кг / кг; hn – энтальпия дутьевого пара, МДж / кг; 2,51 МДж / кг – примерное значение энтальпии водяного пара в продуктах сгорания, уходящих в атмосферу.
При составлении теплового баланса для котла можно принять:

Расходная часть теплового балaнса в расчете на 1 кг топлива в общем случае может содержать теплоту, затраченную на выработку пара и различные потери:
Qрасх = Q1 + Q2 + Q3 + Q4 + Q5 + Q6 ± Qakk (3.6)
В простейшем случае теплота, полезно затраченная на выработку перегретого пара, МДж / кг, составит

где D – выход пара, кг / с.
В – расход топлива, кг / с:

Q1 – полезно использованное тепло, МДж/кг;
Q2 – потери тепла с уходящими газами, МДж/кг;
Q3 – потери тепла от химического недожога, МДж/кг;
Q4 – потери тепла от механического недожога, МДж/кг;
Q5 – потери тепла в окружающую среду, МДж/кг;
Q6 – потери с физической теплотой шлаков, МДж/кг;
Qакк – расход «–» или приход теплоты «+», связанный с неустановившимся тепловым режимом работы котла, МДж/кг.
При установившемся тепловом режиме Qакк = 0.
В относительных долях запишем тепловой баланс в безразмерной форме :


100 = q1 + q2 + q3 + q4 + q5 + q6 , % (доля стационарного режима),

Виды тепловых потерь:
– потеря теплоты с уходящими газами;
– потеря теплоты от химической неполноты сгорания;
– потеря теплоты от механической неполноты сгорания;
– потеря теплоты от наружного охлаждения;
– потеря с физической теплотой шлаков.
![]() |
Рисунок 3.1 - Тепловой баланс котла
![]() |
1 - топочная камера; 2 - испарительные поверхности нагрева; 3 - пароперегреватель; 4 - экономайзер; 5 - воздухоподогреватель .
Рисунок 3.2 - Принципиальная схема котла
4 РАСХОД ТОПЛИВА И КПД КОТЛА Существует 2 метода определения КПД:
- по прямому балансу;
- по обратному балансу.
Определение КПД котла как отношение полезно затраченной теплоты к располагаемой теплоте топлива – это определение его по прямому балансу:

КПД котла можно определить и по обратному балансу – через тепловые потери. Для установившегося теплового состояния получаем

КПД котла, определяемый по формулам (1) или (2), не учитывает электрической энергии и теплоты на собственные нужды. Такой КПД котла называют КПД брутто и обозначают


Если потребление энергии в единицу времени на указанное вспомогательное оборудование составляет


Иногда

Для котельных установок промышленных предприятий затраты энергии на собственные нужды составляют около 4% вырабатываемой энергии.
Расход топлива определяется:

Определение расхода топлива связано с большой погрешностью, поэтому КПД по прямому балансу характеризуется низкой точностью. Данный метод используется для испытаний существующего котла.
Метод по обратному балансу характеризуется большей точностью, используется при эксплуатации и проектировании котла. При этом Q3 и Q4 определяется по рекомендации и из справочников. Q5 определяется по графику. Q6 – рассчитывается (редко учитывается), и по существу определение

КПД брутто зависит от типа и мощности котла, т.е. производительности, вида сжигаемого топлива, конструкции топки. На КПД влияет также режим работы котла и чистота поверхностей нагрева.
При наличии механического недожога часть топлива не сгорает (q4), а значит не расходует воздуха, не образует продуктов сгорания и не выделяет теплоты, поэтому при расчете котла пользуются расчетным расходом топлива

КПД брутто учитывает только тепловые потери.
![]() |
Рисунок 4.1 - Изменение КПД котла с изменением нагрузки
5 ОПРЕДЕЛЕНИЕ ПОТЕРЬ ТЕПЛОТЫ В КОТЕЛЬНОМ АГРЕГАТЕ.
СПОСОБЫ СНИЖЕНИЯ ПОТЕРЬ ТЕПЛОТЫ
5.1 Потеря теплоты с уходящими газами
Потеря теплоты с уходящими газами Qу.г возникает из-за того, что физическая теплота (энтальпия) газов, покидающих котел, превышает физическую теплоту поступающих в котел воздуха и топлива.
Если пренебречь малым значением энтальпии топлива, а также теплотой золы, содержащейся в уходящих газах, потеря теплоты с уходящими газами, МДж/кг, подсчитывается по формуле :
Q2 = Jч.г - Jв ; (5.8)

где

100-q4 – доля сгоревшего топлива;
aу.г

Если температура окружающей среды равна нулю (tх.в=0), то потеря теплоты с уходящими газами равна энтальпии уходящих газов Qу.г=Jу.г.
Потеря теплоты с уходящими газами занимает обычно основное место среди тепловых потерь котла, составляя 5-12 % располагаемой теплоты топлива, и определяется объемом и составом продуктов сгорания, существенно зависящих от балластных составляющих топлива и от температуры уходящих газов:

Отношение

– для твердого и жидкого топлива: влаги WР и золы АР;
– для газообразного топлива: N2, CO2, O2.
C увеличением содержания в топливе балластных составляющих и, следовательно,

Одним из возможных направлений снижения потери теплоты с уходящими газами является уменьшение коэффициента избытка воздуха в уходящих газах aу.г , который зависит от коэффициента расхода воздуха в топке aТ и балластного воздуха, присосанного в газоходы котла, находящиеся обычно под разрежением
aу.г = aТ + Da . (5.10)
В котлах, работающих под давлением, присосы воздуха отсутствуют.
С уменьшением aТ потеря теплоты Qу.г снижается, однако при этом в связи с уменьшением количества воздуха, подаваемого в топочную камеру, возможно появление другой потери – от химической неполноты сгорания Q3.
Оптимальное значение aТ выбирается с учетом достижения минимального значения qу.г + q3.
Уменьшение aТ зависит от рода сжигаемого топлива и типа топочного устройства. При более благоприятных условиях контактирования топлива и воздуха избыток воздуха aТ, необходимый для достижения наиболее полного горения, может быть уменьшен.
Балластный воздух в продуктах сгорания помимо увеличения потери теплоты Qу.г приводит также к дополнительным затратам электроэнергии на дымосос.
Важнейшим фактором, влияющим на Qу.г , является температура уходящих газов tу.г . Её снижение достигается установкой в хвостовой части котла теплоиспользующих элементов (экономайзера, воздухоподогревателя). Чем ниже температура уходящих газов и соответственно меньше температурный напор Dt между газами и нагреваемым рабочим телом, тем большая площадь поверхности Н требуется для такого же охлаждения газа. Повышение tу.г приводит к увеличению потери с Qу.г и к дополнительным затратам топлива DB. В связи с этим оптимальная tу.г определяется на основе технико-экономических расчетов при сопоставлении годовых затрат для теплоиспользующих элементов и топлива для различных значений tх.г.
На рис.4 можно выделить область температур (от



Существуют ограничительные факторы при выборе оптимальной

а) низкотемпературная коррозия хвостовых поверхностей;
б) при

в) выбор

г) загрязнение поверхности нагрева. Это приводит к снижению коэффициента теплопередачи и к повышению

При определении потери теплоты с уходящими газами учитывают уменьшение объема газов

5.2 Потеря теплоты от химической неполноты сгорания
Потеря теплоты от химической неполноты сгорания Q3 возникает при неполном сгорании топлива в пределах топочной камеры котла и появления в продуктах сгорания горючих газообразных составляющих CO, H2, CH4, CmHn… Догорание же этих горючих газов за пределами топки практически невозможно из-за относительно низкой их температуры.
Химическая неполнота сгорания топлива может явиться следствием:
– общего недостатка воздуха;
– плохого смесеобразования;
– малых размеров топочной камеры;
– низкой температуры в топочной камере;
– высокой температуры.
При достаточном для полного сгорания топлива качестве воздуха и хорошем смесеобразовании q3 зависит от объемной плотности тепловыделения в топке

Оптимальное отношение

Для снижения потери теплоты от q3 в топочной камере стремятся повысить температурный уровень, применяя, в частности, подогрев воздуха, а также всемерно улучшая перемешивание компонентов горения.
5.3 Потеря теплоты от механической неполноты сгорания Потеря теплоты от механической неполноты сгорания q4 связана с недожогом твердого топлива в топочной камере.
Часть его в виде горючих частиц, содержащих углерод, водород, серу, может уноситься газообразными продуктами сгорания, часть – удаляется вместе со шлаком.
Потеря теплоты от Q4, МДж/кг, в общем случае состоит из трех слагаемых – потерь с провалом, со шлаком и с уносом:

или относительно располагаемой теплоты, %

При определении q4 на основе данных испытания котельной установки значения


где Gпр – выход провала, кг/с;
Qпр – теплота сгорания провала, МДж/кг;
В – общий расход топлива.
Потеря теплоты со шлаком

В камерных топках значительное количество золы топлива уносится дымовыми газами, потеря

Значение


где Gшл – выход шлака, кг/с;
Qшл – теплота сгорания шлака, МДж/кг, определяется

где Gун – масса уноса, кг/с;
Qун – теплота сгорания уноса, МДж/кг.
Определение массы уноса Gун , кг/с для выявления потери теплоты от механической неполноты сгорания в отличие от Gпр и Gшл практически невозможно.
Значение Gун может быть определено из уравнения золового баланса, учитывающего в общем случае распределение золы топлива между провалом, шлаком и уносом

где АР, Апр, Ашл, Аун – зольности топлива, провала, шлака и уноса, %.
При сжигании газового и жидкого топлива потеря q4 отсутствует.
5.4 Потеря теплоты от наружного охлаждения
Потеря теплоты от наружного охлаждения Q5(q5) возникает потому, что температура наружной поверхности котла превышает температуру окружающей среды.
Этот вид потерь можно подсчитать по уравнению теплопередачи с учетом передачи тепла конвекции и излучения.
Характер зависимости определяется снижением отношения площади наружной поверхности котла к тепловыделению с увеличением мощности котла.
Распределение суммарной потери от наружного охлаждения по отдельным газоходам котла производится пропорционально количеству теплоты, отдаваемой газами в соответствующих газоходах, и учитывается введением коэффициента сохранения теплоты

5.5 Потеря с физической теплотой шлака Потеря с физической теплотой шлака Q6(q6) возникает потому, что при сжигании твердого топлива удаляемый из топки шлак имеет высокую температуру. Это относится к топкам с жидким шлакоудалением, для которых q6 = 1 ÷ 2 % , а также к слоевым топкам.
Потеря теплоты , %, определяется

где

(сt)зл – энтальпия золы, МДж/кг.
Для топок с жидким шлакоудалением температура шлака принимается равной температуре нормального жидкого шлакоудаления, а при твердом шлакоудалении – равной 600 0С.
При камерном сжигании топлива и твердом шлакоудалении потеря q6 учитывается только для топлив с большим содержанием золы

В котлах имеются потери теплоты на охлаждение различных элементов. Эту потерю определяют

![]() |
Рисунок 5.1 - К определению коэффициента избытка воздуха в топке котла
Рисунок 5.2 - К определению температуры уходящих газов
![]() |
Рисунок 5.3 - Изменение температуры уходящих газов с изменением нагрузки
Рисунок 5.
![]() |
4 - Зависимость потери теплоты от химической неполноты сгорания
от объемной плотности тепловыделения
![]() |
Рисунок 5.5 - Зависимость потери теплоты от наружного охлаждения от
паропроизводительности котла без хвостовых поверхностей (1)
и с хвостовыми (2)
6 КЛАССИФИКАЦИЯ ТОПОЧНЫХ УСТРОЙСТВ ПРОМЫШЛЕННЫХ КОТЛОВ. СЖИГАНИЕ ГАЗА В ТОПКАХ КОТЛОВ 6.1 Классификация топок На промышленных предприятиях получение различных теплоносителей осуществляется в котельных установках при сжигании различных органических топлив. Сжигание топлива в котлах и в различных технологических аппаратах осуществляется в топочных устройствах (топках).
По назначению все топки можно разделить на:
- тепловые;
- силовые;
- технологические.
Тепловые топки предназначаются для преобразования химической энергии топлива в физическую теплоту высокотемпературных газов для последующей передачи теплоты этих газов через поверхности нагрева нагреваемой среде. Силовые топки служат для получения продуктов не только с высокой температурой, но и с повышенным давлением. Эти продукты сгорания используются непосредственно для силовых целей в газовых турбинах, соплах реактивных двигателей и т.п.
Тепловые топки подразделяют на слоевые для сжигания кускового топлива и камерные – для сжигания газообразного и жидкого топлива, твердого топлива в пылевидном (мелкодробленом) состоянии, а также для сжигания смеси топлив.
Независимо от схемы организации горения полное время сгорания любого топлива в топке





Этапы смешения и нагрева являются здесь физической стадией процесса


Если




При




Если время протекания химической реакции соизмеримо со временем физической стадии (



6.2 Конструкция топок
При слоевом процессе свободно лежащее на решетке топливо продувается снизу воздухом. Скорость газовоздушного потока в слое такова, что устойчивость слоя не нарушается, т.е. сила тяжести топливных частиц была больше создаваемой газовым потоком подъемной силы

где Gч - сила тяжести частицы; Wс – действительная скорость потока;
rп – плотность потока воздуха;
F – сечение частицы; С – коэффициент сопротивления при внешнем обтекании частицы, зависит от числа Рейнольдса. В слоевых топках размер частиц топлива 20-30 мм и более. Процесс в кипящем слое. При увеличении скорости дутья создаваемая потоком подъемная сила может достигнуть значения, равного силе тяжести частиц, и устойчивость частиц в слое нарушается: соответствующая этому скорость дутья называется критической. С дальнейшим увеличением интенсивности дутья начинается «кипение» слоя.
В кипящем слое скорость дутья превышает предел устойчивости плотного слоя, однако средняя скорость газа в топке над слоем далека от скорости витания основной массы частиц, т.е.
скорости, при которой частицы оказываются взвешенными в потоке.
Частицы топлива совершают в слое возвратно-поступательное движения до тех пор, пока их масса не уменьшится настолько, что они выносятся из слоя газовым потоком и догорают в потоке газов над слоем

где Wc – действительная скорость потока в слое, м/с;
Wn – действительная скорость потока над слоем, м/с.
При этом Wn< Wc.
Факельный прямоточный процесс. При скорости газового потока в топочной камере, превышающей скорость витания частиц, последние оказываются взвешенными в газовоздушном потоке и вместе с ними начинают перемещаться, сгорая в полете в пределах топочной камеры. Такой топочный процесс называют факельным.

где dч – диаметр частицы, м;
m – динамическая вязкость газовой среды, Н·с/м2;
Wn – скорость потока в камере, м/с.
Факельным процессом осуществляется сжигание газообразного и жидкого топлив. Газообразное топливо поступает в камеру вместе с воздухом через специальное устройство – горелку. При прохождении через топочную камеру газовоздушная смесь сгорает.
Вихревой (циклонный) процесс:

При циклонном процессе в отличие от факельного частица циркулирует по организованному обтекаемому контуру столько, сколько необходимо для ее сгорания или выносится в камеру догорания. Циркуляция газового потока в циклонной топке сопровождается организацией на внутренней ее поверхности за счет центробежных сил подвижного слоя, подверженного интенсивному обдуванию. В результате имеют место интенсивное выгорание частиц топлива, а также весьма эффективная сепарация жидкого шлака. В циклонной камере улавливается 80-95% золы топлива.
При циклонном процессе время пребывания и интенсивность обдувания частицы газовоздушным потоком увеличивается, поэтому здесь могут быть использованы более крупные частицы.
Скорость выгорания углерода, кг/(м3 ·с)

где Rp – результирующая константа скорости реакции, м/с;
C – концентрация окислителя, кг/м3;
SV – относительная поверхность топлива в единице объема топки, занятого горящим топливом, м2/м3.
Величина Rp зависит от температурного уровня процесса и размеров сжигания частиц.
Показатели работы топочных устройств
Показателями работы топочных устройств являются: – обеспечение заданной топливной мощности котла;
– надежность в условиях длительной эксплуатации;
– безопасность и простота в обслуживании;
– минимальные потери от химического и механического недожога;
– возможность изменения нагрузки котла;
– достаточно высокие технико-экономические показатели и низкий расход энергии на собственные нужды;
– возможность применения резервного топлива.
Основные показатели:
– пригодность топки для данного вида топлива
– тепловая производительность

– коэффициент избытка воздуха на выходе из топки
– потеря теплоты от хим. и мех. неполноты сгорания
– видимая обьемная плотность тепловыделения в топке

– видимая плотность теплового потока зеркала горения

– видимая плотность теплового потока, через сечения топки площадью F

– доля золы, уносимой газами из топки

– параметры воздуха (перед топкой) t, p.
6.3 Сжигание газа в топках котлов Основными горючими составляющими большинства газообразных топлив являются оксид углерода СО, водород Н2, метан СН4 и значительно реже – высокомолекулярные углеводороды СmHn
Полнота, интенсивность и устойчивость горения газов в первую очередь зависят от физических факторов – температуры и условий смешения горючего с окислителем. Если теплопотери зоны горения, связанные с теплообменом с окружающей средой, превышают тепловыделение, то горение невозможно. Для отдельных горючих газов и газообразных топлив имеется температура воспламенения, существенно зависящая от условий протекания процесса. Температура воспламенения природного и доменного газов около 5300С, водорода 410-630°С, оксида углерода 610-660°С, метана 630-7900С.
Условия сжигания газов котла требуют:
– температура в топке котла должна быть выше температуры воспламенения горючей смеси, в противном случае горение будет неустойчивым;
– предварительный нагрев горючей смеси ускоряет зажигание и интенсифицирует процесс горения.
Условия рационального сжигания газообразного топлива:
– хорошее перемешивание газа с окислителем;
– повышение температурного уровня процесса, что достигается подогревом компонентов горения, а также снижением коэффициента избытка воздуха, приводящим к увеличению скорости распространения пламени;
– создание хороших очагов воспламенения;
– увеличение поверхности фронта горения, что достигается турбулизацией факела.
![]() |
Рисунок 6.1 - Общая классификация топочных устройств
![]() |
Вг - подача топлива: VвI - воздух, подаваемый совместно с топливом;
VвII - воздух, подаваемый раздельно
Рисунок 6.2 - Схема подачи в топку газа и окислителя
![]() |
1 - жидкость; 2 - пары топлива; 3 - зона горения; 4 - область диффузии окислителя и продуктов сгорания
Рисунок 6.3 - Схема горения капли жидкого топлива

а - в плотном фильтрующем слое; в - факельный прямо-сточный процесс;
б - в кипящем слое; г - вихревой (циклонный) процесс.
Рисунок 6.4 - Схемы организации сжигания твердого топлива

а - без предварительного смешения газа и окислителя; б - с полным предварительным смешением с образованием однородной смеси; в - с неполным предварительным смешением без образования однородной смеси; г - с частичным предварительным смешением с недостатком окислителя; К — фронт кинетического горения; Д — фронт диффузионного горения.
Рисунок 6.5 - Принципы организации сжигания газового топлива

Рисунок 6.6 - Кривые устойчивости пламени
7 КЛАССИФИКАЦИЯ ГАЗОВЫХ ГОРЕЛОК. СЖИГАНИЕ ГАЗА С НИЗКОЙ И ВЫСОКОЙ ТЕПЛОТОЙ СГОРАНИЯ В топочную камеру газ и окислитель подаются через горелки. Назначением горелки, кроме ввода в топку необходимых для достижения заданной производительности агрегата количеств газа и окислителя, является организация смесеобразование и создания у ее устья устойчивого фронта воспламенения для зажигания выходящей из горелки газовой смеси.
Для сжигания газов применяется большое число различных типов горелок, отличающихся как по принципу работы, так и по конструктивному оформлению.
По способу организации перемешивания компонентов горения можно разделить:
– без предварительного смешения;
– с полным предварительным смешением;
– с неполным предварительным смешением.
По способу подачи воздуха:
– с принудительной подачей воздуха ( прямоточные, вихревые );
– подача воздуха путем эжектирования его газовой струей.
По способу регулирования крутки потока применяют:
– горелки с изменением сечения входного патрубка;
– горелки с изменением живого сечения лопаточных завихрителей, с изменением угла наклона лопаток, с перепуском части воздушного потока мимо завихрителей.
По давлению газа:
– горелки низкого давления (перепад давления в горелке до 500 Па);
– среднего давления (до критического перепада давлений);
– высокого давления (сверхкритического перепада давлений).
По скорости истечения:
– горелки с низкой скоростью истечения (около 5 м/с);
– средней скоростью истечения (около 20 м/с);
– высокой скоростью истечения (около 100 м/с).
Для котлов малой производительности, а также для отопительных установок, находят применение однопроводные инжекционные горелки (атмосферные горелки) частичного и полного смешения.
Инжекционные горелки, работающие на газе среднего давления, обеспечивают полное перемешивание газа и воздуха в смесителе и сжигание газа при небольших избытках воздуха. Недостатками таких горелок являются значительные их размеры и шум при работе.
Конструктивные особенности горелок зависит от характеристики сжигаемого газа (теплота сгорания, запыленность и др.) и располагаемых давлений газа и воздуха. Важным показателем, влияющим на предварительное смесеобразование и оформление горелки, является соотношение количества сжигаемого газа и необходимого для этого окислителя. Так, на 1 м3 доменного газа с низкой теплотой сгорания


7.1 Сжигание газообразного топлива с низкой теплотой сгорания
При сжигании доменного газа, как это было указано, газ и воздух поступают в горелку в соизмеримых количествах, этим облегчается организация смесеобразования. На практике при сжигании доменного газа нашли применение в основном факельные горелки.
На рис.7.1 показана диффузионная факельная горелка с послойной подачей доменного газа и воздуха.
Доменный газ является буферным топливом. Это означает, что в зависимости от режима работы технологических установок газ направляется для сжигания только тогда, когда он имеется в избытке.
7.2 Сжигание газообразного топлива с высокой теплотой сгорания
Характерной особенностью сжигания газов с высокой теплотой сгорания, является необходимость смешения больших объемов окисления с малым количеством газа.
Сжигание хорошо предварительно перемешанной смеси газа с высокой теплотой сгорания и воздуха затруднений не представляет. Этапом, определяющим интенсивность горения, является период смешения газа и воздуха. Интенсификация процесса смешения обеспечивается подачей газа тонкими струйками с большой скоростью (около 100 м/с) в массу воздуха, подаваемого со скоростью 15-40 м/с.
На рис.7.3а, газ поступает в центральную трубу и выходит в камеру смешения через ряд мелких отверстий. В другой горелке (рис.7.3б) газ из двух газоподводящих трубок выходит со скоростью 50 м/с через большое количество мелких отверстий, пересекая воздушный поток.
От условий смесеобразования газа и воздуха при сжигании газообразного топлива можно получить продукты сгорания с различной степенью светимости. Улучшение процесса смешения приводит к интенсификации горения топлива, повышению эффективной температуры факела, при этом факел имеет малую светимость. Ухудшение смесеобразования замедляет горение и приводит к сажеобразованию, в связи с чем повышается светимость факела, снижается его температура. Применяют газовые горелки специальной конструкции, позволяющие изменять светимость факела. Изменение температурных характеристик по высоте топки может быть достигнуто применением реверсивных горелок, позволяющих изменять направления вращения газового потока.

а — при сжигании газа или газа совместно с жидким топливом;
б —при сжигании газа и угольной пыли.
Рисунок 7.1 - Схемы топочных камер для сжигания газа

Рисунок 7.2 - Факельная угловая горелка для доменного газа (слева показан
вид со стороны выхода газа и воздуха из горелки).

а — вихревая;
б — щелевая.
Рисунок 7.3 - Горелки для природного газа
8 СЖИГАНИЕ МАЗУТА В ТОПКАХ КОТЛОВ.
КЛАССИФИКАЦИЯ И КОНСТРУКЦИИ МАЗУТНЫХ ГОРЕЛОК
Сжигание мазута в топках котлов характеризуется тем, что он сгорает в парогазовой фазе, т.к. температура кипения жидких топлив значительно ниже температуры их воспламенения. Поступившее в топочное пространство жидкое топливо за счет теплоты топочных газов подогревается, а затем испаряется. В первую очередь испаряются его наиболее легкие фракции. Интенсивность испарения увеличивается с ростом относительной его поверхности и усилением подвода теплоты.
При наличии окислителя и достижении температуры воспламенения происходит загорание образовавшейся горючей парогазовой смеси.
Выделившаяся при этом теплота способствует еще более интенсивному испарению топлива. Скорость сгорания жидкого топлива определяется скоростью его испарения с поверхности; эта поверхность многократно увеличивается при распыливании жидкого топлива на отдельные мельчайшие капли, для чего и применяются специальные устройства-форсунки.
Поскольку интенсивность сжигания жидкого топлива определяется в значительной мере интенсивностью его испарения, важнейшим и первым этапом подготовки жидкого топлива к сгоранию является распыление его на мельчайшие частицы.
При распылении жидкого топлива получают капли различных размеров. При рассмотрении горения жидких топлив следует помнить, что горючая их часть состоит из различных углеводородов, сжигание которых идет с образованием промежуточных соединений и зависит от содержания окислителя в горючей смеси и температуры.
В реальном факеле отдельные его участки имеют различные избытки окислителя и различную температуру. Горючая часть мазутного факела может представлять собой смесь легких паро- и газообразных углеводородов, тяжелых жидких углеводородов и даже твердых частиц (сажа). Следовательно, необходимый для горения воздух надо подавать в корень факела, что способствует усилению окислительных реакций и ослабляет несимметричное расщепление углеводородов.
Процесс сжигания жидкого топлива включает в себя следующие этапы:
– распыление топлива;
– образование горючей смеси, состоящей из продуктов испарения и термического разложения углеводородов и окислителя;
– воспламенение горючей смеси;
– горение горючей смеси. Эффективность сжигания жидкого топлива зависит от первых подготовительных этапов, определяемых работой форсунки.
8.1 Схемы распыления жидкого топлива. Мазутные форсунки
По способу распыливания жидкого топлива форсунки можно разделить на три основные группы:
– механические;
– с распыливающей средой;
– комбинированные.
В механических форсунках распыливание осуществляется главным образом за счет энергии топлива при продавливании его под значительным давлением через малое отверстие – сопло (рис.9а), или за счет центробежных сил, создаваемых при закручивании топлива (рис.9б), или при вращении элементов самой форсунки (рис.9в).
В форсунках с распыливающей средой распыливание топлива осуществляется главным образом за счет энергии движущегося с большой скоростью распыливателя – пара или воздуха (рис.9г и 9д). В комбинированных форсунках (9е) распыливание топлива осуществляется за счет совместного использования энергии топлива, подаваемого под давлением, и энергии распыливающей среды.
8.2 Распыливание мазута механическими форсунками
При механическом распыливании качество последнего в значительной мере зависит от давления мазута, создаваемого насосом. Обычно мазут поступает к форсункам под давлением 2,0÷3,5 МПа. Наличие механических примесей в мазуте и малые выходные отверстия форсунок (1,5÷3,5мм) обуславливают необходимость тщательной фильтрации мазута перед сжиганием.
Производительность форсунок регулируют изменением давления мазута перед форсункой, вследствие чего они имеют малый диапазон регулирования.
Имеются специальные конструкции механических форсунок, позволяющие регулировать производительность в достаточно широком диапазоне (форсунки с рециркуляцией мазута, вращающиеся и др. ).
8.3 Распыливание мазута форсунками с распыливающей средой
Для распыливания мазута форсунками высокого давления применяют пар или компрессорный воздух, а форсунками низкого давления – воздух, подаваемый вентилятором.
При паровой пульверизации мазута применяют пар давлением 0,5÷2,5 МПа, удельный расход пара при этом составляет 0,3÷0,35 кг/кг мазута.
При воздушной пульверизации мазута в форсунках высокого давления воздух, подаваемый компрессором, имеет давление 0,3÷0,6 МПа, а удельный расход составляет 0,6÷1 кг/кг мазута. В форсунках высокого давления относительная скорость распыливающего агента доходит до 1000м/с, чем обеспечивается хорошее дробление капелек мазута с получением тонкого распыла. Менее жесткие требования предъявляются к очистке мазута.
Паровые высоконапорные форсунки характеризуются значительным потреблением энергии – на распыливание мазута расходуется до 5% выработки пара котлом.
Паровые форсунки характеризуются высоким качеством распыления, регулирование производительности осуществляется в широких пределах. Однако паровое распыливание мазута приводит к потере конденсата, к повышенному содержанию Н2О в уходящих газах, что ведет к увеличению q2, а также к усилению коррозии поверхностей нагрева. Работа таких форсунок отличается повышенным шумом.
В высоконапорных форсунках с воздушным распыливанием мазута воздух не только распыливает топливо, но и интенсифицирует горение.
В форсунках с распыливающей средой низкого давления применяют воздух под давлением 0,002 – 0,007 МПа. Через форсунку подают 50 – 100 % воздуха, необходимого для сгорания мазута, поэтому такие форсунки имеют относительно большие размеры.
Таким образом, механические форсунки по сравнению с форсунками с распыливающей средой требуют более тонкой очистки мазута, дают более грубое распыливание, имеют относительно малый диапазон изменения их производительности.
Важнейшим преимуществом механических форсунок перед паровыми является значительно меньший расход энергии на собственные нужды, не вызывают увеличения содержания водяных паров в продуктах сгорания. Они создают при работе значительно меньший шум, более компактны. Механические форсунки дают более короткий факел с большим углом раскрытия.
С учетом этого для котлов средней и большой производительности при постоянной работе на мазуте применяются механические форсунки как наиболее экономичные. Паровые форсунки применяются для котлов малой производительности, а также в качестве растопочных.
8.4 Распыливание мазута комбинированными форсунками
Устранением основного недостатка механических форсунок – малого диапазона регулирования производительности, достигается применением комбинированного паромеханического распыливания мазута. Используемые для этого форсунки при повышенных нагрузках котла работают как механические, а при малых нагрузках (менее 60 %), а также в пусковых режимах в них подают также пар. Ротационные форсунки не требуют тщательной фильтрации мазута, дают хорошее распыливание и обладают широким диапазоном регулирования производительности (15÷100% ).
Недостатками таких форсунок являются сложность конструкции и шум при работе. В промышленности широко используются комбинированные горелки для раздельного и совместного сжигания мазута и газа. За основу создания таких горелок принимают обычные газовые горелки, в центральную часть которых устанавливают мазутную форсунку. При сжигании мазута воздух нагревается до t =200÷300°C. Дополнительная интенсификация распыливания мазута достигается подачей воздуха в топку через регистры в виде отдельных струй со скоростью 40÷50 м/с.
Мазут – топливо малозольное Ар ? 0,3% , поэтому специальное устройство для удаления золы из топки не предусматривается. Однако при сжигании мазута возникают затруднения с удалением золы с поверхности нагрева котла, что связано с наличием в отложениях легкоплавких соединений ванадия и щелочных металлов, приводимых к высокотемпературной коррозии труб и подвесок пароперегревателей.
Содержащаяся в мазуте сера при сгорании образует в основном сернистый ангидрид SO2. Незначительная часть серы сгорает до SO3 – сернистого ангидрида, который, соединяясь с водяными парами, дает серную кислоту. Для снижения в продуктах сгорания содержание серного ангидрида сжигание мазута ведут с предельно малым коэффициентом избытка воздуха, близким к единице aТ = 1,05÷1,1. При этом температура точки росы существенно снижается. Снижение aТ приводит также к значительному снижению концентрации оксидов азота NOХ в продуктах сгорания мазута.

а — прямоструйная; б — центробежная; в —с вращающейся чашей; г —высокого давления; д — низкого давления; е — комбинированная.
Рисунок 8.1 - Схема форсунок для распыливания жидкого топлива

1 — колодка с соединительными и крепежными деталями; 2 — ствол;
3 — распределитель; 4 — завихритель; 5 — сопло; 6 — гайка накидная.
Рисунок 8. 2 - Форсунка механическая средняя типа ОН-547

1 - колодка; 2 - ствол; 3 - сопло; 4 – диффузор; 5 – насадка.
Рисунок 8.3 - Форсунка паровая типа ФП
![]() |
1 - ствол; 2 - распределитель; 3 - завихритель топливный;
4 - сопло паровое; 5 - гайка; 6 - гайка накидная
Рисунок 8.4 - Распылительная головка паромеханической
форсунки типа ФПИ:

I — первичный воздух
Рисунок 8.5 - Ротационная форсунка

1 - заглушка; 2 - мазутная форсунка; 3 - газовоздушная часть; 4 - лопаточный завихритель вторичного воздуха; 5 - лопаточный завихритель первичного воздуха; 6 - монтажная плита; 7 - место установки запальника
Рисунок 8.6 - Газомазутная горелка типа ГМГм
9 СЖИГАНИЕ ТВЕРДОГО ТОПЛИВА. СЛОЕВОЕ СЖИГАНИЕ.
КОНСТРУКЦИИ ТОПОК С НЕПОДВИЖНЫМИ РЕШЕТКАМИ
9.1 Классификация слоевых топок
Слоевые топки предназначены для сжигания твердого кускового топлива. Широкое распространение для котлов малой и средней мощности нашли топки с плотным слоем.
Преимущества:
– пригодны для различных сортов топлив, просты в эксплуатации;
– могут работать со значительными колебаниями тепловой нагрузки;
– относительно небольшой расход энергии на собственные нужды;
– не требуют дорогостоящих пылеприготовительных устройств;
– не требуют больших объемов топки.
Недостатки:
– ограниченная производительность котла вследствие значительного времени сгорания крупных частиц топлива.
Обслуживание топки, в которой топливо сжигается в слое, включает следующие операции:
– подачу топлива в топку;
– перемещение кусочков топлива относительно друг друга и колосниковой решетки (шурование слоя);
– удаление из топки шлака.
В зависимости от степени механизации указанных операций топочные устройства можно разделить на:
– немеханизированные (все три операции выполняются вручную);
– полумеханические (механизированы одна или две операции);
– механические (механизированы все три операции).
По режиму подачи топлива в плотный слой различают топочные устройства с периодической и непрерывной загрузкой топлива. Характер подачи топлива в топку оказывает решающее влияние на показатели работы топочного устройства.
По организации тепловой подготовки и воспламенения топлива в слое различают топки с нижним, верхним и смешанным воспламенением.
По способу смесеобразования топлива и воздуха в слое различают следующие схемы, отличающиеся друг от друга сочетанием направлений газовоздушного и топливно – шлакового потоков:
– встречные;
– параллельные;
– поперечные;
– смешанные.
Эффективность и производительность слоевых топочных устройств зависят от рациональной организации тепловой подготовки топлива, его зажигания и горения.
9.2 Характеристика процессов горения твердого топлива в плотном слое
В верхней части слоя после загрузки находится свежее топливо. Под ним располагается горящий кокс, а непосредственно под решеткой – шлак. Указанные зоны слоя частично перекрывают друг друга. По мере выгорания топливо постепенно проходит все зоны. В первый период после поступления свежего топлива на горящий кокс происходит его тепловая подготовка, на что затрачивается часть выделяющейся в слое теплоты.
Образующийся при горении топлива шлак капельками стекает с раскаленных кусочков кокса навстречу воздуху. Постепенно шлак охлаждается и уже в твердом состоянии достигает колосниковой решетки, откуда он удаляется. Шлак, лежащий на решетке, защищает ее от перегрева, подогревает и равномерно распределяет воздух по слою.
Воздух, проходящий через решетку и поступающий в слой топлива, называется первичным. Если первичного воздуха для полного горения топлива не хватает и над слоем имеются продукты неполного горения, то дополнительно подают воздух в надслойное пространство. Такой воздух называют вторичным.
Первичные химические реакции между топливом и окислителем происходит в зоне раскаленного кокса.
В начале слоя, в кислородной зоне (к), в которой происходит интенсивное расходование кислорода, одновременно образуется оксид и диоксид углерода СО2 и СО. К концу кислородной зоны концентрация О2 снижается до 1 – 2%, а концентрация СО2 достигает своего максимума. Температура слоя в кислородной зоне резко возрастает, имея максимум там, где устанавливается наибольшая концентрация СО2.
В восстановительной зоне (В) кислород практически отсутствует. Диоксид углерода взаимодействует с раскаленным углеродом с образованием оксида углерода :
СО2 + С = 2СО.
По высоте восстановительной зоны содержание СО2 в газе уменьшается, а СО – соответственно увеличивается. Соотношение СО / СО2 зависит от температуры, которая в свою очередь зависит от концентрации окислителя, а также от степени подогрева воздуха.
Толщины кислородной и восстановительной зон зависят в основном от типа и размера кусков горящего топлива и температурного режима. С увеличением реакционной способности топлива, а также при уменьшении его зольности толщина зон сокращается.
Толщина кислородной зоны зависит от крупности топлива, то есть чем больше размер кусков, тем более толстым должен быть слой. Необходимая толщина слоя топлива зависит также и от его влажности. Чем больше влажность топлива, тем больше должен быть запас горящей массы в слое, чтобы обеспечить устойчивое восполнение и горение свежей порции топлива.
9.3 Немеханизированные и полумеханические топки для сжигания
твердого топлива в плотном слое
Простейшим немеханизированным топочным устройством, является топка с ручной периодической подачей топлива на колосниковую решетку. Колосниковая решетка поддерживает сжигаемое топливо и одновременно служит для распределения воздуха, поступающего через нее в слой. Решетка набирается из отдельных чугунных балочных или плиточных колосников.
Отношение площади всех зазоров R в колосниковой решетке, через которые поступает в слой воздух, ко всей площади решетки называют живым сечением решетки.
Необходимый размер живого сечения решетки зависит от рода сжигаемого топлива и крупности кусков:
торф Fcd = 25 – 40 % ;
антрацит и бурый уголь Fcd =12 – 18 %.
Характерными особенностями тепловой работы топки с ручным обслуживанием является периодическая подача топлива и в связи с этим цикличность процесса горения. Периодическая загрузка топлива на решетку определяет ряд недостатков такой топки:
– чередование по времени фаз горения топлива;
– эксплуатация топки, связанная с тяжелым ручным трудом.
Учитывая серьезные недостатки ручных топок, их повсеместно заменяют полумеханизированными или полностью механизированными топочными устройствами.
Частичная механизация ручной топки может быть достигнута установкой поворотных или качающихся колосников.
Облегчения труда, а также улучшения условий работы слоя достигают механизацией загрузки топлива на решетку с применением различных забрасывателей. Используемые на практике забрасыватели топлива подразделяют на механические, пневматические (паровые) и пневмомеханические.
Механический забрасыватель (рис.11.а) подачу топлива на решетку осуществляет непрерывно вращающимся (550 – 800 об/мин) лопастным метателем, к которому топливо поступает из дозирующего устройства.
В пневматическом забрасывателе (рис.12,б) топливо с разгонной плиты сдувается на решетку воздухом ( паром ), выходящим из сопл круглой или щелевидной формы.
Механические забрасыватели подают более крупные куски топлива на заднюю половину решетки, а более мелкие- на переднюю. Пневматические забрасыватели, наоборот, загружают более крупное топливо ближе к фронту топки, а более мелкое – в заднюю ее часть.
В пневматическом забрасывателе (рис.12,в) сочетают механическое и пневматическое воздействие на кусочки топлива. Воздух здесь способствует более равномерному распределению мелочи по длине решетки.
Механизация подачи топлива и очистки слоя от шлака позволяет значительно уменьшить затрату физического труда и повысить экономичность топочного устройства.
Топка относится к факельно–слоевым устройствам с неподвижной горизонтальной колосниковой решеткой, непрерывным забросом топлива на неподвижный горящий слой и периодическим удалением шлака.
Интенсивность выгорания топлива в слое зависит от скорости подвода окислителя. Для обычных слоевых топок пределом дутьевой форсунки слоя является нарушение его устойчивости. При более высокой скорости воздуха мелкие частицы начинают выноситься из слоя. В местах выноса сопротивления слоя падает. Чрезмерное повышение расхода воздуха через слой приводит к расстройству процесса горения.

Рисунок 9.1 - Структура горящего слоя твердого топлива


а - электродный уголь 4,6 - 3,7 мм; 6 - антрацит 7,2 - 9 мм; в подмосковный уголь 4,8 - 6 мм; К - кислородная зона; В - восстановительная зона; скорость дутья - 0,5 м/с.
Рисунок 9.2 - Газообразование в слое горячего топлива

1 — дозирующее устройство; 2 — метатель; 3 — разгонная плита;
4 — распределительная.
Рисунок 9.3 - Схемы забрасывателей топлива
10 КОНСТРУКЦИИ СЛОЕВЫХ ТОПОК С ЦЕПНЫМИ РЕШЕТКАМИ.
ТОПКИ С «КИПЯЩИМ» СЛОЕМ
Значительное распространение в промышленности получили механические слоевые топки с цепными решетками. Характерной особенностью этих топок является непрерывное перемещение топлива вместе с колосниковой решеткой, представляющей собой транспортер, выполненный в виде бесконечного полотна. Применение находят механические топки с колосниковыми решетками прямого и обратного хода (рис.10.1). В топке с решеткой прямого хода полотно с топливом перемещается от фронта топки к задней стенке (рис.10.1,а), а в топке с решеткой обратного хода -– от задней стенки к фронту (рис.10.1,б). Применяемые колосниковые полотна бывают чешуйчатого и ленточного типов.
В механической топке с чешуйчатой цепной решеткой прямого хода (рис.10,а) полотно решетки 1 состоит из отдельных колосников, укрепленных на бесконечных шарнирных цепях, надетых на две пары звездочек 2. Скорость движения решетки можно измерять в широких пределах (1–18 м/с).
Топливо из загрузочного ящика 3 поступает на движущуюся решетку. Толщину слоя топлива устанавливают шибером 4, который может перемещаться по вертикали. Воздух для горения подводится под решетку. По мере продвижения решетки топливо выгорает. Образующийся шлак сбрасывается с решетки шлакоснимателем 5 в шлаковый бункер 6.
Секционное дутье. Процесс горения в топке с цепной решеткой в отличие от топки с периодической загрузкой топлива протекает непрерывно. По длине решетки процесс горения разделяется на следующие этапы:
– подготовка топлива (прогрев, подсушка, выделение летучих);
– горение кокса и летучих;
– выжиг ( догорание топлива ) и удаление шлака.
Так как для различных этапов горения требуется различное количество воздуха, применяют позонное (секционное) дутье. На рис.10.2 кривая 1 характеризует потребное количество воздуха для горения топлива по длине решетки прямого хода. При отсутствии позонного дутья поступление воздуха в топку характеризуется штриховой линией 2, а при секционном дутье – ломаной линией 3. Через последнюю, шлаковую зону, имеющую слой малой толщины, воздух подают в большем количестве, чем это необходимо для догорания топлива, чтобы обеспечить охлаждение шлака и решетки. Позонное дутье улучшает горение топлива, одновременно снижается и потеря теплоты с уходящими газами в связи с понижением общего для всей топки коэффициента избытка воздуха.
Зажигание слоя. Особенностью горения топлива в топке с цепной решеткой прямого хода является одностороннее верхнее его зажигание, т.к. свежее топливо из загрузочного ящика ложится на относительно холодные колосники. В данном случае получается схема поперечного движения топливного и газовоздушных потоков. Основным источником теплоты является излучение газов из топочного объема. Скорость распространения в слое горения направлена поперечно движению слоя.
Зажигание топлива от непосредственного его соприкосновения с горящими частицами играет небольшую роль в общем процессе воспламенения топлива.
Скорость распространения горения от непосредственного контакта частиц составляет всего 0,2–0,5 м/ч, в то время как перемещение слоя вместе с решеткой имеет скорость, в десятки раз большую. В связи с указанной особенностью прогрева и воспламенения топлива при сжигании малореакционных и влажных топлив значительная часть цепной решетки может оказаться занятой предварительной подготовкой топлива.
Для интенсификации зажигания антрацита – топлива с малым выходом летучих применяют топочную камеру с сильно развитым и низко расположенным задним сводом, благодаря чему горячие газы, образующиеся в зоне наиболее активного горения, направляются к начальному участку слоя, способствуя зажиганию свежего топлива. Свод выполняют из кирпича, раскаляющегося во время работы, что способствует более полному выгоранию горючих из шлака.
При сжигании кускового торфа, имеющего значительную влажность (WР = 40÷50% ), для интенсификации подготовительных этапов применяют специальные предтопки. Торф подается в кирпичную шахту – предтопок, где частично подсушивается и затем поступает на цепную решетку.
Характерной особенностью горения топлива в топке с цепной решеткой обратного хода является нижнее неограниченное зажигание топлива. Топливо подается на решетку при помощи пневмомеханических забрасывателей.
«Острое дутье» в слоевых топках. Газы, выходящие из горящего на цепной решетке слоя топлива, наряду с инертными продуктами полного горения содержат горючие составляющие, а также кислород.
Во избежание значительных потерь теплоты от химического недожога продукты горения, содержащие горючие компоненты и кислород, необходимо в топочной камере хорошо перемешать для завершения горения. Эффективным способом интенсификации процесса перемешивания газов в топке является применение «острого дутья», т.е. ввод в топочную камеру относительно тонких струй воздуха с большой скоростью 50÷70 м/с для перемешивания продуктов сгорания. Расход воздуха на острое (вторичное) дутье составляет 5÷10 % общего количества воздуха.
Выжиг и удаление шлака. Для уменьшения потери химически связанной теплоты догорающего топлива необходимо всемерно интенсифицировать его выжег на шлаковом участке решетки. Эффективными в этом отношении являются низко расположенные горячие кирпичные своды. При налаженном процессе горения на решетке должно полностью заканчиваться примерно на расстоянии 0,3÷0,5м от места сброса шлака с решетки. В месте схода шлака устанавливают шлакосниматель, который несколько замедляет движение шлака, способствуя его выжигу, а также защищает решетку от оголения.
Применение горячего дутьевого воздуха способствует интенсификации горения топлива в слое. Предел подогрева воздуха лимитируется условиями работы решетки. При сжигании на решетке антрацита – топлива с малым выходом летучих, для которого тепловыделение происходит в основном в слое, подогрев воздуха применяют до 150÷170 °С. При сжигании топлив с большим выходом летучих, для которых тепловыделение в значительной степени переносится в топочный объем, применяют воздух, подогретый до 200÷250 °С.
Топки с кипящим слоем. Эффективное сжигание твердого мелкозернистого топлива (0÷20 мм) может быть достигнуто при использовании принципа кипящего (псевдосжиженного) слоя. Кипящий слой характеризуется скоростью первичного воздуха, превышающий предел устойчивости плотного слоя, но далеко не достигающей скорости витания средних частиц. При этих условиях все частицы в слое интенсивно перемешиваются, двигаясь колебательно вверх и вниз, причем в целом слой имеет относительно четкую верхнюю границу. Для кипящего слоя твердого топлива характерны повышенная его концентрация в объеме камеры горения, а также повышенная относительная скорость в слое, что создает благоприятные условия для скоростного горения топлива. В отличие от плотного (неподвижного) слоя, аэродинамическое сопротивление которого с увеличением интенсивности дутья возрастает по степенному закону, в кипящем слое сопротивление от этого фактора не зависит.
При малой скорости дутья слой остается неподвижным и работает как фильтрующий. При достижении критической скорости дутья сила давления газового потока в слое становится равной силе тяжести частиц. Слой начинает расширяться, и при дальнейшем увеличении скорости воздуха частицы приходят в движение. Объем слоя увеличивается в 1,2÷1,8 раза в зависимости от интенсивности дутья, формы и размеров частиц. Сопротивление кипящего слоя с изменением интенсивности дутья не изменяется, потому что при этом увеличивается расстояние между частицами, т.е. увеличивается проходное сечение для газа. При дальнейшем увеличении скорости дутья весь слой переходит во взвешенное состояние и может быть вынесен из рабочей камеры.
Для кипящего слоя подобно жидкости характерен линейный закон падения давления по его высоте. Давление (сопротивление) в кипящем слое пропорционально его высоте и плотности «кипящего» материала. В отличие от аэровзвеси, где относительная скорость частиц и газа приближается к нулю, для кипящего слоя в отдельные периоды (при падении частиц) она доходит до нескольких метров в секунду.
Впервые использование принципа кипящего слоя в топочном устройстве было начато в 1944 г. Работами Московского энергетического института.
Характерной отличительной особенностью топок МЭИ является двухступенчатая схема организации процесса горения. В первой ступени топки используется кипящий слой, где проводится интенсивная и глубокая тепловая подготовка топлива: прогрев, подсушка и выделение высокотемпературных горючих газов. Второй ступенью топки является камера дожигaния горючего газа, выдаваемого кипящим слоем, и содержащихся в нем частиц термически подготовленного уноса.
При работе таких топок на АШ в слой подают около трети воздуха, необходимого для полного сгорания топлива. Газообразование в кипящем слое происходит подобно газообразованию в плотном слое, однако кислородная и восстановительная зоны имеют увеличенные толщины. Температуру кипящего слоя поддерживают на уровне, исключающем плавление золы, во избежание шлакования слоя.
Это может быть достигнуто установкой в слое охлаждающих поверхностей, рециркуляцией дымовых газов и др.
Более простой схемой является двухступенчатая однократерная схема с размещением второй ступени нeпосредственно под cлоем.
Нижняя часть котла включает:
1- кипящий слой из топлива (1 ступень); 2 - топочное пространство (2 ступень); 3 - экранные трубы; 4 - трубы для подачи топлива в слой; 5 - ступень испарения (конвективная); 6 - конвективный пароперегреватель; 7 - канал удаления шлака из слоя; 8 - устройство для шлакоудаления; 9 - решетка; 10 - окно подачи воздуха; 11 - насос (циркуляционный).
Преимуществом такой топки является снижение выбросов окислов азота (из-за относительно низкой температуры в слое).
В котлах с кипящим слоем может сжигаться также жидкое и газовое топливо. В этом случае топливо сжигается в слое из инертного материала. В качестве инертного материала используется песок, кирпичная крошка и т.д. За счет повышения коэффициента теплопередачи уменьшаются поверхность теплообмена и габариты котла.
Установки с кипящим слоем могут быть использованы для горения различных топлив.
По действующим нормам слоевые топки целесообразно применять для котлов паропроизводительностью до 10 кг/с (35 т/ч). Для установок большей производительности часто оказывается применение как слоевых, так и камерных топок.
Для сжигания в слое рекомендуются сортированные антрациты (АС и АМ) и полуантрациты, а также грохоченые и рядовые каменные и бурые угли с содержанием мелочи от 0÷6 до 60% с выходом летучих более 20%, кусковой торф, сланец, древесные отходы. Слоевые топки не рекомендуется применять для сжигания антрацитового штыба и рядовых антрацитов, тощих и бурых высоковлажных углей с WП > 3,35%?кг/МДж, отходов углеобогащения и фрезерного торфа. Слоевые топки с ручным обслуживанием допускаются для небольших паровых и водогрейных котлов паропроизводительностью до 0,3 кг/с (1 т/ч).
Для котлов паропроизводительностью до 1,8 кг/с (6,5 т/ч) при сжигании сортированных антрацитов АС и АМ, каменных и бурых углей можно применять топки с неподвижной решеткой с опрокидными колосниками и пневмомеханическим забросом топлива.
Для сжигания кускового торфа в котлах паропроизводительностью до 1,8 кг/с и древесных отходов в котлах паропроизводительностью до 2,8 кг/с рекомендуются простейшие шахтные топки с наклонной неподвижной решеткой, а для агрегатов большей производительности – шахтно-цепные топки с предтопками.
Работу слоевых топок характеризуют видимой плотностью теплового потока зеркала горения qR , видимой объемной плотностью тепловыделения qV , коэффициентом избытка воздуха ?, потерями теплоты от химической qХ.Н. и механической qМ.Н. неполноты сгорания.
Для выбранного способа сжигания топлива принимают значения


после чего по расходу B и его теплоте сгорания


а — прямого хода; 6— обратного хода.
Рисунок 10.1 - Механические топки с колосниковыми решетками

а — продольный разрез; б — беспровальные колосники;
1 — фронтовой кожух; 2 — передний вал; 3 — угольный ящик; 4 — рама; 5 — колосниковое полотно; 6 — опорный рольганг; 7 —задний вал; 8 — шлакосниматель
Рисунок 10.2 - Чешуйчатая цепная решетка прямого хода типа ТЧ

Рисунок 10.3 - Подача воздуха в топку при секционном дутье

Рисунок 10.4 - Схема зажигательного слоя топлива на цепной решетке прямого хода

а — зависимость сопротивления слоя от скорости дутья;
б — изменение давления по высоте кипящего слоя.
Рисунок 10.5 - Характеристики кипящего слоя

а — топка с тангенциальным подводом вторичного воздуха;
б — топка с турбулентной горелкой; в — топка с циклонной горелкой.
Рисунок 10.6 - Схемы организации второй ступени топки с кипящим слоем

1 - барабан котла; 2 - экономайзер; 3 - испарительные поверхности; 4 - конвективный пакет пароперегревателя; 5 - пароохладитель; 6 - выходной пакет пароперегревателя; 7 - подача топлива; 8 - кипящий слой; 9 - сепаратор пыли; 10 - возврат пыли в кипящий слой;
11 - воздухоподогреватель; 12 - подача воздуха в кипящий слой.
Рисунок 10.7 - Принципиальная схема котла с топкой кипящего слоя с размещением
испарительных и пароперегревательных поверхностей в слое

1 — топочная камера; 2 — конусная часть топки; 3 — дутьевая решетка; 4 — дутьевая коробка; 5 — камера дожигания выпавших частиц; 6 — шнек золоудаления; 7 —топливный шнек; 8 — шуровочный вал; 9 — экранные трубы; 10 — коллектор; 11 — барабан; 12 — конвективный пучок; 13 —топливная течка; 14 — фурмы вторичного дутья; 15 — бак с гидрозатвором для золы; 16 — подвод сетевой воды; 17 — подвод первичного дутья; 18 — подвод воздуха в камеру дожигания; 19 — зажигательный пояс.
Рисунок 10.8 - Компоновка топки с кипящим слоем с водогрейным котлом
11 СХЕМЫ ПРИГОТОВЛЕНИЯ УГОЛЬНОЙ ПЫЛИ.
СЖИГАНИЕ ТВЕРДОГО ТОПЛИВА В КАМЕРНЫХ ТОПКАХ КОТЛОВ. СПОСОБЫ ТВЕРДОГО И ЖИДКОГО ШЛАКОУДАЛЕНИЯ
11.1 Основные схемы пылеприготовления Приготовление угольной пыли из кускового топлива производится в системе специальных устройств, в которых последовательно осуществляются первоначальное грубое дробление топлива на куски размером в несколько десятков миллиметров, сушка и, наконец, его размол до пылевидного состояния с размером частиц в несколько десятков или сотен микрометров. Часто размол и сушку топлива совмещают в одном устройстве.
Крупность топлива после предварительного грубого дробления (в валковых и молотковых дробилках) влияет на последующие этапы его сушки и размола. С увеличением крупности топлива возрастает расход энергии на приготовление пыли, увеличивается износ мелющих органов, а производительность мельницы снижается.
ВТИ и ИДТИ рекомендуют следующие характеристики дробления топлива;
Остаток на сите 5x5 мм R5, % - - 20
Остаток на сите 10х10 мм R10, % - 5
Максимальный размер куска, мм - - Не больше 15
Для влажных топлив в случае замазывания дробильного оборудования максимальный размер куска может быть до 25 мм.
После грубого дробления сырого топлива из него удаляются металлические предметы и щепа, могущие попасть в топливо при добыче и транспортировании.
Для размола топлива применяют центральные и индивидуальные системы пылеприготовления.
Схема центральной системы пылеприготовления показана на рис. 11.1, а. Предварительно подготовленное топливо из бункера сырого дробленого угля поступает в сушилку, далее — в мельницу, а затем в центральный бункер готовой пыли. Пылевым насосом пыль подается в расходные пылевые бункера котлов. Из бункеров пыль поступает в топочную камеру, куда также подается воздух вентилятором.
Положительной особенностью центральной системы пылеприготовления является независимость размольных установок от работы котла. Мельница может работать периодически, но с полной нагрузкой, когда удельный расход электроэнергии на пылеприготовление получается наименьшим. В топку котла подается пыль, подсушенная до заданной влажности. Вместе с тем центральное пылеприготовление (пылезавод) отличается сложностью, высокой начальной стоимостью и значительными эксплуатационными затратами. При такой схеме пылеприготовления вместе с подсушивающим агентом в атмосферу выбрасывается и некоторое количество топлива. Центральная система пылеприготовления применяется сейчас для блоков более 500—800 МВт. Целесообразность ее применения должна решаться на основе технико-экономических соображений.
Индивидуальная система пылеприготовления характеризуется приготовлением пыли непосредственно у котельной установки с использованием для сушки топлива и его пневмотранспорта горячего воздуха или продуктов сгорания, образующихся в котле. Различают индивидуальные системы пылеприготовления с прямым вдуванием и с промежуточным пылевым бункером.
Индивидуальная система пылеприготовления с прямым вдуванием (рис. 11.1б) отличается жесткой связью мельничного оборудования с котлом.
Изменение нагрузки котла требует и изменения режима работы мельничного оборудования. При работе котла со сниженной нагрузкой мельница (если она одна) оказывается недогруженной. В то же время при уменьшении производительности мельничного оборудования снижается и нагрузка котла.
Индивидуальная система пылеприготовления с промежуточным пылевым бункером показана на рис. 11.1(в). В этом случае работа пылеприготовительного оборудования независима от работы котла, что является основным достоинством этой системы пылеприготовления. Наличие промежуточного пылевого бункера повышает надежность установки. Этому способствует также связь мельничных устройств отдельных котлов с помощью пылевых шнеков, позволяющих передавать пыль в случае необходимости от одного котла к другому. В индивидуальной системе пылеприготовления с промежуточным бункером также имеется возможность полностью загружать мельничное оборудование. Мельничный вентилятор находится здесь в значительно более благоприятных условиях в связи с тем, что основная масса пыли через вентилятор не проходит. К недостаткам схемы с промежуточным пылевым бункером относится, в частности, увеличение затрат на оборудование.
Индивидуальная система пылеприготовления с прямым вдуванием находит применение при сжигании высокореакционных бурых и каменных углей, допускающих грубый помол. Индивидуальная система пылеприготовления с промежуточным бункером применяется для мощных котлов при работе на тощих и малореакционных углях, требующих тонкого помола.
11.2 Топки для факельного сжигания угольной пыли с гранулированным
шлакоудалением
В пылеугольных топках поведение шлакозолового остатка оказывает решающее влияние на производительность, надежность и экономичность топочного устройства. Развитие и совершенствование пылеугольных топок в основном были связаны с решением вопроса улавливания и удаления шлака. В отличие от слоевого сжигания твердого топлива, при котором 80 % золы остается в слое и только незначительная ее часть выносится в объем топочной камеры, а затем уносится газовым потоком в газоходы, при факельном сжигании вся зола проходит через топочный объем.
Основная масса золы (85—95 %) уносится вместе с газовым потоком, а меньшая часть (5—15%) выпадает в топочной камере.
Температура пылеугольного факела, особенно его ядра, превышает температуру плавления золы: tф>t3.
В связи с этим при выгорании горючего зола топлива плавится и в виде мельчайших капелек в жидком состоянии перемещается с газообразными продуктами сгорания. Следует подчеркнуть, что частицы топлива, выносимые в небольшом количестве в топочный объем при слоевом сжигании, имеют размер 200÷300 мкм, в то время как при факельном сжигании средний размер частиц составляет 15÷30 мкм. Поступление в топочный объем всего количества золы топлива при пылесжигании и малый размер самих пылинок предопределяют большую суммарную поверхность оплавленных частиц золы. Расплавленный шлак, попадая на кирпичные стенки топочной камеры, зашлаковывает их и способствует их износу. При попадании на холодные конвективные поверхности нагрева котла расплавленный шлак оседает на трубах, постепенно образуя шлаковые наросты. При этом резко возрастает сопротивление газового потока, а также ухудшается передача теплоты поверхностям нагрева.
Широкое применение пылесжигания стало возможным лишь. при установке в топочной камере охлаждаемых водой (пароводяной смесью или паром) экранов, обеспечивающих защиту как стенок топки от разрушающего воздействия высокой температуры, зашлакования и химического взаимодействия с жидким шлаком, так и конвективных поверхностей нагрева от зашлаковывания. Кроме непосредственной защиты стенок топочной камеры от шлака, экраны воспринимают от газа и летящих частиц теплоту радиацией, снижая их температуру так, что при входе в конвективные элементы частицы шлака находятся уже в затвердевшем состоянии и не налипают на трубы. Топочные экраны наряду с выполнением указанных защитных функций являются наиболее эффективно работающими поверхностями нагрева с тепловой нагрузкой 0,1÷0,3 МВт/м2.
Пылеугольные топки, в которых выпадающая зола удаляется в твердом (гранулированном) виде, называют топками с твердым шлакоудалением (рис. 11.2).
Для охлаждения оседающих в топке жидких шлаковых частиц нижнюю часть топки выполняют в виде холодной шлаковой воронки, имеющей сплошное экранирование стен.
Наклон стенок воронки к горизонту составляет около 60° для обеспечения сползания гранулированного шлака в шлаковую шахту. Последняя находится под холодной воронкой.
Серьезным недостатком пылеугольных топок с твердым шлакоудалением является вынос из топочной камеры в газоходы агрегата основной массы золы топлива. Последнее определяет невозможность сколько-нибудь значительной интенсификации конвективной передачи теплоты во избежание истирания труб золой при увеличении скорости потока. При твердом шлакоудалении холодная воронка неблагопрятно влияет на процесс горения, так как зона низкой температуры оказывается при этом в непосредственной близости от горелок. В связи с этим стремятся отдалить горелки от холодной воронки, что приводит к увеличению высоты топки. Повышение температуры в области холодной воронки может привести к получению не гранулированного (сыпучего) шлака, а вязкой массы, что вызовет шлакование холодной воронки.
При значительном экранировании топочной камеры воспламенение топлива вообще затрудняется; особенно это относится к малореакционным углям типа АШ. Для интенсификации зажигания, а также повышения устойчивости горения малореакционных углей применяют зажигательный пояс, представляющий собой часть топочных экранов, утепленную огнеупорным покрытием в области горелок (рис. 11.3). Применяют два типа зажигательных поясов: покрытие гладких экранных труб фасонными кирпичами (рис. 11.3, а) и обмазку ошипованных труб огнеупорной карборундовой или хромитовой массой (рис. 11.3,6).
При фронтальном расположении горелок зажигательный пояс располагают обычно на фронтальной и боковых стенках. При встречном и угловом расположении зажигательный пояс размещается по всему периметру топки. Высота пояса зависит от производительности котла и доходит до 3—4 м.
Для более полного выгорания пыли в хвостовой части факела необходимо иметь высокую температуру.
Это особенно важно при сжигании малореакционных углей, для которых здесь требуется температура порядка 1250÷1300 °С. Такое требование, однако, всегда приходит в противоречие с необходимостью охладить газы в топочной камере до температуры, исключающей шлакование конвективных поверхностей нагрева. Это противоречие, так же как и ряд других недостатков, присущих топкам с твердым шлакоудалением, устраняется при переходе на жидкое шлакоудаление.
11.3 Топки для факельного сжигания угольной пыли с жидким
шлакоудалением
В топках с жидким шлакоудалением температуру в нижней части топочной камеры поддерживают такой, чтобы обеспечить не только полное расплавление шлаков, но и надежное удаление их в жидком виде из топки. Схемы пылеугольных факельных топок с жидким шлакоудалением показаны на рис. 11.4.
В однокамерной открытой топке (рис. 11.4, а) пылевидное топливо через горелку поступает в камеру, стенки которой покрыты ошипованными футерованными экранными трубами. В связи с этим в камере при горении топлива развивается достаточно высокая температура, обеспечивающая плавление шлака. Расплавленный и уловленный здесь шлак через летку стекает в ванну (на рисунке не показана), где гранулируется водой и затем удаляется.
В камере охлаждения, имеющей открытые экранные поверхности и являющейся непосредственным продолжением камеры плавления, происходит охлаждение газа и содержащегося в нем расплавленного шлакового уноса. На выходе из камеры охлаждения при поступлении в последующие конвективные поверхности унос золы должен быть в твердом состоянии и иметь температуру, исключающую его налипание на поверхности нагрева.
В отличие от топок с твердым золоудалением, где в топочной камере оседает около 5% золы, а остальная зола уносится газообразными продуктами горения, в однокамерной открытой топке с жидким шлакоудалением улавливается и удаляется 15—30 % общего количества золы. Следует, однако, отметить, что для такой открытой топки в области перехода от «горячей» к «холодной» зоне, где температура снижается и шлак теряет текучесть, наблюдается интенсивное шлакование экранных поверхностей нагрева.
Это усложняет эксплуатацию и снижает эффективность поверхностей нагрева.
Значительно более благоприятные условия работы полуоткрытой однокамерной топки с жидким шлакоудалением (рис. 11.4,б). Здесь благодаря специально выполненному пережиму зона плавления и зона охлаждения в значительной степени разделены. В камере горения экранные трубы ошипованы и покрыты огнеупорной обмазкой. Процесс сжигания топлива почти полностью завершается в этой камере; объем ее относительно ограничен, в связи с чем объемная плотность тепловыделения составляет здесь 0,5÷0,8 МВт/м3, а температура 1700÷1800 °С. В камере улавливается 20÷40 % золы топлива, удаляемой в жидком состоянии через летку. В верхней части топки расположены открытые экранные поверхности, обеспечивающие охлаждение газа и уноса.
В двухкамерной топке с жидким шлакоудалением (рис. 11.4, в) камера горения топлива с жидким шлаком и камера охлаждения разделены шлакосепарационной решеткой, выполненной из разведенных ошипованных экранных труб, имеющих огнеупорную обмазку. Основное количество расплавленного шлака улавливается в камере горения. Дополнительно уловленный в шлакосепараторе шлак стекает на подину топки, откуда через летку шлак поступает в водяную ванну для грануляции. В двухкамерной топке улавливается до 70 % всей золы. Еще большего улавливания золы (80÷95%) в пределах топочной камеры достигают при применении рассматриваемых ниже циклонных топок.
Улавливание значительного количества золы в пределах топочной камеры уменьшает загрязнение поверхностей нагрева, а также их износ летучей золой. При этом возможно повышение скорости дымовых газов, что интенсифицирует передачу теплоты конвективным поверхностям нагрева. При жидком шлакоудалении благодаря высокой температуре в топочной камере снижаются потери теплоты от механического недожога qм.н. Так, при сжигании АШ, при переходе от твердого шлакоудаления к жидкому потери теплоты от механического недожога снижаются с 6÷7 до 3-4 %.
К недостаткам топок с жидким шлакоудалением можно отнести повышенные потери с физической теплотой шлака.
При многозольном топливе эти потери могут достигать 2÷3 %. Однако следует отметить, что теплота жидких шлаков и сами шлаки могут использоваться для различных технологических процессов.
Топки с жидким шлакоудалением применяют для низкореакционных топлив, имеющих благоприятные температурные и вязкостные характеристики золы и шлака, и топлив с относительно легкоплавкой золой.
11.4 Циклонные и вихревые топки Значительная интенсификация процесса горения твердого мелкодробленого топлива или грубой пыли, а также максимальное улавливание золы в пределах топочной камеры достигаются в циклонных топках. Циклонный принцип организации горения твердого топлива был предложен в СССР Г. Ф. Кнорре еще в начале 30-х годов. В промышленности применяют различные типы горизонтальных (малонаклонных) и вертикальных циклонных топок для сжигания мелкодробленого топлива или грубой пыли с жидким шлакоудалением.
Принципиальная схема циклонной топки с горизонтальным расположением камеры и жидким шлакоудалением показана на рис. 11.5, а. Топливо подают в циклонную камеру с первичным воздухом. На схеме показан ввод топливно-воздушной смеси через улитку в центральную часть камеры. По оси вводится только дробленка. При сжигании угольной пыли она вводится через тангенциальные сопла.
Вторичный воздух подают в камеру тангенциально через сопла-щели с большой скоростью (более 100 м/с), обеспечивая движение топливных частиц к стенкам камеры. Образующиеся в циклонной камере вихри способствуют интенсивному смесеобразованию и горению топлива как в объеме циклона, так и на его стенках.
Развиваемая в циклонной камере высокая температура (1700÷1800°С) приводит к расплавлению золы и образованию на стенках шлаковой пленки. Жидкий шлак вытекает из камеры через летку. Улавливание золы в пределах камеры составляет 85÷90 % и более. Отбрасываемые на стенки свежие частицы топлива прилипают к шлаковой пленке, где они интенсивно выгорают при обдувании их воздушным потоком.
В выходной части циклонной камеры имеется пережим (ловушка), через который продукты горения поступают в камеру дожигания.
Наличие пережима приводит к уменьшению уноса. Крупные частицы циркулируют в камере до полной газификации. Выносимые из циклона мельчайшие частицы топлива догорают в камере дожигания.
Циклонные камеры работают с высокими объемными плотностями тепловыделения qv? 1,5÷3 МВт/м3 и плотностью теплового потока на сечение циклона qF ? ll÷16 МВт/м2 при малом коэффициенте избытка воздуха в циклоне ? =1,08÷1,1.
Аэродинамическая картина потока в циклонной камере отличается сложным пространственным полем скоростей. Для характеристики движения потока в циклоне главный вектор скорости обычно представляют в виде трех составляющих: осевой (расходной) скорости wx, тангенциальной w? и радиальной wr. На рис. 11.6 показано примерное распределение осевой и тангенциальной скоростей в циклонной камере, свидетельствующее о сложной аэродинамической структуре потока.
Длина циклонной камеры составляет 1,2÷1,5 ее диаметра.
Схема вертикальной циклонной топки (предтопка) с нижним выводом газов показана на рис. 11.5,б, а схема вертикальной циклонной топки с верхним выводом газов — на рис. 11.5, в.
Циклонные топки горизонтальные и вертикальные нашли широкое распространение за рубежом. Длительная эксплуатация циклонных топок с жидким шлакоудалением показала высокую их эффективность. Основными их преимуществами являются: высокая объемная плотность тепловыделения, измеряемая несколькими мегаваттами на кубический метр, что приводит к сокращению габаритов установки; улавливание в пределах камеры и удаление в жидком виде около 85÷90 % золы топлива, что дает возможность интенсифицировать работу конвективных поверхностей нагрева и в ряде случаев отказаться от установки газоочистительных устройств; возможность работы с малым коэффициентом избытка воздуха (? = 1,05÷1,1), что приводит к снижению потери теплоты с уходящими газами; возможность работы на дробленом топливе или пыли грубого помола, что позволяет упростить систему пылеприготовления и снизить расход электроэнергии на топливоприготовление.
К основным недостаткам циклонных топок относятся: затруднения при сжигании углей с малым выходом летучих, а также высоковлажных углей; увеличение потери теплоты с физическим теплом шлака (более 2%); повышенный расход энергии на дутье; относительно повышенный выход оксидов азота в связи с высокой температурой в циклонной камере.
Положительные особенности закрученных потоков используются в вихревых топках, известных под названием топок с пересекающимися струями. На рис.11.7 показаны схемы полузакрытых топок ЦКТИ и МЭИ, в которых благодаря соответствующей конфигурации нижней части топки и способу подвода пылевоздушной смеси со скоростью примерно 80 м/с создается вихревое движение с горизонтальной осью вращения. Горячие топочные газы пересекают пылевоздушный поток, обеспечивая его интенсивное воспламенение. Имеются топки с пересекающимися струями с вертикальной осью вращения потока. Циклонный принцип организации теплотехнологических процессов находит в последние годы широкое применение и при создании высокоэффективных энерготехнологических агрегатов.

а — центральная; б — индивидуальная с прямым вдуванием; в — индивидуальная с промежуточным пылевым бункером;
1 — бункер сырого дробленого угля; 2 — сушилка; 3 — мельница; 4 — центральный бункер готовой пыли; 5— насос для пыли; 6 — расходный бункер; 7 — вентилятор; 8 — топка котла; 9 — промежуточный бункер; 10 — шнек для пыли.
Рисунок 11.1 - Принципиальные схемы систем пылеприготовления

Рисунок 11.2 - Схема топки с твердым шлакоудалением

Рисунок 11.3 - Зажигательный пояс

1 — поверхность топки, покрытая огнеупорной обмазкой; 2 — холодная радиационная поверхность; 3 — подача топлива; 4 — шлакоулавливающий пучок труб, покрытых гарниссажной футеровкой.
Рисунок 11.4 - Схемы пылеугольных факельных топок с жидким
шлакоудалением
![]() |
Рисунок 11.5 - Схема циклонных топок с жидким шлакоудалением
а — горизонтальная топка; б — вертикальная топка с нижним выводом газов; в — вертикальная кольцевая топка с верхним выводом газов.
![]() |
а — составляющие скорости циклонного потока; б — характер распределения тангенциальной и осевой скоростей по сечению потока.
Рисунок 11.6 - Принципиальная схема потока в циклонной камере

а – топка ЦКТИ; б – топка МЭИ.
Рисунок 11.7 - Вихревые топки с пересекающимися струями
12 КЛАССИФИКАЦИЯ И КОНСТРУКЦИЯ ПЫЛЕУГОЛЬНЫХ ГОРЕЛОК. КОМБИНИРОВАННЫЕ ГОРЕЛОЧНЫЕ УСТРОЙСТВА
12.1 Пылеугольные горелки Горелочное устройство должно обеспечивать хорошее перемешивание пыли и воздуха, возможно более раннее воспламенение пылевоздушной смеси и способствовать практически полному выгоранию пыли. Для камерного (факельного) сжигания твердого топлива наибольшее распространение получили вихревые круглые, а также прямоточные щелевые и сопловые горелки.
Вихревыми называют горелки, у которых первичный и вторичный воздух или только вторичный воздух закручивается специальными завихрителями. Закручивание потоков достигается при помощи улиток, устанавливаемых на входе в горелку, или лопаток, устанавливаемых в горелке аксиально или тангенциально в потоке первичного или вторичного воздуха. Принципиальные схемы вихревых горелок показаны на рис. 12.1. Наименование горелки отражает способ ввода первичного (с пылью) и вторичного воздуха. Так, в показанной на рис. 12.1, а прямоточно-улиточной горелке первичный воздух с пылью (пылевоздушная смесь или аэросмесь) подается через центральную трубу прямоточно, без закручивания. Вторичный воздух, подаваемый в топку через горелку, закручивается улиткой.
Конструкция такой горелки ( одноулиточная горелка) показана на рис. 12.2. Аэросмесь поступает в топку через центральную трубу, имеющую на конце чугунный наконечник. Регулирование выходного сечения для аэросмеси осуществляется конусом-рассекателем, который может перемещаться. Конус-рассекатель обеспечивает хорошее раскрытие пылевоздушной струи, а также подсос горячих топочных газов к корню факела, что интенсифицирует воспламенение топлива. Вторичный воздух, подаваемый через улитку, выходит в топку завихренным через кольцевое пространство, образуемое наконечником и обмуровкой. Для растопки, а также при необходимости подсвечивать пылеугольный факел предусматривают установку мазутной форсунки, для чего в корпусе горелки имеется отверстие 6. В вихревых горелках, показанных на рис. 12.1, б÷д, мазутные форсунки установлены по центру горелки.
В прямоточных щелевых горелках (рис. 12.3, а) подача в топку аэросмеси и вторичного воздуха осуществляется раздельно через узкие щели. Такие горелки выполняются с внешним 1 и с внутренним 2 вводом вторичного воздуха. В прямоточных сопловых горелках (рис. 12.3, б) ввод аэросмеси и вторичного воздуха осуществляется раздельно через круглые сопла.
Примером прямоточной щелевой горелки является широко используемая поворотная горелка. В этой горелке (рис. 12.4) аэросмесь поступает через центральный патрубок, откуда через поворотные сопла-щели она выходит в топку. Вторичный воздух поступает в топку по наружному соплу. Сопла при помощи электродвигателя можно поворачивать вверх и вниз от горизонтальной плоскости на 12÷20°. Это дает возможность менять положение факела в топке.
Для вихревых и прямоточных горелок характерны различные схемы воспламенения, дальнобойность факела и сопротивление горелочного устройства.
Схема зажигания пылевоздушной смеси для вихревых турбулентных горелок показана на рис. 12.5, а. В этих горелках улиточный подвод воздуха и наличие конуса-рассекателя обеспечивают выходящей пылевоздушной струе дополнительную составляющую скорости, перпендикулярную оси горелки.
При этом выходящая из горелки струя имеет форму полого гиперболоида вращения. Образующаяся в центральной его части зона разрежения приводит к непрерывному подсосу сюда высокотемпературных топочных газов, обеспечивающих интенсивное зажигание пылевоздушной смеси. Воспламенение струи по внешней поверхности конуса тормозится прослойкой относительно холодного вторичного воздуха, находящегося между пылевоздушной смесью и горячими топочными газами. Кроме того, здесь сказывается и охлаждающее влияние экранных поверхностей нагрева. В отличие от вихревых турбулентных горелок в прямоточных горелках разнос пылевоздушной струи отсутствует (рис. 12.5, б). Факел получается более дальнобойным. Для горелки с внешним вторичным воздухом зажигание струи происходит по внешней ее поверхности. Наличие здесь вторичного воздуха, охватывающего пылевоздушную струю, несколько затрудняет прогрев и воспламенение смеси. Более целесообразна схема прямоточной горелки с внутренним подводом вторичного воздуха (рис. 12.5, в), при этом улучшаются условия воспламенения пылевоздушной смеси.
Условия воспламенения пылегазовой смеси, интенсивность горения и длина факела в значительной степени зависят от соотношения первичного и вторичного воздуха и их скоростей на выходе из горелки. Для ускорения воспламенения топлива количество первичного воздуха, как указывалось, целесообразно уменьшать. Снижение доли первичного воздуха особенно целесообразно при сжигании малореакционных трудновоспламеняемых углей (антрацит, полуантрацит, тощий уголь). Минимально возможное количество первичного воздуха определяется условиями транспорта пыли через горелку. При сжигании малореакционных углей количество первичного воздуха принимают до 20 % общего количества, а при сжигании бурых углей до 40÷45 %.
Для хорошего смесеобразования и подсоса горячих топочных газов, обеспечивающих прогрев и воспламенение пылевоздушной смеси, скорости первичного w1 и вторичного воздуха w2 на выходе из вихревых прямоточно-улиточных горелок тепловой мощностью 25÷35 МВт при сжигании каменных и бурых углей должны составлять соответственно 18÷20 и 22÷25 м/с; для двухулиточных горелок такой же мощности при сжигании антрацитового штыба, полуантрацитов и тощих углей — соответственно 14÷16 и 18÷21 м/с, а при сжигании каменных углей — 20÷22 и 26÷28 м/с.
Кроме указанных пылеугольных горелок тепловой мощностью 25 и 35 МВт, в соответствии с ОСТ 24.030.26-78 для котлов большой производительности имеются горелки мощностью 50, 75, 100, 135 и 150 МВт. Для этих горелок скорости первичного и вторичного воздуха должны быть более высокими.
Повышенные скорости выхода в топку первичного и вторичного воздуха (27÷30 м/с) принимаются для прямоточных горелок, что здесь особенно необходимо для улучшения воспламенения пылегазовой смеси. Повышенная скорость выхода воздуха в топку применяется и для сбросных горелок (35÷45 м/с), через которые в топку для сжигания сбрасываются тончайшая угольная пыль, не уловленная в циклоне, и транспортирующий ее из мельницы сушильный агент — воздух.
Если предусматривается возможность сжигания в топочной камере и твердого пылевидного, и газового топлив, применяют комбинированные пылегазовые горелки, что значительно упрощает топливно-воздушные коммуникации. На рис. 12.6 для примера показана комбинированная пылегазовая горелка, представляющая собой вихревую горелку со встроенной многоструйной газовой горелкой.
В центральной части горелки может быть установлена также и мазутная форсунка.
При размоле угля в молотковых мельницах в ряде случаев угольная пыль вводится в топочную камеру через специальные горелки—амбразуры (рис. 12.7). В установках малой производительности подача готовой угольной пыли с первичным воздухом иногда осуществляется при помощи простейшей открытой амбразуры (рис. 12.7, а). Сопла-шлицы для подачи в топку вторичного воздуха располагаются над и под амбразурой. При сжигании бурых углей и фрезерного торфа скорость выхода пылевоздушной смеси из амбразуры принимают 4÷5 м/с, а скорость выхода из сопл вторичного воздуха — 20÷25 м/с. Работа таких горелок — открытых амбразур характеризуется, однако, малым углом раскрытия факела, дальнобойностью, плохим перемешиванием пыли с вторичным воздухом, неблагоприятными условиями для воспламенения и горения пыли и др.
Амбразуры с горизонтальным рассекателем (рис. 12.7, б) обеспечивают увеличение угла раскрытия факела, улучшение воспламенения пыли, однако в них не устранен ряд других недостатков.
Топка работает с повышенными потерями от механического недожога.
Значительного улучшения аэродинамики топки достигают применением эжекционных амбразур ЦКТИ (рис. 12.7, в). Подача вторичного воздуха при помощи щелевых насадок через амбразуру интенсифицирует перемешивание пылевоздушного потока и вторичного воздуха. Часть вторичного воздуха со скоростью 35÷45 м/с подается через сопла на задней стенке топки, чтобы ядро горения находилось в центральной части топочной камеры.
Нашли применение амбразуры с устройством для сжигания топлива в тонких струях. Например, амбразура конструкции МЭИ — Мосэнерго (рис. 12.7, г) разделена на вертикальные каналы — по числу сопл вторичного воздуха, который выходит со скоростью 40÷50 м/с и эжектирует пылевоздушную смесь. В топочную камеру смесь пыли с воздухом поступает со скоростью около 20 м/с через узкие вытянутые щели, расположенные на расстоянии 1500÷2000 мм. При этом обеспечивают интенсивный подсос горячих топочных газов и устойчивое зажигание и горение топлива.
Эффективной оказалась замена обычных амбразур и сопл вторичного воздуха вихревыми пылеугольными горелками. На рис. 12.7, д показано соединение шахты после молотковой мельницы с топочной камерой с помощью вихревой горелки. Условия воспламенения и горения пыли в этом случае достаточно благоприятны. Однако создаваемое молотковыми мельницами давление недостаточно для эффективной работы горелок, что сказывается на показателя экономичности топки.
12.3 Расположение горелок на стенках топочной камеры Полнота выгорания топлива, условия эксплуатационно-надежной работы топки в значительной степени определяются размещением пылеугольных горелок. Наибольшее распространение для обычных однокамерных топок получило фронтальное (рис. 12.8, а), встречное (рис. 12.8,6) и угловое (рис. 12.8, в) расположение горелок.
При фронтальном расположении горелок примерный характер аэродинамики топки показан на рис. 12.9, а. По выходе из отдельных горелок струи первоначально развиваются самостоятельно, а затем сливаются в общий поток.
При движении к задней стенке струя подсасывает из окружающей среды топочные газы, масса ее значительно увеличивается, а концентрация окислителя снижается. При ударе факела о заднюю стенку может иметь место ее шлакование. В связи с этим при фронтальном расположении наиболее целесообразно применение вихревых горелок с относительно коротким широким факелом.
При встречном расположении горелки (рис. 12.9, б и в) могут располагаться как на противоположных боковых, так и на фронтальной и задней стенках, возможна встречно-лобовая и встречно-смещенная их компоновка. При встречно-лобовой ориентации горелок (рис. 12.9, б) в топке получается концентрированный удар встречных потоков. Часть общего потока направляется в верхнюю половину топки, часть опускается в холодную воронку. При неравенстве импульсов возникает асимметричность течения в вертикальной плоскости и результативный факел приближается к одной из стен, что может вызвать ее шлакование.
При встречно-смещенной компоновке горелок по схеме МЭИ (рис. 12.9, в) горящие потоки взаимно проникают друг в друга. При этом имеет место лучшее заполнение факелом топочного объема, обеспечивается принудительный подвод теплоты к корню факела, улучшается выгорание топлива при бесшлаковочном режиме работы экранов. В случае применения встречно-смещенной компоновки горелок более целесообразными являются щелевые горелки.
При угловом расположении горелок возможны следующие схемы их установки (рис. 12.10): диагональная, блочная, тангенциальная. При таком размещении горелок возникает ряд конструктивных трудностей. Наблюдается также шлакование стенок. При тангенциальном расположении горелок при взаимодействии струй образуется единый закрученный поток, направляющийся вверх и вниз топочной камеры. По центру топки образуется область несколько пониженного давления, что стабилизирует положение факела. Наличие крутки потока сохраняется вплоть до выхода из топки. При вытянутой форме сечения топки в плане может иметь место искажение аэродинамики потока, сопровождающееся шлакованием стенок.
Поэтому при тангенциаль ной компоновке горелок целесообразно, чтобы горизонтальное сечение топочной камеры по форме приближалось к квадратному.
При фронтальном, встречном и угловом расположении горелки по высоте топки могут размещаться в один-два и более ярусов.
Количество горелок размещенных в топке, определяется на основе следующих расчетов. Тепловая мощность топки Qтт , МВт,
Qтт = Bp Qнр (12.1)
где Вр - общий расчетный расход топлива на котел, кг/с;
Qнр - теплота сгорания топлива, МДж/кг.
Тепловая мощность горелки Qг, МВт,
Qг = Вг Qнр (12.2)
где Вр—расход топлива на одну горелку, кг/с.
Количество горелок
п = Вр/Вг. (12.3)
С увеличением паропроизводительности котла количество горелок увеличивается.
Так, для котла производительностью 20,8 кг/с (75 т/ч) при тепловой мощности топки около 60 МВт применяют две-три вихревые горелки при фронтальном и две-четыре горелки при встречном их расположении; при угловой компоновке применяют четыре прямоточные горелки. Для котла производитель, 89 кг/с (320 т/ч) при тепловой мощности топки 290 МВт применяют 6÷8 встречных или 16 угловых горелок.
По конфигурации факела различают топки с U-образ-ным факелом (рис. 12.1, а) и L-образным факелом (рис. 12.1, б). Наибольшее распространение нашли топки с L-образным факелом. По способу удаления шлака различают пылеугольные топки с твердым (гранулированным) и жидким шлакоудалением.

а—прямоточно-улиточная; б — прямоточно-лопаточная; в — двухулиточная; г — улиточно-лопаточная; д — лопаточно-лопаточная;
I — первичный воздух с угольной пылью; II — вторичный воздух
Рисунок 12.1 - Принципиальные схемы пылеугольных вихревых горелок
![]() |
1 — улитка вторичного воздуха; 2 — входной патрубок первичного воздуха;
3 — труба первичного воздуха; 4 — наконечник; 5 — конус-рассекатель; 6 — отверстие для мазутной форсунки; 7 — штурвал управления конусом; 8 — рукоятка языкового шибера; 9 — порог
Рисунок 12.2 - Вихревая пылеугольная горелка ОРГРЭС
![]() |
Рисунок 12.3 - Принципиальная схема прямоточных горелок
а — щелевая горелка; б — сопловая горелка; I — аэросмесь; II — вторичный воздух
![]() |
Рисунок 12.4 - Щелевая поворотная горелка
![]() |
1 — патрубок первичного воздуха; 2 — сопло первичного воздуха; 3 —
сопло вторичного воздуха
Рисунок 12.5 - Схема зажигания пылевоздушной смеси:
а — круглая турбулентная горелка; б — прямоточная горелка с внешним вторичным воздухом; в — прямоточная горелка с внутренним вторичным воздухом; I — аэросмесь; II — вторичный воздух
![]() |
1 — улитка вторичного воздуха; 2 — улитка аэросмеси; 3 — труба аэросмеси; 4 — внутренняя труба; 5 — газовый коллектор
Рисунок 12.6 - Пылегазовая горелка
![]() |
а — топка с открытой амбразурой; б — амбразура с горизонтальным рассекателем; в — эжекционная амбразура; г—амбразура с плоскими параллельными струями; д — вихревая горелка;
1 — шахта; 2 — амбразура; 3 — сопла вторичного воздуха (верхние); 4 —сопла вторичного дутья (нижние); 5 — сопла вторичного воздуха; 5 — рассекатель; 7 — горелка; 8 — ввод вторичного воздуха
Рисунок 12.7 - Схемы горелочных устройств топок с молотковыми
мельницами
![]() |
Рисунок 12.8 - Схема расположения горелок в топочной камере
![]() |
![]() |
||
Рисунок 12.9 - Аэродинамика топки с фронтальной (а) и встречной (б, в)
компоновками горелок
![]() |
а — диагональное; б — блочное (фокусы по большой оси потока); в — блочное (фокусы по малой оси потока); г, д — тангенциальное с вращением в разные стороны
Рисунок 12.10 - Схема движения потоков в топке с угловым расположением горелок
![]() |
Рисунок 12.11 - Схема топок с U-образным и L-образным факелами
13 ТЕПЛООБМЕН В ЭЛЕМЕНТАХ ПАРОВОГО КОТЛА. МЕТОДИКА КОНСТРУКТИВНОГО И ПОВЕРОЧНОГО РАСЧЕТА
13.1 Теплообмен в элементах котла
По определяющему способу передачи теплоты от газов поверхности нагрева принято условно разделять на радиационные, полу радиационные и конвективные. К радиационным поверхностям относят экраны, фестоны, пароперегреватели, расположенные в топке. Полурадиационными поверхностями являются ширмовые поверхности нагрева - ширмовые поверхности пароперегревателя и испарительные поверхности нагрева, расположенные за топкой. Далее по ходу газов в газоходах котла располагаются конвективные поверхности нагрева: испарительные и пароперегревательные поверхности нагрева, экономайзеры и воздухоподогреватели. К экранам, расположенных в слоевых и факельных топках перенос теплоты радиацией составляет более 90 %, к экранам топок с кипящим слоем 70÷80 %. В ширмовых поверхностях нагрева, расположенных на выходе из топки, тепловосприятие за счет радиации составляет 60÷70 %. Далее теплоты, передаваемой конвекцией, увеличивается и составляет в пароперегревателе 70÷80%, а в воздухоподогревателя—более 95%.
13.2 Теплообмен в топке В топке одновременно происходят горение топлива и сложный радиационный и конвективный теплообмен между заполняющей ее средой и поверхностями нагрева.
Источниками излучения при слоевом сжига нии топлива являются поверхность раскаленного слоя топлива, пламя горения летучих веществ, выделившихся из топлива, и трехатомные продукты сгорания СО2, SО2 и Н2О. При факельном сжигании пыли твердого топлива и мазута источниками излучения являются центры пламени, образующиеся вблизи поверхности частиц топлива от горения летучих, распределенных в факеле, раскаленные частицы кокса и золы, а также трехатомные продукты сгорания. При горении жидкого топлива изучение частиц топлива незначительно. При сжигании газа источниками излучения являются объем его горящего факела и трехатомные продукты сгорания. Наиболее интенсивно излучает теплоту пламя горящих летучих веществ, выделяющихся при горении твердого и жидкого топлива.
Менее интенсивно излучение горящего кокса и раскаленных частиц золы, наиболее слабым оказывается излучение трехатомных газов. Двухатомные газы практически не излучают теплоту. По интенсивности излучения в видимой области спектра различают светящийся, пол светящийся и несветящийся факелы.
Применительно к идеальной системе с полусферическим излучением абсолютно черного тела и с равновесной температурой в вакууме общий удельный поток энергии выражается законом Стефана—Больцмана, который после интегрирования исходной зависимости имеет вид

где Е0 — общий удельный поток энергии, Вт/м2,
с0 — коэффициент излучения абсолютного черного тела;
Т — абсолютная температура, К.
Тепловосприятие

где Т1 , Тn — температуры излучающей и тепловоспринимающей поверхности, К.
Условия радиационного теплообмена в топке отличаются от идеальных условий, соответствующих передаче энергии излучения, а именно:
1. Среда в топке и ограждающие ее поверхности не являются абсолютно черными телами.
Часть энергии топки поглощается непрозрачной топочной средой (частицы кокса и золы), а часть возвращается обратно.
В результате излучающая способность

где

с—коэффициент излучения серого тела, Вт/м2К.
2. В топке имеет место пространственное и несимметричное поле температур излучающей среды. Максимальна температура в ядре факела, а на выходе из топки она минимальна и ниже на 700÷800 °С максимальной. Разность температур по сечению вблизи экранов в центре топки составляет 200÷300 °С, а неравномерность температур на выходе из топки 50÷100 °С. В итоге процесс лучистого теплообмена существенно усложняется.
13.3 Расчет теплообмена в топке
Количество тепла переданное в топке определяется разностью между полезным тепловыделением и энтальпией газов на выходе из топки.
1. Полезное тепловыделение в топке

Величина QТ определяется из располагаемого тепла топлива за вычетом топочных потерь тепла внешнего подогрева воздуха QВН + тепло внешнего воздуха или циркулирующих газов

r – доля рециркуляции газов
Iг от – энтальпия рециркулирующих газов в топке их отбора
2.


Максимальная при условии отсутствия теплообмена с экранами топки.
ci – находят методом последних приближений
3.

4. Удельное тепловосприятие топки

где ? – коэффициент сохранения тепла газов, воспринимающих дольной поверхностью нагрева.
13.5 Геометрические характеристики топочной камеры
1. Объем топки (VТ) – характеризует границы объема топочной камеры.
Граница определяются по оси экранных труб или экранных поверхностей нагрева топки.
2. Полная поверхность стен топки определяется по рядам поверхностей ограничиваемых объем топки
Fст = Fсв + Fш zш + Fпр zпр, (13.8)
Fш – площадь ширм
Fпр – площадь прилегающих к ширмам экранов
zш и zпр –коэффициент, учитывающий неравномерности освещения ширм прилегающих к ним экранов.
3. Относительный уровень расположения горелок

hТ – высота горелки
НТ – высота топки опред до середины газового окна от середины холодной воронки.
4. Угловой коэфф.


D/

где n - количество труб,
l – их длина;
d – их диаметр.
5. Степень экранирования топки

где НЛ – все лучевоспринимающие поверхности;
FС – площадь стен.
При камерном сжигании FС включается площадь холодной воронки, при жидком шлакоудалении площадь пода топки, + площадь выходного окна газового тракта.
6. Коэффициент тепловой аэрореактивности ?. Чистые экраны не излучают, но в процессе работы загрязняются, вводится


где





где

Коэффициент

13.6 Методика конструктивного и поверочного расчета Различают конструктивный и поверочный расчеты котла. Целью конструктивного расчета является определение площадей поверхности нагрева элементов котла при заданных паропроизводительности, параметрах пара и характеристиках топлива. Целью поверочного расчета является определение параметров, характеризующих тепловую работу элементов котла при заданном топливе и режиме работы.
13.6.1 Конструктивный расчет топки расчет топки Площадь поверхности стен топочной камеры

где Та - адиабатная температура;
ВР - расчетный расход топлива;
QЛ - кол - во тепла передаваемое экранам топки;
QТ - степень черноты топки;
? - средний коэффициент излучения;
ТТ” - температура продуктов сгорания на выходе из топки.

с0 - коэфф. излучения абсолютно твердого тела;
? - коэфф. сохранения тепла;
(V2 cCP)- средняя суммарная теплоемкость продуктов сгорания в интервале температур от ТТII до Та .

с0 = 5,67*10-14, МВт/м2К4 (13.17)
ITII - энтальпия продуктов сгорания при ТTII на выходе из топки;
М - коэффициент характеризующий место максимальной действительной температуры в топке.
Для разных видов топки
М = А - В (ХТ), (13.18)
А и В - коэффициент зависимые от вида топки и топлива
ХТ - от расположения горелки
Расчет топки выполняют по средним значениям тепловой нагрузки по высоте топки, т. е. в обычных расчетах распределение тепловой нагрузки по высоте не существенно. Существенно важным является QЛ и ТII. Для определения локальных тепловых нагрузок по высоте в специальных расчетах котлов приводят расчет топки. Топку разбивают условно на несколько зон для каждой составляют тепловой баланс по которому рассчитывают тепловыделение и теплоотвод в зоне, для каждой зоны определяют температуру продуктов сгорания на выходе из нее.
13.6.2 Расчет пароперегревателя Суммарное тепловосприятие пароперегревателя при конструктивном расчете определяют по заданной температуре перегрева и принятому тепловосприятию пароохладителя, а так же количеству теплоты, переданное вторичному пару, кДж/кг

QT - количество теплоты, переданной в теплообменник первичным паром вторичному на 1 кг топлива.
При поверочном расчете, задавшись температурой газов на выходе из п/п, определяют теплоту отданную газом в п/п. При расчете по частям тепловосприятие рассчитываемой части определяется по заданным или принятым температурам пара на ее концах.
При конструктивном расчете по уравнению теплопередачи определяют необходимую площадь поверхности нагрева п/п, при поверочном расчете по этому уравнению рассчитывают тепловосприятие п/п. Если оно расходится со значением, найденным по уравнениям теплового баланса не более чем на 2 % расчет считают законченным.
Если расходуется больше, то расчет надо повторять.
13.6.3 Расчет экономайзера При конструктивном расчете экономайзера энтальпии газов и воды на входе, известны и тепловосприятие определяется из уравнения теплового баланса

При поверочном расчете входные энтальпии газов и воды, известны.
13.6.4 Расчет воздухоподогревателя При одноступенчатой компоновке в/п рассчитывают целиком. При компоновке в рассечку - каждую часть отдельно. При конструктивном расчете задаются температурами воздуха на входе с учетом рециркуляции и выходе, а также температурами газов на одном конце. При поверочном расчете известны входные энтальпии газа и воздуха и определяют их температуру на выходе. Для одноступенчатого в/п и второй ступени 2-х ступенчатого

где

Величина


где

При рециркуляции частиц горячего в - ха

где

tХВ, tВПI, tГП - температура холодного воздуха на входе в в/п после смешения и горячего воздуха.
![]() |
Рисунок 13.1 - Схема теплопередачи от продуктов сгорания к рабочему телу
![]() |
а —топка для слоевого сжигания топлива; б — топка для факельного сжигания топлива при наличии ширм.
Рисунок 13.2 - Границы активного топочного объема
![]() |
а — шахтно-мельничная топка: б — топка с пылеугольными или газовыми горел» нами
Рисунок 13.3 - Относительный уровень расположения горелок в топке
![]() |
![]() |
Рисунок 13.4 - Схема последовательности конструктивного расчета топки
I — прямоток; II — противоток; III — перекрестный ток. Характерные схемы омывания поверхностей нагрева: а — воздухоподогреватель; 1 — одноходовой перекрестный ток; 2 — двухходовой перекрестный ток; 3 — многократный перекрестный ток; б — экономайзер, многократный перекрестный ток: 1 — противоток; 2 — прямоток; в — пароперегреватель, многократный перекрестный ток, последовательно смешанный ток; 2 — то же, параллельно смешанный ток
Рисунок 13.5 - Схемы смывания продуктами сгорания топлива конвективных поверхностей нагрева
14 ТЕПЛООБМЕН В ПОЛУРАДИАЦИОННЫХ ПОВЕРХНОСТЯХ ТЕПЛООБМЕНА
Анализ основного уравнения радиационного теплообмена показывает, что увеличение удельной тепловой нагрузки радиационной поверхности может быть достигнуто в основном повышением адиабатной температуры горения. В меньшей степени на эффективность радиационного теплообмена влияет температура продуктов сгорания на выходе из топки и коэффициент тепловой эффективности поверхностей нагрева экранов и ширм. Повышение адиабатной температуры горения данного топлива возможно путем снижения коэффициента избытка воздуха, уменьшения потерь от химического недожога и повышения температуры воздуха, используемого для сжигания топлива.
Повышение температуры воздуха возможно в пределах, ограниченных технико-экономическими условиями распределения тепловосприятия в элементах котла, надежностью работы воздухоподогревателя и механических топок при слоевом сжигании топлива. Температура продуктов сгорания на выходе из топки в значительной мере определяет общие технико-экономические характеристики котла, в том числе надежность и бесперебойность его работы. При сжигании твердого топлива повышение температуры продуктов сгорания на выходе из топки лимитируется условиями шлакования поверхностей нагрева экранов и расположенных за топкой поверхностей нагрева.
При сжигании мазута и газа температура продуктов сгорания на выходе из топки определяется рациональным распределением тепловосприятия радиационных и конвективных поверхностей нагрева. Коэффициент тепловой эффективности может быть повышен за счет увеличения углового коэффициента х поверхности нагрева, в частности, путем применения двухсветных экранов и ширм, а также за счет поддержания чистыми поверхностей нагрева при систематической их очистке от загрязнений обдувкой или за счет механического воздействия на трубы.
Интенсификация конвективного теплообмена, как видно из выражений для определения коэффициентов теплоотдачи, возможна путем повышения скорости теплоносителя, и первую очередь продуктов сгорания, а также уменьшением диаметра труб d или диаметра эквивалентного канала dK. При этом коэффициент конвективной теплоотдачи ?к возрастает пропорционально скорости газов в степени 0,6÷0,8 и обратно пропорционально определяющему размеру d в степени 0,4÷0,2 в зависимости от расположения труб по отношению к потоку газов. Соответственно сокращаются необходимые конвективные элементы котла. Однако при повышении скорости газов имеет место увеличение аэродинамического сопротивления поверхности нагрева, пропорциональное квадрату скорости газов, и соответственно повышение расхода электроэнергии на тягу. В связи с этим возникают экономически целесообразные пределы повышения скорости газов, лимитируемые также (при сжигании твердого топлива) условиями износа поверхностей нагрева.
Более широко используется второй путь повышения эффективности конвективной теплопередачи — уменьшение диаметра труб и эквивалентных каналов. При уменьшении диаметра труб аэродинамическое сопротивление трубных пучков при неизменной скорости газов даже несколько уменьшается.
Тепловая схема и компоновка котла. Зависимость тепловой схемы котла от его параметров.
15 ТЕПЛОВАЯ СХЕМА КОТЕЛЬНОГО АГРЕГАТА Тепловой схемой котла называют схему, устанавливающую взаимосвязь элементов котла: распределение приращения энтальпии воды, пароводяной смеси, пара и воздуха в элементах котла; размещение элементов котла по ходу движения потока продуктов сгорания.
При конструировании котла целесообразно выполнение двух условий:
1) теплоноситель с высокой температурой должен омываться ПС с наиболее высокими температурами.
2) Использование противоточных схем движения теплоносителей.
Выполнение этих условий не всегда возможно из-за ограничения термической стойкости материалов поверхности нагрева и надежности их работы.
Тепловая схема котла призвана обеспечить оптимальные, конструктивные и эксплуатационные характеристики котла, и определяется параметрами пара; типом и мощностью котла; видом топлива и способом его сжигания. Характерными параметрами тепловой схемы являются относительное приращение энтальпии воды при ее нагреве и испарении и пара при его перегреве; температура продуктов сгорания на выходе из топки; температура подогрева воздуха и уходящих продуктов сгорания.
Распределение приращения энтальпии:

где


С повышением параметров пара растет тепловосприятие в/э и п/п испарительных поверхностей нагрева. Процесс получения пара в котле изобарный.
15.1 Компоновка котлов
Под компоновкой котлов подразумевается взаимное расположение газоходов и поверхностей нагрева. В бывшем СССР и за рубежом применяют компоновки котлов по схемам на рис. 15.1.
Наиболее распространена П-образная компоновка (рис. 15.1, а, б). Преимуществами ее являются подача топлива в нижнюю часть топки и вывод продуктов сгорания из нижней части конвективной шахты. Недостатки этой компоновки — неравномерное заполнение газами топочной камеры и неравномерное смывание продуктами сгорания поверхностей нагрева, расположенных в верхней части котла, а также неравномерная концентрация золы по сечению конвективной шахты.
Т-образная компоновка с двумя конвективными шахтами, расположенными по обе стороны топки, с подъемным движением газов в топке (рис. 15.1, в) позволяет уменьшить глубину конвективной шахты и высоту горизонтального газохода, но наличие двух конвективных шахт усложняет отвод газов.
Трехходовая компоновка с двумя конвективными шахтами (рис. 15.1, г) иногда применяется при верхнем расположении дымососов. Четырех ходовая компоновка с двумя вертикальными переходными газоходами, заполненными разряженными поверхностями нагрева, применяется при работе котла на зольном топливе с легкоплавкой золой.
Башенная компоновка (рис. 15.1, е) используется для пиковых котлов, работающих на газе и мазуте, в целях использования самотяги газоходов. При этом возникают затруднения, связанные с осуществлением опорной конструкции для конвективных поверхностей нагрева.
U-образная компоновка с инверторной топкой с нисходящим в ней потоком продуктов сгорания и подъемным их движением в конвективной шахте (рис. 15.1, д) обеспечивает хорошее заполнение топки факелом, низкое расположение пароперегревателей и минимальное сопротивление воздушного тракта вследствие малой длины воздуховодов. Недостаток такой компоновки — ухудшенная аэродинамика переходного газохода, обусловленная расположением горелок, дымососов и вентиляторов на большой высоте. Такая компоновка может оказаться целесообразной при работе котла на газе и мазуте.
![]() |
а — П-образная; б — П-образная двухходовая; в — Т-образная с двумя конвективными шахтами; г — с U-образными конвективными шахтами; д — с инвертной топкой; е— башенная.
Рисунок 15.1 - Схемы компоновок котлов
16 ВЫБОР ТЕМПЕРАТУРЫ УХОДЯЩИХ ГАЗОВ И ПОДОГРЕВА ВОЗДУХА В КОТЕЛЬНОЙ. ПРИМЕРЫ ТЕПЛОВЫХ СХЕМ
16.1 Температура уходящих газов Температура уходящих газов оказывает решающее влияние на тепловую экономичность котла. Снижение температуры уходящих газов на 12—16°С повышает КПД котла примерно на 1 %.
Уменьшение температуры уходящих газов связано с необходимостью увеличения конвективных поверхностей нагрева и с возрастанием расхода электроэнергии на тягу и дутье. Возникающие при этом дополнительные затраты могут окупаться за счет экономии топлива. В общем случае оптимальная температура уходящих газов за котлами, работающими на различных топливах, определяется на основании технико-экономических расчетов по минимуму расчетных затрат при данной цене топлива.
Существенное влияние на значение оптимальной температуры уходящих газов оказывает температура питательной воды, повышение которой приводит к относительному увеличению конвективных поверхностей нагрева при данной температуре уходящих газов. Нижний предел температуры уходящих газов при работе на топливах с большим содержанием серы может лимитироваться условиями низкотемпературной коррозии элементов котла.
Для котлов с паропроизводительностью, меньшей 75 т/ч, температура уходящих газов принимается несколько большей с целью упрощения и удешевления их конструкции. Например, для котлов паропроизводительностью до 12 т/ч, работающих на твердом топливе с Wn < 6 % кг/МДж, обычно принимается

При сжигании пылеугольного топлива температура продуктов сгорания на выходе из топки не должна превышать температуру, допустимую по условиям шлакования; при сжигании всех видов топлива она должна обеспечивать активный процесс его горения с минимальными потерями от химической и механической неполноты горения

16.2 Температура подогрева воздуха Температура насыщения среды в испарительных поверхностях нагрева при давлении более 1 МПа выше требуемой температуры продуктов сгорания, уходящих из котла, и поэтому при завершении в них теплоиспользования нельзя обеспечить должную тепловую экономичность установки.
Поэтому в современных котлах использование теплоты продуктов сгорания завершается в экономайзере и воздухоподогревателе. В экономайзере подогревается питательная вода и иногда происходит ее частичное испарение. В воздухоподогревателе осуществляется подогрев воздуха, подаваемого в топку для сжигания топлива. Подогрев поступающего в топку воздуха интенсифицирует радиационное тепловосприятие экранов и снижает потери от химического и механического недожогов топлива.
Температура питательной воды для энергетических котлов с давлением пара более 3,93 МПа согласно ГОСТу принимается равной 150, 215 и 230 °С в зависимости от развития регенеративного подогрева воды.
Для котлов производственного назначения температура питательной воды после ее термической деаэрации составляет 104 °С.
Температура подогрева воздуха при одноступенчатой компоновке лимитирована. При противоточном движении продуктов сгорания и воздуха температурный напор в воздухоподогревателе непрерывно уменьшается, начиная с холодного его конца, где эта разница имеет наибольшее значение

Где

При повышении


где


Решение уравнения (16.1) дает значение максимальной температуры подогрева воздуха. По условиям эффективности теплообмена температурный напор на горячем конце воздухоподогревателя должен быть не ниже 50÷60 °С. Дальнейшее повышение температуры подогрева воздуха при одноходовой компоновке нерационально, так как вызывает уменьшение температурного напора на горячем конце воздухоподогревателя и соответственно увеличение его поверхности нагрева. При высоком подогреве воздуха необходимо применение двухступенчатой компоновки экономайзера и воздухоподогревателя, т. е. догрев воздуха в области более высокой температуры продуктов сгорания (рис 16,1).
Температура подогрева воздуха за 1-й ступенью воздухоподогревателя,

где

Температуру подогрева воздуха при сжигании природного газа и мазута рекомендуется принимать 200÷300°С, а при слоевом сжигании топлива 200÷250°С. Этим определяется возможность применения одноходовой компоновки экономайзера и воздухоподогревателя для котлов, работающих на указанных топливах. Для котлов, работающих на влажном пылевидном твердом топливе, целесообразен подогрев воздуха до 350÷400°С, и для таких установок применяется двухступенчатая компоновка. Дальнейшее повышение температуры подогрева воздуха ограничивается необходимостью применения при

16.3 Примеры тепловых схем В качестве примера на рис. 16.2 показана тепловая схема котла среднего давления с естественной циркуляцией для работы на газе и мазуте. Испарение воды осуществляется в экранах топки, фестоне и частично в кипящем экономайзере. Пароперегреватель двухступенчатый и расположен непосредственно за фестоном в области высоких температур газов, что определяется стремлением уменьшить его поверхность нагрева при значительном тепловосприятии, составляющем около 20 % общего. Регулирование температуры перегретого пара предусмотрено в поверхностном охладителе. За пароперегревателем по ходу газов последовательно располагаются кипящий экономайзер, паросодержание воды на выходе из которого составляет 15 %, и за ним последним по ходу газов — воздухоподогреватель. Одноступенчатая компоновка экономайзера и воздухоподогревателя возможна вследствие принятой невысокой температуры подогрева воздуха (до 250°С). Для предотвращения коррозии воздухоподогревателя предусмотрено повышение температуры поступающего в него воздуха за счет рециркуляции.
На рис. 16.3 показана тепловая схема современного котла высокого давления с естественной циркуляцией, предназначенного для работы на пыли твердого топлива.
Испарительными поверхностями нагрева являются экраны, расположенные в топке, и фестон. Частично испарение воды осуществляется и в экономайзере, паросодержание на выходе из которого не превышает 15 %. Пароперегреватель выполнен радиационно-конвективным. Радиационная часть пароперегревателя, выполненная в виде ширм, размещена в топке; конвективная часть расположена непосредственно за фестоном. Такая организация тепловосприятия пароперегревателя обеспечивает возможность снижения температуры продуктов сгорания на выходе из топки до оптимальной и улучшает условия регулирования температуры перегрева пара.
Регулирование температуры перегрева пара осуществляется впрыском питательной воды в коллекторы ступеней пароперегревателя. За пароперегревателем в опускной шахте расположены экономайзер и воздухоподогреватель, скомпонованные каждый в две ступени. Тепловосприятие завершается в первой по ходу воздуха ступени воздухоподогревателя. Применение такого расположения экономайзера и воздухоподогревателя определяется необходимостью высокого подогрева воздуха (выше 300°С). Двухступенчатая компоновка экономайзера и воздухоподогревателя применяется обычно также и в котлах среднего давления, предназначенных для работы на пыли твердого топлива.
На рис. 16.4 показана тепловая схема конвективного котла среднего давления с многократной принудительной циркуляцией, предназначенного для использования физической теплоты отходящих газов от технологических агрегатов. Испарительные поверхности нагрева, выполненные в виде пакетов из змеевиков, включены параллельными контурами в систему принудительной циркуляции, что уменьшает потери давления в циркуляционной системе и снижает расход электроэнергии на циркуляционные насосы. Пароперегреватель размещается между первым и вторым по ходу газов пакетами испарительных поверхностей нагрева, что предохраняет его от воздействия высоких температур газов, которые могут возникать в процессе работы технологического агрегата. Последним по ходу газов располагается экономайзер.
Для обеспечения достаточного охлаждения газов температура воды, поступающей в него обычно непосредственно после деаэратора, принимается около 105°С.
![]() |
1 - одноступенчатая; б – двухступенчатая
Рисунок 16.1 - Компоновка экономайзера и воздухоподогревателя
![]() |
Рисунок 16.2 - Тепловая схема котла среднего давления на газе и мазуте Обозначения те же, что и на рис. 15.2
![]() |
1 — экономайзер I ступени; 1а — экономайзер II ступени; 2, 2а — испарительные поверхности нагрева; 3 — пароперегреватель; 4 — воздухоподогреватель I ступени; 4а — воздухоподогреватель II ступени.
Рисунок 16.3 - Тепловая схема котла высокого давления с естественной
циркуляцией на пылеугольном топливе
![]() |
Рисунок 16.4 - Тепловая схема конвективного котла среднего давления с
многократно-принудительной циркуляцией на отходящих
газах технологических агрегатов.
Обозначения те же, что и на рис. 15.2.
17 ХАРАКТЕРИСТИКА И КОНСТРУКЦИИ КОТЛОВ. ЭНЕРГЕТИЧЕСКИЕ КОТЛЫ С ЕСТЕСТВЕННОЙ ЦИРКУЛЯЦИЕЙ
17.1 Характеристики и конструкции котлов В промышленности и на тепловых электростанциях широко распространены котлы для выработки водяного пара различных параметров с естественной или принудительной циркуляцией. Иногда для получения пара применяют котлы особой конструкции и специализированного назначения: котлы с промежуточными теплоносителями, котлы с давлением в газовом тракте; реакторы и парогенераторы атомных электростанций; котлы, использующие теплоту газов технологических и энерготехнологических агрегатов, и пр.
Стационарные котлы, предназначенные для выработки пара, используемого технологическими и бытовыми потребителями, а также в турбоагрегатах для выработки электроэнергии, стандартизованы по параметрам и мощности (ГОСТ 3619-82).
Предусматривается производство следующих стационарных котлов:
- котлы низкого давления с естественной и принудительной циркуляцией, в том числе котлы с давлением пара 0,88 МПа (9 кг/см2), производительностью 0,16—1 т/ ч насыщенного пара, температура питательной воды 50°С; пар используется производственными и бытовыми потребителями;
- котлы среднего давления, к которым относятся котлы с естественной циркуляцией с давлением пара для выработки насыщенного и слабо перегретого пара давлением 1,36 МПа (14кгс/см2), производительностью 2,5÷160т/ч и температурой питательной воды 105 °С;
- котлы с естественной циркуляцией для выработки насыщенного и слабо перегретого пара с давлением 2,36 МПа (24кгс/см2), производительностью 50—160т/ч и температурой питательной воды 105 °С;
- котлы среднего давления 3,9 МПа (40кгс/см2), с естественной циркуляцией, вырабатывающие перегретый пар с давлением 3,9 МПа (40кгс/см2), температурой 440°С, производительность этих котлов 10÷160 т/ч при температуре питательной воды 150°С;
котлы высокого давления с естественной и принудительной циркуляцией производительностью 220÷820 т/ч. Эти котлы вырабатывают перегретый пар с давлением 9,8 МПа (100кгс/см2), температурой 540°С при температуре питательной воды 215 °С;
- котлы высокого давления - 13,8 МПа (140 кгс/см2), температура перегретого пара 540÷560°С, производительность 210÷1000 т/ч, температура питательной воды 215 °С;
- котлы сверхкритического давления прямоточные, производительностью 1000÷3950 т/ч, вырабатывающие пар с давлением 25 МПа (255 кгс/см2), с температурой перегретого пара 540÷560°С, температура питательной воды 270 °С.
Обозначение типов котлов: естественной циркуляцией — Е, с промежуточным перегревом — ЕПР, прямоточные — П, с промежуточным перегревом — ППР.
К основным параметрам паровых котлов ГОСТ относит номинальную производительность D, кг/с; номинальное давление пара р, МПа (кгс/см2); температуру перегретого пара tnn, °С; номинальную температуру питательной воды в, °С; КПД брутто.
Первая ступень энергетических параметров пара (3,90 МПа, 440 °С) принята, исходя из возможности выполнения пароперегревателя и ступеней высокого давления турбины из углеродистой стали. Температура труб пароперегревателя должна быть не выше 500°С. Давление 3,90 МПа принято по условию допустимой конечной влажности пара в ступенях низкого давления турбины 10÷12%. Давление 9,80 МПа соответствует максимально допустимой при принятой температуре пара 540 °С, влажности пара в турбине, которая в этом случае не превышает 12 %.
Параметры 13,8 МПа, 560°С выбраны, исходя из условий возможного повышения начального давления при наличии промежуточного перегрева пара и сохранении при этом допустимой конечной влажности пара. Значения сверхвысоких параметров пара определяются условиями надежной работы современных легированных марок стали. Ведутся работы по применению пара и более высоких параметров. Имеются опытные установки с давлением пара 29,4 МПа и температурой 600 °С.
Котлы для выработки пара высокого и сверхкритического (25 МПа) давления предназначаются для тепловых электростанций средней и большой мощности. Шкалы давления и производительности энергетических котлов в ГОСТ приняты соответственно параметрам пара и мощности стандартизированных турбоагрегатов, исходя из установки одного-двух котлов на турбоагрегат.
Стандартизация параметров пара и мощности стационарных котлов, введенная у нас еще в предвоенные годы, позволила организовать серийное производство энергетического оборудования, что существенно уменьшило стоимость изготовления котлов и необходимого для них вспомогательного оборудования, а также обеспечило применение наиболее рациональных решений в энергетике.
Преимущественно применяемые в промышленности котлы с естественной и принудительной циркуляцией принципиально различаются только организацией гидродинамики в испарительных поверхностях нагрева. Схемы организации движения воды, пароводяной смеси и пара в этих котлах показаны на рис. 17.1.
В котлах с естественной циркуляцией (рис. 17.1, а) питательная вода подается насосом в экономайзер, а из него в верхний барабан.
В процессе естественной циркуляции, возникающей в испарительных поверхностях нагрева, образовавшаяся пароводяная смесь направляется в барабан, в котором происходит разделение пара и воды. Из барабана пар направляется на перегрев в пароперегреватель и затем — к потребителям. При критическом давлении в котле естественная циркуляция невозможна. Это положение,' а также условия надежности циркуляции, увеличение массы и стоимости конструкции по мере повышения давления в котле определили применение котлов с естественной циркуляцией при давлении до 13,8 МПа. Котлы низкого и среднего давления преимущественно выполняют с естественной циркуляцией, что объясняется в основном менее жесткими требованиями к качеству питательной воды, более простой системой автоматизации процессов горения и питания и отсутствием затрат электроэнергии на осуществление движения рабочей среды в испарительной системе.
В котлах с многократной принудительной циркуляцией (рис. 17.1,6) питательная вода подается насосом в экономайзер и далее в барабан. В испарительных поверхностях нагрева циркуляция осуществляется принудительно за счет работы насоса, включенного в контур циркуляции. Разделение пара и воды происходит в барабане, из которого пар направляется в пароперегреватель и далее к потребителям.
Котлы с многократной принудительной циркуляцией применяют в основном для использования теплоты газов технологических и энерготехнологических агрегатов для выработки пара низких и средних параметров. При высоком давлении в таких котлах усложняются конструкции и условия работы циркуляционных насосов, работающих на воде с температурой более 300 °С. При давлении 13,8 МПа и выше на районных КЭС и ТЭЦ обычно применяют прямоточные котлы. В прямоточных котлах (рис. 17.1, в) экономайзер, испарительная поверхность нагрева и пароперегреватель конструктивно объединены и, проходя их последовательно, вода нагревается, испаряется и образовавшийся пар перегревается, после чего направляется к потребителям. Полное испарение воды происходит за время однократного прямоточного прохождения воды в испарительной части поверхности нагрева.
Отсутствие барабана в прямоточных котлах высокого давления существенно (на 8÷10%) снижает затраты металла на изготовление котла по сравнению с барабанным котлом такой же мощности и давления. Котлы с давлением 25 МПа выполняют только прямоточными.
Имеются многочисленные конструкции всех типов котлов, что определяется многими факторами, влияющими на выбор того или иного технического решения: параметрами пара, производительностью, видом топлива и способом его сжигания, характеристикой питательной воды, требуемыми эксплуатационными показателями. Общие тенденции развития конструкций котлов определяются требованиями повышения надежности и экономичности работы, т. е. увеличения КПД брутто и нетто, снижения удельных затрат металла, стоимости изготовления и монтажа уменьшения вредных выбросов, обеспечения безопасности работы и облегчения труда персонала.
17.2 Энергетические котлы с естественной циркуляцией Конструкции энергетических котлов с естественной циркуляцией сформулировались в 1930÷1940гг. Определяющее влияние на принятые конструктивные решения оказало развитие техники водоподготовки и водного режима котлов, определившее безнакипную их работу, а также топочной техники, обеспечивающей рациональное факельное сжигание не только газа и мазута, но и твердого топлива в пылевидном виде.
Современные котлы с естественной циркуляцией имеют следующие особенности:
1) применение топок для факельного сжигания газа, мазута и твердого топлива в виде пыли. В пылеугольных топках предусматривают сухое или жидкое шлакоудаление;
2) выполнение испарительных поверхностей нагрева в виде экранов, полностью закрывающих стены топочной камеры, а в котлах большой мощности также и ширм, размещенных в верхней части топки. Наличие одного верхнего барабана, в который включаются все испарительные циркуляционные контуры котла. Применение ступенчатого испарения с выносными сепараторами;
3) развитие поверхностей нагрева пароперегревателя, размещаемого непосредственно за фестоном топки, и применение устройств для регулирования температуры перегрева пара;
4) развитие поверхности нагрева экономайзера с возможным частичным испарением в нем воды и воздухоподогревателя, в котором завершается глубокое охлаждение продуктов сгорания. В котлах среднего давления, предназначенных для работы на газе и мазуте, экономайзер и воздухоподогреватель выполняются одноступенчатыми и размещают последовательно по ходу газов. В котлах с пылеугольными топками экономайзер и воздухоподогреватель
для высокого подогрева воздуха выполняют в две ступени с расположением первой по ходу воды ступени экономайзера между первой и второй ступенями воздухоподогревателя;
5) применение модульной унификации отдельных элементов котла и поставка их заводом вместе с облегченной обмуровкой крупными транспортабельными блоками.
На рис. 17.2 показаны общий вид и циркуляционная схема котла среднего давления, предназначенного для работы на природном газе и мазуте. Изображенный на рисунке котел типа БМ-35-РФ имеет следующие характеристики: паропроизводительность 50 т/ч, давление перегретого пара 3,90 МПа (40кгс/см2), температура перегретого пара 440, питательной воды 150°С. Стенки камерной топки полностью экранированы трубами испарительной поверхности нагрева. Под топки" не экранирован. На фронтовой стенке топочной камеры установлены три газомазутные горелки в два яруса по высоте. Объемная плотность тепловыделения топочной камеры при номинальной нагрузке 230 кВт/м3.
В котле предусмотрено двухступенчатое испарение. Во вторую ступень испарения с выносными циклонами включены основные части экранов, расположенных на боковых стенах топки. Все остальные испарительные экранные поверхности нагрева включены в барабан (первая ступень испарения). На выходе из топки имеется трехрядный фестон, образованный разведенными трубами заднего экрана. Подъемные трубы экранов имеют диаметр 60х3 мм, а опускные 80х4 мм. Шаг труб боковых экранов 210, заднего экрана 80 мм. Пароводяная смесь, поступающая из экранов первой ступени испарения, разделяется на пар и воду в циклонах, установленных в барабане.
Диаметр барабана 1500 мм. Тонкая сепарация пара осуществляется в жалюзийных сепараторах, установленных на выходе из барабана. Из выносных циклонов пар поступает в паровое пространство барабана под жалюзийными сепараторами. За сепаратором в барабане размещен распределительный щит, обеспечивающий равномерный отбор пара из барабана в пароперегреватель. Непосредственно за фестоном в горизонтальном газоходе находится пароперегреватель, выполненный в две ступени. В первой ступени движение потока пара по отношению к потоку газов противоточно-прямоточное, а во второй ступени змеевики на выходе пара включены прямоточно, а входные — противоточно. Трубы змеевиков пароперегревателя имеют диаметр 38х3 мм и выполнены из стали 20, а выходных змеевиков — из стали 15хМ.
Регулятор температуры пара, представляющий собой пароохладитель поверхностного типа, включен по пару в рассечку между первой и второй ступенями пароперегревателя. В регуляторе перегрева охлаждающая вода параллельными потоками движется по петлеобразным трубам диаметром 25x3 мм, расположенными внутри коллектора диаметром 325 мм. Охлаждаемый пар омывает трубы поперечным потоком и отводится во вторую ступень пароперегревателя. Регулирование температуры пара осуществляется изменением количества питательной воды, проходящей через охлаждаемые трубы.
Экономайзер кипящего типа выполнен из четырех пакетов, расположенных в опускной шахте. Змеевики экономайзера из труб диаметром 32х3 мм расположены в шахматном порядке с шагом между трубами s1 = 60, s2=40 мм. На входе воды из коллектора в трубы первого по ходу воды пакета экономайзера установлены шайбы для обеспечения устойчивой гидродинамической характеристики экономайзера при работе его на двухфазной среде. В периоды растопки экономайзер может быть включен в линию рециркуляции воды из барабана, что обеспечивает его надежное охлаждение.
Воздухоподогреватель трубчатый, из труб диаметром 40x1.5 мм, состоит из шести секций. Он установлен последним по ходу продуктов сгорания в опускном газоходе, выполнен в два хода по воздуху.
Газы проходят внутри труб, воздух омывает трубы снаружи. Одноходовая компоновка экономайзера и воздухоподогревателя определяется стремлением упростить конструкцию конвективных поверхностей нагрева и возможна при принятых низких (200÷250 °С) температурах подогрева воздуха.
Компоновка котла выполнена по П-образной схеме и предусматривает возможность расположения дымососа и вентилятора на нулевой отметке.
На рис. 17.3 приведена конструкция одной из модификаций серийного унифицированного для разных топлив котла типа ТП-230-Б, давление пара 9,81 МПа (100 кгс/см2), паропроизводительность 230 т/ч (64 кг/с) при температуре перегрева пара 510°С и 220 т/ч (51 кг/с) при 540°С. В зависимости от вида используемого твердого топлива изменяются поверхности нагрева конвективного пароперегревателя, второй ступени экономайзера и воздухоподогревателя.
На рис. 14.6 показан котел с сухим шлакоудалением из топки, такие же установки выпускают и с жидким шлакоудалением с утеплением холодной воронки и нижней части экранов. Щелевые или круглые горелки размещены по углам топки. На стенках топки расположены испарительные экраны из труб диаметром 76 с шагом 95 мм. Экраны секционированы в поставочные блоки, имеющие индивидуальные коллекторы и водоподводящие и пароотводящие трубы. Верхняя часть труб заднего экрана образует четырехрядный фестон на выходе продуктов сгорания из топки. В котле организовано двухступенчатое испарение с включением солевого циркуляционного контура в выносные циклоны.
Пароперегреватель состоит из поверхности нагрева, расположенной на потолке топки и конвективной опускной шахте, ширмового пакета, размещенного за фестоном, и конвективного пакета, устанавливаемого за ширмовым пакетом. Регулирование температуры пара осуществляется впрыском конденсата в трубопровод, соединяющий ширмовой и конвективный пакеты пароперегревателя. Экономайзер и воздухоподогреватель двухступенчатые. Экономайзер выполнен из змеевиков горизонтальных труб малого диаметра (38мм). Воздухоподогреватель трубчатый, из труб диаметром 40 мм.
Конвективная шахта, начиная со второй ступени воздухоподогревателя, разделена по глубине шахты на две половины для лучшей организации теплообмена в воздухоподогревателе и облегчения блочного изготовления. Топка имеет натрубную обмуровку. Котел скомпонован по П-образной схеме. Топка образует подъемную шахту, пароперегреватель расположен в горизонтальном газоходе, а конвективные поверхности нагрева в опускной шахте.
![]() |
![]() |
![]() |
|||
а — барабанный с естественной циркуляцией; б — с многократно-принудительной циркуляцией; в—прямоточный; 1 — экономайзер; 2 — испарительные поверхности нагрева; 3 — пароперегреватель; 4 — воздухоподогреватель; 5 — переходная зона испарительной поверхности нагрева; 6 — конвективный пароперегреватель; 7 — сепаратор пара.
Рисунок 17.1 - Типы котлов
![]() |
1 — экономайзер; 2 — барабан; 3 — фронтовой экран; 4 — задний экран; 5 — коллектор бокового экрана; 6 — выходной коллектор основного бокового экрана; 7 —циклон II ступени испарения; 8 — фестон; 9 — пароперегреватель; 10 — воздухоподогреватель; п.в. — питательная вода; н, п. — насыщенный пар; п. п. — перегретый пар; х. в. — холодный воздух; т —топливо; у, г. — уходящие газы
Рисунок 17.2 - Общий вид котла БМ-35-РФ и его циркуляционная схема
![]() |
1 — топочная камера; 2 — горелки; 3 — фестон; 4 — конвентивный пароперегреватель; 5 — экономайзер II ступени; 5 — воздухоподогреватель II ступени; 7 — экономайзер I ступени; 8 — воздухоподогреватель I ступени
Рисунок 17.3 - Котел типа ТП-230-Б
18 ПРЯМОТОЧНЫЕ КОТЛЫ С МНОГОКРАТНОЙ ЦИРКУЛЯЦИЕЙ. КОТЛЫ СПЕЦИАЛЬНОГО НАЗНАЧЕНИЯ
18.1 Прямоточные котлы
Организация испарения воды и перегрева пара при прямоточном движении потока была реализована в ряде конструкций котлов.
На рис. 18. 1 показаны схемы получивших дальнейшее развитие и применение прямоточных котлов Рамзина, Бенсона и Зульцера.
В прямоточных котлы большой паропроизводительности при высоких, сверхвысоких и сверхкритических параметрах пара широко применяются на современных тепловых электростанциях. Такие котлы выпускаются промышленностью для работы на различных видах топлива, производительностью 210 и 1000 т/ч, с начальными параметрами пара 13,7 МПа (140 кгс/см2), 560°С и промежуточным перегревом до 560°С, а также производительностью 1000, 1650 и 2650, 3650, 3950 т/ч, с параметрами пара 25 МПа (255 кгс/см2), 565°С и промежуточным перегревом его до 567 °С.
На промышленных предприятиях и на небольших электростанциях прямоточные котлы в настоящее время не используются вследствие нецелесообразности применения пара сверхвысоких параметров в котлах относительно небольшой мощности; высоких требований к питательной воде, обеспечение требуемого качества которой затруднено большими потерями конденсата пара; дополнительных расходов электроэнергии на осуществление циркуляции среды в поверхностях нагрева и усложнение систем автоматического регулирования.
18.2 Котлы специального назначения
18.2.1 Низконапорные и высоконапорные паропроизводящие установки
Для производства электроэнергии находят применение комбинированные парогазовые установки (ПГУ), объединенные в единой тепловой схеме. При этом достигается снижение удельного расхода топлива и капитальных затрат. Наибольшее применение находят ПГУ с высоконапорной перепроизводящей установкой (ВНППУ) и с низконапорной паропроизводящей установкой (ННППУ). Иногда ВНППУ называют высоконапорными котлами.
В отличие от котлов, работающих под разряжением с газовой стороны, в топочной камере и газоходах котлов высоконапорных и с наддувом создается давление относительно небольшое у ННППУ (0,005÷0,01 МПа) и повышенное у ВНППУ (0,5÷0,7 МПа).
Работа котла под давлением характеризуется рядом положительных особенностей.
Так, полностью исключаются присосы воздуха в топку и газоходы, что приводит к уменьшению потери теплоты с уходящими газами, а также к снижению расхода электроэнергии на их перекачку. Повышение давления в топочной камере открывает возможность преодоления всех воздушных и газовых сопротивлений за счет дутьевого вентилятора (дымососная тяга может отсутствовать), что также приводит к уменьшению расхода электроэнергии в связи с работой дутьевого устройства на холодном воздухе.
Создание избыточного давления в топочной камере приводит к соответствующей интенсификации процесса горения топлива и позволяет существенно повысить скорости газов в конвективных элементах котла до 200÷300 м/с. При этом увеличивается коэффициент теплоотдачи от газов к поверхности нагрева, что приводит к уменьшению габаритов котла. Вместе с тем его работа под давлением требует плотной обмуровки и различных приспособлений против выбивания продуктов сгорания в помещение.
На рис. 18.2 показана схема парогазовой установки (ПГУ) с высоконапорным котлом. Сжигание топлива в топке такого котла происходит под давлением до 0,6÷0,7 МПа, что приводит к значительному сокращению затрат металла на тепловоспринимающие поверхности. После котла продукты сгорания поступают в газовую турбину, на валу которой находятся воздушный компрессор и электрогенератор. Пар из котла поступает в турбину с другим электрогенератором.
Термодинамическая эффективность комбинированного парогазового цикла с высоконапорным котлом, газовой и пароводяной турбинами показана на рис. 18.3. На Т, s-диаграмме: площади 1-2-3-4-1 — работа газовой ступени Lг, площадь cdefabc — работа паровой ступени Lп;- 1-5-6-7-1 —потеря теплоты с уходящими газами cbghc — потеря теплоты в конденсаторе. Газовая ступень частично надстраивается над паровой ступенью, что приводит к значительному увеличению термического КПД установки.
Находящийся в эксплуатации высоконапорный котел, разработанный НПО ЦКТИ, имеет производительность 62,5 кг/с. Котел водотрубный, с принудительной циркуляцией.
Давление пара 14 МПа, температура перегретого пара 545°С. Топливо — газ (мазут), сжигается с объемной плотностью тепловыделения около 4 МВт/м3. Выходящие из котла продукты сгорания при температуре до 775°С и давлении до 0,7 МПа расширяются в газовой турбине до давления, близкого к атмосферному. Отработавшие газы при температуре 460°С поступают в экономайзер, за которым уходящие газы имеют температуру около 120°С.
Принципиальная тепловая схема ПГУ с ВНППУ мощностью 200 МВт показана на рис. 18.4 установка включает паровую турбину К-160-130 и газовую турбину ГТ-35/44-770. Из компрессора воздух поступает в топку ВНППУ, куда подается и топливо. Высоконапорные газы после пароперегревателя при температуре 770°С поступают в газовую турбину, а затем в экономайзер. В схеме предусмотрена дополнительная камера сгорания, обеспечивающая номинальную температуру газов перед ГТУ при изменении нагрузки. В комбинированных ПГУ удельный расход топлива на 4÷6 % меньше, чем в обычных паротурбинных, снижаются также капиталовложения.
На рис. 18.5 показана принципиальная схема низконапорной паропроизводящей установки ННППУ со сбросом в топку котла отработавших газов газовой турбины. В современных газовых турбинах по условиям работы металла начальная температура газов не должна превышать 750÷800°С. В связи с этим, чтобы снизить температуру газов перед газовой турбиной, избыток воздуха после камеры сгорания составляет ?=3÷4. После газовой турбины сбрасываемые в котел газы при температуре 500оС содержат 16 % кислорода, который используется для сжигания топлива в котле. В рассматриваемой схеме воздухоподогреватель отсутствует. Имеются установки с ННППУ и с воздухоподогревателем. Снижение температуры уходящих газов достигается подачей в котел части относительно холодной воды, минуя регенеративные подогреватели. В такой парогазовой установке достигается снижение удельного расхода топлива на 3÷4 %.
18.2.2 Котлы непрямого действия и с неводяными теплоносителями
Появление котлов непрямого действия было связано со стремлением повысить надежность испарительных поверхностей нагрева при работе на недостаточно очищенной питательной воде. Примером котла с непрямым испарением воды является двухконтурный водо-водяной котел. Его принципиальная схема показана на рис. 18.6. В топочной камере размещены испарительные поверхности первичного контура, заполненные конденсатом, что обеспечивает работу контура без накипи. Образующийся в первичном контуре пар высокого давления направляется в барабан-испаритель, в котором испаряет воду, поступающую в барабан из экономайзера. Конденсирующийся пар первичного контура вновь поступает в испарительную поверхность, а образующийся в барабане-испарителе вторичный пар направляется в пароперегреватель и затем к потребителю. При работе такого двухконтурного водо-водяного котла примеси, содержащиеся в питательной воде, откладываются на поверхностях труб вторичного испарительного контура, что приводит к существенному уменьшению теплоотдачи. Для возможности передачи теплоты от первичного контура ко вторичному поддерживается разность давлений между ними 3÷5 МПа. Наличие двух пароводяных контуров и двух барабанов определяет большие затраты металла и более высокую стоимость такого котла по сравнению с современными.
Для выработки водяного пара на органическом топливе такие двухконтурные водо-водяные котлы распространения не получили. Однако их принцип работы использован в рассматриваемых далее специальных котлах с неводяными теплоносителями, а также в парогенераторах атомных электростанций.
Применение неводяных теплоносителей связано в большинстве случаев со стремлением иметь рабочее вещество с высокой температурой кипения при низком давлении. Такими теплоносителями, используемыми для котлов, в частности, являются органические вещества типа дифенила, расплавленные натрий и калий, их соли и др.
При относительно небольших давлениях для высококипящих теплоносителей (ВОТ) температура кипения существенно возрастает.
Так, например, температура кипения ВОТ при давлении 0,7 МПа равна 370 оС.
Не водяные теплоносители используются в первом контуре двух-и трехконтурных котлов с целью выработки водяного пара при низком давлении в первичном контуре. Жидкометаллические теплоносители (Na, К) используют в парогенераторах атомных электростанций.
В качестве промежуточного теплоносителя для котлов некоторое применение нашел ВОТ, представляющий собой эвтектическую смесь дифенила и дифенильного эфира. Двухконтурные котлы с ВОТ используют на промышленных предприятиях для выработки технологического пара на питательной воде низкого качества при малом давлении в первичном контуре, а также для получения высокой температуры стенки поверхностей нагрева, исключающей выпадение «росы». Как видно из вышеприведенных данных, дифенильная смесь при атмосферном давлении имеет температуру кипения 258°С. Для достижения такой температуры при работе на воде давление в контуре должно быть около 0,4 МПа.
Дифенильная смесь — бесцветная жидкость с резким запахом, практически не смешивается с водой, имеет плотность, близкую к плотности воды, теплоемкость ее примерно в 1,5 раза, а теплопроводность примерно в 4 раза меньше, чем у воды. Дифенильная смесь имеет достаточную термическую стойкость до температуры 385оС, горюча, но практически невзрывоопасна и нетоксична.
На рис. 18.7 показана принципиальная схема котла с ВОТ в качестве промежуточного теплоносителя. В газотрубном котле, использующем теплоту горючих газов после обжиговой печи, испаряется ВОТ, пары которого направляются в теплообменник. В теплообменнике за счет теплоты ВОТ испаряется питательная вода с получением водяного пара, а образующийся конденсат ВОТ вновь поступает в газотрубный котел. На рисунке показаны устройства для заполнения агрегата промежуточным теплоносителем в период растопки.
Применение ВОТ при низком давлении обеспечивает температуру стенки газотрубного котла более 250°С, что исключает образование на трубках агрегата серной кислоты из отходящих газов, для которых температура точки росы высока (около 200°С).
Котлы с ВОТ используются также для промышленных предприятий с целью получения высокотемпературного теплоносителя, применяемого для ряда технологических химических производств (выпарка, перегонка и др.).
18.2.3 Передвижные котлы В промышленности находят применение передвижные котлы. От стационарных они отличаются тем, что не связаны с постоянным местом работы, поэтому монтируются в собранном виде на различных передвижных средствах — автомобилях, прицепах, санях и др. Учитывая эту особенность, передвижные котлы выполняют обычно на малую паропроизводительность. Так, установки, монтируемые на автомобилях и прицепах, имеют производительность до 0,28 кг/с при давлении пара 0,2÷0,5 МПа. В большинстве случаев производится насыщенный пар, однако имеются котлы, в которых вырабатывается и перегретый пар.
Передвижные котлы применяют в различных отраслях промышленности. Так, они широко используются на нефтепромыслах, на новостройках, в полевых условиях, в сельском хозяйстве. Передвижные котлы широко используются для санитарно-технических установок и др. Используются они также в энергопоездах. В этом случае котел монтируется на железнодорожной платформе.
В зависимости от условий передвижной котел может работать на твердом или жидком топливе или на газе. В качестве твердого топлива часто используются дрова, а в качестве жидкого — дизельное топливо, соляровое масло, мазут. Передвижные котлы работают обычно вне помещения, что определяет ряд трудностей при их эксплуатации. Их работа характеризуется низким КПД (до 50÷70%), что связано в основном с высокой температурой уходящих газов. Для передвижных котлов применяется обычно естественная тяга с использованием короткой дымовой трубы (около 1,5 м). Усиление тяги может быть достигнуто применением пароструйных сифонов. Работают котлы обычно на сырой неподготовленной воде из местных источников, что связано с ускоренным образованием в них накипи. Передвижные котлы характеризуются малым временем растопки (30÷60 мин), что объясняется их относительно небольшой теплоаккумулирующей способностью.
На практике используют различные типы передвижных котлов: жаротрубные, дымогарные и комбинированные, водотрубные вертикальные и горизонтальные с естественной и принудительной циркуляцией. На рис. 18.8 для примера показан передвижной горизонтальный дымогарный котел типа ППК-1000 (передвижной паровой котел) паропроизводительностью 0,28 кг/с (1000 кг/ч). Котел ППК-1000 смонтирован на шасси автомобильного прицепа грузоподъемностью 4 т. В цилиндрический корпус 1, расположенный на шасси, вставлена эксцентрично жаровая труба 2 диаметром 750 мм, частично футерованная кирпичом (начальная часть и выходная). За жаровой трубой расположен пучок дымогарных труб 3 диаметром 51x2,5 мм. Дымогарные трубы вварены в плоские днища другого цилиндра 4, в верхней части которого предусмотрен сухопарник 5. Между жаровой трубой и дымогарными трубами установлены однорядные кипятильные трубы 6. Котел имеет пароперегреватель 7, размещенный в дымовой коробке 8. На эту коробку опирается дымовая труба 9, которая при работе котла устанавливается вертикально. Топливо (мазут) из баков 10 и 11 поступает к форсунке 12, установленной в передней части конической камеры 13. Котел ППК-1000 вырабатывает пар давлением 0,5 МПа. Расход мазута составляет около 0,03 кг/с.
![]() |
а - Рамзина ПК24; р=14 МПа; производительность 75 кг/с (270 т/ч); температура перегретого пара 570 °С:
1 и 2 — конвективный экономайзер; 3 — подъемные ленты труб; 4 — переходная зона; 5 — промывочно-сепарационная установка; 6 — первая ступень радиационного перегревателя; 7 — вторая ступень радиационного перегревателя; 8 — потолочные трубы; 9 — выходной конвективный перегреватель; 10 и 11 — промежуточный перегреватель; 12 — редукционно-охдадительная установка; 13 — впрыск питательной воды перед переходной зоной; 14 — впрыск питательной воды перед промывочно-сепарационной установкой; 15 — впрыск питательной воды перед выходным конвективным перегревателем; 16 — впрыск питательной воды в трубопровод;
б — Бенсона:
1 — секция экрана; 2 — пароперегреватель; 3 — переходная зона испарения; 4 — экономайзер; 5 — воздухоподогреватель; 6 — питательная вода; 7 — перегретый пар; 8— продукты сгорания;
в — Зульцера:
1 — горизонтальные секции экранов; 2 — вертикальные секции экранов; 3—переходная зона испарения; 4 — пароперегреватель; 5 — экономайзер; 6 — воздухоподогреватель; 7 — питательная вода; 8 — перегретый пар; 9 —продукты сгорания.
Рисунок 18.1 - Схемы прямоточных котлов
![]() |
1 — забор воздуха; 2 — компрессор; 3 — топливо; 4 — камера сгорания; 5 —газовая турбина; 6 — выхлоп отработавших газов; 7 — электрогенератор; S —котел; 9 —паровая турбина; 10 — конденсатор; 11 — насос; 12 — подогреватель высокого давления; 13 — регенеративный подогреватель на отходящих газах (экономайзер)
![]() |
Рисунок 18.2 - Принципиальная схема парогазовой установки с ВНППУ
Рисунок 18.3 - T, s – диаграмма комбинированного парогазового цикла
![]() |
1 — воздушный компрессор; 2 — перепроизводящая установка; 3 — газовая турбина; 4 — экономайзер; 5 — паровая турбина; 6 — конденсатор; 7 — регенеративные подогреватели низкого давления; 8 — дополнительная камера сгорания.
Рисунок 18.4 - Принципиальная тепловая схема ПГУ ВНППУ
![]() |
1 — забор воздуха; 2 — компрессор; 3 — топливо; 4 — камера сгорания; 5 — газовая турбина; 6 — выхлоп отработавших газов; 7 — электрогенератор; 8 — котел; 9 — паровая турбина; 10 — конденсатор; 11 — насос; 12 — подогреватель высокого давления; 13, 14 — экономайзеры
Рисунок 18.5 - Принципиальная схема ПГУ ННПУ со сбросом газов в котел
![]() |
1 — топочная камера; 2 — испарительные поверхности нагрееа первичного контура; 3 — барабан-испаритель; 4 — экономайзер: 5 — пароперегреватель; 6— продувочная линия
Рисунок 18.6 - Двухконтурный водо-водяной котел
![]() |
1 — газотрубный котел; 2 — теплообменник; 3 — барабан: 4 — сливной бак для ВОТ; 5 — насос для заполнения котла ВОТ
Рисунок 18.7 - Принципиальная схема котла с высококипящим
органическим теплоносителем
![]() |
Рисунок 18.8 - Передвижной горизонтальный дымогарный котел ППК-1000
Учет: Делопроизводство - Автоматизация - Софт
- Управленческий учет
- Технологии управленческого учета
- Делопроизводство
- Стандарты делопроизводства
- Делопроизводство предприятия
- Секретарь и делопроизводство
- Автоматизация делопроизводства
- Документооборот
- Автоматизация
- Автоматизация управления
- Практика автоматизации
- Софт для автоматизации
















































