Альбом 2 типовых проектных решений автоматизаци
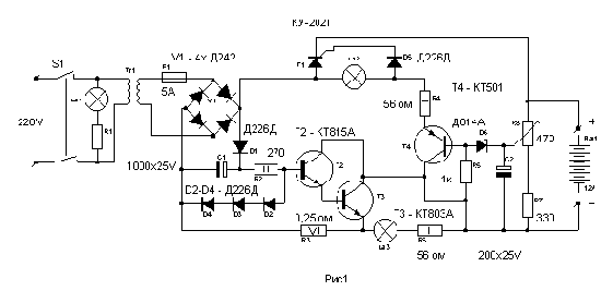
Автоматическое зарядное устройство
Автоматическое зарядное устройство.
Данное устройство необходимо для автоматической зарядки аккумуляторов и защиты их от перезаряда и отключения аккумуляторов после их зарядки до нормы. Автоматическое зарядное устройство можно применять для всех типов аккумуляторов.
Схема автоматического устройства со всей автоматикой показано на рис1

Описание данной схемы не приводится так, как она не сложная и собрать ее можно за один выходной день. При сборке следует уделить внимание охлаждению. Для этой цели транзисторы Т2 и Т3 смонтированы на общем радиаторе с общей мощностью рассеивания 100 ватт. Тиристор Т1 также смонтирован на радиаторе общей мощностью рассеивания до 200 ватт. Трансформатор Тr1 должен иметь напряжение не менее 18 вольт на вторичной обмотке при токе 4 А.
Резистор R3 представляет собой виток провода из нихрома диаметром 0,8 - 1 мм на резисторе МЛТ-2. Cопротивление резистора необходимо подобрать для получения стабилизированного тока около 4А.
Контрольные лампы La1, La2, La3 все на напряжение 12 вольт с током через лампу накаливания 0,1 А. Резисторы типа МЛТ или аналогичных типов с соблюдением мощности рассеивания, остальные резисторы которые не показаны на схеме мощностью по 0,5 ватт
Настройка на пороговое напряжение14,3 вольта производится с помощью вольтметра и аккумулятора резистором R8 - 470 после достижения аккумулятора полной зарядки из расчета заряда 1/10 тока за час.
Схема проста в изготовлении и не содержит дефицитных деталей при возможности наличия современных комплектующих диодов, тиристоров и транзисторов ее можно применить на более большие токи зарядки. При недостаточной поверхности для охлаждения транзисторов Т2 и Т3 и тиристора Т1 из-за малой поверхности радиаторов необходимо установить дополнительный вентилятор для охлаждения поверхности радиаторов.
Принципиальная схема автоматизации системы вентиляции
с утилизацией тепла вытяжного воздуха
1 Исходные данные для проектирования
1.1. Характеристика системы вентиляции
Приточная вентиляционная установка с воздухонагревателем и теплоутилизатором с нейтральной зоной между работой воздухонагревателя и заслонок на теплоутилизаторе.
1.2 Обоснование разработки автоматизации системы вентиляции
Проект автоматизации разработан в соответствии с требованиями [1] и [3].
Согласно п. 9.6 [3] уровень автоматизации и контроля систем выбран в зависимости от технологических требований и экономической целесообразности.
Для местного контроля параметров теплоносителя и воздуха согласно п. 9.7 [3] предусмотрены:
- термометры (4) и манометры (3) для измерения температуры и давления теплоносителя в подающем и обратном трубопроводах;
- термометры (2) для измерения температуры наружного, приточного и температуры воздуха в контрольном помещении.
Приборы дистанционного контроля предусмотрены для измерения основных параметров работы системы: температуры (5) и давления теплоносителя (6) и температуры внутреннего воздуха (7).
Предусмотрено автоматическое блокирование согласно п.9.13 [3]:
- для включения резервного циркуляционного насоса при выходе из строя основного.
Согласно п. 9.9 [3] предусмотрена рабочая и аварийная сигнализация о работе циркуляционных насосов.
Предусмотрено автоматическое PI-регулирование температуры теплоносителя и Р-регулирование температуры воздуха в помещении, а также не превышение температуры обратного теплоносителя относительно графика качественного регулирования. Автоматическое регулирование параметров осуществлено с помощью регулятора ECL-300 (поз. 1.5) с картой С-14.
1.3 Описание условий эксплуатации приборов и средств автоматики
Приборы и средства автоматики размещены во взрывобезопасных по-мещениях, температура и влажность в них соответствуют нормируемым значениям (tв = 5-25оС, ?в до 75%). Регулятор температуры установлен на щите в тепловом пункте, дистанционный контроль и сигнализация выведены в диспетчерскую. Применяемые системы автоматики электрические.
2. Описание функциональной схемы автоматизации.
Описание функциональной схемы содержит описание локальных контуров подсистем автоматизации со ссылкой на позиции приборов и средств автоматики в спецификации.
Автоматическое регулирование системы вентиляции осуществляется регулятором температуры ECL comfort 300 (1.5). ECL comfort 300- электронный регулятор температуры, который настраивается для работы в системах вентиляции с помощью карты С-14. Карта С-14 позволяет выполнять следующие функции:
- регулирование температуры приточного и внутреннего воздуха;
- включение и выключение установки в заданное время;
- изменение режимов регулирования по времени с помощью встроенного таймера;
- осуществление прогрева воздухонагревателя в период пуска;
- изменение режима регулирования при переходе температуры наружного воздуха через определенный рубеж;
- защита воздухонагревателя от замерзания по температуре обратного теплоносителя у нагревателя.
В комплект регулятора входят датчики: температуры наружного воздуха; температуры внутреннего воздуха, температуры приточного воздуха; температуры обратного теплоносителя в контуре регулирования и датчик температуры обратного теплоносителя в контуре защиты калорифера от замерзания. Датчики являются первичными приборами автоматики, получающие информацию о текущем значении температур и формирующие сигнал на вторичный прибор - регулятор ECL-300.
PI-регулирование температуры приточного воздуха (1.1) и Р-регулирование температуры внутреннего воздуха (1.0) с нейтральной зоной между работой воздухонагревателя и теплоутилизатора осуществляется регулятором температуры (1.4) следующим образом:
- при tн< tпер.реж температура поддерживается на постоянном уровне путем изменения подачи теплоносителя в воздухонагреватель с помощью клапана (1.6) с электроприводом (1.7);
- при tн³ tпер.реж температура поддерживается на постоянном уровне путем изменения положения заслонок с электроприводами (1.8) на теплоутилизаторе.
Режим регулирования изменяется при температуре наружного воздуха равной температуре переключения режимов tпер.реж. . ECL-300 переключается с одного варианта применения на другой автоматически за счет считывания информации с чипа, который находится на карте С-14.
В системе предусмотрена защита калориферов от замерзания. Когда температура воды в обратном трубопроводе снижается ниже 20°С, сигнал от датчика (1.4) поступает на температурное реле (1.5). При данной температуре обратного теплоносителя происходит остановка вентилятора, закрывается сблокированный с ним клапан наружного воздуха и полностью открывается двухходовой клапан (1.6.) для максимального увеличения расхода теплоносителя. Таким образом, движение холодного воздуха прекращается, а циркуляция теплоносителя через калорифер продолжается. Вследствие отсутствия теплосъема, температура охлажденного теплоносителя начинает повышаться. При достижении температуры теплоносителя 50°С (заводская настройка регулятора) вентилятор включается, клапан наружного воздуха открывается, и работа воздухонагревателя возобновляется.
Функциональная схема автоматизации представлена на рисунке 5.2.
3. Приборы и средства автоматики
3.1. Спецификация на приборы и средства автоматики с указанием
их стоимости
С регулированием температуры приточного воздуха.
1 Исходные данные для проектирования
1.1. Краткая характеристика системы
Приточная вентиляционная установка с регулированием температуры приточного воздуха путем управления подачей теплоносителя в воздухонагреватель.
1.2 Обоснование разработки автоматизации системы вентиляции
Проект автоматизации разработан в соответствии с требованиями [1] и [3].
Согласно п. 9.6 [3] уровень автоматизации и контроля систем выбран в зависимости от технологических требований и экономической целесообразности.
Для местного контроля параметров теплоносителя и воздуха согласно п. 9.7 [3] предусмотрены:
- термометры (4) и манометры (3) для измерения температуры и давления теплоносителя в подающем и обратном трубопроводах;
- термометры (2) для измерения температуры наружного, приточного воздуха и температуры воздуха в контрольном помещении.
Приборы дистанционного контроля предусмотрены для измерения основных параметров работы системы: температуры (5) и давления теплоносителя (6) и температуры приточного воздуха (7 ).
Предусмотрено автоматическое блокирование согласно п.9.13 [3]:
- для открывания и закрывания клапанов наружного воздуха при включении и отключении вентилятора,
- для включения резервного циркуляционного насоса при выходе из строя основного.
Согласно п. 9.9 [3] предусмотрена рабочая и аварийная сигнализация о работе вентилятора и циркуляционных насосов.
Согласно п. 9.18 [3] предусмотрена автоматическая защита от замерзания воды в воздухонагревателях, т.к. температура наружного воздуха для рассмат-риваемого района в холодный период ниже минус 5°С.
Предусмотрено автоматическое регулирование температуры приточного воздуха на требуемом уровне согласно требованиям п. 9.11. [3], а также не превышение температуры обратного теплоносителя относительно графика качественного регулирования. Автоматическая защита от замерзания воды в воздухонагревателях и регулирование параметров осуществлено с помощью регулятора ECL-300 (поз. 1.5) с картой С-14.
1.3 Описание условий эксплуатации приборов и средств автоматики
Приборы и средства автоматики размещены во взрывобезопасных по-мещениях, температура и влажность в них соответствуют нормируемым значениям (tв = 5-25оС, ?в до 75%). Регулятор температуры установлен на щите в тепловом пункте, дистанционный контроль и сигнализация выведены в диспетчерскую. Применяемые системы автоматики электрические.
2. Описание функциональной схемы автоматизации.
Описание функциональной схемы содержит описание локальных контуров подсистем автоматизации со ссылкой на позиции приборов и средств автоматики в спецификации.
Автоматическое регулирование системы вентиляции осуществляется регулятором температуры ECL comfort 300 (1.5). ECL comfort 300- электронный регулятор температуры, который настраивается для работы в системах вентиляции с помощью карты С-14. Карта С-14 позволяет выполнять следующие функции:
- регулирование температуры приточного воздуха;
- включение и выключение установки в заданное время;
- осуществление прогрева воздухонагревателя в период пуска;
- защита воздухонагревателя от замерзания по температуре обратного теплоносителя у нагревателя.
В комплект регулятора входят датчики: температуры наружного воздуха; температуры приточного воздуха, температуры обратного теплоносителя в контуре регулирования и датчик температуры обратного теплоносителя в контуре защиты калорифера от замерзания. Датчики являются первичными приборами автоматики, получающие информацию о текущем значении температур и формирующие сигнал на вторичный прибор - регулятор ECL-300.
PI-регулирование температуры приточного воздуха (1.1) на заданном уровне осуществляется регулятором температуры (1.5) путем изменения подачи теплоносителя в воздухонагреватель с помощью клапана (1.6) с электроприводом (1.7).
В системе предусмотрена защита калориферов от замерзания. Когда температура воды в обратном трубопроводе снижается ниже 20°С, сигнал от датчика (1.4) поступает на температурное реле (1.5). При данной температуре обратного теплоносителя происходит остановка вентилятора, закрывается сблокированный с ним клапан наружного воздуха и полностью открывается двухходовой клапан (1.6.) для максимального увеличения расхода теплоносителя. Таким образом, движение холодного воздуха прекращается, а циркуляция теплоносителя через калорифер продолжается. Вследствие отсутствия теплосъема, температура охлажденного теплоносителя начинает повышаться. При достижении температуры теплоносителя 50°С (заводская настройка регулятора) вентилятор включается, клапан наружного воздуха открывается, и работа воздухонагревателя возобновляется.
Функциональная схема автоматизации представлена на рисунке 1.2.
3. Приборы и средства автоматики
3.1. Спецификация на приборы и средства автоматики с указанием
их стоимости
Спецификация на приборы и средства автоматики с указанием
их стоимости в ценах на март 2002 года приведена в таблице 1.1.
Таблица 1.1 - Спецификация на приборы и средства автоматики
| № | ![]() | Цена, EURO без НДС | Кол-во на оъекте | Стоимость по объекту, EURO без НДС | Фирма-изготовитель (продавец) | ||||||
| 1. | Регулятор температуры на систему вентиляции ECL Comfort-300 в комплекте: | Данфосс | |||||||||
| 1.1. Датчик температуры приточного воздуха (S3) погружной для систем вентиляции типа ESMU | 75 | ||||||||||
| 1.2. Датчик температуры наружного воздуха (S1) типа ESM-10 | 42 | ||||||||||
| 1.3. Датчик температуры обратной воды в схеме обвязки калориферов (S4) типа ESMU | 69 | ||||||||||
| 1.4. Датчик защиты от замерзания (S6) поверхностный типа ESM | 42 | ||||||||||
| 1.5. Регулятор ECL 300 с картой С-14 | 343 36 | ||||||||||
| 1.6. Регулирующий клапан 2-х ходовой VB-2 фланцевый. Тmax=1200C, Ру=16 бар. Ду=15 мм, Кvs=2,5 м3/ч. | 225 | ||||||||||
| 1.7. Электропривод AMV-13 с возвратной пружиной для клапана VB-2, диаметр управляемого клапана 15-25 мм. | 351 | ||||||||||
| ИТОГО: | 1183 | 1 | 1183 | ||||||||
| 2 | Термометр для измерения температуры воздуха биметалличекий –50…+50, ТБ-1 | 20,7 | 4 | 82,8 | АРК Энергосервис | ||||||
| 3. | Манометр для измерения давления теплоносителя класс точности 1,6;; 1/2²; 100 мм, 16 бар | 13,98 | 2 | 27,96 | WIKA, Германия; (Термия) | ||||||
| 4. | Термометр для измерения температуры теплоносителя спиртовой в оправе, ТВ 1100 | 22 | 2 | 44 | Tecofi; Франция (Термия) | ||||||
| 5. | Подобрнная пара термопреобразователей типа ТПТ-Н 500 П для дистанционного измерения температуры теплоносител | 32,1 | 1 | 32,1 | Теплоком | ||||||
| 6. | Датчик давления ПДИ-1 для дистанционного измерения давления теплоносителя | 66 | 2 | 132 | Теплоком | ||||||
| 7. | Датчик температуры для дистанционного измерения температуры воздуха типа ТПТ | 14,3 | 1 | 14,3 | Теплоком | ||||||
| 8. | Микропроцессорный показывающий и регистрирующий прибор ТЕХНОГРАФ-100 с шестью каналами измерения от датчиков температуры и давления с цифровой индикацией на табло | 1 | 1 274 | Теплоприбор |

Спецификация на приборы и средства
Таблица 2.1 - Спецификация на приборы и средства автоматики
| № | ![]() | Цена, EURO без НДС | Кол-во на оъекте | Стоимость по объекту, EURO без НДС | Фирма-изготовитель (продавец) | ||||||
| 1. | Регулятор температуры на систему вентиляции ECL Comfort-300 в комплекте: | Данфосс | |||||||||
| 1.0. Датчик температуры воздуха в помещении (S2) типа ESM-10 | 42 | ||||||||||
| 1.1. Датчик температуры приточного воздуха (S3) погружной для систем вентиляции типа ESMU | 75 | ||||||||||
| 1.2. Датчик температуры наружного воздуха (S1) типа ESM-10 | 42 | ||||||||||
| 1.3. Датчик температуры обратной воды в схеме обвязки калориферов (S4) типа ESMU | 69 | ||||||||||
| 1.4. Датчик защиты от замерзания (S6) поверхностный типа ESM | 42 | ||||||||||
| 1.5. Регулятор ECL 300 с картой С-14 | 343 36 | ||||||||||
| 1.6. Регулирующий клапан 2-х ходовой VB-2 фланцевый. Тmax=1200C, Ру=16 бар. Ду=15 мм, Кvs=2,5 м3/ч. | 225 | ||||||||||
| 1.7. Электропривод AMV-13 с возвратной пружиной для клапана VB-2, диаметр управляемого клапана 15-25 мм. | 351 | ||||||||||
| ИТОГО: | 1225 | 1 | 1225 | ||||||||
| 2 | Термометр для измерения температуры воздуха биметалличекий –50…+50, ТБ-1 | 20,7 | 4 | 82,8 | АРК Энергосервис | ||||||
| 3. | Манометр для измерения давления теплоносителя класс точности 1,6; 1/2²; 100 мм, 16 бар | 13,98 | 2 | 27,96 | WIKA, Германия; (Термия) | ||||||
| 4. | Термометр для измерения температуры теплоносителя спиртовой в оправе, ТВ 1100 | 22 | 2 | 44 | Tecofi; Франция (Термия) | ||||||
| 5. | Подобрнная пара термопреобразователей типа ТПТ-Н 500 П для дистанционного измерения температуры теплоносител | 32,1 | 1 | 32,1 | Теплоком | ||||||
| 6. | Датчик давления ПДИ-1 для дистанционного измерения давления теплоносителя | 66 | 2 | 132 | Теплоком | ||||||
| 7. | Датчик температуры для дистанционного измерения температуры воздуха типа ТПТ | 14,3 | 1 | 14,3 | Теплоком | ||||||
| 8. | Микропроцессорный показывающий и регистрирующий прибор ТЕХНОГРАФ-100 с шестью каналами измерения от датчиков температуры и давления с цифровой индикацией на табло | 1 274 | 1 | 1 274 | Теплоприбор |

Таблица 3.1 - Спецификация на приборы и средства автоматики
| № | ![]() | Цена, EURO без НДС | Кол-во на оъекте | Стоимость по объекту, EURO без НДС | Фирма-изготовитель | ||||||
| 1. | Регулятор температуры на систему вентиляции ECL Comfort-300 в комплекте: | Данфосс | |||||||||
| 1.0. Датчик температуры воздуха в помещении (S2) типа ESM-10 | 42 | ||||||||||
| 1.1. Датчик температуры приточного воздуха (S3) погружной для систем вентиляции типа ESMU | 75 | ||||||||||
| 1.2. Датчик температуры наружного воздуха (S1) типа ESM-10 | 42 | ||||||||||
| 1.3. Датчик температуры обратной воды в схеме обвязки калориферов (S4) типа ESMU | 69 | ||||||||||
| 1.4. Датчик защиты от замерзания (S6) поверхностный типа ESM | 42 | ||||||||||
| 1.5. Регулятор ECL 300 с картой С-14 | 343 36 | ||||||||||
| 1.6. Регулирующий клапан 2-х ходовой VB-2 фланцевый. Тmax=1200C, Ру=16 бар. Ду=15 мм, Кvs=2,5 м3/ч. | 225 | ||||||||||
| 1.7. Электропривод AMV-13 с возвратной пружиной для клапана VB-2, диаметр управляемого клапана 15-25 мм. | 351 | ||||||||||
| ИТОГО: | 1225 | 1 | 1225 | ||||||||
| 2 | Термометр для измерения температуры воздуха биметалличекий –50…+50, ТБ-1 | 20,7 | 4 | 82,8 | АРК Энергосервис | ||||||
| 3. | Манометр для измерения давления теплоносителя класс точности 1,6; 1/2²; 100 мм, 16 бар | 13,98 | 2 | 27,96 | WIKA, Германия; (Термия) | ||||||
| 4. | Термометр для измерения температуры теплоносителя спиртовой в оправе, ТВ 1100 | 22 | 2 | 44 | Tecofi; Франция (Термия) | ||||||
| 5. | Подобрнная пара термопреобразователей типа ТПТ-Н 500 П для дистанционного измерения температуры теплоносител | 32,1 | 1 | 32,1 | Теплоком | ||||||
| 6. | Датчик давления ПДИ-1 для дистанционного измерения давления теплоносителя | 66 | 2 | 132 | Теплоком | ||||||
| 7. | Датчик температуры для дистанционного измерения температуры воздуха типа ТПТ | 14,3 | 1 | 14,3 | Теплоком | ||||||
| 8. | Микропроцессорный показывающий и регистрирующий прибор ТЕХНОГРАФ-100 с шестью каналами измерения от датчиков температуры и давления с цифровой индикацией на табло | 1 | 1 274 | Теплоприбор |

Таблица 4.1 - Спецификация на приборы и средства автоматики
| № | ![]() | Цена, EURO без НДС | Кол-во на оъекте | Стоимость по объекту, EURO без НДС | Фирма-изготовитель | ||||||
| 1. | Регулятор температуры на систему вентиляции ECL Comfort-300 в комплекте: | Данфосс | |||||||||
| 1.0. Датчик температуры воздуха в помещении (S2) типа ESM-10 | 42 | ||||||||||
| 1.1. Датчик температуры приточного воздуха (S3) погружной для систем вентиляции типа ESMU | 75 | ||||||||||
| 1.2. Датчик температуры наружного воздуха (S1) типа ESM-10 | 42 | ||||||||||
| 1.3. Датчик температуры обратной воды в схеме обвязки калориферов (S4) типа ESMU | 69 | ||||||||||
| 1.4. Датчик защиты от замерзания (S6) поверхностный типа ESM | 42 | ||||||||||
| 1.5. Регулятор ECL 300 с картой С-14 | 343 36 | ||||||||||
| 1.6. Регулирующий клапан 2-х ходовой VB-2 фланцевый. Тmax=1200C, Ру=16 бар. Ду=15 мм, Кvs=2,5 м3/ч. | 225 | ||||||||||
| 1.7. Электропривод AMV-13 с возвратной пружиной для клапана VB-2, диаметр управляемого клапана 15-25 мм. | 351 | ||||||||||
| 1.8. Регулирующий клапан 2-х ходовой VB-2 фланцевый. Тmax=1200C, Ру=16 бар. Ду=15 мм, Кvs=2,5 м3/ч. | 225 | ||||||||||
| 1.9. Электропривод AMV-13 с возвратной пружиной для клапана VB-2, диаметр управляемого клапана 15-25 мм. | 351 | ||||||||||
| ИТОГО: | 1801 | 1 | 1801 | ||||||||
| 2 | Термометр для измерения температуры воздуха биметалличекий –50…+50, ТБ-1 | 20,7 | 5 | 103,5 | АРК Энергосервис | ||||||
| 3. | Манометр для измерения давления теплоносителя класс точности 1,6; 1/2²; 100 мм, 16 бар | 13,98 | 4 | 55,92 | WIKA, Германия; (Термия) | ||||||
| 4. | Термометр для измерения температуры теплоносителя спиртовой в оправе, ТВ 1100 | 22 | 4 | 88 | Tecofi; Франция (Термия) | ||||||
| 5. | Подобрнная пара термопреобразователей типа ТПТ-Н 500 П для дистанционного измерения температуры теплоносител | 32,1 | 2 | 64.2 | Теплоком | ||||||
| 6. | Датчик давления ПДИ-1 для дистанционного измерения давления теплоносителя | 66 | 4 | 264 | Теплоком | ||||||
| 7. | Датчик температуры для дистанционного измерения температуры воздуха типа ТПТ | 14,3 | 1 | 14,3 | Теплоком | ||||||
| 8. | Микропроцессорный показывающий и регистрирующий прибор ТЕХНОГРАФ-160 с двенадцатью каналами измерения от датчиков температуры и давления с цифровой индикацией на табло | 1394 | 1 | 1394 | Теплоприбор |
![]() |
Таблица 5.1 - Спецификация на приборы и средства автоматики
| № | ![]() | Цена, EURO без НДС | Кол-во на оъекте | Стоимость по объекту, EURO без НДС | Фирма-изготовитель | ||||||
| 1. | Регулятор температуры на систему вентиляции ECL Comfort-300 в комплекте: | Данфосс | |||||||||
| 1.0. Датчик температуры воздуха в помещении (S2) типа ESM-10 | 42 | ||||||||||
| 1.1. Датчик температуры приточного воздуха (S3) погружной для систем вентиляции типа ESMU | 75 | ||||||||||
| 1.2. Датчик температуры наружного воздуха (S1) типа ESM-10 | 42 | ||||||||||
| 1.3. Датчик температуры обратной воды в схеме обвязки калориферов (S4) типа ESMU | 69 | ||||||||||
| 1.4. Датчик защиты от замерзания (S6) поверхностный типа ESM | 42 | ||||||||||
| 1.5. Регулятор ECL 300 с картой С-14 | 343 36 | ||||||||||
| 1.6. Регулирующий клапан 2-х ходовой VB-2 фланцевый. Тmax=1200C, Ру=16 бар. Ду=15 мм, Кvs=2,5 м3/ч. | 225 | ||||||||||
| 1.7. Электропривод AMV-13 с возвратной пружиной для клапана VB-2, диаметр управляемого клапана 15-25 мм. | 351 | ||||||||||
| ИТОГО: | 1225 | 1 | 1225 | ||||||||
| 2 | Термометр для измерения температуры воздуха биметалличекий -50…+50, ТБ-1 | 20,7 | 4 | 82,8 | АРК Энергосервис | ||||||
| 3. | Манометр для измерения давления теплоносителя класс точности 1,6; 1/2²; 100 мм, 16 бар | 13,98 | 2 | 27,96 | WIKA, Германия; (Термия) | ||||||
| 4. | Термометр для измерения температуры теплоносителя спиртовой в оправе, ТВ 1100 | 22 | 2 | 44 | Tecofi; Франция (Термия) | ||||||
| 5. | Подобрнная пара термопреобразователей типа ТПТ-Н 500 П для дистанционного измерения температуры теплоносител | 32,1 | 1 | 32,1 | Теплоком | ||||||
| 6. | Датчик давления ПДИ-1 для дистанционного измерения давления теплоносителя | 66 | 2 | 132 | Теплоком | ||||||
| 7. | Датчик температуры для дистанционного измерения температуры воздуха типа ТПТ | 14,3 | 1 | 14,3 | Теплоком | ||||||
| 8. | Микропроцессорный показывающий и регистрирующий прибор ТЕХНОГРАФ-100 с шестью каналами измерения от датчиков температуры и давления с цифровой индикацией на табло | 1 274 | 1 | 1 274 | Теплоприбор |
![]() |
Таблица 6.1 - Спецификация на приборы и средства автоматики
| № | ![]() | Цена, EURO без НДС | Кол-во на оъекте | Стоимость по объекту, EURO без НДС | Фирма-изготовитель | ||||||
| 1. | Регулятор температуры на систему вентиляции ECL Comfort-300 в комплекте: | Данфосс | |||||||||
| 1.1. Датчик температуры воздуха в помещении (S2) типа ESM-10 | 42 | ||||||||||
| 1.2. Датчик температуры наружного воздуха (S1) типа ESM-10 | 42 | ||||||||||
| 1.3. Датчик температуры теплоносителя (S3) типа ESM-11 | 42 | 2 | |||||||||
| 1.4. Датчик температуры обратной воды в схеме обвязки калориферов (S4) типа ESMU | 69 | 2 | |||||||||
| 1.5. Регулятор ECL 300 с картой С-14 | 343 36 | ||||||||||
| 1.6. Регулирующий клапан 2-х ходовой VB-2 фланцевый. Тmax=1200C, Ру=16 бар. Ду=15 мм, Кvs=2,5 м3/ч. | 225 | ||||||||||
| 1.7. Электропривод AMV-13 с возвратной пружиной для клапана VB-2, диаметр управляемого клапана 15-25 мм. | 351 | ||||||||||
| ИТОГО: | 1261 | 1 | 1261 | ||||||||
| 2 | Термометр для измерения температуры воздуха биметалличекий -50…+50, ТБ-1 | 20,7 | 1 | 20,7 | АРК Энергосервис | ||||||
| 3. | Манометр для измерения давления теплоносителя класс точности 1,6; 1/2²; 100 мм, 16 бар | 13,98 | 6 | 83,88 | WIKA, Германия; (Термия) | ||||||
| 4. | Термометр для измерения температуры теплоносителя спиртовой в оправе, ТВ 1100 | 22 | 4 | 88 | Tecofi; Франция (Термия) | ||||||
| 5. | Подобрнная пара термопреобразователей типа ТПТ-Н 500 П для дистанционного измерения температуры теплоносител | 32,1 | 1 | 32,1 | Теплоком | ||||||
| 6. | Датчик давления ПДИ-1 для дистанционного измерения давления теплоносителя | 66 | 2 | 132 | Теплоком | ||||||
| 7. | Датчик температуры для дистанционного измерения температуры воздуха типа ТПТ | 14,3 | 1 | 14,3 | Теплоком | ||||||
| 8. | Микропроцессорный показывающий и регистрирующий прибор ТЕХНОГРАФ-100 с шестью каналами измерения от датчиков температуры и давления с цифровой индикацией на табло | 1 274 | 1 | 1 274 | Теплоприбор |
![]() |
Таблица 7.1 – Спецификация на приборы и средства автоматики
| № | ![]() | Цена, EURO без НДС | Кол-во на оъекте | Стоимость по объекту, EURO без НДС | Фирма-изготовитель | ||||||
| 1. | Регулятор температуры на систему вентиляции ECL Comfort-300 в комплекте: | Данфосс | |||||||||
| 1.1. Датчик температуры воздуха в помещении (S2) типа ESM-10 | 42 | ||||||||||
| 1.2. Датчик температуры наружного воздуха (S1) типа ESM-10 | 42 | ||||||||||
| 1.3. Датчик температуры теплоносителя (S3) типа ESM-11 | 42 | 2 | |||||||||
| 1.4. Датчик температуры обратной воды в схеме обвязки калориферов (S4) типа ESMU | 69 | 2 | |||||||||
| 1.5. Регулятор ECL 300 с картой С-14 | 343 36 | ||||||||||
| 1.6. Регулирующий клапан 2-х ходовой VB-2 фланцевый. Тmax=1200C, Ру=16 бар. Ду=15 мм, Кvs=2,5 м3/ч. | 225 | ||||||||||
| 1.7. Электропривод AMV-13 с возвратной пружиной для клапана VB-2, диаметр управляемого клапана 15-25 мм. | 351 | ||||||||||
| ИТОГО: | 1150 | 1 | 1150 | ||||||||
| 2 | Термометр для измерения температуры воздуха биметалличекий -50…+50, ТБ-1 | 20,7 | 2 | 41. | АРК Энергосервис | ||||||
| 3. | Манометр для измерения давления теплоносителя класс точности 1,6; ½²; 100 мм, 16 бар | 13,98 | 6 | 83,88 | WIKA, Германия; (Термия) | ||||||
| 4. | Термометр для измерения температуры теплоносителя спиртовой в оправе, ТВ 1100 | 22 | 4 | 88 | Tecofi; Франция (Термия) | ||||||
| 5. | Подобрнная пара термопреобразователей типа ТПТ-Н 500 П для дистанционного измерения температуры теплоносител | 32,1 | 1 | 32,1 | Теплоком | ||||||
| 6. | Датчик давления ПДИ-1 для дистанционного измерения давления теплоносителя | 66 | 2 | 132 | Теплоком | ||||||
| 7. | Датчик температуры для дистанционного измерения температуры воздуха типа ТПТ | 14,3 | 1 | 34 | Теплоком | ||||||
| 8. | Микропроцессорный показывающий и регистрирующий прибор ТЕХНОГРАФ-100 с шестью каналами измерения от датчиков температуры и давления с цифровой индикацией на табло | 1 274 | 1 | 1 274 | Теплоприбор |
![]() |
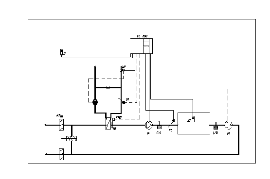
Принципиальная схема автоматизации приточной системы

Рис. 2.1. Принципиальная схема автоматизации приточной системы вентиляции с регулированием постоянной температуры воздуха в помещении
1 Исходные данные для проектирования
1.1. Характеристика системы вентиляции
Приточная система вентиляции с регулированием температуры воздуха в помещении путем изменения подачи теплоносителя в воздухонагреватель.
1.2 Обоснование разработки автоматизации системы вентиляции
Проект автоматизации разработан в соответствии с требованиями [1] и [3].
Согласно п. 9.6 [3] уровень автоматизации и контроля систем выбран в зависимости от технологических требований и экономической целесообразности.
Для местного контроля параметров теплоносителя и воздуха согласно п. 9.7 [3] предусмотрены:
- термометры (4) и манометры (3) для измерения температуры и давления теплоносителя в подающем и обратном трубопроводах;
- термометры (2) для измерения температуры наружного, температуры воздуха после калорифера, приточного воздуха и температуры воздуха в контрольном помещении.
Приборы дистанционного контроля предусмотрены для измерения основных параметров работы системы: температуры (5) и давления теплоносителя (6) и температуры внутреннего воздуха (7).
Предусмотрено автоматическое блокирование согласно п.9.13 [3]:
- для открывания и закрывания клапанов наружного воздуха при включении и отключении вентилятора,
- для включения резервного циркуляционного насоса при выходе из строя основного.
Согласно п. 9.9 [3] предусмотрена рабочая и аварийная сигнализация о работе вентилятора и циркуляционных насосов.
Согласно п. 9.18 [3] предусмотрена автоматическая защита от замерзания воды в воздухонагревателях, т.к.
![]() |
Рис. 3.1. – Принципиальная схема автоматизации системы вентиляции
с рециркуляцией вытяжного воздуха.
1 Исходные данные для проектирования
1.1. Характеристика системы вентиляции
Приточная вентиляционная установка с рециркуляцией внутреннего воздуха до калорифера с регулированием температуры воздуха в приточном воздуховоде или воздуха в помещении путем последовательного управления заслонками и подачей теплоносителя в воздухонагреватель.
1.2 Обоснование разработки автоматизации системы вентиляции
Проект автоматизации разработан в соответствии с требованиями [1] и [3].
Согласно п. 9.6 [3] уровень автоматизации и контроля систем выбран в зависимости от технологических требований и экономической целесообразности.
Для местного контроля параметров теплоносителя и воздуха согласно п. 9.7 [3] предусмотрены:
- термометры (4) и манометры (3) для измерения температуры и давления теплоносителя в подающем и обратном трубопроводах;
- термометры (2) для измерения температуры наружного, приточного, рециркуляционного воздуха и температуры воздуха в контрольном помещении.
Приборы дистанционного контроля предусмотрены для измерения основных параметров работы системы: температуры (5) и давления теплоносителя (6) и температуры приточного воздуха (7 ).
Предусмотрено автоматическое блокирование согласно п.9.13 [3]:
- для открывания и закрывания клапанов наружного воздуха при включении и отключении вентилятора,
- открывания и закрывания клапана наружного и рециркуляционного воздуха системы вентиляции;
- для включения резервного циркуляционного насоса при выходе из строя основного.
Согласно п. 9.9 [3] предусмотрена рабочая и аварийная сигнализация о работе оборудования - вентилятора и циркуляционных насосов.

Рис.4.1. Принципиальная схема системы автоматики приточной вентиляционной
установки с воздухонагревателем и воздухоохладителем
1 Исходные данные для проектирования
1.1. Характеристика системы вентиляции
Приточная вентиляционная установка с воздухонагревателем для холодного периода года и воздухоохладителем для теплого периода года.
1.2 Обоснование разработки автоматизации системы вентиляции
Проект автоматизации разработан в соответствии с требованиями [1] и [3].
Согласно п. 9.6 [3] уровень автоматизации и контроля систем выбран в зависимости от технологических требований и экономической целесообразности.
Для местного контроля параметров теплоносителя и воздуха согласно п. 9.7 [3] предусмотрены :
- термометры (4) и манометры (3) для измерения температуры и давления теплоносителя в подающем и обратном трубопроводах;
- термометры (2) для измерения температуры наружного, приточного и температуры воздуха в контрольном помещении.
Приборы дистанционного контроля предусмотрены для измерения основных параметров работы системы: температуры (5) и давления теплоносителя (6) и температуры приточного воздуха (7).
Предусмотрено автоматическое блокирование согласно п.9.13 [3]:
- для открывания и закрывания клапанов наружного воздуха при включении и отключении вентилятора,
- для включения резервного циркуляционного насоса при выходе из строя основного.
Согласно п. 9.9 [3] предусмотрена рабочая и аварийная сигнализация о работе вентилятора и циркуляционных насосов.
Согласно п. 9.18 [3] предусмотрена автоматическая защита от замерзания воды в воздухонагревателях, т.к. температура наружного воздуха для рассматриваемого района в холодный период ниже минус 5°С.
температура наружного воздуха для рассматриваемого
температура наружного воздуха для рассматриваемого района в холодный период ниже минус 5°С.
Предусмотрено автоматическое регулирование температуры внутреннего воздуха на требуемом уровне согласно требованиям п. 9.11. [3], а также не превышение температуры обратного теплоносителя относительно графика качественного регулирования. Автоматическая защита от замерзания воды в воздухонагревателях и регулирование параметров осуществлено с помощью регулятора ECL-300 (поз. 1.5) с картой С-14.
1.3 Описание условий эксплуатации приборов и средств автоматики
Приборы и средства автоматики размещены во взрывобезопасных помещениях, температура и влажность в них соответствуют нормируемым значениям (tв = 5-25оС, ?в до 75%). Регулятор температуры установлен на щите в тепловом пункте, дистанционный контроль и сигнализация выведены в диспетчерскую. Применяемые системы автоматики электрические.
2. Описание функциональной схемы автоматизации.
Описание функциональной схемы содержит описание локальных контуров подсистем автоматизации со ссылкой на позиции приборов и средств автоматики в спецификации.
Автоматическое регулирование системы вентиляции осуществляется регулятором температуры ECL comfort 300 (1.5). ECL comfort 300- электронный регулятор температуры, который настраивается для работы в системах вентиляции с помощью карты С-14. Карта С-14 позволяет выполнять следующие функции:
- регулирование температуры внутреннего воздуха;
- включение и выключение установки в заданное время;
- осуществление прогрева воздухонагревателя в период пуска;
- защита воздухонагревателя от замерзания по температуре обратного теплоносителя у нагревателя.
В комплект регулятора входят датчики: температуры наружного воздуха; температуры внутреннего воздуха, температуры приточного воздуха; температуры обратного теплоносителя в контуре регулирования и датчик температуры обратного теплоносителя в контуре защиты калорифера от замерзания.
Согласно п. 9.18 [3] предусмотрена автоматическая защита от замерзания воды в воздухонагревателях, т.к. температура наружного воздуха для рассматриваемого района в холодный период ниже минус 5°С.
Предусмотрено автоматическое регулирование температуры приточного воздуха на требуемом уровне согласно требованиям п. 9.11. [3], а также не превышение температуры обратного теплоносителя относительно графика качественного регулирования. Автоматическая защита от замерзания воды в воздухонагревателях и регулирование параметров осуществлено с помощью регулятора ECL-300 (поз. 1.5) с картой С-14.
1.3 Описание условий эксплуатации приборов и средств автоматики
Приборы и средства автоматики размещены во взрывобезопасных помещениях, температура и влажность в них соответствуют нормируемым значениям (tв = 5-25оС, ?в до 75%). Регулятор температуры установлен на щите в тепловом пункте, дистанционный контроль и сигнализация выведены в диспетчерскую. Применяемые системы автоматики электрические.
2. Описание функциональной схемы автоматизации.
Описание функциональной схемы содержит описание локальных контуров подсистем автоматизации со ссылкой на позиции приборов и средств автоматики в спецификации.
Автоматическое регулирование системы вентиляции осуществляется регулятором температуры ECL comfort 300 (1.5). ECL comfort 300- электронный регулятор температуры, который настраивается для работы в системах вентиляции с помощью карты С-14. Карта С-14 позволяет выполнять следующие функции:
- регулирование температуры приточного и внутреннего воздуха;
- включение и выключение установки в заданное время;
- изменение режимов регулирования по времени с помощью встроенного таймера;
- осуществление прогрева воздухонагревателя в период пуска;
Предусмотрено автоматическое регулирование температуры приточного воздуха на требуемом уровне согласно требованиям п. 9.11. [3], а также не превышение температуры обратного теплоносителя относительно графика качественного регулирования. Автоматическая защита от замерзания воды в воздухонагревателях и регулирование параметров осуществлено с помощью регулятора ECL-300 (поз. 1.5) с картой С-14.
1.3 Описание условий эксплуатации приборов и средств автоматики
Приборы и средства автоматики размещены во взрывобезопасных помещениях, температура и влажность в них соответствуют нормируемым значениям (tв = 5-25оС, ?в до 75%). Регулятор температуры установлен на щите в тепловом пункте, дистанционный контроль и сигнализация выведены в диспетчерскую. Применяемые системы автоматики электрические.
2. Описание функциональной схемы автоматизации.
Описание функциональной схемы содержит описание локальных контуров подсистем автоматизации со ссылкой на позиции приборов и средств автоматики в спецификации.
Автоматическое регулирование системы вентиляции осуществляется регулятором температуры ECL comfort 300 (1.5). ECL comfort 300- электронный регулятор температуры, который настраивается для работы в системах вентиляции с помощью карты С-14. Карта С-14 позволяет выполнять следующие функции:
- регулирование температуры приточного и внутреннего воздуха;
- включение и выключение установки в заданное время;
- изменение режимов регулирования по времени с помощью встроенного таймера;
- осуществление прогрева воздухонагревателя в период пуска;
- изменение режима регулирования при переходе температуры наружного воздуха через определенный рубеж;
1.3 Описание условий эксплуатации приборов и средств автоматики
Приборы и средства автоматики размещены во взрывобезопасных помещениях, температура и влажность в них соответствуют нормируемым значениям (tв = 5-25оС, ?в до 75%). Регулятор температуры установлен на щите в тепловом пункте, дистанционный контроль и сигнализация выведены в диспетчерскую. Применяемые системы автоматики электрические.
2. Описание функциональной схемы автоматизации.
Описание функциональной схемы содержит описание локальных контуров подсистем автоматизации со ссылкой на позиции приборов и средств автоматики в спецификации.
Автоматическое регулирование системы вентиляции осуществляется регулятором температуры ECL comfort 300 (1.5). ECL comfort 300- электронный регулятор температуры, который настраивается для работы в системах вентиляции с помощью карты С-14. Карта С-14 позволяет выполнять следующие функции:
- регулирование температуры внутреннего воздуха;
- регулирование температуры теплоносителя;
- включение и выключение установки в заданное время;
- изменение режимов регулирования по времени с помощью встроенного таймера.
В комплект регулятора входят датчики температуры: наружного воздуха; внутреннего воздуха; температуры подающего и обратного теплоносителя. Датчики являются первичными приборами автоматики, получающие информацию о текущем значении температур и формирующие сигнал на вторичный прибор - регулятор ECL-300.
PI-регулирование температуры теплоносителя (1.4) и Р-регулирование температуры внутреннего воздуха (1.1) осуществляется регулятором температуры (1.5) следующим образом:
- температура теплоносителя поддерживается на постоянном уровне путем изменения соотношения расходов горячего и охлажденного теплоносителя с помощью клапана (1.6) с электроприводом (1.7);
- температура внутреннего воздуха поддерживается на постоянном уровне путем изменения расхода теплоносителя циркуляционным насосом.
Функциональная схема автоматизации представлена на рисунке 6.2.
3. Приборы и средства автоматики
3.1. Спецификация на приборы и средства автоматики с указанием
их стоимости
7.7. Описание условий эксплуатации приборов и средств автоматики
Приборы и средства автоматики размещены во взрывобезопасных по-мещениях, температура и влажность в них соответствуют нормируемым значениям (tв = 5-25оС, ?в до 75%). Регулятор температуры установлен на щите в тепловом пункте, дистанционный контроль и сигнализация выведены в диспетчерскую. Применяемые системы автоматики электрические.
7.. Описание функциональной схемы автоматизации.
Описание функциональной схемы содержит описание локальных контуров подсистем автоматизации со ссылкой на позиции приборов и средств автоматики в спецификации.
Автоматическое регулирование системы вентиляции осуществляется регулятором температуры ECL comfort 300 (1.5). ECL comfort 300- электронный регулятор температуры, который настраивается для работы в системах вентиляции с помощью карты С-14. Карта С-14 позволяет выполнять следующие функции:
- регулирование температуры внутреннего воздуха;
- регулирование температуры хладоносителя;
- включение и выключение установки в заданное время;
- изменение режимов регулирования по времени с помощью встроенного таймера.
В комплект регулятора входят датчики температуры: наружного воздуха (1.2); внутреннего воздуха (1.1); температуры подающего (1.3) и обратного (1.4) холодоносителя. Датчики являются первичными приборами автоматики, получающие информацию о текущем значении температур и формирующие сигнал на вторичный прибор – регулятор ECL-300.
PI-регулирование температуры холодоносителя (1.3) и Р-регулирование температуры внутреннего воздуха (1.1) осуществляется регулятором температуры (1.4) следующим образом:
- температура холодоносителя поддерживается на постоянном уровне путем изменения соотношения расходов подающего и обратного холодоносителя с помощью трехходового клапана (1.6) с электроприводом (1.7);
- температура внутреннего воздуха поддерживается на постоянном уровне путем изменения расхода холодоносителя циркуляционным насосом.
Функциональная схема автоматизации представлена на рисунке 7.2.
7.. Приборы и средства автоматики
7.7. Спецификация на приборы и средства автоматики с указанием
их стоимости
Приборы и средства автоматики размещены во взрывобезопасном по-мещении, температура и влажность в них соответствуют нормируемым значениям (tв = 5-25оС, ?в до 75%). Регулятор температуры установлен на щите в тепловом пункте, дистанционный контроль и сигнализация выведены в диспетчерскую. Применяемые системы автоматики электрические.
7.. Описание функциональной схемы автоматизации.
Описание функциональной схемы содержит описание локальных контуров подсистем автоматизации со ссылкой на позиции приборов и средств автоматики в спецификации.
Автоматическое регулирование осуществляется регулятором температуры ECL comfort 300 (1.4). ECL comfort 300- электронный регулятор температуры, который настраивается для работы в системах вентиляции с помощью карты С-14. Карта С-14 позволяет выполнять следующие функции:
- регулирование температуры холодоносителя;
- включение и выключение установки в заданное время.
PI-регулирование температуры охлажденной воды (датчик 1.3) осуществляется регулятором температуры (1.4) следующим образом: температура охлажденной воды поддерживается на постоянном уровне путем изменения соотношения расходов подающего и обратного холодоносителя с помощью трехходового клапана (1.6) с электроприводом (1.5).
Температура воздуха в холодильной камере поддерживается на постоянном уровне путем изменения расхода холодоносителя регулятором температуры прямого действия (8).
Функциональная схема автоматизации представлена на рисунке 8.2.
7.. Приборы и средства автоматики
7.7. Спецификация на приборы и средства автоматики с указанием
их стоимости
Спецификация на приборы и средства автоматики с указанием их стоимости в ценах на март 2002 года приведена в таблице 8.1.
Датчики являются первичными приборами автоматики,
Датчики являются первичными приборами автоматики, получающими информацию о текущем значении температур и формирующими сигнал на вторичный прибор - регулятор ECL-300.
PI-регулирование температуры приточного (1.1) и Р-регулирование внутреннего воздуха (датчик 1.0) осуществляется регулятором температуры (1.5) путем изменения подачи теплоносителя в воздухонагреватель с помощью клапана (1.6) с электроприводом (1.7)
В системе предусмотрена защита калориферов от замерзания. Когда температура воды в обратном трубопроводе снижается ниже 20°С, сигнал от датчика (1.4) поступает на температурное реле (1.5). При данной температуре обратного теплоносителя происходит остановка вентилятора, закрывается сблокированный с ним клапан наружного воздуха и полностью открывается двухходовой клапан (1.6.) для максимального увеличения расхода теплоносителя. Таким образом, движение холодного воздуха прекращается, а циркуляция теплоносителя через калорифер продолжается. Вследствие отсутствия теплосъема, температура охлажденного теплоносителя начинает повышаться. При достижении температуры теплоносителя 50°С (заводская настройка регулятора) вентилятор включается, клапан наружного воздуха открывается, и работа воздухонагревателя возобновляется.
Функциональная схема автоматизации представлена на рисунке 2.2.
3. Приборы и средства автоматики
3.1. Спецификация на приборы и средства автоматики с указанием
их стоимости
- изменение режима регулирования при переходе температуры наружного воздуха через определенный рубеж;
- защита воздухонагревателя от замерзания по температуре обратного теплоносителя у нагревателя.
В комплект регулятора входят датчики: температуры наружного воздуха; температуры внутреннего воздуха, температуры приточного воздуха; температуры обратного теплоносителя в контуре регулирования и датчик температуры обратного теплоносителя в контуре защиты калорифера от замерзания. Датчики являются первичными приборами автоматики, получающие информацию о текущем значении температур и формирующие сигнал на вторичный прибор - регулятор ECL-300.
Возможные режимы работы системы вентиляции:
полная рециркуляция воздуха,
отсутствие рециркуляции и
частичная рециркуляция воздуха.
Полная рециркуляция воздуха возможна, например, в ночное время при использовании системы в режиме дежурного отопления. Регулирование в ночное время осуществляется по температуре внутреннего воздуха путем изменения подачи теплоносителя в воздухонагреватель с помощью клапана (1.6) с электроприводом (1.7). Переключение на режим ночного регулирования по времени осуществляется с помощью встроенного таймера
Регулирование температуры приточного воздуха (датчик 1.1) на заданном уровне осуществляется регулятором температуры (1.5) следующим образом:
- при прямоточной схеме - путем изменения подачи теплоносителя в воздухонагреватель с помощью клапана (1.6) с электроприводом (1.7) при любых значениях температуры наружного воздуха;
- при рециркуляционной схеме (рециркуляция до первого подогрева):
o при tнр< tн< tсм - путем изменения соотношения расходов наружного и рециркуляционного воздуха с помощью клапанов наружного и рециркуляционного воздуха по сигналу от регулятора ECL-300 к электроприводам клапанов наружного и рециркуляционного воздуха;
- защита воздухонагревателя от замерзания по температуре обратного теплоносителя у нагревателя.
В комплект регулятора входят датчики: температуры наружного воздуха; температуры внутреннего воздуха, температуры приточного воздуха; температуры обратного теплоносителя в контуре регулирования и датчик температуры обратного теплоносителя в контуре защиты калорифера от замерзания. Датчики являются первичными приборами автоматики, получающие информацию о текущем значении температур и формирующие сигнал на вторичный прибор - регулятор ECL-300.
PI-регулирование температуры приточного воздуха (датчик 1.1) и Р-регулирование температуры внутреннего воздуха (датчик 1.0) с нейтральной зоной (в диапазоне температур наружного воздуха tоз до tол ) между работой воздухонагревателя и воздухоохладителя осуществляется регулятором температуры (1.5) следующим образом:
- в зимний период температура поддерживается на постоянном уровне путем изменения подачи теплоносителя в воздухонагреватель с помощью клапана (1.6) с электроприводом (1.7);
- в теплый период температура поддерживается на постоянном уровне путем изменения подачи холодоносителя в воздухоохладитель с помощью клапана (1.8) с электроприводом (1.9).
Режим регулирования изменяется при температуре наружного воздуха равной температуре tоз и tол . ECL-300 переключается с одного варианта применения на другой автоматически за счет считывания информации с чипа, который находится на карте С-14.
В системе предусмотрена защита калориферов от замерзания. Когда температура воды в обратном трубопроводе снижается ниже 20°С, сигнал от датчика (1.4) поступает на температурное реле (1.5). При данной температуре обратного теплоносителя происходит остановка вентилятора, закрывается сблокированный с ним клапан наружного воздуха и полностью открывается двухходовой клапан (1.6.) для максимального увеличения расхода теплоносителя.Таким образом, движение холодного воздуха прекращается, а циркуляция теплоносителя через калорифер продолжается. Вследствие отсутствия теплосъема, температура охлажденного теплоносителя начинает повышаться. При достижении температуры теплоносителя 50°С (заводская настройка регулятора) вентилятор включается, клапан наружного воздуха открывается, и работа воздухонагревателя возобновляется.
Функциональная схема автоматизации представлена на рисунке 4.2.
3. Приборы и средства автоматики
3.1. Спецификация на приборы и средства автоматики с указанием
их стоимости
Таблица 8.1 – Спецификация на приборы и средства автоматики
|
№ |
![]() |
Цена, EURO без НДС |
Кол-во на оъекте |
Стоимость по объекту, EURO без НДС |
Фирма-изготовитель |
|
1. |
Регулятор температуры на систему вентиляции ECL Comfort-300 в комплекте: |
Данфосс |
|||
|
1.3. Датчик температуры холодоносителя (S3) типа ESM-11 |
42 |
||||
|
1.5. Регулятор ECL 300 с картой С-14 |
343 36 |
||||
|
1.6. Регулирующий клапан 3-х ходовой VF-3 фланцевый. Тmax=1200C, Ру=16 бар. Ду=15 мм, Кvs=4,0 м3/ч. |
401 |
||||
|
1.7. Электропривод AMV-123 для клапана VF, диаметр управляемого клапана 15-25 мм. |
422 |
||||
|
ИТОГО: |
1244 |
1 |
1244 |
||
|
2 |
Термометр для измерения температуры воздуха биметалличекий -50…+50, ТБ-1 |
20,7 |
4 |
82,8 |
АРК Энергосервис |
|
3. |
Манометр для измерения давления холодоносителя класс точности 1,6; ½²; 100 мм, 16 бар |
13,98 |
2 |
27,96 |
WIKA, Германия; (Термия) |
|
4. |
Термометр для измерения температуры холодоносителя спиртовой в оправе, ТВ 1100 |
22 |
2 |
44 |
Tecofi; Франция (Термия) |
|
7. |
Двухканальный измеритель температуры 2ТРМО с датчиками температуры ТСМ 50М –50…+200°С |
32,1 |
1 |
32,1 |
Овен |
|
8 |
Регулятор температуры прямого действия в комплекте: |
Данфосс |
|||
|
8.1. Термостатический элемент AIT, диапазон настройки –10 - +40°С для клапанов VIG-2 Dу=15…25 мм |
135 |
||||
|
8.2. Клапан VIG-2 Dу=15 мм |
167,50 |
||||
|
ИТОГО: |
302,5 |
1 |
302,5 |
![]() |
Список литературы
Данная функция выполняется посредством передачи
o при tсм< tн< tк путем изменения подачи теплоносителя в воздухонагреватель с помощью клапана (1.6) с электроприводом (1.7). Данная функция выполняется посредством передачи сигнала от регулятора ECL-300 к электроприводу клапана.
Режим регулирования изменяется при температуре наружного воздуха равной температуре смеси tн= tсм . ECL-300 переключается с одного варианта применения на другой автоматически за счет считывания информации с чипа, который находится на карте С-14.
В системе предусмотрена защита калориферов от замерзания. Когда температура воды в обратном трубопроводе снижается ниже 20°С, сигнал от датчика (1.4) поступает на температурное реле (1.5). При данной температуре обратного теплоносителя происходит остановка вентилятора, закрывается сблокированный с ним клапан наружного воздуха и полностью открывается двухходовой клапан (1.6.) для максимального увеличения расхода теплоносителя. Таким образом, движение холодного воздуха прекращается, а циркуляция теплоносителя через калорифер продолжается. Вследствие отсутствия теплосъема, температура охлажденного теплоносителя начинает повышаться. При достижении температуры теплоносителя 50°С (заводская настройка регулятора) вентилятор включается, клапан наружного воздуха открывается, и работа воздухонагревателя возобновляется.
Функциональная схема автоматизации представлена на рисунке 3.2.
4. Приборы и средства автоматики
3.1. Спецификация на приборы и средства автоматики с указанием
их стоимости
Учет: Делопроизводство - Автоматизация - Софт
- Управленческий учет
- Технологии управленческого учета
- Делопроизводство
- Стандарты делопроизводства
- Делопроизводство предприятия
- Секретарь и делопроизводство
- Автоматизация делопроизводства
- Документооборот
- Автоматизация
- Автоматизация управления
- Практика автоматизации
- Софт для автоматизации






