Сторожевые устройства и охранная сигнализация
Электропитание устройств охраны и сигнализации
Электронные, электрические и электронно-механические изделия и устройства, составляющие большую и особую группу, к которым относятся УОС, должны отвечать определенным и строго установленным требованиям по питающему напряжению, действующей частоте переменного тока, стабилизированному току и другим параметрам. Учитывая многообразие УОС и различные условия эксплуатации, к электропитанию предъявляются повышенные требования, которые должны отвечать установленным требованиям государственных стандартов. Для электропитания УОС в большинстве случаев применяются первичные и вторичные источники. В качестве источников первичного электропитания для УОС используются сети переменного тока напряжением 200 В частотой 50 Гц и чрезвычайно редко — напряжением 127 В. Также в качестве первичных источников применяются ХИТ: одноразовые автономные гальванические элементы типа 373, 343, 316, А373 и другие, батареи и аккумуляторы различных систем, преобразователи внутренней химической или биологической энергии вещества в электричество, термо- и фотоэлектрические преобразователи энергии, акустические, топливные, атомные и другие типы преобразователей. В качестве вторичных источников электропитания УОС используются узлы и БП, которые работают, как правило, от первичных сетей и подключаются к ним, преобразуя их переменное или постоянное напряжение в ряд выходных напряжений различных номиналов как постоянного, так и переменного тока. В настоящее время выпускается большое количество самых разных типов и видов первичных и вторичных источников питания, которые могут быть использованы для электропитания УОС. Как известно, к первичным сетям электропитания относятся системы и сети, объединенные общим процессом генерирования и (или) преобразования, передачи и распределения электрической энергии и состоящие из источников и (или) преобразователей электрической энергии, электрических сетей распределительных устройств, а также устройств, обеспечивающих поддержание ее параметров в заданных пределах. Постоянное или переменное напряжение, действующее на входе электронных устройств, определяется как номинальное напряжение питания УОС. Номинальные значения и допускаемые отклонения постоянных и переменных напряжений питания для установленных частот определены параметрическими рядами, которые распространяются как на системы электроснабжения, сети, источники, преобразователи, так и непосредственно на присоединяемые к ним приемники электрической энергии. Номинальные напряжения систем электроснабжения, источников, преобразователей, сетей и приемников приведены в табл. 1. 9. В качестве приемников электроэнергии в данном случае выступают УОС. Таблица 1. 9. Номинальные значения напряжений питающей сети, преобразователей и приемников электрической энергии
Параметрические ряды номинальных значений токов, используемых в источниках и приемниках электрической энергии, в том числе в УОС, указаны в табл. 1. 10. Параметрические ряды номинальных частот и их допускаемые отклонения для систем электроснабжения, приемников и преобразователей электрической энергии в случае использования нетрадиционных источников переменного тока приведены в табл. 1. 11. Таблица 1. 10. Параметрические ряды номинальных значений токов, используемых в приемниках электрической энергии
Таблица 1.11. Параметрические ряды номинальных частот и их допускаемые отклонения 
Важным моментом при выборе конкретных значений номинальных напряжения и тока для УОС является правильная оценка их принципиальных электрических схем, а также схем электрооборудования ИМ и технологических процессов; цепи, замкнутые внутри изделий, в которых токи питания и напряжения определяются схемными и инженерно-техническими решениями и не вписываются в параметрические ряды, указанные в табл. 1. 10—1. 12. К ним относятся принципиальные схемы УОС с переходными процессами, токи которых определяются суммарными токами приемников электрической энергии, и их значения не могут быть обеспечены данными, приведенными в табл. 1. 10. и 1. 11. Это же положение относится к электрическим цепям, замкнутым внутри электронных схем ИМ, электрических машин, аппаратов и подобных им изделий и устройств; элементам тепловых реле; цепям приемопередающей, Сигнальной-вызывной аппаратуры, цепям измерения и контроля, сигнализации и управления; катушкам обмоток электрических аппаратов. Для УОС, а также других приемников электрической энергии, для которых предусмотрено несколько режимов работы, номинальные токи, указанные в табл. 1. 11, относятся к нормальному и установившемуся режимам работы, для остальных режимов работы эти токи являются рекомендуемыми. Из перечисленных в табл. 1. 11 номинальных значений токов предпочтительными являются следующие: 1; 1,6;2,5;4;6,3А, а также десятинные и дольные значения этих токов. При конструировании или применении готовых устройств электропитания для ЭУОС, отличающихся от рассматриваемых в настоящем справочнике, номинальные напряжения выбираются в основном из табл. 1. 12. В некоторых случаях, обусловленных требованиями эксплуатации УОС, используются номинальные напряжения, отличные от указанных в Табл. 1. 12. Предпочтительными номинальными напряжениями постоянного тока считаются напряжения 36 или 60 В. На входе УОС в жилых помещениях применяются однофазные переменные и фазовые напряжения трехфазного тока. Номинальное значение переменного напряжения равно 220 В. Рабочее напряжение при питании УОС от электросети общего назначения может изменяться в очень широких пределах, особенно в сельской местности,—от 150 до 280 В, а при питании радиоэлектронных изделий и электротехнической аппаратуры от электросети общего назначения через устройства регулирования — от 200 до 235 В. Номинальное значение частоты питающей сети переменного тока, которое применяется в нашей стране, равно 50 Гц, а в США — 60 Гц. Изменения частоты питающей сети, при которых аппаратура и электронные изделия работают достаточно устойчиво, находятся в пределах от 49 до 51 Гц. Коэффициент нелинейных искажений питающей сети переменного тока лежит в пределах от 10 до 12%. Таблица 1. 12 Параметрические ряды номинальных напряжений для питания электронных кодовых замков и УОС

Классификация электронных устройств охраны и сигнализации
Все рассматриваемые в этом справочнике электронные устройства бытового и общепромышленного применения могут быть классифицированы по многочисленным признакам: функциональному назначению; конструктив ному исполнению; технологии изготовления; условиям применения и эксплуатации, учитывающим устойчивую работу при воздействии внешних факторов; виду входной электроэнергии; конструктивно-технологическим признакам; схемотехническим решениям; количеству охраняемых объектов; способам защиты; факторам электромагнитной защищенности; технико-экономическим признакам и др Рассмотрим некоторые из них. Функциональное назначение. Классификация ЭУОС по данному признаку предусматривает достаточно жесткое распределение этих изделий по выполняемым ими функциям. Иногда в одном устройстве сочетаются различные функции, которые определяются при конструировании в ТЗ и зависят от назначения и области применения изделия. Согласно этому признаку ЭУОС подразделяются на сигнальные, оповещающие, охранные, отключающие, запирающие и др. Характеристика всех функциональных признаков рассматриваемых устройств подробно раскрывается при описании конкретных изделии этого типа. Конструктивное исполнение. Этот классификационный признак является для многих ЭУОС наиболее существенным при определении технических возможностей начинающего радиолюбителя, оборудовании мастерских и лабораторий необходимой измерительной аппаратурой и средствами технологического оснащения. В основе классификации но этому признаку лежит конструкция изделия, его конфигурация, внешнее оформление, эргономические и эстетические показатели, которые определяются областью применения конкретного устройства и местом расположения на охраняемом объекте. Очень часто при конструировании УОС приходится учитывать особенности охраняемых объектов, их геометрические размеры, объем и форму, и даже их статические и динамические характеристики, если речь идет о средствах передвижения или стационарных объектах. Классифицируются УОС по конструктивному исполнению на встраиваемые, автономные в виде самостоятельных сборочных единиц и комбинированные. Электронная часть УОС, как правило, собирается в отдельных пластмассовых или металлических корпусах с электрическим монтажом комплектующих ЭРЭ на печатных платах. Печатные платы выполняются из фольгированного стеклотекстолита или гетинакса толщиной 1, 5... 2 мм. Необходимо заметить, что в данном справочнике при описании УОС не даются прямые указания по их конструктивному исполнению, то есть предоставляется достаточная самостоятельность для разработки конкретных конструкций. Но во всех случаях радиолюбители должны сначала осуществить эскизную проработку, а затем выполнить конструкторскую разработку УОС с оформлением чертежей деталей и сборочных единиц. Такая проработка должна осуществляться в соответствии с требованиями стандартов государственной системы ЕСКД. Тенденции развития электронной техники и электротехники на базе микроминиатюризации требуют применения широкой номенклатуры маломощных и малогабаритных устройств и изделий (преобразователей, трансформаторов, усилителей, фильтров, стабилизаторов, выпрямителей и т. д.), выполненных на новой конструктивной основе ЭРЭ. Достижения науки и техники на современном этапе развития в области электронной техники позволяют значительно уменьшить массогабаритные характеристики рассматриваемых электронных устройств. В настоящее время конструирование РЭА, РЭУ и ЭРЭ характеризуется резким увеличением применения БИС, что также дает возможность уменьшить объемы устройств и одновременно улучшить их качественные характеристики, показатели надежности и долговечности. Технология изготовления. Классификация ЭУОС по данному признаку определяет вес основные и заключительные операции изготовления изделий и является главной при оценке их трудоемкости и стоимости. В условиях радиолюбительских лабораторий и домашних мастерских, которые оснащены, как правило, несложным технологическим оборудованием, наиболее простой операцией изготовления УОС является традиционное ручное производство деталей и сборочных единиц, из которых впоследствии выполняются узлы, блоки и самостоятельные сборки. Это позволяет условно классифицировать данные устройства по технологическим признакам на простые, средней сложности и сложные. К простым технологическим изделиям относятся такие, в которых конструкция и схема ЭУОС содержат набор деталей и ЭРЭ из резисторов, конденсаторов, электромеханических реле и ППП малой мощности с общим количеством, не превышающим 10 единиц. При этом сборка и монтаж устройств осуществляются преимущественно с помощью объемного навесного монтажа и винтовых соединений. Электронные УОС средней технологической сложности включают в свой состав кроме указанных комплектующих ЭРЭ транзисторы малой и средней мощности, тиристоры, герконы, индикаторы, ППП и другие, электрический монтаж которых осуществляется преимущественно с помощью печатного монтажа. Общее количество деталей и комплектующих ЭРЭ в устройствах средней технологической сложности может превысить 50 единиц. Если электропитание простых устройств осуществляется от встроенных ХИТ, то изделия средней технологической сложности получают его от вторичных источников, имеющих в своем составе преобразователи энергии, выпрямительные устройства и стабилизаторы напряжения параметрического или компенсационного типов, работающие от сети переменного тока напряжением 220 В, частотой 50 Гц. Сложные изделия и устройства включают в свой состав десятки и сотни комплектующих ЭРЭ и механических деталей. Принципиальные электрические схемы этих устройств содержат многообразные ИМС и БИС. С точки зрения технологии изготовления, сложные изделия характеризуются повышенным уровнем трудоемкости и часто могут быть реализованы лишь в условиях хорошо оснащенных домашних мастерских. Следует заметить, что только для распайки выводов ИМС, собранных в стандартных корпусах с 14 или 16 выводами, потребуется изготовить сначала специальные приспособления, а сама пайка выполняется при строго определенных режимах нагрева во времени. Сложные технологические изделия имеют, как правило, комбинированное электропитание: от сети переменного тока и от автономного источника. В качестве автономных источников электропитания могут выступать различные ХИТ: гальванические элементы и батареи, аккумуляторы разных систем. Структурная схема признаков классификации УОС, построенных на базе электроники, рассмотрена на рис. 1. 2. Структурная схема условного деления электронных систем защиты и сигнализации на функциональные узлы и самостоятельные сборочные единицы приведена на рис. 1. 3. Условия применения и эксплуатации. Классификация электронных устройств данного класса по этому признаку, основные нормы и требования для каждой классификационной группы но климатическим (температуре, повышенной влажности и атмосферному давлению) и механическим (синусоидальной вибрации и механическому удару) воздействиям приведены в табл. 1. 3. и 1. 4. Значения повышенной и пониженной рабочих температур даются при рассмотрении конкретных изделий и, как правило, указываются в ТУ на данное устройство. Рабочую температуру выбирают из следующего параметрического ряда: —40, —35, —30, —25, —22, —20, —18, -15, -10, -5, 0, 5, 10, 15, 18, 20, 22, 25, 27, 30, 40, 45, 50, 55, 70, 85, 100, 125 °С.
Рис.1. 2 Структурная схема признаков классификации устройств охраны и сигнализации

Рис. 1.3 Структурная схема условного деления электронных систем защиты и сигнализации Таблица 1.3 Классификация УОС по климатическим воздействиям

Группы исполнения ЭУОС выбирается исходя из условий применения, норм и требований, их конструктивных исполнений, а также достигнутого уровня стойкости в частности механических и климатических воздействий. Устройства, создание которых невозможно или нецелесообразно по требованиям изложенным в табл. 1. 4 и 1. 5, должны разрабатываться по менее жестким требованиям с учетом возможных мер индивидуальной или общей защиты. Рис.12 Структурная схема признаков классификации устройств охраны и сигнализации. Таблица 1.4. Классификация ЭКЗ и УОС по механическим воздействиям

Условия эксплуатации электронных устройств охраны и сигнализации
Надежная, безотказная и долговечная эксплуатация ЭУОС обеспечивается многочисленными техническими требованиями, нормированными электрическими параметрами, нормами эксплуатации и их обязательным соблюдением как в ходе изготовления, так и в процессе работы. При создании УОС необходимо учитывать, что они работают, как правило, в жестких условиях температурных нагрузок и большого числа внешних воздействующих факторов. Неправильная оценка или незнание этих факторов, а также использование УОС с отступлением от номинальных режимов эксплуатации являются почти всегда основной причиной многих отказов и повреждении. Как отмечалось ранее, все изделия электронной техники и электротехники, к которым прямо относятся УОС, а также большинство изделий радиотехники производственно-технического назначения и бытового потребления, изготавливаемых для нужд народного хозяйства страны и для поставки на экспорт, классифицируются по условиям применения, для них установлены нормы и требования по стойкости к внешним воздействующим факторам: механическим, климатическим, биологическим и электромагнитным. Конструктивно-технологические исполнения УОС для различных климатических районов страны, категории исполнения, условия эксплуатации, хранения и транспортирования для всех видов приборов и других изделий народнохозяйственного, культурно-бытового назначения, хозяйственного обихода и общего назначения установлены государственными, межотраслевыми и отраслевыми стандартами. Категории размещения сторожевых и сигнальных устройств, их обозначения, принятые в НТД, приводятся в табл. 1. 5. При конструировании и эксплуатации УОС, являющихся совокупностью функциональных узлов, блоков и сложных комплектующих изделий и представляющих единую конструкцию, необходимо учитывать требования к устойчивости этих устройств при механических, биологических, климатических и электромагнитных воздействиях, а также требования к конструкции и электрическим параметрам. Производственно-технологические процессы создания новых устройств охраны по заданным или расчетным значениям электрических и конструктивных характеристик, механических и климатических воздействий всегда носят комплексный характер. Только такой подход к созданию и проектированию изделий позволяет принимать правильное решение, обеспечивающее получение желательного результата и оптимального съемно-технического решения. УОС, изготавливаемые как самостоятельные сборочные единицы, создаются для эксплуатации в нескольких макроклиматических районах и всевозможных местах Таблица 1. 5 Категории размещения сторожевых и сигнальных устройств
Окончание табл.1.5
| Укрупненные основные категории | Дополнительные категории | ||
| Обозначение | Область применения | Обозначение | Область применения |
| овощехранилищ, подземных гаражей, подвалов, при отсутствии прямого воздействия атмосферных осадков. Для работы ЭКЗ и УОС в неотапливаемых и невентилируемых помещениях, в которых возможно длительное наличие воды или частая конденсация влаги на стенах и потолке, в частности в помещениях гидрометаллургических производств | тегории 5, где исключается возможность конденсации влаги на комплектующих элементах |
размещения. Это диктуется в основном экономической и технической целесообразностью. УОС бытового и общепромышленного назначения, проектируемые и выпускаемые промышленностью по категориям размещения (табл. 1. 6), классифицируют по группам эксплуатации. Некоторые виды этих устройств бытового назначения, изготавливаемые в исполнении УХЛ по категориям размещения и группам эксплуатации, даны в табл. 1. 6. Если изделия и устройства изготавливаются промышленным способом, то обозначения видов климатического исполнения указывают в КД и ТД, а также на этикетке, на которой приводится марка изделия. В последнее время появилось много самодельных УОС, изготавливаемых, как правило, по эскизной документации в неприспособленных мастерских различных малых предприятий, кооперативов и акционерных обществ, которые не учитывают требования внешних воздействующих факторов, и в КД на эти изделия не даются сведения о климатическом исполнении. В общем виде обозначение видов климатического исполнения охранных устройств должно включать либо сочетание исполнения и категории, отражающее наиболее жесткие условия эксплуатации, либо несколько исполнений и категорий, для которых предназначены эти изделия. Важную роль при эксплуатации УОС и их функциональных узлов играют температура окружающей среды Таблица 1.6 Группы сторожевых и сигнальных устройств
и значение относительной влажности воздуха при этой температуре. Нормальные и предельные рабочие температуры окружающей среды при эксплуатации изделий электронной техники и значения относительной влажности приведены в табл. 1.7. и 1.8. Таблица 1.7. Температура воздуха при эксплуатации сторожевых и сигнальных устройств

Окончание табл. 1. 7
Таблица 1.8. Относительная влажность воздуха при эксплуатации сторожевых и сигнальных устройств.
Сторожевые устройства и охранная сигнализация
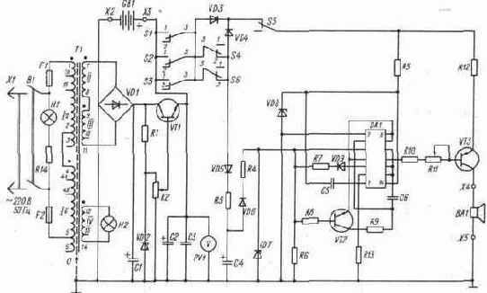
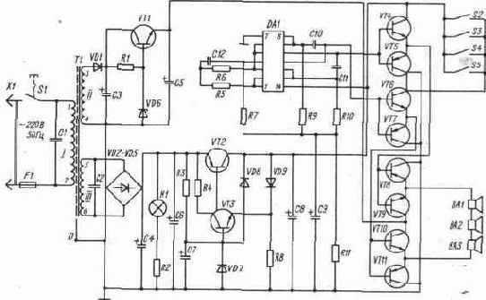
Быстродействующее охранное устройство
Данное устройство со звуковой сигнализацией тревоги разработано для эксплуатации в помещениях и на открытом воздухе в условиях УХЛ и В при воздействии температуры окружающей среды от —30 до 45 °С, относительной влажности воздуха до 92%, при температуре 22 °С и атмосферном давлении воздуха от 200 до 1000 мм рт. ст. Это обеспечивается схемным решением, конструкцией устройства, технологией его изготовления и примененными ЭРИ и ЭРЭ. Рассматриваемое электронное устройство предназначено для охраны жилых и производственных помещений, офисов, складов, гаражей, приусадебных построек и других стационарных объектов, а также может быть приспособлено для охраны автомобилей и другого подвижного транспорта, в том числе и водного. Электропитание охранного устройства осуществляется от сети переменного тока напряжением 127 и 220 В частотой 50 Гц, а также от автономных источников питания, имеющих выходное напряжение 9 В. В качестве встроенного источника питания может быть использован ХИТ или аккумуляторная батарея GB1. Охранное устройство имеет простую электронную схему, собранную из комплектующих ЭРЭ широкого применения, и достаточно простую конструкцию, это позволяет повторять его в производствах малых предприятий и акционерных обществ. Принципиальная электрическая схема быстродействующего охранного устройства, выполненного на одной ИМС, приведена на рис. 2. 10. При промышленном изготовлении данного устройства в комплект поставки входят датчики, БП, ХИТ, БЭ, блок громкоговорителей и монтажный комплект. При изготовлении охранного устройства в условиях радиолюбительской лаборатории можно рекомендовать для монтажа два блока: БП и БЭ. Блок питания включает в свой состав входные цепи, сетевой понижающий трансформатор питания Т1, выпрямитель, работающий на емкостную нагрузку и выполненный на одной диодной сборке, ПСН, выходную цепь для подключения ХИТ. Входное устройство обеспечивает подключение к сети переменного тока с помощью электрического соединителя XI типа «вилка»; подключение к автономному источнику питания постоянного тока с помощью малогабаритных приборных контактных зажимов Х2, ХЗ; защиту первичных цепей охранного устройства от перегрузок и коротких замыканий и индикацию о готовности устройства к работе с помощью неоновой лампы тлеющего разряда H1. В этом устройстве применен сетевой понижающий трансформатор питания Т1, который изготавливается на броневом ленточном магнитопроводе типа ШЛМ с уменьшенным расходом меди. Трансформатор выбран из унифицированного ряда «Габарит» и характеризуется высокими электромагнитными параметрами и технико-экономическими характеристиками. Трансформатор имеет одну катушку, установленную на центральном стержне магнитопровода, активная площадь поперечного сечения стали которого равна 6, 25 см2. На каркас катушки намотано пять обмоток: две первичные и три вторичные. Первичные обмотки намотаны на одну технологическую операцию сдвоенным проводом, имеющим повышенную прочность изоляционного покрытия. Между первичными и вторичными обмотками уложен слой медного эмалированного провода, один конец которого заземлен, а второй изолирован. На вторичных обмотках трансформатора действует напряжение переменного тока 6, 3 (выводы 7 и 8); 5, 0 (выводы 9 и 10) ; 6,3 (выводы 9 и 11); 5,0 (выводы 12 и 13); 6,3 В (выводы 12 и 14). Всем этим характеристикам отвечает покупной трансформатор типоразмера ТН24-127/220-50. Выходной понижающий трансформатор питания Т1 обеспечивает расчетный уровень выходного выпрямленного напряжения, гальваническую развязку вторичных цепей охранного устройства от сети переменного тока высокого напряжения и дополнительную электробезопасность при его эксплуатации, регулировке и ремонте. Габаритная мощность сетевого трансформатора при полной нагрузке составляет 55... 60 Вт. В устройстве может быть применен самодельный сетевой трансформатор питания с параметрами и моточными данными, приведенными в табл. 2. 13. В качестве выпрямителя в устройстве применена диодная сборка VD1, которая выполнена из четырех выпрямительных диодов по однофазной двухполупериодной схеме. Такой выпрямитель можно устанавливать непосредственно на металлический радиатор без изоляционных прокладок, он характеризуется законченностью конструктивно-технологического оформления, оптимальными малогабаритными свойствами, простотой применения в схеме устройства, улучшенными электрическими параметрами: повышенной частотой пульсации выпрямленного напряжения, достаточно малым значением обратного напряжения на комплекте диодов, хорошим использованием габаритной мощности трансформатора и возможностью работы без трансформатора. Но недостаток этой схемы — повышенное падение напряжения. Напряжение, снимаемое со вторичной обмотки трансформатора (выводы 7 и 11), поступает на диодную сборку, выпрямляется и затем сглаживается емкостным фильтром, собранным на оксидных электролитических конденсаторах С1 и С2. Конденсатор СЗ служит для фильтрации высокочастотных помех. Таблица 2.13. Моточные данные сетевою понижающею трансформатора питания Т1, примененного в быстродействующем охранном устройстве
Выпрямленное напряжение постоянного тока подается на ПСН, в котором транзистор VT1 усиливает выходную мощность БП. В базу транзистора включен резистор R2, регулирующий выходное стабилизированное напряжение в пределах от 2 до 12 В, которое при регулировке контролируется вольтметром PV1. В качестве автономного источника питания GB1 может быть применена батарея из сухих элементов МЦ-системы, аккумуляторная батарея любой системы или аккумулятор, используемый для питания бортовой сети подвижного транспорта с выходным номинальным напряжением 12 В. При работе охранного устройства от сети переменного тока автономный источник питания отключается. Максимальная нагрузка на выходе БП не должна превышать 1А. Конструктивно БП рекомендуется выполнить в виде самостоятельной сборочной единицы, в отдельном корпусе с соответствующими переходными электрическими кабелями, необходимыми для подключения к сети переменного тока, электронному блоку и звуковому сигна- лизатору. Правильно собранный БП не требует дополнительной регулировки и налаживания. Перечень применяемых в устройстве покупных комплектующих ЭРИ и ЭРЭ и рекомендации по их возможной замене приведены в табл.2.14. Защита БП от перегрузок и коротких замыкании, возникающих при неправильном монтаже выходных цепей, обеспечивается двумя плавкими предохранителями F1 и F2. Электронный блок сигнализации охранного устройства собран на одной ИМС и двух транзисторах, имеющих соответствующие цени управления. ИМС DA1 включает в себя четыре логических элемента 2И-НЕ и образует генератор прямоугольных импульсон (выводы 4...10); реле времени (выводы 1...3); устройство согласования входного сопротивления усилителя звуковой частоты и генератора. Таблица 2.14. Перечень основных комплектующих ЭРИ и ЭРЭ, примененных в быстродействующем охранном устройстве

Окончание табл. 2.14

В охранном устройстве контакты переключателей S4 и S5 замкнуты, а контакты переключателей S1—S3, устанавливаемые на дверях, окнах, форточках, капотах и т. д.,— разомкнуты. Схема находится в обесточенном состоянии и в ждущем режиме работы. Вместо переключателей S4 и S6 могут быть применены магнитоуправляемые контакты — герконы. При открывании дверей контакты переключателей S1—S3 замыкаются и напряжение питания от стабилизатора или от автономного источника питания подается через диод VD3 на транзистор VT3, включенный в цепь усилителя звуковой частоты. Это же напряжение поступает на второй ПСН, собранный на стабилитроне VD8 и резисторе R5 и питающий микросхему. Конденсатор С5 начинает заряжаться с момента открывания дверей и замыкания контактов переключателей S1—S3 или одного из них. Время зарядки конденсатора С5 определяется величиной сопротивления резистора R13. После зарядки конденсатора С5 напряжение на входе первого элемента ИМС (выводы 1 и 2) достигнет низкого уровня логического нуля, a на его выходе (вывод 3) появится высокий уровень логической единицы, соответствующий напряжению 9 В. Часть этого напряжения, равного 5...7 В, через выпрямительный диод VD9 и ДН, собранный на резисторах R6 и R7, подводится к входу второго элемента ИМС (вывод 5). Все это приводит к самовозбуждению генератора прямоугольных импульсов. Цепь задающей частоты образована конденсатором С6, резистором R9 и транзистором VT2. Электронная схема устройства работает, когда включены контакты переключателей S4, S6. Это происходит одновременно с замыканием контактов переключателей S1—S3. В этом случае контакты переключателя S5 разомкнуты. Напряжение питания через замкнутые контакты и выпрямительный диод VD4 поступает в цепь сигнализации, а через диод VD5 и резистор R3 — на конденсатор С4. Как только напряжение на этом конденсаторе достигнет определенного заданного значения, срабатывает второй элемент ИМС DA1, генератор начинает вырабатывать импульсы — сигналы тревоги. Частота следования сигналов постепенно нарастает по мере зарядки конденсатора С4 до максимального значения и в результате плавного уменьшения сопротивления транзистора VT2. Громкость подаваемого сигнала тревоги регулируется резистором R11. Изготавливается быстродействующее охранное устройство в виде двух блоков в корпусах прямоугольной конструкции, имеющих лицевые панели и крышки, в которых предусматриваются вентиляционные отверстия. Монтаж ЭРИ и ЭРЭ производится печатным способом на плате из фольгированного одностороннего гетинакса или стеклотекстолита толщиной до 2 мм. Сетевой трансформатор Т1, диодная сборка VD1 и мощные транзисторы VT1 и VT3 устанавливаются отдельно на металлическом шасси и радиаторе охлаждения. На лицевых панелях БП и БЭ размещают органы управления, ИП PV1, разъемы электрических соединителей, приборные контактные зажимы и держатели предохранителей F1 и F2. Все электрические соединители выполняются или способом печатного монтажа, или отрезками тонкого монтажного провода, имеющего надежную изоляцию. Достаточная простота схемно-технического решения позволяет монтировать охранное устройство в условиях радиолюбительской лаборатории и не требует сложной настройки и регулировки. В данном электронном охранном устройстве применены покупные комплектующие ЭРЭ широкого назначения, большинство из которых имеет соответствующие зарубежные аналоги. В качестве измерительного вольтметра может быть использован покупной прибор типа М4231-40 или любой другой вольтметр постоянного тока, рассчитанный на измерение напряжения до 20 В. Можно применить электрические соединители типа ОНЦ-ВГ, СЩ-5, СГ-5, СНО, СНЦ, РПМ. При монтаже и эксплуатации этого охранного устройства необходимо соблюдать правила электробезопасности. Надо помнить, что источник переменного напряжения имеет высокое опасное для жизни напряжение — 220 В. Основные электрические параметры и технические характеристики быстродействующего охранного устройства Номинальное напряжение питающей сети переменного тока, В ....................... .220 или 127 Номинальная частота питающей сети переменного тока, Гц ........................ .50 Номинальное напряжение автономного или внешнего источника питания постоянного тока, В ... .12 Пределы изменения напряжения питающей сети неременного тока, В .................... .180...240 или 110...140 Пределы изменения частоты питающей сети переменного тока, % ................... .±1 Пределы изменения напряжения автономного источника питания, при которых сохраняется устойчивая работа устройства, В ........... .8,5...14 Коэффициент нелинейных искажений питающей сети переменного тока, %, не более ......... .12 Регулируемое выходное стабилизированное напряжение БП, В ......................... .2...12 Нестабильность выходного напряжения постоянного тока, %, не более ..................... . 0, 1 Амплитуда пульсации выходного напряжения постоянного тока, мВ, не более ............. 5 Напряжение вторичной стабилизации, В ........ 5 Коэффициент стабилизации напряжения постоянного тока , не менее .................... 100 Время срабатывания устройства при размыкании контактов, с, не более: S1- S3 .......................... 50 S4. S6 .......................... 1 Генерируемая частота звукового сигнала при работе устройств, Гц ................... 1100 Количество одновременно охраняемых объектов, шт . 2...10 Уровень давления звукового сигнала при полной мощноти и на расстоянии 1 м от источникя звука, дБ, не более ......................... 110 Mощность, потребляемая устройством в дежурном режиме работы, мВт, не более ............. 20 Мощность, потребляемая устройством при срабатывании звукового сигнала, Вт ............. 20 Помехозащищенность устройства при воздействии внешнего электромагнитного поля, дБ, не менее . 100 Сопротивление изоляции токоведущих частей устройства относительно металлического корпуса, МОм, не менее .................... 15 Масса устройства в комплекте, кг ............ 1,6 кпд, %, не менее ........................ 80 Срок службы устройства, ч ................. 5000 Вероятность безотказной работы устройства при риске заказчика в =0,9, не менее .......... 0,98

Рис. 2.10. Принципиальная схема быстродействующего охранного устройства.
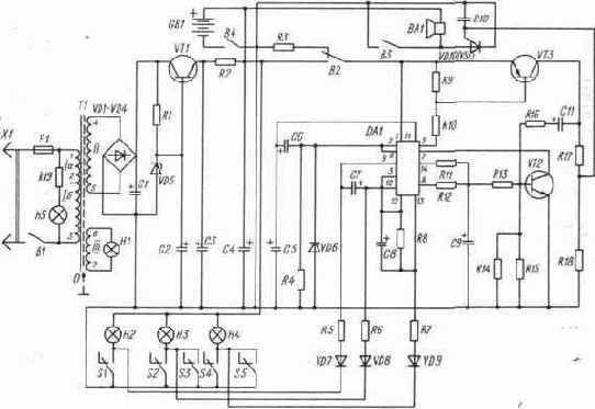
Электронно-релейное сторожевое устройство с емкостной памятью
Настоящее устройство относится к группе сторожевых устройств, основу которых составляют электромеханические или электронные контакты, управляющие электромагнитными ИМ и образующие единую сторожевую систему. В этих системах управляющее напряжение подается, как правило, лишь при условии замыкания определенных контактов и в строго определенной последовательности. Включение электромагнита в таких устройствах приводит к перемещению его сердечника и стопора, связанного с механическим замком, после чего можно открывать замок обычным ключом или автоматически. Рассматриваемое сторожевое устройство предназначено для охраны стационарных объектов и в первую очередь жилых и производственных помещений: квартир, офисов, хозяйственных построек, складов, гаражей и т. д. Изменяя вид ИМ, можно значительно расширить применяемость данного устройства, при этом само устройство принципиально сохраняется в неизменном виде. Например, можно в качестве ИМ использовать устройства звуковой или световой сигнализации, можно применить дополнительные блокировки при ошибках, допущенных при наборе шифра. Но в данном случае рассматривается очень простой вариант срабатывания ИМ при наборе трех цифр кода. Принципиальная электрическая схема электронно-релейного сторожевого устройства с емкостной памятью приведена на рис. 2. 17. Работает устройство от сети переменного тока напряжением 220 В частотой 50 Гц через понижающий трансформатор. Электропитание основной схемы и исполнительных механизмов осуществляется стабилизированным напряжением 24 В постоянного тока. Электропитание сторожевого устройства от автономного вторичного источника питания не предусмотрено. При конструировании данного сторожевого устройства рекомендуется выполнить его в виде самостоятельных функциональных узлов, связь между которыми должна осуществляться с помощью электрического монтажа. Для обеспечения этого условия в конструкциях отдельных блоков необходимо предусмотреть необходимое количество быстроразъемных соединений и приборных контактов, которые имеют минимальное переходное сопротивление. Условно всё устройство можно выполнить в виде трех блоков — самостоятельных сборочных единиц: БП, БЭ, блока исполнительных механизмов. Достаточно трудоемкой для изготовления частью электронного сторожевого устройства является БП, выполненный на ППП. Схемно-техническое решение БП является традиционным, не включает в себя сложных элементов и поэтому вполне доступно для повторения начинающими радиолюбителями. Изготовленный в домашней мастерской данный БП значительно расширяет возможности радиолюбительской лаборатории, дает возможность приобрести дополнительный опыт конструирования РЭУ с системой защиты и использовать данный БП в практических целях, так как он имеет высокие технические характеристики и безопасен при эксплуатации. Защитное устройство в БП позволяет также избежать порчи остродефицитных и дорогостоящих ЭРИ и ЭРЭ при перегрузках и коротких замыканиях. БП включает в свой состав входные цепи, сетевой понижающий трансформатор питания Т1, выпрямитель, емкостный фильтр, стабилизатор напряжения постоянного тока, защитное устройство с ограничением выходного тока при перегрузке и с контролем уровня выходного напряжения. Отличительной особенностью примененного защитного устройства является то, что оно срабатывает как при повышении, так и при понижении напряжения на нагрузке. Защитный узел БП может быть использован в других ЭРИ в составе различных типов стабилизаторов, так как он проверен при эксплуатации и всегда дает положительный результат. Блок питания выполнен на шести транзисторах VT1— VT6. Подключение БП к сети переменного тока осуществляется с помощью электрического соединителя X1 типа «вилка». Два плавких предохранителя F1 и F2 рассчитаны на ток срабатывания 0,5 А при полной нагрузке, защищают входные цепи и устройство от коротких замыканий при ошибках в монтаже. Установленные на входе БП два конденсатора С1 и С2 параллельно первичной обмотке трансформатора Т1 защищают устройство от низкочастотных помех, проникающих в сеть питания переменного тока. Включение и выключение электропитания обеспечивается однополюсным переключателем S1. В БП использован самодельный сетевой понижающий трансформатор питания Т1, изготовленный на броневом магнитопроводе типа Ш или ШЛ. Активная площадь поперечного сечения стали основного стержня магнитопровода должна быть не менее 6,5 см^2. Выполнение этого условия обеспечивается шихтованным магнитопроводом типоразмера Ш25Х25. Можно применить магнитопровод ШЛ25Х32, ШЛМ25Х25, УШ20Х30. Сетевой трансформатор обеспечивает на выходе 33 В переменного напряжения в режиме холостого хода, заданное выпрямленное напряжение постоянного тока, а также полную гальваническую развязку между первичной и вторичными цепями устройства. Для намотки первичной обмотки трансформатора применен провод марки ПЭВ-1 диаметром 0,31 мм и провод марки ПЭВ-2 диаметром 0,76 мм для вторичной обмотки. Первичная обмотка содержит 1210 витков, вторичная — 182 витка. При изготовлении сетевого трансформатора необходимо точно соблюдать технологические приемы для того, чтобы обеспечить заданные электрические параметры. Основные рекомендации по изготовлению и изоляции трансформаторов рассмотрены выше. Сетевой понижающий трансформатор питания должен обеспечивать следующие электрические параметры и технические характеристики на протяжении всего периода эксплуатации: Рабочий диапазон частот, Гц ................ 30...200 Номинальная мощность, Вт ................. 50 Резонансная частота, Гц, нс менее ............ 1000 Максимальное значение испытательного напряжения, В ............................ 500 Коэффициент нелинейных искажений на граничных частотах рабочего диапазона, %, не более . . 5 Коэффициент амплитудно-частотных искажении в рабочем диапазоне частот, дБ ............. ±2 Максимальная амплитуда переменного входного напряжения, В ........................ 280 Предельное отклонение сопротивления постоянному току, %, не более .................. ± 15 Максимальное напряжение на первичной обмотке трансформатора, В ..................... 440 Сопротивление нагрузки трансформатора, кОм .... 0,01...20 Максимальное постоянное напряжение на обмотках трансформатора по отношению к шасси сторожевого устройства, В ................ 300 Коэффициент трансформации ................ 6,65 Сопротивление изоляции между обмотками, а также между каждой обмоткой и магнитопроводом, МОм, не менее ................ 20 Максимальное отклонение коэффициента трансформации, %, не более .................. ±5 Номинальное выходное напряжение переменного тока на вторичной обмотке, В .............. 33 Выпрямитель сторожевого устройства собран по традиционной однофазной двухполупериодной мостовой схеме на четырех диодах VD1-VD4 средней мощности. Выпрямитель работает на емкостную нагрузку на оксидном конденсаторе С3. На выходе выпрямителя под нагрузкой действует постоянное напряжение 25 В, которое подается наi стабилизатор напряжения, собранный на транзисторах VT2—VT4. Стабилизатор напряжения компенсационного типа обеспечивает необходимую стабильность. напряжения на нагрузке при помощи отрицательной обратной связи, воздействующей на РЭ. В состав компенсационного стабилизатора последовательного типа входят следующие основные функциональные узлы: РЭ, устройство сравнения и УПТ. Регулирующий элемент выполнен на составном транзисторе VT2, VT3. Схема стабилизатора собрана по классическому варианту, и в данном случае оригинальным решением является защитное устройство. Защитное устройство, собранное на транзисторах VT1, VT5, VT6, работает следующим образом. При уменьшении выходного напряжения до 21 В или при увеличении выходного напряжения до 27 В при номинальном напряжении 24 В защитное устройство срабатывает, обесточивая стабилизатор напряжения. Основным ИМ защитного устройства является электромагнитное реле К1. При перегрузке или коротком замыкании, когда стабилизатор входит в аварийный режим, напряжение на нагрузке резко уменьшается и при его суммарном значении на стабилитронах VD10 и VD11 становится ниже действующего на них, транзистор VT5 закрывается. Начинает заряжаться конденсатор С5, и при определенном значении напряжения открывается транзистор VT1, срабатывает электромагнитное реле К1 и самоблокируется контактами К1.1. В это же время параллельно включенные контакты реле К1.2 и К1.3 размыкаются, обесточивая стабилизатор напряжения. При повышении напряжения на нагрузке, которое вызовет также аварийный режим работы и будет выше напряжения стабилизации цепи стабилитронов VD12, VD13, откроется транзистор VT6, что в свою очередь приведет к закрыванию транзистора VT5 и отключению стабилизатора от выпрямителя так же, как и при понижении напряжения на нагрузке. Конденсатор С1 играет роль буфера, который при первом включении еще не зарядился, тем самым он обеспечивает необходимую задержку включения. Этот конденсатор выполняет еще одну функцию — помехозащитною фильтра. Но основное время задержки срабатывания зависит от параметров электромагнитного реле К1. Максимальное время задержки составляет ориентировочно 20 мс. Основными элементами сторожевого устройства и БЭ являются конденсаторы С8, С9 и С10, емкость которых рассчитана на определенное напряжение срабатывания электромагнитного реле КЗ, транзистор V'T7, выпрямительные диоды VD15-VD18, электромагнит ЭМ1 и детали коммутационные. Шифровальный узел устройства включает в себя набор электрических соединителей Х2—Х25, перемычки, устанавливаемые между этими соединителями, и переключатели S2—S7. Конструктивно шифровальный узел рекомендуется расположить на лицевой плате БЭ. В данном случае удобно рассмотреть работу устройства при кодировании трехзначного числа. Всегда первая цифра кода соответствует номеру кнопки первого переключателя S2, подключенной к гнездам Х2 и Х4, вторая цифра — номеру кнопки, подключенной к гнездам соединителей Х6 и Х8, третья — номеру кнопки, подключенной к гнездам соединителей Х10 и Х12. Для того чтобы сработало устройство охраны, кнопки должны быть нажаты в порядке установленного шифра. Кнопки переключателей S5—S7 являются некодовыми, и в случае нажатия любой из них устройство не сработает. В данном случае установлен шифр 123. Для установления другого шифра необходимо сделать перетрассировку перемычек, соединяющих их. Например, если потребуется установить шифр 624, необходимо Х22 соединить с ХЗ, Х24 с Х5; Х6 с Х7, Х8 с Х9; Х14 с X11, Х16 с Х13. Остальные пары соединителей можно устанавливать в любом порядке. Например, Х2 с Х15, Х4 с Х17, Х10 с Х19, Х12 с Х21; Х18 с Х23, Х20 с Х25. Таким образом, цифры, указанные над переключателями S2—S7, являются цифрами будущего шифра, а цифры, стоящие в кавычках (также с 1 до б), указывают на порядок счета при нажатии кнопок. Любая верхняя на схеме цифра кода — с 1 до 6 — имеет только ей принадлежащую пару контактных соединителей. Поэтому при изготовлении кодировочного узла очень удобно объединять эти пары и включать одновременно в гнезда, устанавливающие порядок счета. Так, цифре кода, обозначенной 1, соответствуют контакты соединителей Х2 и Х4, цифре 2 — контакты Х6 и Х8 и т. д. Соединять пары контактов Х2 и Х4, Х6 и Х8 и т. д. можно с любыми парами контактов дешифратора. Заметим еще раз, что контакты соединителей ХЗ и Х5 обозначены цифрой 1, контакты Х7 и Х9 — цифрой 2, X11 и Х13 — цифрой 3, Х15 и Х17 — цифрой 4, Х19 и Х21 — цифрой 5 и Х23 и Х25 — цифрой 6. Цифры дают только порядок считывания зашифрованного кода, который не изменяется в данной схеме. При нажатии первой кнопки S2 конденсатор С8 начинает заряжаться напряжением, которое снимается с резистора R13 (по расчету — до 85% его номинального значения). Срабатывает первая цифра кода. При нажатии на вторую кнопку переключателя S3 до такого же напряжения начинает заряжаться конденсатор С9; при нажатии третьей кнопки S4 конденсатор С10 заряжается до полного напряжения, действующего на резисторе R13. Таким образом, суммарное напряжение на конденсаторах С8—С10 после набора правильного шифра 123 будет составлять только 27% напряжения, снимаемого с резистора R13 и достаточного для срабатывания электромагнитного реле КЗ. При правильном нажатии лишь двух кнопок шифра напряжение на конденсаторах С8— С10 окажется недостаточным для срабатывания этого реле. В случае нажатия любой другой кнопки переключателей S5—S7 конденсаторы тут же разрядятся через диоды VD15—VD18 и сторожевое устройство вернется в исходное состояние. После правильного набора шифра необходимо нажать кнопку переключателя S8. При этом на базу транзистора VT7 будет подано напряжение отрицательной полярности, транзистор VT7 откроется и сработает электромагнитное реле КЗ. Контакты этого реле КЗ.3 включат электромагнит, который своим сердечником связан с механическим замком, и он откроется. Одновременно контакты КЗ.2 подключат резистор R12 к базе транзистора, а через контакты реле КЗ.1, резистор R13 и диоды VD15—VD17 конденсаторы С8—С10 разрядятся. При отпускании кнопки переключателя S8 база транзистора VT7 вновь соединится с плюсом источника питания, транзистор закроется и устройство возвратится в исходное состояние. При изготовлении сторожевого устройства использованы следующие покупные и самодельные комплектующие ЭРИ и ЭРЭ: транзисторы VT1 типа КТ203А, VT2 — КТ803А, VT3 — КТ81В, VT4 — КТ814В, VT5 — КТ203Б, VT6 — КТ203Б, VT7 — П214; конденсаторы С1 типа МБМ-11-750В-0,01 мкФ, С2-МБМ-11-750В-0.01 мкФ, СЗ — К50-6-50В 50 мкФ, С4 — K50-6-50В-4000мкФ, С5-К73-17-63В-1мкФ С6-К-10-17-50В-П33-100нФ, С7 — К53-1А-30В-б,8 мкФ, С8-К50-3-15В-10 мкФ, С9 — K50-3-15B-68 мкФ, С10 - К50-3-15В-400 мкФ; резисторы R1-типа ВСа-0,5-330Ом, R2-ВСа-0,25-110 Ом R3-ВСа-0,25-680 Ом, R4 — ВСа-0,5-10 кОм, R5 - ВСа-0,5-2,7 кОм, R6 — ВСа-0,25-15 кОм, R7 — ВСа-0,25-10 кОм, R8 — ВСа-0,25-2,7 кОм, R9 — ВСа-0,25-2,7 кОм, R10 — ВСа-0,25-10 кОм, R11 — ВСа-0,25-2,7 кОм, R12 — ВСа-2-390 Ом, R13 — ВСа-0,5 160 Ом; выпрямительные диоды VD1—VD4 типа Д242Б, VD5 — КД522Б, VD15 — Д220, VD 16 — Д220, VD17 - Д220, VD18 — Д220; стабилитроны VD6 типа Д818А, VD7 - Д818А, VD8 — Д818А, VD9 — Д818А, VD10 — Д814Г VD11 — Д814Г, VD12 — Д814Д, VDI3 — Д814Д, VD14 — Д818А; электрические соединители X1 типа «вилка» с электрическим кабелем длиной 1,5 м, Х2—Х25 типа КМЗ-1 или сдвоенные контактные пары соединителей; плавкие предохранители F1 и F2 типа ПМ-1-1,5 А; переключатели S1 типа П1Т-1-1, S2-S7 - КМ1-1, S8 - КМ1-1; электромагнитные реле К1 типа РЭС-22 (паспорт РФ4.500.122), К2 — РЭС-6 или электромагнит самодельной конструкции, КЗ — РЭС-22 (паспорт РФ4.500.163); сетевой понижающий трансформатор питания Т1 броневой конструкции типа Ш (УШ, ШЛ). При изготовлении, регулировке и ремонте сторожевого устройства могут быть использованы другие комплектующие ЭРЭ. Например, вместо резисторов типа ВСа можно применить резисторы типов МЛТ, ОМЛТ, МТ, С 1-4, С2-8 и другие, можно применить оксидные конденсаторы типов К50-6, К50-12, К50-16, К50-20. Вместо реле типа РЭС-22 можно применить реле типа РЭС-6 (паспорт РФО.452.131), вместо транзистора типа КТ803 — КТ819Б, КТ819В, КТ819Г, КТ827А, КТ827Б, транзистор типа КТ815В можно заменить на транзисторы типов КТ815Б, КТ801Б, КТ817Б, а КТ814В — на КТ814Г. Настройка БП обеспечивается подборкой цепи стабилитронов VD10, VD11 так, чтобы их суммарное напряжение стабилизации было равно 21 В, а цепи VD12, VDI3 — 26,5...27 В. Налаживание БЭ сводится к правильному выбору сопротивления резистора R13, падение напряжения на котором должно обеспечить достаточный заряд конденсаторов С8, С9 и С10. Основные электрические параметры и технические характеристики электронно-релейного сторожевого устройства с емкостной памятью Номинальное напряжение читающей сети переменного тока, В....................... 220 Номинальное напряжение стабилизированною постоянного тока, В................... 24 Номинальная частота питающей сети переменного тока, Гц ......................... 50 Коэффициент нелинейных искажений питающей сети переменного тока, %, нс более ......... 12 Пределы изменения напряжения питающей сети переменного тока, В .................... 180...240 Пределы изменения частоты питающей сети неременного тока, % ..................... ±1 Коэффициент стабилизации выпрямленного напряжения постоянного тока, нс менее ........ 300 Суммарное напряжение стабилизации на стабилитронах, В: VD10—VD11 ......................... 21 VD12—VD13 ......................... 26.5...27 Амплитуда пульсации выходного напряжения при токе нагрузки до 1,5 А, мВ, не более ......... 2 Максимальный ток нагрузки на выходе стабилизатора напряжения, А ................... 4,5 Напряжение срабатывания защитного устройства, В (нижнее и верхнее значения) ............. 21 и 27 Напряжение питания реле, В ............... 24 Количество одновременно охраняемых объектов ... 1 Время срабатывания сторожевого устройства при правильном наборе шифра, мс, не более ...... 2 Срок службы, ч, не менее .................. 5000 Вероятность безотказной работы устройства при риске в=0,95, не менее .................. 0,97 Сопротивление изоляции токоведущих проводников монтажа между собой и металлических частей сторожевого устройства, МОм, не менее ....... 20 Помехозащищенность устройства при воздействии внешнего электромагнитного поля, дБ, не менее . 120 кпд, %, не менее ........................ 80 Условия эксплуатации: температура окружающей среды, С ......... —25...+45 относительная влажность воздуха при температуре 25 °С, %, не более ............... 92±3 атмосферное давление воздуха, мм рт. ст. ..... 200...900
Рис. 2.17. Принципиальная схема электронно-релейного сторожевого устройства с емкостной памятью.
Электронное комбинированное устройство сигнализации
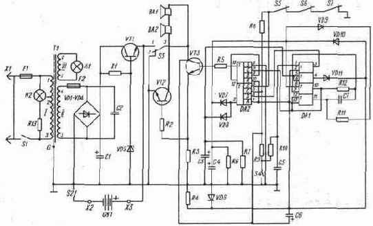
Для изготовления в домашней мастерской и для практического использования предлагается к рассмотрению достаточно простое УС, содержащее всего одну ИМС и три транзистора. Монтаж, регулировка и настройка этого устройства доступны подготовленному радиолюбителю. Электронное комбинированное сторожевое устройство со световой и звуковой сигнализацией предназначено для охраны жилых, производственных и хозяйственных помещений, а также транспортных средств от несанкционированного вторжения. Оно может быть установлено на дверях, окнах, форточках, люках, крышках, капотах и т. п. Простота конструктивного и схемно-технического решений электронного комбинированного УС делает его общедоступным для тиражирования в радиолюбительских лабораториях, цехах малых предприятий и мастерских юных техников. УС может быть применено для охраны объектов на садово-огородных участках. В данном устройстве применяются комплектующие изделия и элементы общего назначения, которые имеются в торговой сети, что значительно снижает стоимость его изготовления при серийном производстве. В целом охранное устройство имеет высокие технико-экономические показатели: например, в режиме холостого хода максимальный ток, который потребляет УС, не превышает 5 мА. УС работает от сети переменного тока напряжением 220 В частотой 50 Гц, а также и от аккумуляторной батареи напряжением 12 В. Принципиальная электрическая схема устройства со световой и звуковой сигнализацией приведена на рис. 2. 3. Как следует из данной электрической схемы, УС включает в свой состав входное устройство, сетевой понижающий трансформатор питания Т1, выпрямительное устройство с емкостным фильтром, СИП, устройство электронной сигнализации комбинированного тока и выходные сторожевые цепи. Входное устройство обеспечивает подключение к сети переменного тока напряжением 127 или 220 В, а также к аккумуляторной батарее GB1; предохраняет УС от коротких замыканий в первичных цепях, которые часто возникают при неправильной сборке или монтаже и из-за некачественных комплектующих ЭРЭ; сигнализирует о готовности УС к эксплуатации. На входе установлен плавкий предохранитель F1,сигнальная лампа Н1 и однополюсные переключатели В1 и В4. Подключение к сети переменного тока осуществляется с помощью электрического соединителя X1 типа «вилка», смонтированного с электрическим кабелем, имеющим повышенное сопротивление изоляции. Длина кабеля колеблется в пределах от 1, 5 до 2, 3 м. Для переключения напряжения с 220 В на напряжение 127 В на входе устройства установлены два держателя предохранителя F1 (на схеме не указано), один из которых подключен к обмоткам выводов трансформатора 1 и 3, а второй — к выводам обмоток 2 и 3. Сетевой понижающий трансформатор питания 77 изготавливается на магнитопроводе броневой конструкции типа ШЛ, Ш или УШ, имеет одну катушку с тремя обмотками, изолированными друг от друга лакотканью с повышенной электропрочностью. Катушка трансформатора устанавливается на центральном стержне магнитопровода, активная площадь поперечного сечения которого должна быть не менее 4, 5... 5 см2. Сетевой трансформатор питания обеспечивает расчетный уровень выпрямленного напряжения постоянного тока, полную гальваническую развязку вторичных цепей устройства от высокого напряжения переменного тока питающей сети, а также дополнительную электробезопасность при эксплуатации устройства, так как на вторичной обмотке трансформатора Т1 и элементах электронной схемы действует пониженное безопасное напряжение. Моточные данные самодельного сетевого понижающего трансформатора Т1 приведены в табл. 2. 6. На выходных обмотках сетевого трансформатора Т1 в режиме холостого хода действуют переменные напряжения 6, 3 В (выводы 6 и 7) и 13, 5 В (выводы 4 и 5). Вместо самодельного трансформатора в данном УС можно применить готовый унифицированный трансформатор типов ТА, ТН, ТАН, ТПП, ТС, ТТ, например можно использовать трансформатор типа ТПП277-127/220-50. К выводам вторичной обмотки б и 7 подключена сигнальная лампа H1 с напряжением питания 5... 6 В. К выводам 4 и 5 трансформатора подключено выпрямительное устройство, собранное по однофазной двухполупериодной мостовой схеме на четырех выпрямительных Таблица 2. 6. Моточные данные сетевого понижающего трансформатора питания Т1, примененного в комбинированном электронном сторожевом устройстве
диодах VD1 — VD4 и относящееся к выпрямителям нерегулируемого типа. Рассматриваемый выпрямитель, выполненный по схеме Греца, характеризуется рядом положительных и отрицательных параметров. К положительным параметрам выпрямительного устройства можно отнести повышенную частоту пульсации выпрямленного напряжения постоянного тока, более полное использование габаритной мощности трансформатора, сравнительно низкий уровень обратного напряжения на комплекте выпрямительных диодов, повышенную мощность, которую можно получить с этого выпрямителя. К недостаткам мостовой схемы относятся: значительное количество используемых выпрямительных диодов, сравнительно большая (по сравнению с другими схемами) стоимость изготовления выпрямителя, невозможность установки однотипных выпрямительных диодов на металлические радиаторы охлаждения без изоляционных прокладок, пониженное значение кпд и повышенные потери. Выпрямительные диоды в такой схеме имеют легкие условия эксплуатации, высокую надежность работы и повышенный срок службы. Работает выпрямитель Греца на емкостный фильтр, собранный на оксидных конденсаторах. Пульсации выпрямленного напряжения постоянного тока сглаживаются сначала фильтром на конденсаторах С1 и С2, а затем П-образпым фильтром, включающим в свои состав оксидные конденсаторы СЗ, С4 и резистор R2. В схеме электронного комбинированного УС на выходе выпрямителя собран ПСН, составленный из стабилитрона VD5. балластного резистора R1 и усилителя тока, выполненного на транзисторе VT1. Стабилизатор напряжения обеспечивает на выходе постоянное стабилизированное напряжение 12В при токе нагрузки до 100 мЛ. Для увеличения мощности стабилизатора и тока нагрузки транзистор VT1 может быть заменен более мощным, например из серии К. Т608, П216. В состав УС входят ИМС DA1, два маломощных транзистора VT3, VT2 и тиристор VD 10 (VS1). Включается устройство двумя электрическими переключателями B1 и В2. Первый выключатель подготавливает устройство к работе, о чем свидетельствует загорание сигнальной лампы H1. Выключатель В2, расположенный скрытно, включает собственно сигнальное устройство. При включении питания начинает заряжаться электролитический конденсатор С6 через резистор R4. Транзисторы в это время закрыты. ИМС, состоящая по существу из четырех полевых транзисторов с изолированным затвором, работает в ключевом режиме. При напряжении питания до 6 В эти ключи закрыты. Как только конденсатор С6 зарядится до напряжения 8 В и напряжение на затворах транзисторов микросхемы достигнет 4 В, на выводе 3 появится напряжение высокого уровня — напряжение питания. Следует заметить, что выводы 2 и 6 ИМС являются затворами полевых транзисторов, вывод 3 — истоком, 10 и 12 — стоками, 9 и 13 — затворами, 11 — изолированным затвором на общей подложке. ИМС DAI представляет собой четырехтранзисторный переключатель. Конденсатор С6 заряжается до порогового напряжения примерно за 1, 5 мин, и за это время необходимо отключить замкнутый контакт, например дверь охраняемого объекта. Если на объекте установлено несколько скрытых выключателей, то указанное время отсчитывается от момента включения последнего переключателя. Регулировка времени срабатывания УС обеспечивается изменением номиналов электрической цепочки R4, С6. На транзисторах VT2, VT3 собран мультивибратор, предназначенный для управления тиристором VD10 (VS1), в анодную цепь которого включают звуковой сигнализатор или несколько звуковых сигнализаторов. При включении электропитания переключателем В2 питание подается на мультивибратор. С этого момента вся система сигнализации находится в дежурном режиме работы, потребляя минимальный ток. Конденсаторы С7 и С8 пока не заряжены, а транзисторы VT2 и VT3 и тиристор VD10 (VS1) закрыты. Переключатели S1 и S2 установлены так, что при открывании дверей или окон, где они установлены, их контакты замыкаются, и в это время вывод 9 микросхемы через электрическую цепочку R5, VD7 подключается к отрицательному полюсу источника питания. Если после открывания двери ее опять закрыть и тем самым снова замкнуть контакты кнопочного переключателя S1 или S2, конденсатор будет медленно разряжаться через резистор R4. Конденсатор С6 заряжается примерно за 2 мин, а разряжается за 1, 5 мин. После зарядки конденсатора С6 на выводе 8 ИМС DAI появляется полное напряжение питания, которое сохраняется до тех пор, пока напряжение на выводе 9 не станет меньше порогового значения. В течение 1, 5 мин тревожный сигнал будет продолжаться, хотя дверь уже закрыта. В момент, когда на выводе 8 ИМС появляется полное напряжение, начинает заряжаться конденсатор С8 через резистор R12 и открывается транзистор VT2. Мультивибратор переходит в рабочий режим. В это же время на управляющий электрод тиристора VD10 (VSI) поступают через резистор R17 открывающие его импульсы с частотой примерно 0, 5 Гц и подаются прерывистые звуковые сигналы. Задержка времени от момента открывания двери до появления звукового сигнала равна 15... 18 с. За это время переключатель В2 переводится в положение «включено». Процесс восстановления режима сигнального устройства к повторному включению длится ориентировочно 1 мин. При замыкании контактов S4, S5 световой и звуковой сигналы включаются практически мгновенно. При их замыкании через цепь R7, VD9 вывод 13 ИМС DAI подключается к отрицательному полюсу источника питания, появляется напряжение питания на выводе 14 ИМС и через резистор R13 заряжается конденсатор С8. В данном случае почти без задержки срабатывает мультивибратор. В это же время напряжение на конденсаторе С8 продолжает повышаться, что приводит к увеличению частоты Жуковых сигналов, которые затем сливаются в епрерывное гудение. В УС применяются следующие комплектующие изделия и элементы: сетевой понижающий трансформатор питания Т1 броневой конструкции типа ШЛ; ИМС DA1 типа K1KТ682B; транзисторы VT1 тина КТ603Б, VT2 КТ315А, VT3 — KT361A; выпрямительные диоды VD1—VD4 типа КД105Б, VD6- VD9 — Д220; стабилитрон VD5 тина Д814Д; тиристор VD10 (VS1) типа КУ202Н; конденсаторы С1 типа К50-3-50В-200 мкФ, С2 — К50-3-16В-100 мкФ, СЗ— К50-3-16В-200 мкФ, С4 — К50-3-16В-200мкФ, С5— К50-3-16В-10мкФ,С6— К50-3-16В-50 мкФ, С7 — К50-3-16В-20 мкФ, С8— К50-3-16В-10 мкФ, С9 — К50-3-16В-200 мкФ, С10— К10-7В-50В-Н30-3300 пФ, СИ— К50-3-25В-50 мкФ; резисторы R1 типа ВСа-0.5-470 Ом, R2 — ВСа-0,125-150 Ом, R3 — ВСа-0,125-30 кОм, R4 - ВСа-0,125-2,0 МОм, R5 — ВСа-0,125-30 кОм, R6 — ВСа-0,125-1,3 кОм, R7 — ВСа-0,125-1,3 кОм, R8— ВСа-0,125-2,0 МОм, R9 — ВСа-0,125-30 кОм, R10 — ВСа-0,125-1,3 кОм, R11 — ВСа-0,125-30 кОм, R12 — ВСа-0,125-150 кОм, R13— ВСа-0,125-100 кОм, R14 — ВСа-0,125-240 кОм, R15 — ВСа-0,125-30 кОм, R16— ВСА-0,125-50 кОм, R17— ВСа-0,125-100 Ом, R18— ВСа-0,125-100 Ом, R19 — ВСа-2-240 кОм; электрический соединитель X1 типа «вилка» с электрическим кабелем длиной 1,5 м; плавкий предохранитель F1 типа ПМ-1-0,25 А; индикаторные лампы H1 типа МН-6,3-0,3 А, Н2—Н4— А-12; аккумуляторная батарея средней емкости GBI с номинальным напряжением постоянного тока 12 В; переключатели В1, ВЗ, В4 типа П2Т-1-1, 52, SI—S5 типа П2К; громкоговоритель ВА1 с сопротивлением обмотки около 4 Ом или телефонный капсюль динамического типа. При монтаже, регулировке и -ремонте УС могут быть применены другие комплектующие изделия и ЭРЭ, не ухудшающие основные электрические параметры устройства и его эксплуатационные характеристики. Например, сетевой понижающий трансформатор питания T1 типа ТС-5-4 можно заменить самодельным трансформатором с характеристиками, указанными в табл. 2.6. Диоды типа КД105Б можно заменить на КД102, КД103, КД105, Д226; стабилитрон типа Д814Д — на Д813; транзистор типа КТ603Б — на КТ608, КТ815, ГТ404; тиристор типа КУ202Н — на КУ202А, КУ202Б; электролитические конденсаторы типа К50-3 — на К50-6, К50-12, К50-16, К50-20; резисторы типа ВСа — на МЛТ, МТ, ОМЛТ, ВС, УЛИ, Cl-4, C2-8. При изготовлении устройства рекомендуется объединить БП и БЭ в единую конструкцию, выполненную в пластмассовом корпусе, на лицевой панели которого необходимо предусмотреть выводы для подключения шлейфа, внешнего автономного источника электропитания, блока громкоговорителей и датчиков, устанавливаемых на¦ входных дверях, окнах и т. д. Монтаж всех элементов сторожевого устройства необходимо выполнять только при отключенном напряжении питания. Блоки, узлы и датчики устройства должны быть размещены в местах, защищенных от влаги, масла, ныли, высокой температуры, агрессивных паров различных жидкостей и обязательно в труднодоступных для посторонних лиц местах так, чтобы их нельзя было сразу обнаружить и вывести из строя. Основные электрические параметры и технические характеристики электронного комбинированного сторожевого устройства Номинальное напряжение питающей сети неременного тока, В ....................... .220 или 127 Номинальная частота питающей сети переменного тока, Гц ............................ .50 Номинальное напряжение автономного источника питания постоянного тока, В .............. .12 Пределы изменения напряжения питающей сети переменного тока, В .................... .187...242 Пределы изменения частоты питающей сети переменного тока, Гц ..................... .49,5...50,5 Пределы изменения напряжения автономного источника питания, при которых обеспечивается устойчивая работа устройства, В .... .10...14 Коэффициент нелинейных искажений питающей сети переменного тока, %, не более ......... .12 Выходное стабилизированное напряжение для электропитания блоков устройства и подзарядки аккумуляторной батареи, В .......... .12±0,05 Коэффициент стабилизации, не менее .......... .100 Амплитуда пульсаций стабилизированного напряжения постоянного тока, мВ, не более ........ .15 Ток, потребляемый устройством от сети переменного напряжения в режиме холостого хода, мА, не более .......................... 10 Ток, потребляемый от автономного источника питания, в режиме холостого хода, мА, не более . . .5 Максимальная мощность сторожевого устройства при включенной сигнализации, Вт .......... .35...40 Сопротивление изоляции токоведущих частей устройства относительно друг друга и металлического корпуса, МОм, не менее .......... .5 Напряжение на выводах вторичных обмоток трансформатора 77, В: 5 и б ............................ .6 7 и 8............................. 13, 5 Помехозащищенность устройства при напряженности внешнего электромагнитного ноля, дБ, не менее............................. 80 Вероятность безотказной работы устройства при Р =0, 92, не менее............... 0,97 Срок службы, ч, не менее .................. 5000 кпд, %, не менее ........................85

Рис. 2.3. Принципиальная схема комбинированного электронного устройства сигнализации.
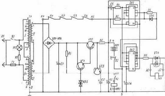
Электронное охранное устройство для приусадебного участка
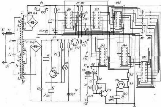
Это охранное устройство является частью системы, разработанной для установки на садово-огородных и приусадебных участках для одновременной охраны сразу нескольких близко расположенных друг от друга помещений и объектов: дома, гаража, хозблока, погреба, стационарного наружного термостата для хранения различных сельскохозяйственных продуктов, сарая, курятника и др. Данное универсальное устройство обеспечивает полную сохранность имущества, работая в комплекте с другими устройствами, передающими информацию на центральный пульт. Электронное устройство срабатывает при проникновении постороннего лица на охраняемый объект или в помещение, подавая либо звуковой, либо световой сигнал тревоги, либо передавая электромагнитный сигнал на обслуживаемый общий пульт управления. Если вместо микропереключателей S1—S4, работающих на размыкание, проложить тонкий обмоточный эмалированный провод диаметром 0, 08... 0, 12 мм по периметру охраняемого объекта, то обрыв его в любой точке также приводит к срабатыванию сторожевого устройства. Принципиальная электрическая схема охранного устройства, выполненная на минимальном количестве комплектующих ЭРЭ, приведена на рис. 2. 8. Конструктивно охранное устройство рекомендуется изготовить в виде двух функциональных сборочных единиц: БП и блока электронного управления. Блок электропитания работает от сети переменного тока напряжением 220 В частотой 50 Гц и, как видно из принципиальной схемы, в свою очередь состоит из входных цепей, сетевого понижающего трансформатора питания T1, выпрямителя, работающего на емкостный фильтр, и электронного стабилизатора напряжения. Электронный блок управления включает в свой состав две ИМС DA1 и DA2, комплект концевых микровыключателей и ИМ любого принципа действия, например электромагнитное или электронное реле или радиоизлучатель. Входные цепи электронного сторожа обеспечивают подключение его к сети переменного тока с помощью электрического соединителя X1 типа «вилка», смонтированною с электрическим кабелем, имеющим повышенное сопротивление изоляции; обеспечивают предохранение элементов схемы от коротких замыкании и перегрузок с помощью плавкого предохранителя F1; обеспечивают сигнализацию о готовности устройства к эксплуатации с помощью индикаторной лампы H1 тлеющего разряда, включенной в сеть переменного тока. Включение электропитания осуществляется переключателем В1. Сетевой понижающий трансформатор питания Т1 изготавливается на броневом ленточном магнитопроводе типа ШЛ. В данном случае в сторожевом устройстве использован унифицированный трансформатор типа ТН2-127/220-50. Сетевой трансформатор обеспечивает расчетный уровень выпрямленного напряжения, полную гальваническую развязку вторичных цепей охранного устройства от сети высокого напряжения переменного тока, а также дополнительную электробезопасность при эксплуатации. Первичная обмотка трансформатора рассчитана на подключение к сети переменного тока напряжением 220 или 127 В частотой 50 Гц. На вторичной обмотке сетевого трансформатора действует переменное напряжение в режиме нагрузки: 6, 3; 5, 0; 1, 3 В (выводы 7 и 8, 9 и 10, 10 и 11 соответственно). Для изготовления самодельного трансформатора в табл. 2. 10 приведены все необходимые сведения. При изготовлении трансформатора надо особое внимание уделить изоляции рядов обмоточного провода как между собой, так и между обмотками, а также пропитке изоляционными лаками. Выпрямитель собран по однофазной двухполупериодной мостовой схеме на четырех выпрямительных диодах VD1—VD4. Выпрямитель обеспечивает на выходе постоянное напряжение 9 В. Вместо четырех диодов можно использовать одну диодную сборку типа КЦ, которая значительно улучшает технологичность изготовления БП и характеризуется среди других выпрямительных схем улучшенными параметрами постоянного тока. К достоинствам данной мостовой схемы, следует отнести повышенную частоту пульсации выпрямленного напряжения Таблица 2. 10. Моточные данные сетевого понижающего трансформатора питания Т1, примененного в электронном охранном устройстве для приусадебного участка
постоянного тока, хорошее использование габаритной мощности сетевого трансформатора, пониженное обратное напряжение на комплекте выпрямительных диодов. Однако мостовые схемы выпрямления тока имеют и некоторые недостатки. Это, в первую очередь, повышенные потери, более низкий кпд, большое количество примененных диодов, повышенная стоимость изготовления, невозможность установки диодов на одном радиаторе охлаждения без изоляционных прокладок (если не применяется диодная сборка). Для увеличения выходной мощности выпрямительного устройства можно использовать аналогичные диоды большей мощности. В случае отсутствия на садово-огородном участке сетевого напряжения переменного тока в сторожевом устройстве предусматривается электропитание от встроенного или внешнего автономного источника питания постоянного тока, имеющего выходное напряжение 9 В. Электронная часть охранного устройства собрана на двух ИМС DA1 и DA2 серии К176, которые имеют в своем составе два триггера (выводы 8, 9, 10 и 11, 12, 13); компараторы напряжения и инверторы. В ИМС DA1 компаратор имеет выводы 1, 2 и 3. С такими же выводами работает компаратор ИМС. DA2. Следует заметить, что компаратор в данном случае является устройством, включенным по схеме ИП для сравнения измеряемой величины с эталоном, а инвертор устройством, преобразующим сигнал низкого уровня логического нуля на входе в сигнал высокого уровня логической единицы на выходе и наоборот, что эквивалентно операции отрицания. Использование ИМС данной серии (КМОП) позволяет охранному устройству иметь значительный запас времени эксплуатации от автономного источника электропитания, так как в дежурном режиме потребление энергии не превышает 4 мкА. В дежурный режим работы устройство устанавливается переключателями В1 и В2 типа «тумблер» в зависимости от источника питания. После включения напряжение поступает на конденсатор С5 и начинается его зарядка через резистор R4. В это время на входе первого компаратора напряжения ИМС DA1 (выводы 1 и 2) действует высокий уровень логической единицы, а на его выходе (вывод 3) — низкий уровень логического нуля. До тех пор пока контакты конечных выключателей S1— S4 замкнуты, на выходе инвертора ИМС DA1 (выводы 4, 5, 6) будет высокий уровень и триггер ИМС установится в такое положение, когда на его выходе (вывод 10) будет низкий уровень — уровень логического нуля. В этом случае на выходе группы параллельно включенных инверторов второй ИМС (выводы 4, 5, 6 и 11, 12, 13} появится также низкий уровень, светодиод оптрона VТ4 будет выключен, фотодинистор закрыт и исполнительное устройство К1 обесточено. Пока конденсатор С4 не зарядится, устройство при замкнутых контактах выключателей S1—S4 находится в режиме подготовки к эксплуатации. Время зарядки конденсатора С4 регулируется в достаточно широких пределах — от 0 до 45 с, в течение которого исполнительное устройство остается отключенным. Если устройство установлено на входной двери, то за указанное время необходимо выйти из помещения и закрыть дверь. Таким образом, в пределах времени зарядки конденсатора С4 контакты переключателей S1— S4 можно размыкать и замыкать сколько угодно раз, при этом состояние триггера первой ИМС не изменится и сигнал тревоги не прозвучит, так как не будет подано напряжение на исполнительное устройство. После зарядки конденсатора С4 до напряжения питания на выходе компаратора первой ИМС DA1 (выводы 1, 2, 3) появится высокий уровень логической единицы и охранное устройство будет готово реагировать на разомкнутое положение контактов переключателей S1—S4. При проникновении на охраняемый объект постороннего лица и размыкании одной пары контактов конечных выключателей S2—S4 первый триггер ИМС переключится, а на выходе (вывод 10) появится высокий уровень логической единицы. С этого момента начинается зарядка конденсатора С5 через резистор R4, в течение которой исполнительное устройство остается включенным. И в это же время начинается зарядка конденсатора С4 и снова триггер не реагирует на изменение состояния контактов S1—S4. Следовательно, закрыванием двери после несанкционированного проникновения внутрь помещения уже нельзя предотвратить подачу сигнала тревоги. После окончания зарядки конденсатора С5 происходит смена логического уровня на выходе компаратора второй ИМС и выходе, включающем оптрон, который в свою очередь включает и приводит в действие ИМ сигнализации. Для того чтобы тревожная сигнализация была отключена, надо в период зарядки конденсатора С4 (20... 45 с) после открывания дверей или другого объекта отключить БП от сети переменного тока или питание от автономной батареи. Выключатели электропитания В1 и В2 необходимо размещать в скрытом от посторонних лиц месте, о котором должны знать только члены семьи или дежурные на объектах охраны. Монтаж сторожевого устройства рекомендуется осуществлять на односторонней печатной плате, размеры которой не превышают 120Х80 мм, использовав для пайки припой марки ПОС-60. В качестве ИМ К1 может быть использовано реле электромагнитной системы, управляемый магнит, соленоид или другое устройство с электромеханическим приводом. Переключатели S1—S4 с контактными парами могут быть любой конструкции, но они должны быть такими, чтобы их можно было закрепить на дверях или окнах охраняемых объектов. Хорошие результаты могут быть получены при применении магнитоуправляемых контактов, герконовых реле, которые имеют соответствующую арматуру для крепления и установки. Могут быть применены также контакты, широко используемые в промышленных системах охранной сигнализации. Рассматриваемое охранное устройство допускает подключение практически неограниченного числа пар контактов, расположенных в различных частях приусадебного участка. При этом все пары контактов соединяются последовательно. В случае обрыва соединительных проводов от той или иной пары контактов электронное устройство тотчас же подаст сигнал тревоги. Перечень основных покупных комплектующих ЭРИ и ЭРЭ, применяющихся в электронном охранном устройстве, и рекомендации по их замене приведены в табл. 2. 11. Таблица 2.11. Перечень основных комплектующих ЭРИ и ЭРЭ, применяющихся в электронном сторожевом устройстве, и их возможная замена

Окончание табл. 2.11

Основные электрические параметры и технические характеристики электронного охранного устройства для приусадебного участка Номинальное напряжение питающей сети переменного тока, В.......................... 220 или 127 Номинальная частота питающей сети переменного тока, Гц............................. 50 Номинальное напряжение автономного источника питания постоянного тока, В .............. .9 Напряжение на выводах вторичных обмоток сетевого понижающего трансформатора Т1, В: 7 и 8 ............................ .6,3 9 и 10 ............................ .5 10 и 11 ........................... .1,3 Пределы изменения напряжения питающей сети переменного тока, В .................... .187...242 или 110...140 Пределы изменения частоты питающей сети переменного тока, Гц ...................... .49...51 Пределы изменения напряжения автономного источника питания постоянного тока, В ........ .8...12 Количество элементов ХИТ типа А373 в автономном источнике питания, шт ............... .6 Коэффициент нелинейных искажений питающей сети переменного тока, %, не более ......... .12 Коэффициент стабилизации постоянного тока на выходе БП, не менее ................... .120 Максимальное количество охраняемых объектов, шт . . 20 Время задержки срабатывания устройства после размыкания контактов конечных выключателей, с . . 1...45 Ток, потребляемый устройством от сети переменного напряжения в дежурном режиме работы, мА, не более .......................... 10 То же, при работе от автономного источника питания, мкА, не более ................... .20 Максимальная мощность устройства, при работе исполнительных устройств, Вт .............. 15 Сопротивление изоляции токоведущих частей устройства между собой и корпусом, МОм, не менее ......................... 10 Помехозащищенность, устройства при напряженности внешнего электоромагнитного поля, дБ, не менее .....................100 кпд, %, не менее .....................78

Рис. 2.8. Принципиальная схема электронного охранного устройства для приусадебного участка.
Электронное устройство охранной сигнализации
Рассматриваемое устройство представляет собой ЭСОС, предназначенную для охраны жилых, производственных и хозяйственных помещений, автомобилей, мотоциклов, катеров, сейфов и других ценных объектов и предметов циклического пользования. Устройство может быть установлено в квартирах жилых домов, производственных зданиях малых предприятий, кооперативах и акционерных обществах, хозяйственных постройках на садово-огородных участках, гаражах и т. д. ЭСОС создана как комплексное электронно-техническое устройство, обеспечивающее автоматическое срабатывание сигнальных цепей и блоков при несанкционированном вторжении в охраняемый объект и при нарушении звеньев системы охраны. Относительная простота и надежность работы СОС делают ее доступной для повторения в радиолюбительских мастерских и кружках юных техников. Принципиальная электрическая схема комбинированной ЭСОС приведена на рис. 2. 1. Как следует из принципиальной схемы, ЭУОС состоит из следующих функциональных блоков и узлов: входных цепей, сетевого понижающего трансформатора питания 77, выпрямителя, автономного источника питания GB1, СНПТ, электронного блока управления, выходных цепей, сигнализатора и индикатора. В качестве автономного источника питания может быть использована аккумуляторная батарея GB1 любого типа, обеспечивающая на выходе напряжение 12 В. Входное устройство обеспечивает подключение ЭСОС к сети переменного тока напряжением 220 В частотой 50 Гц с помощью электрического соединителя X1 типа «вилка» и стандартной штепсельной розетки. Плавкий предохранитель F1, установленный на входе устройства, защищает его от коротких замыканий, которые возможны при неправильном монтаже, ошибках при сборке и из-за неисправных комплектующих ЭРЭ. Включение и выключение питания обеспечивается однополюсным переключателем S1, при замыкании контактов которого переменное напряжение подается на первичную обмотку трансформатора Т1. При включении устройства в сеть загорается индикаторная неоновая лампа H1, которую устанавливают на видном месте охраняемого объекта. Блок выпрямительного устройства включает в свой состав сетевой понижающий трансформатор питания T1 и собственно выпрямитель, собранный по однофазной двухполупериодной мостовой схеме Греца на четырех выпрямительных диодах VD1 — VD4. Примененное выпрямительное устройство характеризуется достаточно полным использованием габаритной мощности сетевого трансформатора, повышенной частотой пульсации выпрямленного напряжения постоянного тока, повышенным кпд устройства, низким обратным напряжением на комплекте выпрямительных диодов, повышенным сроком эксплуатации, но несколько большей стоимостью изготовления. Диоды выпрямителя должны быть установлены на гетинаксовой плате с распайкой катодов и анодов по схеме, их нельзя установить на общей металлической пластине вместе с сетевым трансформатором без прокладок. Повышенный расход выпрямительных диодов, по сравнению с другими выпрямительными схемами, компенсируется высокой надежностью и долговечностью работы устройства. Сетевой понижающий трансформатор питания 77 изготавливается на броневом магнитопроводе типа Ш, имеет одну катушку, которая устанавливается на центральном стержне магнитопровода, имеющем активную площадь поперечного сечения стали не менее 7 см2. Кроме основной функции сетевой трансформатор обеспечивает гальваническую развязку вторичных цепей устройства от сети переменного тока высокого напряжения и дополнительную электробезопасность при эксплуатации ЭСОС. При изготовлении сетевого трансформатора в домашних условиях необходимо обратить особое внимание на изоляцию обмоточных проводов между слоями и между обмотками, а также обязательную пропитку трансформатора изоляционными лаками. Магнитопровод трансформатора изготавливается методом шихтовки из пластин трансформаторной стали толщиной 0, 25... 0, 5 мм. Первичная обмотка трансформатора рассчитана на подключение к сети переменного тока напряжением 220 В и выдерживает максимальную токовую нагрузку до 3 А. На вторичной обмотке трансформатора действует напряжение переменного тока равное 32, 5 В в режиме холостого хода. Напряжение постоянного тока, снимаемое с полупроводникового выпрямителя, подается на источник стабилизированного напряжения, который представляет собой регулируемый компенсационный стабилизатор последовательного действия. Его выходное напряжение можно плавно регулировать в пределах 5... 30 В при токе нагрузки до 1 А. СИП включает в свой состав РЭ, собранный на тиристоре VD6 (VS1), работающем в ключевом режиме, благодаря чему потери мощности в стабилизаторе очень малы и рассеиваемая тепловая энергия незначительна. Тиристор управляется импульсами, вырабатываемыми релаксационным генератором, собранным на аналоге однопереходного составного транзистора VT2, VT3. Напряжение на выходе стабилизатора определяется разностью фаз импульсов управляющего генератора и полуволн выпрямленного напряжения. Эта разность напряжений зависит от зарядного тока конденсатора С3, который включен в коллекторную цепь транзистора VT1, выполняющего функцию регулятора постоянного тока. На базу транзистора с движка подстроечного резистора R3 поступает часть напряжения со стабилитрона VD5, а на эмиттер — часть выходного напряжения, снимаемого с делителя R9, R10. Подстроечным резистором R3 устанавливается требуемое напряжение питания в пределах от 5 до 30 В. При уменьшении значения выходного напряжения стабилизатора относительно установленного уровня напряжение на резисторе R9 также уменьшается, а на эмиттерном переходе транзистора VT1 увеличивается открывающее напряжение. В результате его коллекторный ток увеличивается, а конденсатор СЗ начинает заряжаться быстрее. Это приводит к более раннему открыванию тринистора VD6 (VSI), поэтому напряжение на выходе стабилизатора возрастает до прежнего значения. Если же выходное напряжение увеличивается, процесс восстановления заданного уровня напряжения протекает в обратном направлении. Напряжение, снимаемое с транс форматора, обеспечивается коэффициентом трансформации и моточными данными, которые приведены и табл. 2. 3. Электронный управляющий блок ЭСОС является основным устройством, которое представляет собой обычную триггерную схему, собранную на двух ИМС DAI и DA2, пяти транзисторах и шести выпрямительных диодах. В принципиальной схеме управляющего блока ЭСОС собрано устройство против ложных срабатываний. Сигнальная цепь как главная часть электронной системы представляет собой определенный набор микропереключателей и электрических датчиков, которые устанавливаются замаскированно на окнах, дверях, замках, задвижках, переключателях, калитках и т. п. В составе электронного управляющего блока собрано два таймера, обеспечивающих задержку срабатывания охранной системы после размыкания любого микропереключателя и электрического датчика. Первый таймер обеспечивает короткую временную задержку срабатывания ЭСОС, которая достаточна для установления системы в исходное положение, то есть до того, как она будет приведена в действие, когда владелец войдет в охраняемый объект или помещение, разомкнув один из микропереключателей, например на входной двери. Второй таймер настраивается на определенно заданное время работы звукового или светового сигнализаторов. Принципиальная схема предусматривает возможность устанавливать время работы сигнальной системы от 0 до 5 мин после срабатывания. По истечении заданного времени работы система автоматически отключается и устанавливается в исходное положение независимо от того, замкнута или разомкнута сигнальная цепь устройства. Первый таймер можно настроить на задержку времени срабатывания до 30... 35 с. Работоспособность сигнальной системы восстанавливается в любой момент рабочего цикла специальной кнопкой переключателя S2 типа П2К. При замкнутой сигнальной цепи во включенном состоянии постоянно течет ток, обеспечивающий запуск управляющего устройства. В это время таймеры отключены и не работают. При размыкании сигнальной цепи открывается транзи- Т а б л и ц а 2. 3. Моточные данные сетевого понижающего трансформатора питания Т1, примененного в электронном устройстве охранной сигнализации
стор VT10 на время, устанавливаемое зарядкой конденсатора С8 и сопротивлением резистора R27, в результате чего конденсатор С7 разряжается и первый таймер приводится в действие. Резистор R1 и конденсатор С1 предотвращают срабатывание первого таймера от случайных сигналов, возникающих в сигнальной цепи. В случае многократного размыкания и замыкания контактов микропереключателей в сигнальной цепи первый таймер, не завершив свой цикл, не даст команды на включение второго таймера. Для устранения этого недостатка первая ИМС соединена со второй. После того как первый таймер завершит свой цикл, открывается транзистор VT2 и начинает заряжаться конденсатор С10, запускающий второй таймер. Обе ИМС DA1 и DA2 питаются постоянным стабилизированным напряжением, не превышающим 12... 15 В. Для получения этого напряжения применен биполярный транзистор VT9, который совместно со стабилитроном VD11 и резистором R15 обеспечивает заданное значение напряжения. В схеме использованы транзисторы VT7 и VT8, преобразующие напряжение выходного сигнала второго таймера до значения напряжения на выходе компенсационного стабилизатора. А транзисторы VT4 и VT5 обеспечивают усиление мощности, достаточное для срабатывания электромагнитного реле. В данной ЭСОС используются широко применяемые комплектующие ЭРИ, которые имеются в продаже. Комплектующие ЭРЭ собираются на печатной плате, изготавливаемой из фольгированного гетинакса или стеклотекстолита толщиной до 2 мм. Печатная плата, сетевой трансформатор питания Т1 и аккумуляторная батарея располагаются на шасси из дюралюминия и закрепляются в пластмассовом или металлическом корпусе, имеющем крышку и лицевую панель. При создании сторожевого устройства применены следующие комплектующие ЭРЭ и ЭРИ: сетевой понижающий трансформатор питании Т1 типа Ш броневой конструкции; ИМС DA1 типа К561ЛА7, DA2 типа К561ЛА7; транзисторы VTI типа МП 114, VT2 — МП114, VT3 - КТ315Г, VT4 — КТ933Б VT5-КТ3102Д, VT6 — КТ3102Д, VT7 — КТ3107Б, VT8 — КТ3102Д VT9 — КТ3102Д, VT10 — КТ3102Д; выпрямительные диоды VD1 — VD4 типа КД202Б, VD7 — КД521А, VD8 — КД521А VD9 - КД223, VD12 - VD15 типа КД521А; тиристор VD6 (VS1) типа КУ201Г; стабилитроны VD5 типа Д814В, VD11— Д814А; светодиод VD10 (HL1) типа АЛ307Б; конденсаторы С1 типа K50-16-16U-22 мкф, С2 — К50-3-50В-10 мкФ, СЗ — К40У-9-0,33 мкФ, С4 — К50-3-50В-2000 мкФ, С5 — К10-7В-50В-1 мкФ С6 — К10-17-40В-Н90-1 мкФ, С7 — К10-17-40В-Н90-1 мкФ С8 — К10-17-40В-Н90-0.1 мкФ, С9 — КМ-6-25В-НЗО-0 1 мкФ С10 — КМ-6-25В-Н90-1 мкФ, СИ — К50-3-25В-10 мкФ; резисторы R1 типа ВСа-0,5-5,6 кОм, R2 — ВСа-0,5-2 кОм, R3 — переменный типа СП3-1б-0,25Вт-6,8 кОм, R4 — ВСа-2-6,2 кОм R5 — ВСа-0,5-6,2 кОм, R6 — ВСа-0,25-10 кОм, R7 — ВСа-025-10 кОм, R8 - ВСа-0,25-10 кОм, R9 — ВСа-0,25-1,5 кОм R10 — ВСа-0,25-4,7 кОм, R11 — ВСа-0,25-1,8 кОм, R12 — ВСа-025-10 кОм, R13 — ВСа-0,25-22 кОм, R14 — ВСа-1-22 кОм R15 — ВСа-0,25-2,2 кОм, R16 - ВСа-0,25-22 кОм, R17 — ВСа-025 10 МОм, R18 — ВСа-0,25-10 МОм, R19 — ВСа-0,25-330 кОм R20 — ВСа-0,25-330 кОм, R21 — ВСа-0,25-2,2 МОм, R22 — ВСа-0,25-10 кОм, R23 — ВСа-0,25-1 МОм, R24 — ВСа-0,25-10 кОм R25 — ВСа-0,25-10 кОм, R26 — ВСа-1-22 кОм, R27 — ВСа-2-10 кОм, R28 — ВСа-2-280 кОм; реле электромагнитное К1 типа РЭС-10; предохранитель плавкий F1 типа ПМ-1-0,5 А; индикаторная лампа Н1 типа ТН-0,2-1; переключатели S1 типа П1Т-1-1, S2 — KПI-1, S3 — Sn типа МП-7; электрический соединитель X1 типа «вилка» с электрическим кабелем длиной 1,5 м; Х2, ХЗ — КМЗ-1; громкоговоритель(сирена) ВА1 типа 0,5 ГД1. При монтаже, регулировке, настройке и ремонте сторожевого устройства могут быть применены другие комплектующие ЭРЭ, не ухудшающие основные электрические параметры и эксплуатационные характеристики ЭСОС. Например, сетевой понижающий трансформатор питания Т1 может быть заменен трансформатором унифицированной конструкции типов ТА, ТН, ТАН, ТПП, ТС, ТТ; резисторы типа ВСа могут быть заменены резисторами типов МЛТ, ОМЛТ, C1-4, С2-8, МТ, УЛИ. Замена ППП может быть произведена в соответствии с рекомендациями, изложенными выше. В качестве оксидных или электролитических конденсаторов могут быть применены конденсаторы типов К50-3, К50-12, К50-16, К50-20. Нормированные значения климатических и механических внешних воздействующих факторов, условия эксплуатации данного электронного устройства и его основные электрические параметры рассмотрены ниже. Здесь необходимо сказать об установке ИМС на платы, лужение выводов и пайка которых производятся с учетом конструктивных особенностей корпусов ИМС. При установке примененных в сторожевом устройстве ИМС необходимо принять все меры предосторожности, которые должны сводиться к тому, чтобы защитить корпус ИМС от недопустимых деформаций. Чаще всего это. достигается правильной распайкой выводов на заранее подготовленные контактные площадки. Размещение корпусов на печатной плате должно обеспечивать возможность свободного доступа для ее демонтажа. Специальные требования предъявляются к правильному выбору режимов пайки выводов, которые изложены в табл. 2. 4. Качество паяных соединений ИМС не зависит от количества припоя и флюса, скорее наоборот: излишки припоя могут скрыть дефекты соединения, а обилие канифоли или флюса приводит к загрязнению места пайки. Надежное и правильно выполненное паяное соединение характеризуется следующими признаками, которые определяются визуально: паяная поверхность должна быть светлой блестящей или светло-матовой, без темных пятен и посторонних включений, форма паяных соединений должна иметь вогнутые галтели припоя. Через припой должны проявляться контуры входящих в соединение выводов элементов и проводников. Работа с ИМС кроме всего требует специальных мер защиты от повреждений статическим электричеством. Таблица 2. 4. Режимы пайки выводов микросхем

ЭУОС работает в полуавтоматическом режиме следующим образом. При включенном ЭУОС в сеть переменного тока при наличии автономного источника питания и при замкнутых контактах переключателей S1 и S1.1 оно находится в режиме ожидания. При этом все последовательно соединенные контакты переключателей S3... Sn замкнуты. В это время на выходе ИМС DA2 действует высокий уровень — состояние логической единицы, такой же высокий уровень действует на обоих входах ИМС DA1. При размыкании одного из контактов переключателей S3... Sn вход ИМС DA 1 (вывод 13) переходит в состояние низкого уровня логического нуля, а выход этой ИМС (вывод 12} — в состояние высокого уровня логической единицы. Включенные в цепь резистор R1 и конденсатор С1 защищают управляющее устройство от электромагнитных наводок, которые могут возникнуть в сигнальных цепях. В то время, когда вход ИМС DA1 (вывод 13) находится в состоянии низкого уровня логического нуля, а выход (вывод 12) — в состоянии высокого уровня логической единицы, открывается транзистор VT10, в результате чего конденсатор С7 разряжается и первый таймер приходит в действие. Важно заметить, что таймером называется прибор (устройство), который по истечении заданного промежутка времени может автоматически включать (выключать) ИМ. Время открывания транзистора VT10 определяется емкостью конденсатора С8, а также сопротивлением резистора R27. Для запуска второго таймера вход первой ИМС DA I (вывод 14) подключен к выходу второй ИМС DA2 (вывод 12). Этот выход (вывод 12} находится в состоянии низкого уровня логического нуля до тех нор, пока работает первый таймер. После срабатывания первого таймера выход ИМС DA2 (вывод 12) переходит в состояние высокого уровня логической единицы, транзистор VT6 открывается, конденсатор С10 заряжается и запускается второй таймер. Для установления обоих таймеров в исходное состояние в ЭУОС установлен переключатель S2, нажатие на кнопку которого и замыкание контактов 1 и 2 приводят к быстрой разрядке конденсаторов С7 и С10 через диоды VD7 и VD8. Электронное устройство работает от источника постоянного тока напряжением до 25 В. Однако ИМС могут работать при напряжении не более 15 В, а оптимальным напряжением в данном случае выбрано напряжение 7, 5 В. При выборе исполнительного устройства — сигнальной сирены — необходимо учитывать, что на него подается напряжение постоянного тока также 25 В. Преобразование повышенного напряжения питания до значения 7, 5 В осуществляется с помощью включенных в схему транзистора VT9, стабилитрона VD11 и резистора R15, а также транзисторов VT7 и VT8. Четыре биполярных транзистора VT4 и VT5, VT7 и VT8 обеспечивают соответственно усиление по мощности, необходимое для срабатывания электромагнитного реле К1 и исполнительных устройств, они обеспечивают преобразование выходного сигнала второго таймера с 7, 5 В до значения напряжения источника питания исполнительных механизмов. Параллельно сетевому источнику питания, работающему от выпрямителя на диодах VD1 — VD4, в схему включен автономный источник электропитания (ХИТ), напряжение которого находится в пределах 12... 20 В. Действует автономный источник питания при отключении электропитания от сети переменного тока, а также при разомкнутых контактах переключателя S1 так, как показано на схеме. Контакты переключателя S1. 1 при этом должны быть замкнуты. Электропитание ЭУОС от автономного источника питания GB1 осуществляется через выпрямительный диод VD16, который закрыт в одном направлении до тех пор, пока напряжение на выпрямителе выше напряжения батареи аккумуляторов. Поэтому оптимальным напряжением электропитания считается напряжение 15 В. Регулировку ЭУОС начинают с проверки напряжения на вторичных обмотках сетевого понижающего трансформатора Т1, далее — на выходе выпрямителя Греца и на выходе стабилизатора компенсационного типа. Проверка ЭУОС в целом не представляет особой сложности. Необходимо проверить наличие напряжения на конденсаторе С4. Если напряжение на конденсаторе отсутствует, то надо проверить работоспособность стабилитрона VD11. Электромагнитное реле К1 позволяет запускать электронную схему и подавать напряжение на сирену ВА1 без перенапряжения конденсатора С4, не увеличивая его номинальную емкость. Напряжение на светоизлучающий диод подается через регулирующий переменный резистор R11. Основные электрические параметры и технические характеристики электронного устройства охранной сигнализации Номинальное напряжение питающей сети переменного тока, В.................... 220 Номинальная частота питающей сети переменного тока, Гц......................... 50 Номинальное напряжение питания постоянного тока от автономного источника, В........... 12... 15 Пределы изменения напряжения питающей сети переменного тока, В.................... 187... 242 Пределы изменения частоты питающей сети переменного тока, %, не более.............. + _1 Пределы регулирования выходного стабилизированного напряжения, В................. 5... 30 Мощность СИП, Вт, не менее............... 50 Мощность, потребляемая устройством в режиме холостого хода, Вт, не более............... 5 Коэффициент стабилизации напряжения постоянною тока, не менее..................... 150 Коэффициент нелинейных искажений питающей сети переменного тока, %, не более......... 10 Количество одновременно охраняемых помещений и объектов, шт........................ 1... 20 Готовность устройства к эксплуатации после включения в рабочий режим, с............. 0, 5 Время срабатывания ЭУОС после размыкания контактов одного из переключателей охранной цепи, мс, не более....................3 вероятность безотказной работы устройства при риске заказчика в=0, 93............. 0, 97 Срок службы устройства, ч, не менее...... 5000 Электрическая прочность изоляции токоведущих цепей при нормальных климатических условиях эксплуатации, В, не менее................ 500 Электрическое сопротивление изоляции токоведущих частей между собой и металлическим корпусом, МОм, не менее................ 10 Помехозащищенность устройства при напряженности внешнего электромагнитного поля, дБ, не менее............................ 80 кпд, %, не менее........................ 70

Рис. 2.1. Принципиальная схема комбинированной электронной системы охранной сигнализации.
Электронное устройство охраны и сигнализации на одной микросхеме
Данное устройство представляет собой электронную сирену с большой выходной мощностью, оповещающую о несанкционированном вторжении в охраняемое помещение. Устройство срабатывает при открывании дверей или окон, на которых установлены конечные выключатели, работающие на замыкание контактов. Оно предназначено для охраны объектов бытового и промышленного назначения, может быть использовано для охраны автомобилей и других различных транспортных средств, если электропитание электронных цепей осуществлять от автономных источников питания, ХИТ или от бортовой электросети этих средств. Например, устройство можно установить на катере, яхте, трейлере и т. д. Простота схемно-технического и конструктивно-технологического решений и минимальное количество широко применяемых комплектующих ЭРИ и ЭРЭ делают это устройство легко доступным для изготовления в радиолюбительской лаборатории. Устройство не критично к применяемым комплектующим ЭРЭ и допускает многочисленные замены деталей и узлов без ухудшения качества работы и эксплуатационных характеристик. Принципиальная электрическая схема электронного устройства охраны и сигнализации, собранного на одной микросхеме, приведена на рис. 2. 6. Оно включает в свой состав следующие узлы и электронные устройства: входные цепи, сетевой понижающий трансформатор питания самодельной конструкции T1, два выпрямителя напряжения нерегулируемого типа, работающих на емкостные фильтры, два стабилизатора напряжения, на выходе которых действуют постоянные токи 5 и 12 В, блок электронной сирены и АС сигнализации. Электронное охранное устройство подключается к сети переменного тока напряжением 220 В частотой 50 Гц с помощью электрического соединителя X1 типа «вилка», смонтированного с электрическим кабелем длиной от 1,5 до 2,3 м. На входе устройства установлен плавкий пре.дохранитель F1, защищающий от коротких замыканий во входных цепях, которые могут возникнуть при неправильной сборке и монтаже, а также при использовании некачественных комплектующих ЭРЭ и ЭРИ. Параллельно первичной обмотке сетевого трансформатора установлен конденсатор С1, который защищает от помех, проникающих в сеть переменного тока. Емкость конденсатора данного фильтра может быть изменена в два раза от указанного на схеме, а его рабочее напряжение не может быть менее двойного амплитудного значения напряжения сети. В охранном устройстве применен самодельный сетевой понижающий трансформатор питания Т1, который изготавливается на броневом магнитопроводе типа ШЛ и имеет одну катушку. Активная площадь поперечного сечения стали магнитопровода должна быть не менее 4...4,5 см2. Первичная обмотка трансформатора Т1 рассчитана на подключение к сети напряжением только 220 В и имеет повышенную прочность изоляции, выдерживающую испытательное напряжение 500Вэфф. Две вторичные обмотки трансформатора обеспечивают на выходе напряжение переменного тока 9,3 и 22 В в режиме холостого хода. Все обмотки трансформатора питания Т1 изолированы друг от друга, экран выполнен тонким эмалированным проводом, исключающим межвитковое замыкание и заземленным на корпус трансформатора. Трансформатор питания обеспечивает трансформацию высокого напряжения переменного тока; расчетный уровень выпрямленного напряжения, необходимого для электропитания цепей электронной схемы; полную гальваническую развязку вторичных цепей устройства от сети переменного тока; дополнительную электробезопасность эксплуатации устройства. Выпрямительное устройство с выходным напряжением 12 В выполнено на одном выпрямительном диоде VD1 по однофазной однополупериодной схеме, характеризующейся минимальным количеством примененных полупроводниковых диодов, простотой схемного решения, невысокой стоимостью изготовления, несколько пониженной частотой пульсации выпрямленного напряжения постоянного тока, равной частоте питающей сети, недостаточным использованием габаритной мощности сетевого трансформатора питания, подмагничиванием его магнитопровода постоянным током. На выходе выпрямителя установлен емкостный фильтр, собранный на конденсаторе СЗ. Выпрямительное устройство с выходным напряжением постоянного тока на 5 В выполнено на четырех выпрямительных диодах малой мощности VD2—VD5, собранных по однофазной двухполупериодной мостовой схеме, характеризующейся повышенной частотой пульсации выпрямленного напряжения постоянного тока, низким обратным напряжением на комплекте выпрямительных диодов, хорошим использованием габаритной мощности сетевого трансформатора Т1, повышенным падением напряжения на диодах, невозможностью установки однотипных диодов на одном радиаторе охлаждения без изоляционных прокладок, пониженным кпд эксплуатации устройства. Работает выпрямитель на емкостный фильтр, собранный на конденсаторах С4 и Сб. Стабилизатор напряжения 12 В нерегулируемого параметрического типа собран на стабилитроне VD6 и транзисторе VTI. Стабилизатор напряжения 5 В, также параметрического типа, выполнен на стабилитроне VD7, транзисторах VT2, VT3 и диодах VD8 и VD9. Стабилизатор напряжения 5 В имеет защиту от перегрузок и коротких замыканий в цепях нагрузки. Коэффициент стабилизации напряжения 12 В в три раза ниже, чем у стабилизатора напряжения 5В. Этот стабилизатор обеспечивает электропитание предварительного каскада сигнального устройства, собранного на транзисторах VT4— VT7. Для получения повышенной выходной мощности звукового сигнала в устройство включен оконечный каскад звуковой сирены, собранный на транзисторах VT8— VT11, который получает электропитание от стабилизатора 12 В. Электронная сирена состоит из двух генераторов, собранных на одной ИМС DA1. Первый генератор вырабатывает импульсы фиксированной частоты следования, которая зависит от емкости конденсатора С12 и сопротивления резистора R6. Резистор R5, подключенный к первому выводу ИМС, ограничивает ток на входах ИМС, защищая ее от перегрузок. Электрическая цепь, образованная резисторами R7, R11 и конденсатором С9, формирует пилообразное напряжение, управляющее частотой второго генератора. Номинальные значения сопротивлений и емкости этой цени определяют скорость нарастания и спада частоты звучания электронной сирены, а от соотношений номиналов сопротивлений резисторов R7 и R11 зависят пределы ее изменения. Тональность электронной сирены определяется вторым генератором, выводы ИМС 8...11 Частота следования импульсов второго генератора и их длительность зависят от значений сопротивлений резисторов R9, R10 и емкостей конденсаторов С10 и С11. Предварительный каскад усилителя мощности выходного сигнала собран по схеме эмиттерных повторителей на транзисторах VT4—VT7. При включении сигнального устройства в сеть переменного тока схема переходит в режим ожидания и срабатывает после замыкания любых контактов переключателей S2—S5. Эти переключатели устанавливаются в различных местах охраняемых объектов, и по возможности скрытно. Выходную мощность устройства можно увеличить в 1,5...1,6 раза за счет второго каскада усилителя звуковой частоты, собранного на транзисторах VT8—VT11. В электронном устройстве охраны и сигнализации применяются следующие комплектующие самодельные и покупные изделия и ЭРЭ: сетевой понижающий трансформатор питания Т1 типа ШЛ броневой конструкции; ИМС DA1 типа К176ЛА7; транзисторы VT1 типа КТ602Б, VT2 — П217Б, VT3 — П307, VT4 — КТ315Б, VT5 — КТ361Б, VT6 — КТ315Б, VT7 — КТ361Б, VT8 — КТ816А, VT9 — КТ817А, VT10 — КТ817А, VT11 — КТ816А; выпрямительные диоды VD1 типа КД504А, VD2—VD5 типа КД202В, VD8 — Д223, VD9 — Д223; стабилитроны VD7 типа КС147А, VD6 — Д813; конденсаторы С1 типа МБМ-П-бЗОВ-0,01 мкФ, С2 — К71-4-ЦП-0,1 мкФ, СЗ — К50-6-25В-330 мкФ, С4 — К50-6-16В-2000 мкФ, С5 — К50-6-16В-500 мкФ, С6 — К50-3-16В-2000 мкФ, С7 — К50-12-6.3В 680 мкФ, С8 — К50-ЗБ-6В-1000 мкФ, С9 — К50-ЗБ-6В-16 мкФ, С10-К73-9-510 пФ, СИ — К73-9-510 пф; резисторы R1 типа ВСа-0,25-1,5 кОм, R2 — ВСа-0.25-330 Ом, R3- ВСа 0,25-510 Ом, R4- ВСа-0,25-220 Ом, R5- ВСa- 0,125- 1,0 МОм, R6 - ВСа-0,125-1,0 МОм, R7 -- ВСa- 0,125- 100 кОм, R8 ВСа-0,125-220 Ом, R9 - ВСа-0,125-1,0 МОм, R10- ВСа -0,125-1,0 МОм, R11 — ВСа-0,125-51 кОм; предохранитель плавкий F1 типа ПМ-1-0,5 А; переключатели S1 типа П1Т- 1- 1, S2- S5 чипа МП-1-1; громкоговорители (динамические головки) ВА1-ВАЗ типа 0.5ГД-50; электрический соединитель X1 типа «вилка» с электрическим кабелем с двойной изоляцией длиной 1,5...2,3 м. При монтаже, регулировке и ремонте электронного устройства охраны и сигнализации некоторые комплектующие изделия и ЭРЭ могут быть заменены аналогичными, не ухудшающими его основные электрические параметры и эксплуатационные характеристики. Например, ИМС типа К176ЛА7 может быть заменена на микросхему типов К561ЛЕ5, К176ЛЕ5; резисторы типа ВСа можно заменить на резисторы типов МЛТ, ОМЛТ, МТ, УЛИ, С1-4; конденсаторы типа К50-6 — на К50-3, К50-12, К50-16, К.50-20; выпрямительные диоды типа КД202В — на Д237А, Д226Г. Моточные данные самодельного сетевого понижающего трансформатора питания Т1, примененного в электронном устройстве, приведены в табл. 2.8. Таблица 2.8. Моточные данные сетевого понижающего трансформатора питания Т1, примененного в электронном устройстве охраны и сигнализации на одной микросхеме
Основные электрические параметры и технические характеристики электронного устройства охраны и сигнализации на одной микросхеме Номинальное напряжение питающей сети переменного тока, В......................... 220 Номинальная частота питающей сети переменною тока, Гц ............................ 50 Стабилизированное напряжение постоянного тика на выходе стабилизаторов, В .............. 5 и 12 Пределы изменения напряжения питающей сети переменною тока, % .................... —15...+10 Пределы изменения частоты питающей сети переменного тока, %....................... ± 1 Коэффициент нелинейных искажении питающей сети неременного тока, %, не более ......... 12 Коэффициент стабилизации выходного напряжения постоянного тока, не менее: 5 В .............................. 100 12 В ............................. 150 Амплитуда пульсации выпрямленного напряжения постоянного тока, мВ, не более ............. 15 Выходное напряжение на выводах обмоток сетевого трансформатора питания Т1, В: 3 и 4 .......................... .22 5 и 6 .......................... .9,3 Ток, потребляемый устройством в режиме холостого хода, мА, не более ..................... 5 Мощность, потребляемая устройством от сети во время работы сирены, Вт, не менее .......... 50 Время срабатывания устройства после замыкания контактов, мс, не более .................. 5 Количество одновременно охраняемых объектов, шт ............................... 2...12 Время непрерывной работы сигнала тревоги после замыкания контактов, мин, не менее ..... 40 Сопротивление изоляции токоведущих частей устройства между собой и между проводниками и корпусом, МОм, не менее ............... 10 Срок службы устройства, ч, не менее .......... 5000 Вероятность безотказной работы при риске заказчика в =0,92, не менее ............... 0,98 Помехозащищенность устройства в металлическом корпусе при воздействии внешнего электромагнитного поля, дБ не менее ............... 100 кпд, %, не менее ........................ 85

Рис. 2.6. Принципиальная схема электронного устройства охраны и сигнализации на одной микросхеме.
Общие сведения
За последние годы создано большое количество разнообразных электронных сторожевых устройств и электротехнических изделий охранной сигнализации, которые находят все большее распространение и применение в быту и на предприятиях. Большинство электронных устройств создают производственные кооперативы, акционерные общества, малые и совместные предприятия. Производства этих предприятий, как правило, оснащаются РЭУ в централизованном порядке. Для охраны квартир, хозяйственных и бытовых построек на приусадебных и садово-огородных участках, а также индивидуальных средств передвижения: легковых автомобилей мотоциклов, каюров, яхт и т. л. могут быть применены устройства, рассматриваемые в настоящей главе. Эта книга дает возможность познакомиться с различными типами сторожевых устройств с сигнализацией, которые выполнены на современных комплектующих ЭРЭ, ППП и ИМС. Каждая принципиальная электрическая схема в данном справочнике сопровождается пояснениями о примененных в ней ЭРЭ, приводятся сведения о тинах ППП и ИМС, номинальные значения емкостей конденсаторов и сопротивлений резисторов. Некоторые из этих сведений дается и в тексте описаний устройств, и на принципиальных электрических схемах. Элементы подбираются при настройке и регулировке устройств или при их ремонте. Для обеспечения настройки ЭУОС рабочие режимы эксплуатации полупроводниковых изделий указываются или в специальных таблицах, или на принципиальных электрических схемах. Напряжения измеряются приборами с точностью не ниже 1, 5 класса. Некоторые значения напряжений, измеренные но переменному току, приводятся на электрических схемах на входе или на выходе соответствующих цепей и каскадов. Напряжения в контрольных точках, указанные на принципиальных схемах, могут отличаться от измеряемых па ±20%, вследствие большого разброса параметров комплектующих элементов. В справочнике приведены сведения о применяемых в рассматриваемой БРЭА транзисторах, выпускаемых отечественной промышленностью, а также рекомендации об их взаимозаменяемости. Надо сказать, что наиболее доступными и часто применяемыми транзисторами является биполярные, полевые униполярные транзисторы, п-р-п и р-n-р-структур. Замена транзисторов без ухудшения основных электрических параметров и эксплуатационных характеристик РЭУ позволяет расширить возможности повторения этих изделий в условиях лабораторий радиолюбителей и юных техников. Методы подбора взаимозаменяемых транзисторов основаны на теоретических расчетах схем и достаточно сложны для практического применения в радиолюбительской практике. Существуют методы ориентировочных расчетов и общие правила, которыми следует руководствоваться при замене ППП. При замене транзисторов необходимо учитывать следующие основные параметры: максимально допустимое напряжение перехода коллектор — эмиттер, ток коллектора, рассеиваемую мощность коллектора, статический коэффициент передачи тока. Заменяемый транзистор выбирается из того же ряда, что и заменяющий, и с аналогичными параметрами. В табл. 2. 1 приведены ряды взаимозаменяемых транзисторов, расположенных по группам в порядке возрастания качественных характеристик. Например, транзисторы высокочастотные расположены в порядке возрастания предельной частоты усиления, а низкочастотные — в порядке возрастания минимального значения коэффициента передачи тока. При замене транзисторов средней и большой мощности необходимо соблюдать равенство или близость параметров заменяемого и заменяющего транзисторов. Для маломощных транзисторов существует правило замены германиевых транзисторов на кремниевые соответствующей структуры Таблица 2.1. Рекомендуемая замена транзисторов, применяющихся в сторожевых и сигнальных устройствах
Окончание табл. 2. 1
Основными параметрами выпрямительных диодов являются: предельно допустимый прямой ток, предельно допустимое обратное напряжение, обратный ток и обратное сопротивление. Конкретные значения этих параметров учитываются не только при замене отдельных диодов, но и включенных в выпрямительные устройства источников питания РЭА и РЭУ. Наряду с УОС в быту применяется множество других РЭУ и приборов. Одновременное использование в быту разнообразной РЭА требует повышенного внимания к обеспечению ее электробезопасности и нормальному функционированию при воздействии непреднамеренных радиопомех. Границы применения, связанные с электробезопасностью, строго определены государственными стандартами и основаны на опыте работы с электроустройствами. Несоблюдение правил техники безопасности и электробезопасности в бытовых условиях при работе ЭУОС может привести к несчастным случаям. Это предупреждение необходимо учитывать особенно тогда, когда используются самодельные РЭУ, хотя известны случаи более высокой электроопасности электрических и радиоэлектронных приборов промышленного изготовления. Важно учитывать климатические условия при эксплуатации РЭА и РЭУ, работающих от сети переменного тока высокого напряжения, и особенно тогда, когда окружающая среда имеет повышенные значения температуры и относительной влажности воздуха. При монтаже, сборке, регулировке, настройке и ремонте ЭУОС необходимо строго соблюдать технику электробезопасности и основные приемы создания и повторения РЭА и РЭУ, рассматриваемых и данной книге. Начинать конструирование бытовых приборов и ycтройств необходимо с низковольтных схем питания, подключаемых к промышленной сети переменного тока напряжением 220 В через понижающий трансформатор питания. Вторичный источник электропитания всегда должен быть низковольтным. Одними из главных функциональных узлов бытовых ЭУОС являются источники вторичного электропитания, которые за последнее время существенно изменились, что определяется непрерывным стремлением разработчиков СИП уменьшить их массу и габариты, повысить кпд за счет применения наиболее рациональных схем и использования высококачественного преобразования энергии переменного тока, экономичных импульсных методов регулирования, комплектующих ЭРЭ, применения ИМС, БИС. Повысились требования к питающим напряжениям промышленной сети. Эта книга не касается теории и расчетов источников вторичного электропитания, она дает готовые схемотехнические решения, проверенные при эксплуатации разнообразной РЭА и РЭУ. При изложении материала приводятся необходимые для понимания пояснения без строгих доказательств, выводов формул и математических выкладок. В основу всех материалов справочника положены результаты обобщения опыта разработки, изготовления и эксплуатации устройств радиоэлектроники ряда организаций и предприятий. Наиболее часто находят применение автономные источники питания ЭУОС, а также комбинированные источники питания и БП, в которых используют ХИТ и промышленную сеть переменного тока напряжением 127 или 220 В частотой 50 Гц. Сведения об автономных источниках электропитания читатель найдет в специальной технической литературе. Наилучшие результаты дает использование СИП с применением ИМС и ППП широкого употребления, качество которых предварительно проверено и обеспечено наличием ТУ. К СИП и входящим в них комплектующим ЭРИ предъявляются повышенные специальные требования, определяющие заданные значения основных электрических параметров и технических характеристик. Это — высокая надежность, долговечность и стабильность работы, оптимальная точность, высокий кпд, повышенная технологичность изготовления, сравнительно небольшая стоимость, наилучшие массогабаритные характеристики Эксплуатация сторожевых и предупредительных устройств бытового назначения осуществляется в условиях воздействия на них разнообразных внешних факторов: климатических, механических, радиационных, биологических, электромагнитных. Рассматриваемые электронные устройства могут применяться при воздействии повышенной или пониженной температуры окружающей среды, повышенного или пониженного атмосферного давления воздуха, повышенной относительной влажности при повышенной температуре, пыли, инея, росы, повышенной напряженности внешнего электрического или магнитного поля. Поэтому при изготовлении РЭА и РЭУ необходимо учитывать большинство внешних воздействующих факторов, категории размещения этих изделий, климатические зоны страны и высоту над уровнем моря. Ниже (в табл. 2. 2) приводятся конкретные климатические и механические нагрузки, допускаемые при эксплуатации сторожевых и сигнальных устройств, при которых обеспечивается их нормальная и устойчивая работа. Особое внимание необходимо обратить на нормированные параметры ЭМС, которая определяется возможностью одновременно функционировать при воздействии непреднамеренных радиопомех и не создавать недопустимых радиопомех другим устройствам и приборам. Параметры и требования ЭМС определены государственными стандартами и нормами допускаемых индустриальных помех. Важность учета электромагнитных помех при создании сторожевых и сигнальных устройств определяется также тем, что некоторые новые типы этих изделий срабатывают автоматически на определенных радиочастотах и должны быть заблокированы от самовключения. В зависимости от климатического исполнения сторожевых устройств они могут эксплуатироваться при определенных сочетаниях внешних воздействующих факторов, не превышающих предельных значений. Сочетания относительной влажности и рабочей температуры окружающей среды приведены в табл. 2. 2. Рабочие значения температуры используются как при создании РЭА и РЭУ, так и при их эксплуатации. Таблица 2.2 Сочетания рабочих значений относительной влажности и температуры окружающей среды для различных климатических исполнений РЭУ

Условия эксплуатации электронных сторожевых и сигнальных устройств Температура окружающей среды, ° С повышенная 40- 55 пониженная 0 —45 Смена температур (многократное циклическое воздействие) °С —35+ 40 Температура перегрева обмоток сетевых трансформаторов, применяемых в блоках питания РЭУ, °С не более 60 Относительная влажность воздуха при температуре окружающей среды 25 °С табл22 Атмосферное давление воздуха повышенное кПа (кгс/см^2) 29,7 (3) пониженное кПа (мм рт ст ) . 53,3 (400) Вибрационные нагрузки в диапазоне частот 52000 Гц с ускорением g (м/с^2), не более 20 (196) Одиночные удары с ускорением, g (м/с^2), не более 15 (147) Мнокократные удары : с ускорением g (м/с^2) не более 40 (392) количество ударов не менее 1000 длительность ударов мс, не менее 0,5 Линейные нагрузки с ускорением, g(м/с^2) 20(196) Акустические шумы в диапозоне частот 50...10000 Гц с уровнем звукового давления ,дБ не более 120 Помехозащищенность УОС в металлическом корпусе при напряженности внешнего электромагнитного поля ,дБ не менее 120 Иней, роса, пыль, плесневые грибы по НТД и КД Режим работы постоянный
Простое электронно-релейное охранное устройство
Рассматриваемое охранное устройство в комплекте, состоящем из БЭ, исполнительного устройства, датчиков и громкоговорящей установки, представляет собой но существу систему предупредительной сигнализации. Электронно-релейное сторожевое устройство, включающее в свой состав два электромагнитных реле и современные ППП, предназначено для охраны различных объектов и в первую очередь жилых помещений от проникновения посторонних лиц. По договоренности с жильцами соседних квартир сигнальные элементы схемы могут быть установлены у них, чем достигается дополнительная охрана. Настоящее устройство может быть использовано для охраны хозяйственных построек на садово-огородных участках, гаражей, производственных помещений и автомобилей. Электропитание охранного устройства осуществляется от сети переменного тока напряжением 220 или 127 В частотой 50 Гц, а также от автономного источника питания напряжением 12 В. От аккумуляторной батареи устройство начинает работать сразу же после отключения от сети переменного тока. Устройство сохраняет работоспособность при напряжении электропитания от автономного источника от 9 до 15 В постоянного тока. Принципиальная электрическая схема охранного устройства приведена на рис. 2. 4. Устройство включает в свой состав входные цепи, устройство подключения к источникам питания, сетевой понижающий трансформатор питания T1, полупроводниковый выпрямитель c емкостным фильтром, ПСН, электронное реле времени, сигнальный узел с исполнительным устройством и сигнальные цепи. Конструкция охранного устройства должна предусматривать в своем составе не только отсек для установки внутреннего автономного источника питания, но и возможность подключения к выходным зажимным клеммам Х2 и ХЗ дополнительного источника питания постоянного тока. Допускается использовать в качестве встроенною источника электропитания аккумуляторы типа НКГЦ 35-1 или 10НКГ-10Д. Но предпочтительнее использовать, первый тип аккумулятора, так как он по своим габаритным размерам аналогичен элементам ХИТ типа 373. В качестве дополнительного внешнего источника напряжением от 9 до 15 В постоянного тока может быть использован покупной БП с током нагрузки не менее 0,6 А и амплитудой пульсации выпрямленного напряжения не более 0,5 В, а также автомобильный аккумулятор с аналогичными параметрами. При этом в случае преднамеренного обесточения (отключения) внешнего электропитания устройство охраны автоматически переходит на автономное питание от встроенных батареи. При подключении внешнего источника необходимо соблюдать полярность. К контактному зажиму Х2 всегда подключается «плюс», а к зажиму Х.3 — «минус». Входное устройство обеспечивает подключение системы к сети переменного тока напряжением 220 или 127 В частотой 50 Гц с помощью электрического соединителя X1 типа «вилка», который смонтирован с электрическим кабелем длиной от 1,5 до 2,3 м. Сетевые плавкие предохранители F1 и F2 защищают входные цени от коротких замыканий и перегрузок, которые могут возникнуть из-за неправильного монтажа или неисправности комплектующих ЭРЭ. Включение и выключение электропитания осуществляется двухполюсным переключателем S1. Параллельно первичной обмотке сетевого трансформатора включен конденсатор С1 в качестве помехоподавляющего фильтра. Сетевой понижающий трансформатор питания Т1 изготавливается на магнитопроводе типа Ш бро- Таблица 2.7. Моточные данные сетевого понижающего трансформатора питания Т1, примененного в простом электронно-релейном охранном устройстве
невой конструкции. Трансформатор имеет одну катушку с тремя обмотками. Катушка устанавливается на центральном стержне магнитопровода, активная площадь поперечного сечения стали которого должна быть не менее 5 см2. Напряжение питания 220 В подается на выводы 1 и 3, напряжение 127 В — на выводы 1 и 2. На вторичной обмотке трансформатора в режиме холостого хода действует напряжение 13,3 В переменного тока. Моточные данные сетевого понижающего трансформатора питания Т1 приведены в табл. 2.7. Сетевой трансформатор кроме основной функции — трансформации напряжения до значения необходимого для работы охранного устройства — обеспечивает гальваническую развязку вторичных электронных цепей от сети переменного тока высокого напряжения и дополнительную электробезопасность при работе с низким вторичным напряжением. Переменное напряжение со вторичной обмотки трансформатора поступает на полупроводниковый выпрямитель неуправляемого типа, собранный на четырех выпрямительных диодах VD1—VD4 по однофазной двухполупериодной мостовой схеме, которая имеет ряд преимуществ по сравнению с другими выпрямительными схемами. Выпрямитель дает на выходе повышенную частоту пульсации выпрямленного напряжения постоянного тока, пониженное обратное напряжение на комплекте выпрямительных диодов, обеспечивает полное использование габаритной мощности сетевого трансформатора. Одновременно выпрямители данного типа обладают и некоторыми недостатками: повышенными потерями, которые снижают общий кпд охранного устройства, повышенным расходом выпрямительных диодов — четыре вместо двух или одного, невозможностью установки диодов одинаковых типов на металлическом радиаторе без изоляционных прокладок, более высокой стоимостью изготовления и повышенной технологической сложностью. На выходе выпрямителя собран емкостный фильтр, сглаживающий пульсации выпрямленного напряжения постоянного тока. Выпрямитель работает на емкостную нагрузку, выполненную на оксидных электролитических конденсаторах С2 и СЗ. Выпрямленное напряжение со сглаживающего фильтра подается на стабилизатор напряжения нерегулируемого параметрического типа, который собран па стабилитроне VD5 и транзисторе VT2. Резистор R6, включенный между эмиттером транзистора VT3 и базой транзистора VT2, поддерживает нормальный режим работы регулирующего транзистора при отключенных устройствах сигнализации и электронного реле времени. Транзистор VT2 работает в режиме эмиттерного повторителя. Выходное стабилизированное напряжение равно 12 В. Напряжение пульсации на выходе стабилизатора при токе нагрузки 100 мА не превышает 5 мВ. В схеме БЭ охранного устройства собрана система защиты от перегрузок и коротких замыканий в цепях сигнализации и на выходе устройства в нагрузке. Система защиты включает в свой состав резисторы R1, R2, R3, транзистор VT1 и два электромагнитных реле K1 и К.2. Система защиты от коротких замыканий работает следующим образом. При перегрузке как только ток, протекающий через резистор R1, превысит установленное значение (от 100 мА и выше), открывается транзистор VT1 и напряжение поступает на электромагнитное реле К2. После срабатывания реле замыкаются его контакты К2.1, через которые напряжение питания подается на обмотку реле K7, это реле также срабатывает, его контакты K1.1 размыкаются и отключают нагрузку и электронную схему сигнализации от электропитания. В устройстве защиты предусмотрена сигнальная лампа Н2, которая обеспечивает более четкое срабатывание системы защиты и сигнализирует о перегрузке. Суммарный ток, протекающий через лампу Н2 и далее через стабилизатор напряжения и балластный резистор R3, при отсутствии нагрузки должен несколько превышать ток срабатывания защиты, в противном случае при коротком замыкании в нагрузке контакты электромагнитного реле K1 будут периодически замыкаться и размыкаться. Для устранения этого явления необходимо провести регулировку подбором сопротивлений резисторов, входящих в указанную цепочку. Реле времени охранного устройства собрано на транзисторах VT3, VT4, электромагнитном реле КЗ и стабилитронах VD6 и VD9. Сигнальное устройство выполнено на транзисторах VT5—VT8 и выпрямительных диодах VD7, VD8 и VD10. На дверях и окнах устанавливаются переключатели S3, S4, контакты которых замыкаются при их открывании, что приводит к запуску реле времени. При выбранных номиналах комплектующих изделий и ЭРЭ, указанных на схеме, реле времени работает 20 мин. Одновременно с началом работы реле времени срабатывает устройство запуска электрического звонка и сигнального устройства. Тактовый генератор и генератор звуковой частоты обеспечивают генерирование периодически прерывающегося сигнала тревоги, подаваемого через громкоговорители, которые устанавливаются в различных точках охраняемых помещений и, как ранее указывалось, у соседей по этажу. Проводку и монтаж всей охранной системы необходимо выполнять проводниками в прочной изоляции, в том числе от датчиков к БЭ и до сирены, выходная мощность которой достигает 5 Вт. Отключение сигнального устройства осуществляется специальной кнопкой, расположение которой в помещении должно быть известно только его хозяевам. Общее отключение охранного устройства от источников питания обеспечивается переключателями S1 и S2. При этом переключатель S2 позволяет работать охранному устройству в дежурном режиме. Аккумуляторная батарея вступает в работу только в том случае, когда напряжение на ней больше напряжения, вырабатываемого стабилизатором напряжения. Включением контактов переключателей S2 и S8 аккумуляторная батарея может быть поставлена на подзарядку. Относительно простое схемно-техническое решение и доступность приобретения примененных в охранном устройстве комплектующих изделий и ЭРЭ позволяют почти без трудностей повторить его даже начинающим радиолюбителям. Конструкция устройства должна быть выполнена по блочно-модульному типу с применением печатного и навесного монтажа. При изготовлении охранного устройства использованы следующие комплектующие ЭРИ и ЭРЭ: сетевой понижающий трансформатор питания Т1 броневой конструкции типа Ш; транзисторы VTI типа КТ342А, VТ2 — П1214В, VT3 — КТ201В, VT4 — П214Б, VT5 — П307А, VТ6 — КТ201Г, VT7 — КТ312Б, VT8 КТ201Г; выпрямительные диоды VD1—VD4 типа Д223А, VD7 - КД105Б, VD8 - КД105Б, VD10 — КД105Б, VD11-КД105Б, VD12 — Д237А; стабилитроны VD5 типа Д815Е, VD6 - Д814Д, VD9-Д814В; конденсаторы С1 типа МБМ-11-630В-0,1 мкФ, С2 — К50-6-25В-500 мкФ, СЗ -- К50-6-25В-500 мкФ, С4 — К10-7В-25В-0,0047 мкФ, С5 — К10-50-25В-1,5 мкФ, С6 — К50-6-16В-2200 мкФ, С7 — К50-6-16В-20 мкФ; резисторы R1 типа МЛТ-0,25-6,8 Ом, R2 — МЛТ-0,25-3,9 кОм, R3 — МЛТ-0,25-100 Ом, R4 — МЛТ-2-560 Ом, R5 — МЛТ-0,25-220 Ом, R6 — МЛТ-2-2,2 кОм, R7 — МЛТ-0,25-1,2 кОм, R8 — МЛТ-0,5-150 Ом, R9 — МЛТ-0,25-560 кОм, R10-МЛТ-0,25-240 кОм, R11 — МЛТ-0,25-560 Ом, R12 — МЛТ-0,25-6,8 кОм, R13 — МЛТ-0,5-150 кОм, R14 — МЛТ-0,5-12 кОм, R15 — МЛТ-0,5-47 кОм, R16 — МЛТ-2-47 кОм, R17 — СП4-1а-0,5Вт-2,0 МОм, R18 — СП4-1а-47 кОм; индикаторная лампа H1 типа МН-6,3-0,22А, Н2 — К6-60; переключатели S1 типа П2Т-1-1, S2 — П1Т-1-1, S3 — КМ1-1, S4 — КМ1-1, S5 — КМ1-1, S6 — П1Т-1-1, S7 — П1Т-1-1, S8 — ТВ2-1-2; предохранители F1 типа ПМ1-0.5A, F2 — ПМ1-0,5 А; аккумуляторная батарея GB1 типа 12ЦНК-0.85 (или рекомендованные выше); электромагнитные реле К1 типа РЭС-10 (паспорт РС4.524.303), К2 — РЭС-15 (паспорт РС4.591.003), КЗ — РЭС-9; электрические соединители X1 типа «вилка» с электрическим кабелем с двойной изоляцией длиной не менее 1,5 м, Х2, ХЗ типа КМЗ-1; громкоговорители ВА1, ВА2, мотоциклетная сирена ВАЗ; исполнительный механизм ИМ1 (на схеме не показан) включается в работу контактами электромагнитного реле КЗ.2. При регулировке и ремонте охранного устройства могут быть применены другие аналогичные комплектующие ЭРЭ, не ухудшающие его основные электрические параметры и эксплуатационные характеристики. Транзисторы типа КТ342А можно заменить на транзисторы типов КТ342Б, КТ342Г, КТ301В, КТ312Б, КТ315В, КТ315Г, транзистор типа П214В — на П214А, П214Б, П214Г, П215, транзистор типа КТ201Г — на КТ312Б; выпрямительные диоды типа Д223 — на Д226А, КД105 с любым буквенным индексом, диоды типа КД105Б — на Д220А; резисторы типа МЛТ — на ВС, ВСа, ОМЛТ, УЛИ, МТ, С1-4; конденсаторы типа К50-6 — на К50-3, К50-12, К50-16, К50-20. Регулировка охранного устройства .заключается в установке постоянного тока, протекающего через стабилитрон VD5, и тока срабатывания системы защиты подбором сопротивления резистора R1. Правильно собранное устройство работает сразу же после монтажа, обеспечивая все основные электрические характеристики. В практической деятельности мастерам-радиолюбителям часто приходится выбирать и применять различные ИМ и устройства, электропитание которых может осуществляться или от сети переменного тока, или от вторичных автономных источников питания. В качестве ИМ в СОС используются осветительные и сигнальные лампы, акустические преобразователи и механические или электромеханические устройства автоматического действия. При этом количество таких устройств в одной СОС может колебаться от одного до нескольких десятков. В последнее время все чаще начинают применяться радиотехнические и радиоэлектронные излучатели и оповещатели, которые устанавливаются на охраняемых объектах и ЦПУ и работают в строго установленном диапазоне частот. Для начинающих радиолюбителей достаточно сложной является задача правильного включения и срабатывания сторожевого устройства, надежная, устойчивая и долговечная работа исполнительных механизмов. Принципиально включение исполнительных механизмов в работу можно свести к нескольким простым схемам, которые рассматриваются ниже и могут быть использованы радиолюбителями. Исполнительные механизмы работают в выходных цепях охранных устройств и должны выдавать информацию и обеспечивать надлежащую охрану объектов при условии, когда конкретные охраняемые помещения позволяют без каких-либо изменений использовать рассматриваемые в справочнике сторожевые устройства. Подача звуковых или мигающих оптических сигналов в большинстве случаев может быть осуществлена с помощью простых устройств, в которых формируются сигналы, показывающие состояние контролируемых помещений и объектов. На рис. 2.5 даны принципиальные схемы возможных вариантов включения исполнительных устройств, которые могут быть применены в схемах охранной сигнализации. Включение ИМ в работу не зависит от примененного источника электропитания: сети переменного тока или ХИТ.
Рис. 2. 5. Принципиальные схемы включения исполнительных звуковых и световыхустройств. На рис. 2. 4 исполнительное устройство ВАЗ показано в условном варианте включения, которое зависит от его электропитания переменным или постоянным током, от фактического значения напряжения питающей сети, а также от конструкции выбранного ИМ. Применив в качестве сторожевого сигнализатора динамическую головку ВА1, можно воспользоваться схемой, приведенной на рис. 2. 5, а. Работает исполнительное устройство в автономном режиме питания от ХИТ напряжением 4, 5 В при замыкании контактов реле К1.1 и одновременном размыкании контактов К1.2. Сам сигнализатор собран, на четырех транзисторах VT1-VT4, которые образуют два мультивибратора. Первый мультивибратор собран на транзисторах VT3—VT4, второй — на VТ1—VT2. Для изготовления сторожевого сигнализатора (рис. 2.5, а) использованы следующие комплектующие ЭРЭ: транзисторы VTI типа КТ316А, VT2 — ГТ402А, VT3 — КТ316А, VT4 — ГТ402А; резисторы R1 типа МЛТ-0,25-75 кОм, R2 — МЛТ-0,25-5,6 кОм, R3 — МЛТ-0,25-300 Ом, R4 — МЛТ-0,25-1 кОм, R5 — МЛТ-0,25-75 кОм, R6 — МЛТ-0,25-5,6 кОм, R7 — МЛТ-0,25-300 Ом, R8 — МЛТ-0,25-1 кОм; конденсаторы С1 типа К50-3-6В-10 мкФ, С2 — К50-3-6В-10 мкф, СЗ — К50-3-6В-50 мкФ, С4 — К10-7В-25В-0,068 мкФ. В качестве звукоизлучателя можно применить громкоговоритель с сопротивлением звуковой катушки до 10 Ом. Если в качестве ИМ будет принят данный сигнализатор, то необходимо учитывать, что его работа осуществляется только после срабатывания реле КЗ электронно-релейного охранного устройства (рис. 2.4). Па рис. 2.5, б рассматривается схема исполнительного устройства с промежуточным управлением включения индикаторной лампы и акустического излучателя звуковой частоты. Как видно из схемы, это устройство содержит понижающий трансформатор Т1, на вторичной обмотке которого должно действовать переменное напряжение в пределах 8...12 В; однофазный двухполупериодный мостовой выпрямитель, собранный на четырех диодах VD1, VD2, VD4, VD5 с емкостным фильтром, который выполнен на оксидном конденсаторе С2; электронное реле выдержки времени, собранное на двух транзисторах VT1 и VT2 и электромагнитном реле К1. Времязадающая цепочка R1, C1 и R2 определяет длительность горения индикаторной лампы H1. Работает данное устройство следующим образом. После срабатывания электромагнитного реле КЗ (рис. 2. 4) его контакты К3.1 смыкаются и подают напряжение питания на сетевой трансформатор Т1.В это время подаемся акустический сигнал от сирены ВА1, начинает работать выпрямитель, постоянное напряжение которого заряжает конденсатор С2. Почти одновременно начинает заряжаться конденсатор C1 и после этого открывается составной транзистор и электромагнитное реле К1 срабатывает. Его контакты К.1.1 замыкаются и включают индикаторную лампу H1, контакты К1.2 подключают первичную обмотку понижающего трансформатора к сети питания. После того как основная схема (рис. 2.4) будет отключена и реле КЗ вновь разомкнет свои контакты КЗ.1, данное устройство будет продолжать работать. Для отключения устройства необходимо разомкнуть контакты переключателя S1, который устанавливается скрытно. При изготовлении исполнительного устройства использованы следующие комплектующие ЭРЭ: транзисторы VT1 типа КТ315Б, VT2 — КТ315Б; резисторы R1 типа МЛТ-0,25-510 кОм, R2 — МЛТ-0,25-1 МОм; выпрямительные диоды VD1—VD5 типа КД105Б; конденсаторы С1 типа К50-6-20В-500 мкФ, С2 — К50-6-20В-1000 мкФ; электромагнитное реле К1 типа РЭС32; сирена ВА1 с напряжением электропитания переменным током 220 В; лампа накаливания H1. На рис. 2.5, в показана схема включения исполнительного устройства, представляющего собой генератор акустических сигналов. Так же как и в ранее рассмотренных схемах, подключается данное устройство к источнику электропитания после срабатывания реле КЗ по схеме, приведенной на рис. 2.4. При изготовлении данного устройства использованы следующие ЭРЭ: транзисторы VT1 типа МП20Б, VT2 — ГТ322Б, VT3 — ГТ322Б; резисторы R1 типа МЛТ-0,25-100 Ом, R2 — МЛТ-0,25-2,7 кОм, R3 — МЛТ-0,25-1,5 кОм, R4 — МЛТ-0,25-150 Ом, R5, R6 — МЛТ-0,5-10 кОм, R7 — МЛТ-0,25-1,5 кОм; конденсаторы С1, С2 типа К10-17-25В-0,47 мкФ; лампа накаливания Н1 с номинальным напряжением питания 220 В; электрические соединители X1—Х4 типа КМЗ-1 приборные; громкоговоритель с сопротивлением звуковой катушки 15 Ом. После срабатывания электромагнитного реле КЗ (рис. 2.4) его контакты КЗ.1 и КЗ.2 замыкаются, подавая напряжение питания на сигнальное устройство. Источником питания может служить аккумуляторная батарея или другой ХИТ, который подключается в точках А и Б с соблюдением указанной на схеме полярности. Схема представляет собой мультивибратор, собранный на транзисторах VT2, VT3, с оконечным каскадом для получения акустического сигнала на транзисторе VT1. В мультивибраторе можно использовать практически любые германиевые транзисторы низкой и высокой частоты и коэффициентом передачи тока не менее 40...50, например ГТ322Б, МП21Д, ГТ109Г, ГТ308Б, ГТ309Г, ГТ309Е (VT2, VT3), а также МП21Д, МП25Б, МП26Б, МП41, МП42Б (VTI). Ток на оконечный каскад подается только на время генерирования сигнала. Для запуска генератора контакты ХЗ и Х4 замыкаются одновременно с замыканием контактов переключателя S1, который устанавливается на входной двери. Основные электрические параметры и технические характеристики простого электронно-релейного сторожевого устройства Номинальное напряжение питающей сети переменного тока, В ....................... .220 или 127 Номинальная частота питающей сети переменного тока, Гц ........................ .50 Номинальное напряжение встроенного автономного источника питания, В ............... .12 Пределы изменения напряжения питающей сети переменного тока, В .................... .187...242 или ................................... .110...140 Пределы изменения частоты питающей сети переменного тока, Гц ..................... .49,5...50,5 Пределы изменения напряжения автономного источника питания постоянного тока, В ....... .9...15 Напряжение переменного тока на вторичных обмотках сетевого трансформатора. В: на выводах 5 и б ................... 6 на выводах 7 и 8 ................... 13,3 Выходное стабилизированное напряжение, В ..... .12 Коэффициент нелинейных искажений питающей сети переменного тока, %, не более ......... .10 Коэффициент стабилизации напряжения постоянного тока, не менее .................... .150 Амплитуда пульсации выпрямленного напряжения после стабилизации, мВ, не более .......... .6 Ток, потребляемый устройством в дежурном режиме работы, мА, не более ............... .4 Время срабатывания устройства, мс, не более.... 30 Мощность, потребляемая устройством при полной нагрузке, Вт, не более.................. 60 Время непрерывной работы тревожного сигнала после срабатывания, мин, не менее.......... 15 Количество одновременно охраняемых объектов, шт, в пределах....................... 1... 10 Номинальная выходная мощность на громкоговорителях, Вт....................... 15 Сопротивление изоляции токоведущих частей устройства между собой и металлическим корпусом устройства, МОм, не менее........ 10 Помехозащищенность устройства в металлическом корпусе при воздействии внешнего электромагнитного поля, дБ, не менее............... 120 Срок службы устройства, ч, не менее.......... 5000 Вероятность безотказной работы устройства при риске заказчика в=0, 9, не менее ....... 0,97 кпд, %, не менее ....................... 75

Рис. 2. 4. Принципиальная схема простого электронно-релейного охранного устройства.
с охранной сигнализацией, выполненное на
Рассматриваемое электронное устройство с охранной сигнализацией, выполненное на оптимальном количестве широко применяемых комплектующих ЭРИ и ЭРЭ, может эксплуатироваться в сложных климатических условиях, при повышенной относительной влажности, пониженном атмосферном давлении воздуха и повышенной температуре окружающей среды. Электронное сигнальное устройство устойчиво работает при температуре от —40 до 50 °С, относительной влажности до 98% при температуре 22 °С. и атмосферном давлении от 200 до 900 мм рт. ст. Данное устройство предназначено для охраны жилых и производственно-хозяйственных помещений и различных транспортных средств. В последнем случае устройство работает в автономном режиме от аккумуляторной батареи. Область применения сигнального устройства может быть расширена, если вместо конечных переключателей S5—S7 проложить проволочный шлейф по периметру охраняемого объекта. При этом общая длина шлейфа из провода диаметром до 0, 12 мм может быть увеличена до 0, 5 км. В зависимости от конструктивного исполнения охранное устройство позволяет подключать к его входам микроминиатюрные датчики, световые и звуковые сигнализаторы, проволочный шлейф. Достаточная простота схемно-технического решения, минимальное количество комплектующих изделий и ЭРЭ общего назначения, несложное конструктивно-технологическое решение и небольшая стоимость изготовления делают данное устройство доступным для повторения начинающими радиолюбителями, оно может быть рекомендовано к тиражированию в цехах малых предприятий, акционерных обществ и производственных кооперативов. Принципиальная электрическая схема охранного сигнального устройства бытового назначения, выполненного на двух ИМС серии К176, приведена на рис. 2. 7. Как следует из схемы, сигнальное устройство включает в свой состав входные цепи, сетевой понижающий трансформатор питания Т1, автономный источник электропитания GB1, выпрямительное устройство нерегулируемого типа, которое работает на емкостный фильтр, ПСН, электронное сигнальное устройство, собранное на двух ИМС, выходные цепи и АС тревожной сигнализации. Входное устройство содержит электрический соединитель X1 типа «вилка», смонтированный с электрическим кабелем с двойной изоляцией и длиной не менее 1, 5 м. Вилка обеспечивает подключение к стандартной розетке электрической сети переменного тока напряжением 220 В частотой 50 Гц. Плавкий предохранитель F1, установленный на входе, защищает электрические цепи устройства от перегрузок и коротких замыканий. Индикаторная лампа Н2 тлеющего разряда и лампа накаливания H1, установленные параллельно первичной и вторичной обмоткам трансформатора, сигнализируют о готовности охранного устройства к работе. Малогабаритные зажимные клеммы Х2 и ХЗ служат для подключения автономного источника питания постоянного тока напряжением 9 В. Сетевой понижающий трансформатор питания Т1 изготавливается на магнитопроводе типа Ш или ШЛ броневой конструкции с одной катушкой, которая устанавливается на центральном стержне магнитопровода. Активная площадь поперечного сечения стали маг-нитопровода должна быть не менее 3 см2. На катушку с жестким каркасом наматывается провод в эмалированной изоляции повышенной электрической прочности рядовой намоткой с прокладками из кабельной бумаги как между рядами, так и между обмотками. В качестве изоляции можно использовать также лакоткань или конденсаторную бумагу толщиной до 0, 05 мм. Самодельный трансформатор питания должен быть изготовлен в полном соответствии с данными, приведенными в табл. 2. 9. В сигнальном устройстве можно использовать готовый покупной унифицированный трансформатор серии «Габарит» или трансформаторы типов ТА, ТН, ТАН, ТПП, ТС, ТТ с соответствующими выходными параметрами и техническими характеристиками. Сетевой понижающий трансформатор формирует на выходных обмотках напряжение переменного тока низкого напряжения, соответствующее расчетному выходному напряжению выпрямителя. Трансформатор обеспечивает полную гальваническую развязку вторичных цепей электронной схемы от высокого напряжения сети переменного тока. Низкое выходное напряжение питания узлов схемы обеспечивает дополнительную электробезопасность при эксплуатации устройства. Выпрямитель нерегулируемого типа собран по схеме Греца по однофазной двухполупериодной мостовой схеме на четырех выпрямительных диодах VD1—VD4 средней мощности. Выпрямитель работает на емкостную нагрузку на конденсаторе С1, обеспечивает повышенную частоту пульсации выпрямленного напряжения постоянного тока, хорошее использование габаритной мощности трансформатора питания, низкое обратное напряжение на комп- Таблица 2. 9. Моточные данные сетевого понижающего трансформатора питания Т1, примененного в сигнальном устройстве на двух микросхемах серии К176
лекте выпрямительных диодов, но имеет повышенное падение напряжения на диодах, снижающее общий кпд устройства. Диоды данного выпрямителя нельзя установить на общий радиатор охлаждения без изоляционных прокладок. Выпрямитель защищен от перегрузок плавким предохранителем F2. Выпрямленное и сглаженное фильтром С1 постоянное напряжение подается на нерегулируемый стабилизатор напряжения параметрического типа, собранный на стабилитроне VD5, мощном низкочастотном транзисторе VT1 и резисторе R1. На выходе параметрического стабилизатора действует напряжение, равное 9 В. Аккумуляторная батарея или внешний источник включается при автономном режиме работы однополюсным переключателем S2. Собственно сигнальное устройство собрано на двух ИМС DA1, DA2, двух биполярных транзисторах VT2, VT3 и выпрямительных диодах VD6—VD11, которые выполняют различные функции в электронной схеме. Звуковой сигнал тревоги подается при замыкании контактов переключателя S4 или при размыкании контактов микропереключателей S5—S7, устанавливаемых скрытно на охраняемых объектах. Включение сигнального устройства в работу осуществляется сначала переключателем S1 и затем переключателем S3 при электропитании от сети переменного тока и переключателями S2 и S3 при питании от автономного источника. После замыкания контактов этих переключателей начинает заряжаться конденсатор С6 через резистор R4. Напряжение с резистора R4 подается на вход ИМС DA1 (вход 2 инвертора) и на R-входы второй ИМС DA2, которые переходят в положение низкого уровня логического нуля. ИМС имеют в своем составе следующие функциональные элементы: ИМС DA1 состоит из четырех логических элементов 2ИЛИ-НЕ, ИМС DA2 — из двух триггеров 0-типа. Конденсаторы СЗ и С4 заряжаются через диоды VD7, VD8 напряжением, поступающим с инверторного выхода ИМС DA2 (вывод 2), уровень на котором устанавливается как логическая единица. Во время зарядки конденсаторов СЗ и С4 замыкание контактов переключателя S4 не приводит к срабатыванию сигнального устройства. После зарядки конденсаторов СЗ, С4 сигнальное устройство переходит в дежурный режим. В это время на входе ИМС DA1 и R-входах схемы DA2 устанавливается низкий уровень, соответствующий логическому нулю. При замыкании контактов переключателя S4 на выходе ИМС DA1 (вывод 3) появится высокий уровень логической единицы, напряжение с которого переключит первый триггер ИМС DA2, так как на его входе (вывод 1) нет удерживающего напряжения. Конденсаторы СЗ и С4 начинают разряжаться через резисторы R6 и R.7. Напряжение на выводе 8 ИМС DA1 уменьшится до нуля, что приводит к включению мультивибратора, собранного по схеме ИЛИ-НЕ (выводы 8.. .13), в цепь которого включен времязадающий конденсатор С7. С выхода мультивибратора импульсы поступают на счетный вход триггера ИМС DA2 (вывод 11). С выхода второго триггера (вывод 13) ИМС DA2 сигналы подаются на базу транзистора VT3, который включен как эмиттерный повторитель. Далее с нагрузочного резистора R3 импульсное напряжение поступает на транзистор VT2, который работает в выходном каскаде и нагрузкой которого является АС. Конденсатор СЗ разряжается до нуля, что приводит к появлению на выходе инвертора ИМС DAI (вывод 4) высокого уровня логической единицы, напряжение с которою через диод VD11 воздействует на R-входы обоих триггеров ИМС DA2. Триггеры устанавливаются в нулевое положение, и конденсаторы СЗ и С4 вновь заряжаются. На выходе инвертора ИМС DА1 снова появляется низкий уровень логического нуля. Процесс возврата в это состояние происходит автоматически в течение заданного времени (примерно 3...3,5 мин), после чего сигнальное устройство возвращается в дежурный режим работы. Как указывалось ранее, в сигнальном устройстве для скрытного установления датчиков кроме нормально разомкнутых контактов переключателя S4 имеется ряд нормально замкнутых контактов, работающих на обрыв электрической цепи. При изготовлении сигнального устройства рекомендуется применить блочный вариант включения исполнительных устройств. В первую очередь всю электронную часть устройства необходимо выполнить как БЭ, изготовив его в виде самостоятельной сборочной единицы, и предусмотреть три входа для включения датчиков различного типа и назначения. Первый вход должен быть предназначен для работы с датчиком S4, который устанавливается на входной двери охраняемого объекта и обеспечивает задержку включения сигнала тревоги, что позволяет владельцу отключить сирену при входе в помещение выключателем S3, установленным в скрытом месте, и тем самым избежать ложной тревоги. Второй вход предназначен для работы с датчиками S5—S7, размещенными на окнах, внутренних дверях, сейфах и т. д. Срабатывание устройства от сигналов этих датчиков происходит мгновенно. Третий вход — для подключения шлейфного датчика, который устанавливается в том случае, если не применяются датчики S5—S7. Шлейфный датчик представляет собой тонкий провод (фольгу), натянутый по периметру охраняемого помещения или наклеенный на стекла окон. Обрыв этого провода (фольги) приводит к мгновенному срабатыванию устройства. Второй и третий входы должны быть конструктивно объединены для того, чтобы предотвратить ложные срабатывания. На выходе устройства необходимо предусмотреть возможность подключения блока громкоговорителей. Переключатели (датчики) S5—S7 могут быть установлены в различных местах охраняемых объектов. При размыкании любого контакта одного из этих датчиков на выходе первого триггера ИМС DA2 (вывод 6) появляется высокий уровень логической единицы, а конденсатор СЗ начинает разряжаться до нуля, включая питание мультивибратора. Сигнальное устройство включается на подачу акустических сигналов с промежутками неограниченно долгими. В дежурный режим работы устройство возвращается после замыкания ранее разомкнутой цепи и после полного разряда конденсатора СЗ. В рассматриваемом сигнальном устройстве применяются следующие комплектующие самодельные и покупные ЭРИ и ЭРЭ: сетевой понижающий трансформатор питания T1 типа ШЛ броневой конструкции; ИМС DA1 типа К176ЛЕ5, DA2 — К176ТМ2; транзисторы VT1 типа КТ815А, VT2 — КТ801Б, VT3 — КТ315Б; выпрямительные диоды VD1—VD4 типа Д237А, VD6—VD11 типа Д220; стабилитрон VD5 типа Д814Б; конденсаторы С1 типа К50-6-16В-1000 мкФ, С2 — МБМ-11-160В-0.033 мкФ, СЗ — К52-5-16В-47 мкФ, С4 — К52-5-16В-22 мкФ, С5 — К10-7В-0,1 мкФ, С6 — К50-16-16В-100 мкФ, С7 — К10-7В-50В-Н70-0.22 мкФ; резисторы R1 типа МЛТ-0,5-360 Ом, R2 — МЛТ-0,25-390 Ом, R3 — МЛТ-0,25-3 кОм, R4 — МЛТ-0,5-270 кОм, R5 — МЛТ-0,25-20 кОм, R6 — МЛТ-0,25-560 кОм, R7 — МЛТ-0,25-3,3 МОм, R8 — МЛТ-0,25-820 кОм, R9 — МЛТ-0,25-20 кОм, R10 — МЛТ-0,25-10 кОм, R11 — МЛТ-0,25-2 кОм, R12 — МЛТ-0,25-1,5 МОм; переключатели S1 типа П2Т-1-1, S2 — П1T-1-1, S3—S7 типа МПЗ-1; предохранители F1, F2 плавкие типа ВПБ6-1; индикаторные лампы H1 типа МН-6,3-0,22А, Н2 — ТН-2; электрические соединители X1 типа «вилка» с электрическим кабелем, имеющим двойную изоляцию, Х2, ХЗ типа КМЗ-1; излучающие головки громкоговорителей BA1, BA2 типа ЗГД-38Е; аккумуляторная батарея GB1 типа 11ЦНК-0.45. При монтаже, регулировке и ремонте сигнального устройства некоторые типы комплектующих ЭРИ и ЭРЭ могут быть заменены другими аналогичными, не ухудшающими основные электрические параметры устройства и его эксплуатационные характеристики. Например, резисторы типа МЛТ можно заменить на резисторы типов ВСа, ВС, ОМЛТ, КИМ, С2-6, С1-8; оксидные электролитические конденсаторы типа К50-6 — на К50-3, К50-12, К50-16, К50-20; выпрямительные диоды типа Д237А — на Д226, КД105А, КД205К; диоды типа Д220 — на Д220А, КД510А, КД521Л; стабилитрон типа Д814Б - на Д815Г, Д818А. При сборке и монтаже устройства обеспечивается защита всех элементов схемы изоляционными лаками от воздействия внешних климатических факторов, а также от воздействия статического электричества. Основные электрические параметры и технические характеристики сигнального устройства на двух микросхемах серии К176 Номинальное напряжение питающей сети переменного тока,В ....................... .220 Номинальная частота питающей сети переменного тика, Гц ........................ .50 Номинальное напряжение автономного источника питания постоянного тока, В .............. .9 Пределы изменения напряжения питающей сети переменного тока, % ................... .—15...+10 Пределы изменения частоты питающей сети неременного тика, % ..................... .±1 Пределы изменения напряжения автономного источника питания, В ................... .7...12 Выходное напряжение на выводах обмоток сетевого понижающего трансформатора Т1, В: 4 и 5 ............................ .9,1 6 и 7 ............................ .6,2 Выходное стабилизированное напряжение, В ..... .9 Коэффициент стабилизации напряжения постоянного тока на выходе стабилизатора, не менее . . . .100 Амплитуда пульсации выпрямленного напряжения, мВ, не более ......................... .15 Ток, потребляемый устройством в дежурном режиме работы от сети переменного тока, мА, не более ............................ .10 Выходная мощность звуковою сигнала, Вт ...... .4 Ток, потребляемый устройством в дежурном режиме работы от автономного источника питания, мкА, не более ........................ .30 Мощность, потребляемая устройством от сети в дежурном режиме работы, Вт ............. .0,1 Время подачи звукового сигнала в рабочем режиме работы, мин, не менее .............. .3,5 Длина периметра установки шлейфа или переключателей S5—S7 при монтаже проводом в эмалированной изоляции диаметром 0,12 мм, м, не менее ............................ .500 Время задержки подачи звукового сигнала после замыкания контактов переключателя S4, с, не менее ............................ .10 Вероятность безотказной работы устройства при риске заказчика в=0,92, не менее .......... .0,98 Срок службы устройства, ч, не менее ......... .10 000 Помехозащищенность устройства при напряженности внешнего электрического поля в полосе частот 0.15...30 МГц, дБ ...................... .120 То же к сетевым помехам, дБ, не менее ........ 80 То же к магнитным помехам, дБ, не менее ...... 100 Сопротивление изоляции токоведущих частей устройства относи тельно металлического корпуса, МОм, не менее ........... 10 кпд, %, не менее ........................ 75

Рис. 2.7. Принципиальная схема сигнального устройства на двух микросхемах серии К 176
Устройство сигнализации типа «сигма»
Это электронное УС широко используется в виде БЭ в различных промышленных охранных устройствах, рекламируемых разными фирмами и акционерными обществами. Как правило, в охранных и предупредительных устройствах, устанавливаемых на объектах, этот БЭ не раскрывается и не сопровождается принципиальной электрической схемой. А отсутствие информации о применяемых комплектующих ЭРЭ не позволяет владельцам охранных устройств устранять неполадки в схеме своими силами. Электронное УС типа «Сигма», работающее по принципу включения на замыкание контактов конечных выключателей, предназначено для охраны жилых и производственных помещений, хозяйственных построек на садово-огородных участках, а также автомобилей, мотоциклов, катеров и т. п. Срабатывает устройство при несанкционированном открывании дверей, окон, форточек, крышек, капотов и т. п., замыкая контакты переключателей. Работает УС или от сети переменного тока напряжением 220 В частотой 50 Гц, или от аккумуляторной батареи напряжением от 9 до 12 В постоянного тока. Аккумуляторная батарея отключается при эксплуатации УС от сети переменного тока. При установке УС в автомобиле, катере или яхте электропитание осуществляется от бортовой сети. Принципиальная электрическая схема УС со звуковой сигнализацией типа «Сигма» приведена на рис. 2. 2. УС включает в свой состав цепи входного устройства, сетевой понижающий трансформатор питания Т1, выпрямительное устройство с емкостным фильтром, стабилизатор напряжения компенсационного тина, сигнальную систему управления со схемой электронной сирены. Входное устройство УС. обеспечивает подключение к сети переменного тока напряжением 220 В, защиту исходных цепей от коротких замыканий и перегрузок, которые могут возникнуть при ошибках в монтаже или из-за неисправных комплектующих элементов, сигнализацию о готовности УС к эксплуатации и подключение аварийного питания от аккумуляторной батареи GBI с контролем тока нагрузки, включение и выключение электропитания УС осуществляется с помощью двух переключателей S1 (от автономного источника питания) и S2 (от сети переменного тока). В устройстве применен сетевой понижающий трансформатор питания Т1, который изготавливается на унифицированном магнитопроводе типа УШ броневой конструкции и имеет одну катушку, устанавливаемую на центральном стержне. Активная площадь поперечного сечения стали магнитопровода должна быть не менее 4 см2. При изготовлении самодельного трансформатора в домашней мастерской следует обратить особое внимание на качество изоляции между слоями обмоточных проводов и между обмотками. Особенно тщательно надо изолировать экранную обмотку как от первичной, так и от вторичных обмоток. Вместо самодельного трансформатора питания в устройстве может быть использован унифицированный серии «Габарит», например трансформатор, имеющий повышенную степень надежности и долговечности типа ТПП 287-127/220-50, что крайне необходимо при длительной, иногда круглосуточной работе системы в ждущем режиме. Кроме этого сетевой понижающий трансформатор 77 обеспечивает заданные значения выпрямленного напряжения постоянного тока, гальваническую развязку вторичных цепей УС от высокого напряжения сети переменного тока, а также дополнительную электробезопасность при эксплуатации. На вторичных обмотках сетевого трансформатора действуют напряжения 5 и 15 В. Выпрямитель УС собран по однофазной двухполупериодной мостовой схеме Греца на четырех выпрямительных диодах средней мощности VD2 — VD5. Выбор схемы этого выпрямителя обусловлен тем, что она обеспечивает повышенную частоту пульсации выпрямленного напряжения постоянного тока на выходе выпрямителя, низкое значение обратного напряжения на комплекте диодов, полное использование габаритной мощности сетевого трансформатора, оптимальный уровень кпд, возможность подключения выпрямителя к сети переменного тока без понижающего трансформатора. Но по сравнению с другими выпрямителями рассматриваемая схема имеет повышенную стоимость изготовления и невозможность установки выпрямительных диодов на радиаторы охлаждения без изоляционных прокладок. Выпрямитель УС работает на емкостный фильтр, собранный на конденсаторе С1, который сглаживает пульсации выпрямленного напряжения постоянного тока. На выходе выпрямительного устройства собран также индикатор перегрузки, в состав которого входят индикаторная лампа Н2 и проволочный резистор R1. Выпрямленное и сглаженное фильтром напряжение постоянного тока подается на компенсационный стабилизатор напряжения последовательного действия, собранный на транзисторах VT1, VT2 и стабилитроне VD6. Резистор R3 позволяет плавно регулировать выходное напряжение на стабилизаторе в пределах от 2 до 12 В. Ток нагрузки при постоянном выходном напряжении обеспечивается в пределах от 250 до 300 мА. Регулирующим элементом в стабилизаторе напряжения является транзистор VT2, управляющим элементом — VT1, который включен как эмиттерный повторитель. Электрическая цепочка, составленная из стабилитрона VD6 и резистора R2, стабилизирует напряжение на резисторе R4. Устройство сигнализации, являющееся нагрузкой, включено в эмиттерную цепь транзистора VT2, и потребляемый им ток течет через участок эмиттер — коллектор этого транзистора. В случае перегрузки или короткого замыкания в цепи электронной сирены ток возрастает, увеличивая падение напряжения на индикаторной лампе Н2 и резисторе R1. Сопротивление резистора R1 рассчитано таким образом, что при токе нагрузки до 200... 300 мА нить накала лампы Н2 начинает накаливаться, а при токе более 300 мА — ярко светиться. Конденсатор СЗ дополнительно сглаживает пульсации выпрямленного напряжения и является вторым емкостным фильтром. Резистор R5 установлен для того, чтобы и при отключенном устройстве охраны регулирующий транзистор работал бы как усилитель тока. Собственно электронное УС включает в свой состав два таймера, собранных на ИМС DA1 и DA2, которые включены по схеме генераторов автоколебаний. Первый таймер работает на частоте примерно 3 Гц. Второй таймер-генератор работает на частоте до 1 кГц. ИМС DA2 вырабатывает выходные сигналы двух типов. С первого выхода ИМС ДА2 (вывод 3} снимается сигнал прямоугольной формы, а с двух других выходов (выводы 2 и б) — сигналы пилообразной формы, которые обеспечивают частотную модуляцию звукового сигнала на выходе УС. Составной транзистор, образованный двумя транзисторами VT7 и VT8, а также резистор R14 обеспечивают заранее заданное и необходимое напряжение на конденсаторе Сб. Выходной сигнал второго генератора, собранного на ИМС DA1, обеспечивается в виде последовательных импульсов длительностью от 90 до 100 мкс. Уровень и частота звукового сигнала на выходе можно изменять путем регулирования питающего напряжения. Пониженное напряжение дает возможность получить более высокий тон звучания. Микропереключатели S3 — S6 устанавливаются скрытно на окнах, дверях, крышках, капотах охраняемых объектов, они должны включаться и замыкать сигнальную цепь независимо от их расположения на объектах. Все микропереключатели соединяются параллельно друг другу, что приводит к срабатыванию СОС при замыкании любого переключателя. Изменение сопротивления резистора R15 дает возможность управлять частотой модуляции выходных сигналов, а изменение сопротивления резистора R12 позволяет управлять высотой тона звучания сирены. Значение сопротивления резистора R11 влияет на глубину модуляции сигнала. Транзистор VT5, стабилитрон VD7 резистор R6 обеспечивают установку необходимого питающего напряжения ИМС. С первого выхода ИМС DA2 (вывод 3) снимается напряжение в виде отрицательных импульсов, которое поступает на транзистор VT6, инвертируется и поступает на вход составного транзистора, собранного на VT3 и VT4. Этот составной транзистор обеспечивает усиление по мощности, необходимое для включения громкоговорителя ВА1 (или автомобильной сирены) при высоком уровне звукового сигнала. Все основные детали и комплектующие изделия УС типа «Сигма» смонтированы на плате, выполненной под печатный монтаж и изготовленной из фольгированного стеклотекстолита или гетинакса толщиной до 2 мм. Токонесущие проводники и контактные площадки на печатной плате выполнены прорезями в фольге и имеют ширину не менее 1,5 мм. Печатная плата с помощью четырех винтов с гайками и монтажных стоек высотой до 25 мм закрепляется на шасси в пластмассовом корпусе, который имеет крышку с вентиляционными отверстиями и лицевую панель. На этой панели монтируются выключатель питания S1, держатель сетевого плавкого предохранителя FI, сигнальные лампы H1 и Н2, ручки управления переменных резисторов и стрелочный ИП. На боковую стенку корпуса выведены приборные малогабаритные контактные зажимы, переключатель S1 и сетевой шнур с электрическим соединителем X1. В УС типа «Сигма» применяются следующие покупные комплектующие ЭРЭ и изделия: сетевой понижающий трансформатор питания 77 типа Ш броневой конструкции; ИМС DA1 типа КР1006ВИ1, DA2 — КР1006ВИ1; транзисторы VTI типа МП42Б, VT2 — П213, VT3 — КТ817В, VT4 — КТ630Д, VT5 — КТ3102Д, VT6 — КТ3107Б, VT7 — КТ3107Б, VT8 — КТ3102Д; выпрямительные диоды VD1 типа КД220Г, VD2 — VD5 — Д226; стабилитроны VD6 типа Д814Д, VD7 — Д814А; конденсаторы С1 типа К50-3-25В-2000 мкФ, С2 — К50-3-25В-500 мкФ, СЗ — К50-3-25В-1000 мкФ, С4 — К10-7В-25В-Н90-0,01 мкФ, С5 — К50-3-25В-470 мкФ, С6 — К73-5-0.22 мкФ; резисторы R1 типа С5-35-ЗВТ-7 Ом, R2 — ВСа-0,5-360 Ом, R3 — СП4-2Ма-1Вт-10 кОм, R4 — ВСа-0,5-1 кОм, R5 — ВСа-0,5-1 кОм, R6 — ВСа-0,125-2,2 кОм, R7 — ВСа-0,125-2,2 кОм, R8 — ВСа-0,125-680 Ом, R9 — ВСа-0,125-2,2 кОм, R10 — ВСа-0,125-10 кОм, R11 — ВСа-0,125-2,2 кОм, R12 — ВСа-0,125-150 кОм, R13 — ВСа-0,125-18 кОм, R14 — ВСа-0,125-3,3 кОм, R15 — ВСа-0,125-1 МОм; громкоговоритель ВА1 типа 6ГД-6; аккумуляторная батарея GB1 с выходным напряжением 12 В (например, автомобильный аккумулятор или 10НКГ-10Д); предохранитель F1 типа ПМ-1-0,5 А; электрический соединитель X1 типа «вилка» с электрическим кабелем в двойной изоляции длиной 1,5 м; ИП РА1 типа 4200 постоянного тока, с точностью отсчета не ниже класса 1,5; переключатели S1 типа ТВ2-1-2, S2 — П1Т-1-1, S3 — S6 типа МП-7; индикаторные лампы HI типа МН-6,3-0,22 А, Н2 — МН-12В-0.26 А. При монтаже, сборке, регулировке и ремонте электронного УС могут быть применены другие комплектующие ЭРЭ, не ухудшающие его основные электрические параметры и эксплуатационные характеристики. В частности, выпрямительные диоды тина Д226 можно заменить на диоды типов Д229, Д237А или на диодную сборку тина КЦ402Е; оксидные электролитические конденсаторы типа К50-3 — на К50-6, К50-12, К50-16, К50-20; резисторы тина ВСа — на МЛТ, ОМЛТ, МТ, С1-4, УЛИ, С2-8; сигнальную лампу HI типа МН6, 3-0, 22 А — на лампы типов КИ-6-60, МН-6,3—0, 3 А; стабилитрон типа Д814Д — на Д813. В устройстве может быть применен любой звукоизлучатель с сопротивлением катушки 8 Ом. Моточные данные сетевого самодельного трансформатора питания Т1 приведены в табл. 2. 5. Здесь, видимо, целесообразно еще раз напомнить о необходимости соблюдать требования техники электро- и пожарной безопасности. Большинство элементов схемы устройства, и особенно подключенные к промышленной сети переменного тока, могут находиться под напряжением. Поэтому запрещается касаться схемы руками или инструментом с неизолированной рукояткой до тех пор, пока устройство не будет отключено от электрической сети. Таблица 2. 5. Моточные данные сетевого понижающего трансформатора питания Т1, примененного в устройстве сигнализации типа «Сигма»
Основные технические характеристики устройства сигнализации типа «Сигма» Номинальное напряжение питающей сети переменного тока, В.................... 220 Номинальная частота питающей сети переменного тока, Гц.............................50 Номинальное напряжение питания автономного источника ХИТ, В..................... 12 Пределы изменения напряжения питающей сети переменного тока, при которых сохраняется устойчивая работоспособность УС, В......... 180... 240 Пределы изменения частоты питающей сети переменного тока, Гц................... 49, 5... 50.5 Выходное стабилизированное напряжение БП (максимальное значение), В............... 15 Пределы регулирования выходного напряжения на стабилизаторе, В.................... 3... 15 Максимальный ток нагрузки, мА............. 300 Ток срабатывания защитного устройства, мА..... 400 Ток, потребляемый устройством в ждущем режиме холостого хода, мА, не более.......... 6 Коэффициент стабилизации напряжения постоянного тока, не менее..................... 200 Коэффициент нелинейных искажений питающей сети переменного тока, %, не более......... 12 Амплитуда пульсации стабилизированного напряжения постоянного тока, мВ, не более........ 8 Номинальная мощность УС, Вт, не менее....... 30 Выходная мощность звуковой сирены, Вт, не менее............................ 5 Максимальное количество контролируемых объектов охраны одновременно, шт.............. 20 Частота звуковых сигналов, Гц.............. 10... 20 000 Сопротивление изоляции токоведущих частей устройства между собой и между металлическим корпусом, МОм, не менее................ 10 Готовность устройства к эксплуатации после включения электропитания, с.............. 1 Время срабатывания устройства после замыкания контактов переключателей, мс.......... 0, 2 Электрическая прочность изоляции токоведущих частей при нормальных условиях эксплуатации УС, В, не менее....................... 500 Вероятность безотказной работы УС при риске заказчика в =0, 92, не менее............... 0, 96 Срок службы устройства, ч, не менее.......... 5000 Помехозащищенность устройства, выполненною в металлическом корпусе при воздействии внешнего электромагнитного поля, дБ........ 100 кпд, %, не менее........................ 95

Рис. 2. 2. Принципиальная схема устройства сигнализации типа "Сигма".
Сторожевые устройства и охранная сигнализация
Быстроперестраиваемое сторожевое устройство
Это несложное электронное устройство от ранее рассмотренных отличается как кодированием, так и съемно-логическим решением. Цифровой блок построен на ИМС, которые обладают высокой экономичностью, что позволяет питать его и от автономного источника, и от сети переменного тока. Электронное сторожевое устройство широкого применения выполнено по принципу кодирования информации простым переключением контактов, которое осуществляется в любое время по желанию хозяина собственности. Поэтому данное изделие относится к числу электронных устройств автоматического действия с многотысячными вариантами шифрования. Рассматриваемый в составе сторожевой системы БЭ предназначен для установки на входных бронированных дверях жилых, производственных и хозяйственных помещений от вторжения посторонних лиц и злоумышленников, не знакомых с установленным в данный момент шифром. Простота шифрования устройства и запоминания кода и достаточная ясность работы электронного быстроперестраиваемого сторожевого устройства позволяют использовать его для охраны гаражей, складских помещений и хозяйственных построек на приусадебных и садово-огородных участках. Многочисленные варианты кодирования не позволяют открыть устройство простым перебором (для открывания замка таким способом потребовалось бы несколько месяцев непрерывной работы). Механическая часть замка здесь не рассматривается. Устойчивая и надежная работа сторожевого устройства обеспечивается от сети переменного тока напряжением 220 В, реже 127 В частотой 50 Гц или от аккумуляторной батареи с номинальным выходным напряжением постоянного тока 12 В. Подключается аккумуляторная батарея к малогабаритным приборным зажимным контактам Х2 и ХЗ, соблюдая полярность. Принципиальная электрическая схема рассматриваемого сторожевого устройства, собранного на трех ИМС типа К176, приведена на рис. 3. 16. Как следует из схемы, в состав устройства входят устройство подключения к источникам электропитания, сетевой понижающий трансформатор питания Т1, два выпрямительных устройства, емкостный фильтр, стабилизатор напряжения, выполненный на биполярных транзисторах, кодирующее устройство, электронный блок счетно-решающего устройства и ИМ. Входное устройство включает в свой состав электрический соединитель X1 типа «вилка», смонтированный с электрическим кабелем и обеспечивающий подключение сторожевого устройства к сети переменного тока; плавкие предохранители F1 и F2, защищающие входные цепи устройства от перегрузок и коротких замыканий, которые могут произойти из-за неправильной сборки и ошибок в монтаже схемы, а также из-за неисправных комплектующих ЭРЭ; индикаторную лампочку H1, сигнализирующую о готовности сторожевого устройства к работе; конденсаторы С1 и С2, обеспечивающие защиту от низкочастотных электромагнитных помех, которые проникают в сеть питания; два малогабаритных зажимных контакта Х2 и ХЗ, рассчитанных на подключение одного соединения. Сетевой понижающий трансформатор питания Т1 самодельной конструкции изготавливается на броневом ленточном магнитопроводе типа ШЛ с одной катушкой, которая устанавливается на центральном стержне. Площадь активного поперечного сечения стали магнитопровода должна быть не менее 6 см2. Моточные данные сетевого трансформатора Т1 приведены в табл. 3.15. Первичная обмотка трансформатора имеет отвод от 1270-го витка для подключения к сети переменного тока напряжением 127 В. На выходе обмоток трансформатора действует переменное напряжение 6,3 В и 13 В. При изготовлении трансформатора необходимо обеспечить повышенную прочность электроизоляции между слоями обмоточного провода и между обмотками различными изоляционными материалами: лакотканью, изоляционны- Таблица 3. 15. Моточные данные сетевого понижающего трансформатора питания Т1, примененного в быстро перестраиваемом сторожевом устройстве
Исполнительные устройства и датчики передачи информации о проникновении на охраняемый объект
После срабатывания многих типов сторожевых устройств и систем включаются звуковые, световые или электромеханические сигнализаторы, которые устанавливаются на охраняемом объекте или ЦПУ и являются составной частью электронной схемы. По этому принципу создано большинство существующих сторожевых устройств. В условиях города наибольшую эффективность при охране объектов, особенно частных автомашин, можно достичь только при применении дублирующих устройств охраны и сигнализации, которые могут передавать информацию о вторжении на охраняемый объект на расстоянии до десятка километров. К таким устройствам относятся миниатюрные УКВ ЧМ передатчики, извещатели охранные объемные радиоволновые для подвижных средств и извещатели охранно-пожарные для стационарных объектов. Из существующих и применяемых в качестве дополнительных источников информации рекомендуются следующие типы: "Штифт", «Лемур», «Аргус-2», "Аргус-2М", "Фобос", «Нева», «Рубин», «Сигнал», «Адемко», "Адемко-998" , "Фотон-4", «Дип-3»,«ИПД-01»,«Волна»,«Риф-М»,«ИПР-1»,«Эхо-2»,«СМК-1»,«СМК-3»,«Окно-2М»,Рубеж-3», «Вектор-2», «Вектор-3» и многие другие изделия. Например, охрана закрываемых помещений может осуществляться с помощью извещателя сторожевой сигнализации типа «Волна-5», который относится к группе объемных радиоволновых устройств. Данное устройство, используемое в качестве датчика, предназначено для обнаружения лиц, проникающих в охраняемое закрытое помещение, и формирования тревожного извещения. Охранный извещатель «Волна-5» обеспечивает: обнаружение посторонних лиц, вторгшихся в охраняемое помещение; практически 100-процентное отсутствие ложных срабатываний в помещениях с интенсивной вентиляцией и быстрыми потоками воздуха; установку нескольких извещателей в одном закрытом охраняемом помещении; полуавтоматическую регулировку дальности действия в пределах заданных значений; возможность работы с другими системами и датчиками обнаружения посторонних лиц. Следует заметить, что большинство охранных извещателей, в том числе и типа «Волна-5», работают наиболее эффективно, если постороннее лицо попадает в центр зоны обнаружения. В данном случае сама зона обнаружения представляет собой замкнутый объем электромагнитных волн, излучаемых рассматриваемым датчиком, который действует на расстоянии до 16 м в горизонтальной и вертикальной плоскостях. Основные электрические параметры и технические характеристики охранного извещателя " Волна-5" Номинальное напряжение питающей сети переменного тока. В................. 220 Номинальная частота питающей сети переменного тока, Гц .................. 50 Номинальное напряжение автономного источника питания постоянного тока, В ............... 9 Оптимальная площадь обнаружения посторонних лиц и охраняемом помещении, м2 ...............90 Расстояние до границы действия излучателя, м: максимальная ....................... 12...16 минимальная ................... 3.. 4 Контролируемый объем, м^3, не менее ........... 200 Ток, потребляемый электронным извещателем и рабочем режиме, мА, не более ........... 2 Габаритные размеры (без кронштейна), мм ...... 97Х9ЗХ52 Условия эксплуатации: температура окружающей среды, °С ........ —30...+50 относительная влажность воздуха при температуре 20 °С, % .............. 85±3 атмосферное давление воздуха, мм рт. ст. ..... 200...900 Следующим рекомендуемым к применению изделием промышленного производства для охраны закрытых помещении является извещатель типа «Аргумент-2», который относится к типу охранных объемных радиоволновых электронных устройств. Работает рассматриваемое изделие от сети переменного тока напряжением 220 В частотой 50 Гц или от автономного источника питания напряжением 12 В постоянного тока. В качестве автономного БП может быть использован источник питания «Электроника Д2-27», который имеет высокие технические характеристики. В состав этого изделия входят сетевой понижающий трансформатор питания, выпрямительное устройство и стабилизатор напряжения постоянного тока 12 В. Рассматриваемый охранный объемный радиоволновый извещатель «Аргумент-2» устанавливается внутри помещения в местах наиболее вероятного нахождения постороннего лица при проникновении его в это помещение. Устройство охраны обеспечивает высокую обнаружительную способность, отсутствие ложных тревог при эксплуатации в помещениях с работающим оборудованием, установку и работу нескольких излучателей-извещателей в одном помещении, дистанционное управление. При проникновении постороннего лица в зону действия датчика излучателя охраняемое пространство закрытого помещения изменяет действующее внутри него электромагнитное поле, которое, в свою очередь, приводит к срабатыванию системы и формированию тревожного извещения размыканием выходных контактов исполнительного реле. Размыкание контактов реле приводит в действие световые или звуковые индикаторы и радиоизлучатель. Активные зоны действия электронного охранного извещателя типа «Аргумент-2» в горизонтальной и вертикальной плоскостях приведены на рис. 3.4, где по осям абсцисс и ординат откладываются радиусы действия устройсва, дающие в сумме объемную картину электромагнитною поля, по типу приемно-передающей антенны.
Исполнительные устройства и датчики
Рис. 3.4. Схема зоны обнаружения постороннего лица: а—в горизонтальной плоскости: б — ввертикальной плоскости. Основные электрические параметры и технические характеристики излучателя «Аргумент-2» Номинальное напряжение питающей сети переменного тока, В .................... 220 Номинальная частота питающей сети переменного токи, Гц .............. . . 50 Номинальное cтабилизированное напряжение питания функциональных узлов устройства постоянным током, В ........... ....... . . 12 Пределы изменения напряжения питающей сети переменного тока, % ........ . . —10...+15 Пределы изменения частоты питающей сети переменного тока, % ................ —1 Коэффициент нелинейных искажений питающей сети переменного тока, %, не более ............. 12 Дальность действия активного элемента устройства в закрытом помещении, м: максимальная ...................... 16 минимальная ........................ 3 Активная площадь обнаружения посторонних лиц, м^2, не менее ............................ 100 Объем закрытою помещения, обслуживаемый одним датчиком, м3, не менее ................... 250 Ток, потребляемый устройством в режиме холостого хода, мА, не более ............... 80 Диапазон рабочих частот, МГц, в пределах которых устанавливается одна частота для конкретного объекта охраны ....................... 140...210 Длительность полного провала напряжения питающей сети переменного тока, мс, не менее . . 250 Срок службы устройства при круглосуточном включении датчика, ч, не менее ............. 5000 Вероятность безотказной работы устройства при риске заказчика в=0,95, не менее ........ 0,99 Помехозащищенность электронного датчика при воздействии внешнего электромагнитного поля, дБ, не менее ......................... 120 Сопротивление изоляции токоведущих частей относительно друг друга, МОм, не менее ....... 10 Условия эксплуатации: температура окружающей среды, С ........ —30...+50 относительная влажность воздуха при температуре 25 °С, %, не менее ....... 85 атмосферное давление воздуха, мм рт. ст. ..... 200...1000 Габаритные размеры, мм .................. 90х65х45 Гарантийный срок службы, г ................ 1 Конструктивно охранный извещатель «Аргумент-2» выполнен в виде прямоугольника сравнительно небольших размеров, который устанавливается на специальном кронштейне. При использовании рассматриваемого датчика в составе комплексной сторожевой системы предусмотрено применение автоматического дистанционного управления, которое позволяет включать его вторично после срабатывания ИМ звукового или светового оповещения. В этом случае данный извещатель становится дублирующим устройством с автономной передачей радиосигнала на ЦПУ с помощью радиоволн, работающих на выбранной частоте. Если будет вскрыта и заблокирована первая ступень защиты, то данная вторая ступень сработает вторично и предупредит о несанкционированном вторжении в охраняемое помещение. Проблема охраны закрытых помещений с помощью объемных радиоволновых извещателей решается в полной мере только в том случае, если вся информация приходит на ЦПУ и действует система постоянного наблюдения и отслеживания. Технические характеристики и основные электрические параметры некоторых типов электронных извещателей, изготавливаемых промышленным способом, приведены в табл. 3.5. Особую группу датчиков, применяемых в сторожевых и сигнальных устройствах, составляют конечные выключатели, которые используются для коммутации электрических цепей постоянного или переменного тока. Часто применяются малогабаритные кнопки типа КМ, командные кнопки типа КН, кнопочные переключатели типа КП и микропереключатели типа МП. Основные электрические параметры микропереключателей типа МП при различных видах нагрузки приведены в табл. 3.6. Малогабаритные кнопочные переключатели типа КМ выпускаются двух типоразмеров: КМ1-1 и КМ2-1, они рассчитаны на эксплуатацию в самых жестких условиях воздействия климатических, механических, биологических и электромагнитных нагрузок. Микропереключатели этого типа обеспечивают коммутацию электрических цепей с активной нагрузкой постоянного тока от 0,0005 до 4 А с напряжением от 0,5 до 30 В и переменного тока частотой 50...400 Гц от 0,0005 до 3 А с напряжением от 0,5 до 250 В. Износостойкость переключателей составляет 10000 циклов переключений из положения «выключено» в положение «включено» и возвращение их в положение «выключено». Модульные переключатели типов П2К и П2КЛ изготавливаются во всеклиматическом исполнении для эксплуа- Таблица 3. 5. Основные электрические параметры и технические характеристики электронных извещателей
тации при температуре от —10 до 40 °С, относительной влажности воздуха до 90%, при температуре 25 °С и пониженном атмосферном давлении воздуха до 5 мм рт. ст. Эти переключатели составляются из отдельных ячеек (модулей) с различным числом контактных групп. Изготовляются пять типов модулей с числом контактных групп на переключение 2; 4; 6; 8. Все ячейки переключателя П2К имеют одинаковые размеры, за исключением длины, которая зависит от числа контактных групп. Переключатель П2К может состоять из одной ячейки и в таком виде применяется, как правило, в сторожевых устройствах. Допустимый постоянный ток через контакты при активной нагрузке равен 0, 1 А при напряжении 250 В и 1 А при напряжении 12 В; допустимый переменный ток через контакты равен 0, 2 А при напряжении до 250 В частотой 50 Гц и равен 1, 5 А при напряжении 12 В. Емкость между контактами не превышает 1, 5 пФ; тангенс угла диэлектрических потерь на частоте 1 МГц — не более 0, 05; сопротивление изоляции постоянному току в нормальных условиях не менее 50 МОм. К числу переключателей с повышенной износостойкостью, надежностью и долговечностью относятся переключатели типа КМ, которые могут коммутировать электрические цепи постоянного и переменного тока с напряжением от 10 до 50 В и током от 0, 05 до 1, 5 А. Изготавливается командный кнопочный переключатель в виде трех типоразмеров: КН-1 однополюсного включения, КН-2 — двухполюсного включения и КН-П — однополюсного включения—выключения. Износостойкость этих переключателей составляет не менее 15000 циклов переключении. Микропереключатели типа МП, представленные в табл. 3. 6, являются наиболее часто применяемыми в сторожевых устройствах. Перед установкой этих микропереключателей в качестве датчиков после длительного хранения необходимо произвести их тренировку (не менее 100 циклов). Износостойкость микропереключателей составляет 10 000 циклов переключении. Сопротивление изоляции при нормальных условиях эксплуатации — не менее 1000 МОм. Масса переключателей типов МП1-1, МПЗ-1, МП5 равна 3, 5 г, типов МП9, МП10, МП11 — 2, 7 г, типа MП7 — 0, 8 г, МП 12 — 0, 7 г. В составе всех электронных и электромеханических сторожевых устройств с автоматическим управлением кроме датчиков и блоков электроники имеются ИМ и узлы. Необходимо заметить, что к процессам управления относятся: приведение в действие устройства (включение, пуск, подключение), прекращение действия (остановка, выключение) и регулирование. При автоматическом управлении сторожевыми устройствами в качестве датчиков используются контактные, автономные, реостатные, электролитические, проволочные, индуктивные, фотоэлектрические датчики, а также датчики температуры. Также обязательным элементом электрической схемы сторожевого устройства является ИМ, устанавливаемый фактически на механических или электромеханических замках. Наиболее часто применяемыми исполнительными устройствами являются электрические магниты и соленоиды как промышленного, так и самодельного изготовления. Электропитание этих изделий осуществляется, как правило, от источников постоянного тока с низковольтным напряжением и малым потреблением тока. Например, для открывания дверного замка с защелкой может быть рекомендован электромагнит с питанием от выпрямителя постоянного тока 24 В, рассчитанного на ток от 0,25 до 0,5А. На рис. 3.5 приведена конструкция электромагнита, который развивает тяговое усилие не менее 3 кгс при указанных электрических параметрах. Самодельный электромагнит состоит из следующих деталей: 1 — гайка регулировочная; 2 — каркас катушки, состоящий из двух щечек и гильзы, изготавливаемых из гетинакса или пластмассы; 3 — опорный диэлектрический вкладыш-втулка, жестко закрепляемый в отверстии катушки; 4 — обмотка электромагнита (2700 витков провода ПЭВ-2 диаметром 0,31 мм, уложенных рядами виток к витку); 5 — пружина возвратная; 6 — шпилька Мб направляющая двусторонняя; 7 — сердечник; 8 — скоба-тяга, служащая для соединения с защелкой механического замка. Сердечник электромагнита изготавливается из мягкой электротехнической стали марки 3311, 3312 или 3313. Конструкция сердечника определяет форму и размеры каркаса катушки и габаритные размеры электромагнита. Ход сердечника внутри катушки должен быть не менее 18 мм. На рис. 3.6 дана конструкция тягового электромагнита, изготовленного из трансформатора питания или из дросселя фильтра типа Ш броневой конструкции. Рекомендуется выбрать такой трансформатор или дроссель, у которого магнитопровод выполнен методом шихтования из пластин электротехнической стали типа Ш20Х20. Для того чтобы изготовить тяговый электромагнит, необходимо произвести полную разборку трансформатора и выполнить следующую работу. 1. Из Ш-образных пластин вырезать центральные части магнитопровода, на которые устанавливается катушка с намотанными на нее проводами.

Рис. 3. 5. Конструкция тягового электромагнита с круглым магнитопроводом.

Рис. 3. 6. Конструкция тягового электромагнита, изготовленного из трансформатора типа Ш. 2. Собрать вырезанные части магнитопровода в пакет, скрепив его в двух местах немагнитными заклейнками. 3. Вырезать из стального листа толщиной 2 мм две накладки, контур которых полностью повторяет контур магнитопровода, представляющего собой замкнутый прямоугольник с размерами 80Х70 мм по наружному периметру и 60Х50 по внутреннему. По углам накладок просверлить четыре отверстия диаметром 4,5 мм. 4. Собрать все разрезанные части пластин магнитопровода в пакеты, закрыть их с обеих сторон накладками и скрепить немагнитными заклепками или шпильками. 5. Изготовить новый каркас катушки из гетинакса или стеклотекстолита толщиной 1 мм, с размерами, обеспечивающими установку катушки внутри магнитопровода. Внутреннее отверстие каркаса должно иметь размеры 20,5Х20,5 мм. 6. Намотать на каркас катушки провод марки ПЭЛ (ПЭВ-1, ПЭВ-2, ПЭТВР) диаметром 0,25 мм рядовым способом (виток к витку) в количестве 3000 витков. 7. Закрепить катушку с обмоточным проводом и магнитопровод в единую конструкцию и произвести пропитку изоляционным лаком. 8. Собрать и закрепить якорь электромагнита, как показано на рис. 3.6. В состав электромагнита входят следующие основные детали конструкции: 1— магнитопровод в сборе; 2 — якорь в сборе; 3 — скоба (2 шт); 4— скоба-тяга, соединяющая якорь с защелкой механического замка; 5 — немагнитная заклепка; 6 — накладка (2 шт); 7 — обмотка электромагнита; 8 — каркас катушки; 9 — немагнитная заклепка. Таблица 3.6. Основные электрические параметры микропереключателей типа МП

Электромеханическое
СТОРОЖЕВОЕ УСТРОЙСТВО НА ЭЛЕКТРОМАГНИТНЫХ РЕЛЕ Это сторожевое устройство относится к классу изделий дискретной автоматики, основу которых составляют электромеханические контакты, управляющие электромагнитным ИМ. Как правило, такие изделия представляют собой единую сторожевую систему, в которой подача напряжения на ИМ и его включение в действие происходят лишь при условии, что замыкания всех промежуточных контактов осуществляются точно в заданной последовательности. А включение ИМ в данном варианте устройства приводит к перемещению сердечника электромагнита и связанных с ним защелки или стопора ригеля механического замка, устанавливаемого на входной двери. Сторожевое устройство предназначено для установки на входных дверях жилых домов и производственных объектов, а также на внутренних дверях офисов, складов, цехов, лабораторий и т. д. Устройство, смонтированное на внутренних дверях, разрешает свободный вход в помещение лицам, знающим зашифрованное число, и в любом случае предупреждает об открывании двери и наборе шифра. Попытки посторонних посетителей открыть замок простым перебором цифр не могут привести к положительному результату, так как количество вариантов шифра насчитывает десятки тысяч. Устройство включает в свой состав очень маленькую номенклатуру комплектующих ЭРИ и ЭРЭ, и все они рассчитаны на жесткие условия эксплуатации. При правильной технологии изготовления и монтаже элементов как внутри блоков, так и всей наружной проводки устройство может эксплуатироваться в условиях УХЛ и ХЛ, при температуре окружающей среды до —35 °С и 45 °С, при относительной влажности воздуха при температуре 25 °С до 95% и при пониженном атмосферном давлении до 200 мм рт. ст. Работает сторожевое устройство непосредственно от сети переменного тока напряжением 220 В частотой 50 Гц, и звонковая кнопка находится при замыкании контактов под высоким напряжением. Вторичный источник электропитания изготавливается в единой конструкции с релейным автоматом. Принципиальная электрическая схема электромеханического сторожевого устройства на электромагнитных реле приведена на рис. 3. 19. Подключение устройства к сети электропитания осуществляется с помощью электрического соединителя X1 типа «вилка» или прямым подключением электрического кабеля к однофазной сети. В последнем случае электрический соединитель X1 из схемы исключается. На входе устройства установлены плавкие предохранители, защищающие его от коротких замыканий и перегрузок в цепях устройства. Для исключения ошибок и как следствие коротких замыканий необходимо использовать только проверенные комплектующие элементы и монтажные провода, сопротивление изоляции которых в нормальных условиях эксплуатации не менее 50 МОм. В конструкции сторожевого устройства можно выделить такие узлы, как БП с релейным автоматом, входные цепи с электрическим звонком и емкостным фильтром, пульт управления и дешифратор, устанавливаемый на входной двери. Конденсатор С/ обеспечивает защиту от помех, проникающих в сеть питания как от работы внешних источников, так и от работы релейного переключателя при замыкании и размыкании контактов. Конденсатор сравнительно небольшой емкости устанавливается параллельно первичной обмотке сетевого трансформатора Т1 и рассчитан на напряжение 750 В. Характерной особенностью данного устройства является его высокая экономичность, так как в режиме ожидания оно не потребляет электроэнергии. Схема его включения содержит переключатели S1, S2 и S12 с разомкнутыми контактами. Одновременно необходимо обратить внимание на включение и работу электрического звонка. Как следует из схемы, электрический звонок включен автономно и его работа зависит от положения контактов переключателей S1 S2 и S12. Это условие изменится, если будет выбран другой шифр. В положении, указанном на схеме, шифр устройства — 0987. Количество цифр в коде определяется количеством рабочих реле КЗ—Кб. Для электропитания электромагнитных реле и ИМ в устройстве собрано выпрямительное устройство, на выходе которого действует постоянное напряжение 32 В под нагрузкой. Для понижения высокого сетевого напряжения применен сетевой понижающий трансформатор питания Т1 стержневой самодельной конструкции. Изготавливается трансформатор на магнитопроводе типа ПЛ или П с двумя катушками по данным, приведенным в табл. 3.17. Активная площадь поперечного сечения стержней магнитопровода должна быть не менее 5 см2. Магнитопровод стержневой конструкции трансформатора выполняется П-образной формы и имеет два стержня с катушками. На каждом стержне помещается половина витков первичной и половина витков вторичной обмоток. Они соединяются между собой последовательно, так, чтобы намагничивающие силы этих полуобмоток совпадали по направлению. Стержневые трансформаторы обладают значительно меньшей чувствительностью к внешним магнитным полям, так как знаки ЭДС помех, наводимых в двух катушках трансформатора, равны по величине, но противоположны по знаку, поэтому взаимно уничтожаются. Эти трансформаторы по сравнению с броневыми имеют меньшую индуктивность рассеяния (на каждой катушке только половина витков, и поэтому толщина катушки меньшая), меньшее внешнее электромагнитное поле (магнитодвижущая сила в отдельных катушках имеет равный знак). Сетевой трансформатор обеспечивает полную гальваническую развязку между вторичными цепями устройства и первичной сетью электропитания высокого напряжения, Таблица 3. 17 Моточные данные сетевого понижающего трансформатора питания Т1, примененного в электромеханическом сторожевом устройстве на электромагнитных реле
расчетное значение выпрямленного напряжения постоянного тока и более высокую электробезопасность. Параллельно вторичным обмоткам сетевого трансформатора включен индикатор, который сигнализирует о срабатывании первого реле сторожевого устройства. Он выполнен на светодиоде VD1, VD2, R1. После замыкания контактов переключателя S1 и наборе установленного шифра на вторичной обмотке трансформатора Т1 появляется переменное напряжение около 30...35 В. Сразу же вспыхивает световой сигнализатор включения устройства. Выпрямитель собран на четырех диодах средней мощности (на ток от 1 до 10 А) по классической однофазной двухполупериодной мостовой схеме, которая по сравнению с другими известными схемами выпрямителей характеризуется рядом положительных и отрицательных параметров: повышенной частотой пульсации выпрямленного напряжения постоянного тока; пониженным обратным напряжением на комплекте выпрямительных диодов; достаточно высоким коэффициентом использования габаритной мощности сетевого трансформатора питания Т1; повышенными потерями и более низким кпд; большим расходом диодов и вследствие этою повышенной стоимостью изготовления; невозможностью установки диодов на металлическом радиаторе охлаждения без изоляционных прокладок. Примененная схема выпрямителя наиболее распространена в радиолюбительской практике вследствие своей простоты, высоких электрических выходных параметров и надежной эксплуатации. Выпрямитель работает на емкостную нагрузку (емкостный фильтр) на электролитическом конденсаторе С'2, который является фильтром, сглаживающим пульсации напряжения на выходе выпрямителя. Как следует из схемы, релейный автомат с устройством кодирования и дешифрации собран на электромагнитных реле К1—К6, одно из которых является ИМ. Установка нового шифра производится следующим образом. На шифровальном поле, где собраны малогабаритные приборные клеммы Х2—Х43, металлическими перемычками соединяются соответствующие контакты рабочих реле, переключателей S3—S12 и вилки, подключаемые к соединителям с нечетными обозначениями приборных клемм (Х5, X11...Х43). На схеме вилки, подключенные к контактам обмоток рабочих реле, обозначены цифрами 1—4. Первой при наборе шифра подключается вилка с номером 1. Если необходимо набрать шифр 1479, то клемму (цифра 1) с проводником, идущим от реле К6, подключают к соединителю Х7, клемму от реле К5 — к Х19, клемму от реле К4 с цифрой 3 — к соединителю Х31. клемму от реле КЗ — к соединителю Х39. Последовательно соединяют Х5, Х17, Х29, Х37 с точкой А и положительным выводом источника питания. Далее так же последовательно соединяют выводы Х9, Х13, Х21, Х25, Х38 и Х41 с контактом 2 реле К2.1. Завершается кодирование параллельным соединением контактов X11, Х15, Х23, Х27, Х35, Х43 с обмоткой реле К.2, которое обеспечивает сброс при неправильном наборе кода. После подключения устройства к сети переменного тока переключателем S1 нажимают одновременно на две кнопки, включающие питание звонка S2 и первого рабо чего реле (К6—S12). При шифре, показанном на схеме, срабатывает первое реле К16 замыкая свои контакты К6.1, блокирующие питание реле, и контакты К6.2, подготавливающие срабатывание второго рабочего реле К5. Это реле сработает после замыкания контактов 1 и 2 переключателя S11. При нажатии на кнопку этого переключателя срабатывает вторая цифра кода 9. Контакты К5.1 самоблокируют питание реле К5, а контакты К5.2 подготавливают следующее реле к очередному срабатыванию. После замыкания контактов переключателя S10 срабатывает реле К4, его контакты К4.1 самоблокируют питание реле К4, а контакты К4.2 подготавливают реле КЗ к работе. Таким образом, к этому моменту правильно набрана третья цифра кода. Далее замыкают контакты переключателя S9, срабатывает реле КЗ. Его контакты КЗ.1 самоблокируют питание этого реле, а контакты КЗ.2 подключают электромагнит ЭМ1 к выпрямителю постоянного тока. Итак, при последовательном нажатии на кнопки переключателей S12, S11, S10, S9 был набран ранее установленный код 0987. Новый шифр 1479 может быть правильно набран при последовательном нажатии на кнопки переключателей S3, S6, S9, S11. При изготовлении сторожевого устройства использованы следующие комплектующие ЭРИ и ЭРЭ: выпрямительные диоды VD2 типа КД105Б, VD3—VD6 — Д242Б; светодиод VD1 типа АЛ307А; сетевой понижающий трансформатор стержневой конструкции Т1; предохранители F1, F2 типа ПМ-1-1 А; звонок электрический бытовой ВА1 любого типа с электропитанием от сети переменного тока напряжением 220 В; конденсаторы С1 типа МБМ-11-750В-0.1 мкФ, С2 — К50-6-50В-50 мкФ; электрические соединители X1 типа «вилка», Х2—Х43 — КМЗ-1; электромагнитные реле РЭС-10 (паспорт РС4.529.031-03). Необходимо заметить, что при нажатии на кнопку S2 при замкнутых контактах переключателя S1 напряжение переменного тока будет подано на сетевой понижающий трансформатор питания и электрический звонок ВА1. После отпускания кнопки S2 устройство обесточится и придет в исходное состояние. Если при нажатии на кнопку S2 контакты переключателя S1 разомкнуты, то работать будет только электрический звонок в обычном режиме. После того как был правильно набран установленный код и замок откроется, трансформатор Т1 отключится от сети нажатием любой нерабочей кнопки. При неправильном наборе шифра и ошибке в порядке набора кода сторожевое устройство не сработает, а при нажатии на нерабочую кнопку, например S3, сработает реле К2, которое своими контактами К2.1 разорвет цепь питания электромагнитных реле и возвратит все устройство в начальное положение. Все ранее правильно набранные цифры кода будут сброшены. При изготовлении сторожевого устройства можно произвести замену некоторых комплектующих ЭРЭ. Можно применить электромагнитные реле типа РЭС-10 (паспорт РС4.529.031-16, РС4.524.313, РС4.529.031-11), РЭС-22; можно применить унифицированный сетевой понижающий трансформатор стержневой конструкции типа ТС-40-5 или типа ТПП208-127/220-50, ТПП307-127/220-50 ТПП270-127/220-50. Конструктивно сторожевое устройство рекомендуется выполнить в виде двух самостоятельных сборочных единиц: устройства дешифрования и БП с шифровальными контактами. Электрический звонок работает в обычном режиме и устанавливается традиционным способом. Изменения в монтаже питания звонка показаны на схеме. Основные электрические параметры сторожевого устройства приведены ниже. Условия эксплуатации обеспечиваются конструкцией устройства и должны отвечать требованиям для УХЛ. Конструкция дешифратора сторожевого устройства включает в свой состав: малогабаритные переключатели S2—S12 и индикаторное устройство. Все остальные элементы схемы собраны в БП и соединены с дешифратором монтажными проводами. Дешифратор располагается на входной двери таким образом, чтобы обеспечивался доступ только к кнопкам управления, имеющим максимально утопленные контакты, которые не могут быть демонтированы и вскрыты. Конструктивные решения дешифраторов общеизвестны, широко применяются в кодовых замках, которые используются на входных дверях большинства общественных помещений и жилых зданий. Следует еще раз обратить внимание мастеров-радиолюбителей на то, что, выполняя работы, связанные с электричеством, необходимо помнить основные правила безопасности. Основные электрические параметры и технические характеристики электромеханического сторожевого устройства на электромагнитных реле Номинальное напряжение питающей сети переменного тока, В .................... 220 Номинальная частота питающей сети переменного тока, Гц.................... 50 Номинальное напряжение питания электромагнитных реле постоянным током, В................. 32 Коэффициент нелинейных искажений питающей сети переменного тока, %, не более.............. 10 Пределы изменения напряжения питающей сети переменного тока, В..................... 200... 240 Пределы изменения частоты питающей сети переменного тока, Гц.................... 49, 5... 50, 5 Номинальное напряжение на выводах обмоток сетевого трансформатора, В: 1 и 1', 2 и 2' ....................... .110 3 и 3', 4 и 4' ....................... .16 Количество одновременно охраняемых объектов, шт .1 Количество цифр в наборе кода, шт ........... .4 Срок службы, ч, не менее .................. .10 000 Вероятность безотказной работы устройства при риске заказчика в=0,92, не менее ........ .0,98 Сопротивление изоляции между токоведущими частями и металлическим корпусом, МОм, не менее .... .15 Помехозащищенность устройства при воздействии внешнего электромагнитного поля, дБ, не менее . .110 кпд, %, не менее ....................... 96

Рис. 3.19. Принципиальная схема электромеханического сторожевого устройства на электромагнитных реле.
Электронное сторожевое устройство с однокнопочным управлением
Электронное устройство с индикаторным управлением, работающее от одного замыкающего переключателя, предназначено для эксплуатации в условиях УХЛ. Устанавливается устройство на входных дверях жилых и производственных помещений. Работает сторожевое устройство как от сети переменного тока напряжением 220 В частотой 50 Гц, так и от автономного источника питания напряжением 9 В постоянного тока. При этом питание ИМС обеспечивается стандартным напряжением 5 В. Отличительной особенностью рассматриваемого изделия является наличие в его составе счетно-решающего устройства, позволяющего кодировать, и дешифровать определенное число цифр и использовать то устройство в качестве кодового замка, управляемого одной кнопкой по сигналам светодиода, используемого для отсчета порядковой цифры кода. При этом набор каждой цифры осуществляется только при замкнутых контактах переключателя SB1 то есть. при нажатии этой кнопки и отпускании ее в момент отсчета очередной кодовой цифры. Сторожевое устройство, оснащенное специальным ИМ, может быть использовано также для блокировки открывания обычных механических врезных замков, устанавливаемых как на наружных, так и на внутренних дверях помещений бытового и хозяйственного назначения, например на садово-огородных и приусадебных участках. Одно такое устройство может охранять только один объект. При этом обеспечивается двойная защита от открывания дверей, так как даже при наличии необходимого ключа замок невозможно открыть без знания четырех- или восьмизначного кода. Незначительная конструктивная доработка врезного механического замка любой конструкции, заключающаяся в установке дополнительного стопора, который работает от маломощного тягового магнита или от электромагнитного реле, доступна начинающему радиолюбителю в домашней мастерской. Сторожевое устройство может быть рекомендовано также для охраны гаражей и складских помещений при эксплуатации в условиях повышенной влажности (до 98%) и при температуре окружающей среды от —35 до 45 °С. Принципиальная электрическая схема электронного сторожевого устройства с однокнопочным индикаторным управлением, его электронной части приведена на рис.3.7. Как следует из схемы, сторожевое устройство включает в свой состав входные цепи с защитой от помех, проникающих в промышленную электросеть, и с защитой от перенапряжения и коротких замыканий, сетевой понижающий трансформатор питания Т1, выпрямитель, работающий на емкостный фильтр, стабилизатор напряжения, автономный источник питания постоянного тока, кодирующее, счетно-решающее устройство с управляющей системой и ИМ. Входные цепи предназначены для подключения сторожевого устройства к сети переменного тока напряжением 220 В частотой 50 Гц и защиты его электронной части от проникающих в сеть питания электромагнитных помех низкой частоты. Для этого во входной цени установлен емкостный фильтр, собранный из конденсаторов С1 и С2. Плавкий предохранитель F1 обеспечивает дополнительную защиту всего устройства от коротких замыканий, он рассчитан на максимальный ток 0,25 А. Подключается сторожевое устройство к сети с помощью стандартного электрического соединителя тина «вилка»,обозначенного на схеме X1. Сетевой понижающий трансформатор питания Т1 может быть выбран из унифицированного ряда или изготовлен в домашней мастерской на броневом магнитопроводе типа Ш или ШЛ, моточные данные которого приведены в табл.3.7. При самодельном изготовлении трансформатор должен содержать три обмотки: одну первичную, рассчитанную на напряжение 220 В переменного тока, и две вторичные обмотки, обеспечивающие заданный уровень выпрямленных напряжений постоянного тока 5 и 9 В. Сетевой трансформатор питания кроме трансформации напряжения обеспечивает полную гальваническую развязку всех вторичных цепей электронной схемы устройства от сети высокого напряжения переменного тока и надежную защиту и электробезопасность при наладке устройства. Таблица 3.7. Моточные данные сетевого понижающего трансформатора питания Т1, примененного в электронном сторожевом устройстве с однокнопочным управлением
Для получения повышенного качества, надежности и долговечности трансформатора необходимо обеспечить соблюдение определенных правил при проведении технологических операций изготовления трансформатора. Это в первую очередь касается процесса рядовой укладки обмоточных проводов, межслойной изоляции и пропитки витков нитролаком. Трансформатор питания имеет одну катушку каркасной конструкции, которая устанавливается на центральном стержне магнитопровода. Активная площадь поперечного сечения стали магнитопровода должна быть не менее 4 см2. Магнитопровод с увеличенным сечением стали потребует большего объема и площади при установке на шасси. Между первичной и вторичными обмотками трансформатора через изоляционные прокладки наматывается один слой обмоточного провода диаметром 0,21...0,31 мм или медной ленты плотно виток к витку, рядовой намоткой. Этот слой обмоточного провода является экраном, который защищает трансформатор и устройство в целом от различных электромагнитных помех внешнего поля, действующего в первичных цепях. Магнитопровод трансформатора питания вместе с катушкой должен быть закрыт защитным кожухом, который кроме функции механической защиты от случайных повреждений обмоточного провода дополнительно защищает и от наведенных электромагнитных полей, предотвращая ложные срабатывания. Для изготовления трансформатора Т1 лучше всего воспользоваться готовым ленточным магнитопроводом витой конструкции типа ШЛ20Х20 или ШЛ20Х25. Рекомендуется при сборке устройства установить трансформатор на металлическом шасси, изготовленном из дюралюминия толщиной не менее 2 мм. На нем же можно укрепить плату с комплектом выпрямительных диодов. На выходе вторичных обмоток трансформатора собрано два выпрямителя на восьми маломощных диодах VD1—VD8, которые преобразуют переменный ток частотой 50 Гц в постоянное напряжение 5 и 9 В. Оба выпрямителя работают на емкостные фильтры, собранные на оксидных электролитических конденсаторах. Выпрямители смонтированы по однофазным двухполупериодным мостовым схемам, каждый на четырех полупроводниковых диодах. Примененная в данном случае выпрямительная мостовая схема характеризуется повышенной частотой пульсации выпрямленного напряжения постоянного тока, достаточно высоким коэффициентом использования габаритной мощности сетевого понижающего трансформатора, малым значением обратного напряжения и тока на полупроводниковых диодах, повышенными потерями и несколько меньшим кпд по сравнению с другими типами выпрямительных схем (однополупериодной; со средним выводом и т. д.). Необходимо отметить, что наиболее часто мостовые схемы применяются в различных радиолюбительских конструкциях, обеспечивая достаточно высокий уровень выпрямленного тока (40...500 мА) в зависимости от примененных полупроводниковых выпрямительных диодов. Первый выпрямитель собран на диодах VD1—VD4, второй — на диодах VD5—VD8. На входах выпрямителей и соответственно на вторичных обмотках трансформатора питания Т1 действует переменное напряжение до 6,3 В и до 12 В. Электролитические конденсаторы СЗ, С4 и С5 дополнительно сглаживают пульсации выпрямленного напряжения, образуют емкостные фильтра. При этом конденсатор С5 установлен после ПСН. На выходе первого выпрямителя VD1—VD4 собран ПСН, обеспечивающий электропитание микросхем счетно-решающего узла сторожевого устройства постоянным напряжением +5 В. Подключение всех примененных в устройстве ИМС к данному источнику питания показано на рис. 3.7. К выводу 14 ИМС DA1 и DA2, к выводу 5 ИМС DA3 и DA4, к выводу 16 ИМС DA5 и DA6 подключается стабилизированное напряжение 5 В. ПСН собран на двух стабилитронах VD9 и VD10, которые обеспечивают коэффициент сигнализации не менее 100 и являются одновременно источниками образцового напряжения. Перед подключением ИМС к стабилизатору напряжения в указанных на схеме токах необходимо убедиться в том, что входное напряжение удовлетворяет требованию: Uвх min <=Uвх<=Uвх max. При токе нагрузки Iн<=0,025 А и номинальном выходном напряжении 5 В значения указанных параметров должны иметь следующие значения: Uвхmin = 6...8 В; Uвх max = 7...9,5 В; Rвых max == 0,15 Ом; Uвых = 5 В. Измерения производятся при отсутствии нагрузки, то есть на холостом ходу. Второй выпрямитель также собран по мостовой схеме на четырех полупроводниковых диодах VD5—VD8, он обеспечивает на выходе выпрямленное напряжение постоянного тока 9 В и работает на емкостный фильтр. Подключаемая к выпрямителю нагрузка не превышает 100 мА. На выходе второго выпрямителя собрана электронно-механическая система защиты, которая предотвращает повреждение как дорогостоящих элементов самого выпрямителя и стабилизатора, так и схемы нагрузки при коротких замыканиях и перегрузках. Ток, при котором срабатывает система защиты, равен 100...110 мА. В составе защитного устройства собран стабилизатор постоянного напряжения, защищенный также от выхода из строя при отключенной нагрузке. Для этого на выходе установлен двухваттный резистор, который поддерживает нормальный режим работы элементов стабилизатора. Стабилизатор образован транзистором VT2 и стабилитроном VD11 и обеспечивает напряжение пульсации, которое незначительно при максимальном токе нагрузки и не превышает 10 мВ. Собранная в составе данного устройства система защиты включает в свой состав два электромагнитных реле К1 и К2, транзистор VT1, резисторы R1—R3 и индикаторную лампу H1. При коротком замыкании в выходных цепях после точек А и Б или в подключенной к ним схеме сторожевого устройства, как только ток через проволочный резистор R1 превысит заданное максимальное значение (100...110 мА), срабатывает на открывание транзистор VT1, через который напряжение поступает на электромагнитное реле К2. Реле срабатывает, замыкая свои контакты К2.1. Вслед за этим напряжение питания будет подано на обмотку электромагнитного реле К7, оно сработает и разомкнет контакты К1.1, отключив нагрузку сторожевого устройства от сети питания. Таким образом, если постороннее лицо захочет отключить питание и обесточить сторожевое устройство, думая, что сможет открыть механический замок обычным ключом, то у него это не получится, так как только знание секрета стопорения механической части сторожевого устройства (замка) сможет обеспечить беспрепятственное открывание дверей. Здесь необходимо заметить, что сторожевое устройство после включения питания не только сохраняет свой код, но и тут же готово к дальнейшей работе. В схеме защиты сторожевого устройства установлена сигнальная лампа H1 и параллельно ей смонтирован резистор R3, через который протекает ток, удерживающий якорь реле К1 в нормальном положении и предотвращающий повторное срабатывание. После срабатывания системы защиты необходимо отключить электропитание и вновь включить, замкнув контакты переключателя S1. В точках А и Б принципиальной схемы может быть подключен автономный источник питания—ХИТ любого типа, имеющий на выходе напряжение питания постоянного токя 9В и отвод, на котором должно действовать напряжение 5...6 В. Счетно-решающее устройство — основная часть электронной схемы сторожевого устройства — включает в свой состав шесть ИМС, работающих в режиме счета и сравнения с установленным заранее кодом. Для более полного описания принципа работы сторожевого устройства введем следующие обозначения и определения элементов ИМС: элемент ИМС DA1 с выводами 8...13 образует триггер; элемент ИМС DA3 с выводами 1...3, 8, 9, 11, 12 и 14 образует счетчик числа импульсов; элемент ИМС DA4 с выводами 1...3, 8, 9, 11, 12 и 14 образует счетчик числа импульсов; элемент ИМС DA1 с выводами 2.. .6 образует триггер; элемент ИМС DA2 с выводами 1...3 образует инвертор, который вместе с транзистором VT1 образует тактовый генератор; элемент ИМС DA2 с выводами 4.. .6 образует триггер; элемент ИМС DA2 с выводами 1...3 образует инвертор; элемент ИМС DA2 с выводами 11...13 образует триггер; микросхема DA5 является дешифратором заданного кода при его наборе на пульте управления сторожевого устройства; микросхема DA6 является мультиплексором. Исходя из классификации электронных устройств и изделий и определений, принятых в технической литературе и государственных стандартах, триггером называется электронное переключающее устройство, которое сколь угодно долго сохраняет одно из двух своих состояний устойчивого равновесия и скачкообразно переключается по сигналу извне из одного состояния в другое; инвертором называется электронное устройство, преобразующее сигнал низкого уровня логического нуля на входе в сигнал высокого уровня логической единицы на выходе и наоборот, что эквивалентно операции отрицания; тактовым генератором называется устройство, вырабатывающее электрические сигналы — колебания с заданной частотой; дешифратором называется устройство для автоматической расшифровки (декодирования) сообщения и переиода содержащейся в нем информации на язык (код) воспринимающей системы. ИМС DA4 распознает в процессе работы цифры, набираемые при замыкании контактов переключателя S1 по числу зажигания светодиода HL1. Перед началом эксплуатации сторожевого устройства необходимо произвести операцию установления нужного кода, которая осуществляется включением соответствующих перемычек между выводами мультиплексора (ИМС DA6) и выводами дешифратора (ИМС DA5). При этом следует иметь в виду, что набор номера кода на дешифраторе начинается с вывода 7, которому соответствует первая набранная в коде цифра 5 (в данном случае). Этот вывод, равно как и последующие, можно соединять с выводами мультиплексора (DA6) практически в любой последовательности (с 1—4 и с 12—15). Выводу 6 ИМС DA5 соответствует цифра 6 кода сторожевого устройства, выводу 5 — цифра 7, выводу 4 — цифра 8, выводу 9 — цифра 1, выводу 10 — цифра 2, выводу 11 — цифра 3, выводу 12 — цифра 4. Если соединить выводы ИМС DA5, как показано на рис. 3.7, с выводами мультиплексора DA6, то будет закодировано число из 8 цифр: 66112233. Для того чтобы более точно устанавливать шифр (код) сторожевого устройства, необходимо смонтировать параллельно друг другу (лучше на лицевой панели корпуса сторожевою устройства) две планки с восьмью контактными приборными зажимами, к которым подключаются выводы ИМС DA5 и DA6. Если к контактам первой планки подключить выводы от ИМС DA5 сверху вниз, как показано на схеме, то мы будем иметь восьмиразрядный набор шифра сторожевого устройства от 1 до 8 при условии, что соединения всех остальных выводов ИМС останутся такими же, как на схеме. Таким образом, на первой планке, соединенной с дешифратором DA5, необходимо сделать гравировку или выполнить надписи от 1 до 8, соответствующие набираемому коду. При этом у выхода АО (вывод 5 ИМС DA5) должна быть проставлена цифра 5 будущего кода. У выхода А1 — цифра 2 и т. д. На второй параллельной планке, контакты которой соединены с выводами мультиплексора ИМС DA6, также должны быть написаны цифры от 1 до 8, соответствующие порядку считывания набранного кода этим устройством в автоматическом режиме работы. Цифры на этой планке располагаются по порядку: 1, 2... 8. При этом первой цифре автоматического счета соответствует выход Д0 (вывод 4) и т. д. Порядок соединений контактов на параллельных планках сторожевого устройства приведен в табл. 3. 8. Таблица 3. 8. Порядок соединений контактов при кодировании и считывании кода

Например, если контакты на параллельных планках соединить с выводами ИМС DA5 и DA6 следующим образом: вывод 6 DA5 с выводами 4 я 3 DA6; вывод 9 DA5 с выводами 2 и 1 DA6; вывод 10 DA5 с выводами 14 и 15 DA6; вывод 11 DA5 с выводами 7 и 8 DA6, то мы получим указанный выше код сторожевого устройства 66112233. Еще один пример кодирования сторожевого устройства при соединении контактов на параллельных планках. Соединяя выводы DA5 с выводами DA6 в следующей последовательности: 5 с 4; 10 с 3; 7 с 2; 11 с 1; 6 с 15; 12 с 14; 4 с 13; 9 с 12, получим новый шифр устройства: 72536481, который необходимо запомнить для точного воспроизведения при дешифровании и открывании дверей. Очевидно, что в данном случае может быть выбрано любое произвольное сочетание восьми цифр кода, известное лишь его владельцу. В рассматриваемом варианте случайного набора кода необходимо выполнить 40320 операций, каждый раз запоминая или записывая пройденный набор цифр. Это практически непосильная задача для злоумышленника. Набор шифра сторожевого устройства во всех случаях производится только после полной сборки всех узлов и блоков и необходимой проверки их работоспособности. Для удобства перекодирования шифра планки на лицевой панели устройства снабжаются приборными малогабаритными контактными зажимами типа КМЗ-1. Длина монтажных проводников, соединяющих зажимы с выводами ИМС, должна быть минимальной. Монтаж этих проводников рекомендуется осуществлять как пайкой, так и под резьбовые соединения. Конструкция электрической части сторожевого устройства определяется примененными ЭРИ и ЭРЭ, и в первую очередь расположением крупногабаритных элементов. Размеры по высоте и ширине могут быть произвольными и зависят не только от габаритов сетевого трансформатора, но и опыта и материальных возможностей домашнего мастера. Наиболее технологичной является прямоугольная конструкция, например, рекомендуется применять унифицированную базовую конструкцию «База-3» и «База-4». Работает сторожевое устройство следующим образом. После включения устройства в сеть переменного тока или при подключении его к устройству автономного питания и замыкания контактов переключателей S1 или S2 сторожевое устройство подготовлено к работе и находится в ждущем режиме. В этот момент можно обычным ключом закрыть входную дверь и в замке сработает блокировочный упор электромагнита. Индикаторные лампы не светятся, и теперь открыть дверь ключом без снятия блокировки невозможно. Сторожевое устройство включено в режим холостого хода. Вариант конструкции блокировочного узла, работающего от электромагнита, рассмотрим ниже. Электронная часть сторожевого устройства с мультиплексором и дешифратором в начальном состоянии находится в ждущем режиме. ИМС, выполняющие роль счетчиков при правильном наборе кода, дают электрический сигнал на ИМ, разрешающий открывание замка ключом. Основными элементами этой схемы являются мультиплексор и демультиплексор, которые определяют правильность набора кода. Следует отметить важную особенность сторожевого устройства, заключающуюся в том, что работает оно от одного электрического соединителя SBI, а отсчет числа срабатывании осуществляется визуально по вспыхиванию светодиода зеленого или красного цвета. Если светодиод вспыхнул три раза и в это время контакты переключателя SB1 будут разомкнуты, то это значит, что была набрана цифра 3 кода. Но она должна находиться в строго определенном месте кода при его расшифровке. Для расшифровки кода и получения возможности открыть дверь не обходимо последовательно набрать все восемь цифр установленного кода. Для этого необходимо замкнуть контакты (нажать кнопку) переключателя SB1 и подать питание на ИМС DA1 (вывод 12), триггер которой срабатывает на инверторном выходе (вывод 9), и появится высокий уровень логической единицы, который приведет оба счетчика импульсов ИМС DA3 и DA4 в исходное состояние. При этом второй триггер ИМС DA1 (выводы 2. ..6) срабатывает, и при правильном наборе первой цифры начинает работать генератор импульсов (транзистор VT1) и инвертор ИМС DA2 (выводы 1...3). Работа сторожевого устройства начинается сразу же после замыкания контактов переключателя SB1. После включения первого триггера ИМС DA1 (выводы 8. ..13} начинает работать счетчик ИМС DA3, который будет переключать свои разряды постоянно от 0 до 15, пока замкнуты контакты переключателя SB1 и при каждом переключении будет вспыхивать индикаторный светодиод VD13. Выбор необходимой цифры кода определяется числом включений светодиода. Если разомкнуть контакты переключателя SB1 в момент шестого включения, то закодированная цифра равна 6. Лучше всего для данной схемы сторожевого устройства использовать переключатель с кнопочным управлением. Для набора любой цифры кода, например 5, необходимо нажать на кнопку SB1, отсчитать пять вспышек светодиода и отпустить ее в этот момент. Нет, видимо, необходимости во всех подробностях описывать внутренние процессы в ИМС при замыкании контактов переключателя SB1. Отметим только, что при первом нажатии на кнопку переключателя счетчик, собранный на ИМС DA1, начинает работать и загорается светодиод HL1 (VD13), вслед за этим на выходе мультиплексора DA6 (вывод 6) появляется высокий уровень логической единицы, который передается на триггер ИМС DA2 (вывод 2). Если разомкнуть контакты переключателя SB1 сразу же после первого загорания светодиода, то начальная цифра кода равна 1 и не соответствует закодированной. При этом на выводе 9 счетчика DA3 появляется высокий уровень логической единицы, который откроет выход дешифратора DA5 (выход 10). После следующего включения откроется следующий выход дешифратора (вывод 11) и т. д. При правильном последовательном наборе всех цифр кода открываются также последовательно входы мультиплексора DA6. После первой правильной цифры низкий уровень логического нуля появляется на выводе 3 ИМС DA6, после второй цифры 6 — на выводе 2 этой же микросхемы, после третьей правильной цифры 1 низкий уровень появляется на выводе 1 ИМС DA6 и т. д. Если кнопка SB1 набора кода отпускается в момент, не соответствующий правильной цифре, то последующие входы микросхемы будут закрыты и набор кода не состоится. Когда набраны правильно все цифры кода, срабатывает счетчик, собранный на ИМС DA4, подготавливая передачу сигнала на ИМ (электромагнит или электромеханическое реле) через транзистор VT2, выполненный по схеме усилителя тока. Время горения светодиода и паузы между вспышками регулируются подбором сопротивлений резисторов и емкостей конденсаторов, включенных в схему генератора. Как следует из схемы, в данном сторожевом устройстве при неправильном наборе кода сигнал тревоги не предусмотрен, так как замок без набора кода просто не открыть. Конструкция сторожевого устройства и стопора в замке может быть выполнена домашним мастером в нескольких вариантах. Суть стопорения подвижного язычка механического замка состоит в том, что в замке устанавливается дополнительный упор, который препятствует открыванию и который вытягивается из углубления язычка замка при срабатывании электромагнита (ИМ). Эти упоры могут быть установлены как на наружной части (крышке) замка, так и внутри его конструкции. Например, можно выполнить сам стопор в виде штыря, конец которого входит в отверстие подвижной части механического замка. Это отверстие можно просверлить по месту установки электромагнита или электромагнитного реле. При изготовлении сторожевого устройства использованы следующие комплектующие ЭРИ и ЭРЭ: ИМС DA1 типа К155ТМ2, DA2 — К155ЛА12, DA3 — К155ИЕ5, DA4 — К155ИЕ5, DA5 — К155ИД4, DA6 — К155КП7; транзисторы VT1 типа КТ342А, VT2 — П214В, VT3 — КТ315Б, VT4 — КТ814А; выпрямительные диоды VD1—VD4 типа КД105, VD5 - VD8 — Д226; стабилитроны VD9 типа Д809, VDIO — Д814Г, VD11 — Д814Г; конденсаторы С1 типа МБМ-П-6308-0,1 мкФ, С2 — МБМ-П-бЗ0В-0,1 мкФ, СЗ — К50-6-16В-500 мкФ, С4 — К50-6-10В-100 мкФ, С7 — К10-17-25В-Н90-0.68 мкФ, С5 — К50-6-6.3В-20 мкФ, С6 — К10-17-25В-ПЗЗ-220 пФ; резисторы R1 типа МЛТ-2-6,8 Ом, R2 — МЛТ-0,25-3,9 кОм, R3 — МЛТ-0,25-100 Ом, R4 — МЛТ-0,25-750 Ом, R5 — МЛТ-0,5-220 Ом, R6 — МЛТ-1-2,2 кОм, R7 — МЛТ-0,125-1 кОм, R8 — МЛТ-0,125-22 кОм, R9 — МЛТ-0,125-5,6 кОм, R10 — МЛТ-0,125-100 кОм, R11—МЛТ-0,125-1 кОм, R12 — МЛТ-0,25-330 Ом, R13 — МЛТ-0,5-330 Ом, R14 — МЛТ-0,125-10 кОм; светодиод VD13 типа АЛ102А; электромагнитные реле К1 типа РЭС-10 (паспорт РС4.524.303) или РЭС-15 (паспорт РС4.591.003), К2 — РЭС-10 (паспорт РС4.524.302) или РЭС-15(паспорт РС4.591.004), КЗ — РКН (паспорт РС4.500.100); индикаторная лампа H1 типа К6-60; плавкий предохранитель F1 типа ПМ-1-0.25А; сетевой понижающий трансформатор питания Т1 типа ШЛ броневой конструкции (ТН 17-127/220-50); электрический соединитель X1 типа «вилка», смонтированный с электрическим кабелем; переключатели S1 типа П1Т-1-1, SB1 — МП-1; ХИТ GB1 типа 373 или 373А (6 шт). При изготовлении электронного блока сторожевого устройства можно применить другие комплектующие ЭРИ и ЭРЭ. Например, резисторы типа МЛТ можно заменить на резисторы типов ОМЛТ, МТ, ВСа, ВС, C1-4, C2-8, УЛИ; конденсаторы типа К50-6 — на К50-3, К50-6А, К50-12, К50-16, К50-20, изменив способ их крепления на монтажной плате; выпрямительные диоды типа КД105 — на КД103А, КД109А, КД202А, Д105А, диоды типа Д226 — на Д226Г, Д226Д, КД109А; стабилитрон типа Д809 — на Д810, Д814Б, Д814В; транзистор типа КТ342А — на КТ342Б, КТ342В, КТ342Г, КТ301В, КТ312Б, КТ315В, КТ315Г, транзистор типа П214В — на П214А, П215Б, П215, П314Г; переключатель типа «тумблер» — на кнопочные типа П2К. Налаживание и регулировка сторожевого устройства должны осуществляться последовательно. Все элементы схемы перед установкой на место должны быть проверены на соответствие требованиям ТУ и иметь параметры в пределах допусков, разрешенных ТД или указанных на схеме. Регулировку и налаживание сторожевого устройства лучше всего осуществлять поблочно, при отключенной нагрузке. Сначала проверяется напряжение холостого хода на вторичных обмотках трансформатора питания Т1, затем — величина тока через стабилитрон VD11 подбором величины сопротивления резистора R5. Ток должен быть в пределах 16...22 мА. Далее подбором сопротивления резистора R1 устанавливают ток срабатывания защиты от перегрузок и коротких замыканий в выходных цепях электронного блока. Эту проверку производят при питании сторожевого устройства от сети переменного тока, при отключенном ХИТ. Иногда приходится заменять стабилитрон VD11 из-за разброса параметров, для того чтобы на выходе в точках А и Б действовало напряжение 9...10 В. Проверка основной части электрической схемы сторожевого устройства осуществляется в собранном виде, при котором должен обеспечиваться заданный порядок срабатывания набранного шифра. Небольшая тренировка включения и своевременного выключения ИМ (стопора замка) в любом случае необходима для того, чтобы обеспечить его надежную эксплуатацию. Важным условием долговечной работы сторожевого устройства является качественный электромонтаж проверенных ЭРИ и ЭРЭ. Пайку элементов необходимо выполнять оловянно-свинцовым припоем марки ПОС-40 или ПОС-60 паяльником мощностью не более 25 Вт. Все комплектующие ЭРЭ основной принципиальной схемы устройства размещают на плате, изготовленной из односторонне фольгированного стеклотекстолита или гетинакса толщиной не менее 1,5 мм. Проследим порядок открывания механизма замка сторожевого устройства при работе его от сети переменного тока и после установки кода 66112233, как указано на принципиальной схеме с перемычками между мультиплексором и дешифратором. В исходном состоянии при включенном электропитании все элементы счетно-решающего устройства подготовлены к работе и находятся в режиме ожидания. После нажатия на кнопку SB1 и замыкания ее контактов примерно через полсекунды должны произойти первое включение светодиода и передача импульса тока с выхода мультиплексора (вывод 6) ИМС DA6, на котором появляется высокий уровень логической единицы, на вход триггера ИМС DA2 (вывод 2). Заметим, что первый сигнал соответствует цифре 1, а правильно должна быть набрана цифра 6. Одновременно при включении светодиода на выходе счетчика ИМС DA3 (вывод 9) действует низкий уровень логического нуля, а при выключении здесь появляется высокий уровень логической единицы и открывается выход дешифратора ИМС DA5 (вывод 10). Через 0,5 с произойдет второе зажигание светодиода, если кнопка переключателя SB1 оставалась в нажатом состоянии и ее контакты были замкнуты, появляется низкий уровень логического нуля на выходе дешифратора ИМС DA5 (но уже на выводе 11), и он останется открытым до третьего включения светодиода НL1. Затем через 0,5 с происходит третье включение, и так до шестого зажигания светодиода, перед которым становится открытым последующий выход ИМС DA5 (вывод 6), соединенный проволочной перемычкой с выводом 4 ИМС DA6, так как на нем действует низкий уровень логического нуля. Теперь на выходе ИМС DA6 (вывод 6) будет действовать также низкий уровень логического нуля, который переключит триггер ИМС DA1 (вывод 2) в исходное состояние, так как набрана правильная цифра 6 кода, и если в этот момент кнопку отпустить, то счетчик DA4 устанавливается в кодовое состояние, а в ИМС DA6 открывается следующий вход (вывод 3). Следующая правильная цифра опять 6. Значит, набирая цифру 6, контакты переключающей кнопки SB1 необходимо разомкнуть в момент шестого вспыхивания светодиода HL1. Исполнительный механизм ЭМ1 сработает только после правильного набора всего восьмиразрядного кода в момент последнего выключения контактов переключателя SB1. Конструктивно сторожевое устройство выполняется в виде функциональных узлов, заключенных в общий прямоугольный корпус с лицевой панелью, на которую выведены все основные ручки управления, предохранитель и индикаторы. Первый функциональный узел устройства представляет собой СИП, область применения которого может быть расширена, если выполнить его самостоятельной сборочной единицей. Значительный интерес для радиолюбителей может представлять БП, так как его можно использовать, например, для зарядки маломощных аккумуляторных батарей и элементов, для электропитания РЭА. Поэтому целесообразно на лицевую панель устройства вывести клеммы этого источника питания и в периоды между прямым выполнением функций использовать напряжение постоянного тока 9 и 5 В с общим выводом для питания различной бытовой аппаратуры и приборов. Желательно также около всех элементов на лицевой панели сделать надписи, обозначающие их функциональные назначения. Лучше это делать гравировкой. На верхней крышке устройства необходимо предусмотреть вентиляционные отверстия, расположение и размеры которых определяются местом установки тепловыделяющих элементов на печатной плате и шасси: трансформатора питания Т1, выпрямительных диодов и регулирующего транзистора. Электронный блок сторожевого устройства может быть установлен в любом месте охраняемого помещения, но обязательно на открытом и легкодоступном месте, где можно производить его техническое обслуживание. В не рабочем состоянии сторожевое устройство должно быть отключено от питающей сети, а механический стопор подвижного язычка замка установлен в положение, при котором обеспечивается свободное открывание замка обычным ключом. При использовании устройства для многофункциональных целей в электрическую принципиальную схему должны быть внесены изменения в части включения в нее ИП, определяющих напряжение питания нагрузки и потребляемый этой нагрузкой постоянный ток. Это особенно важно при зарядке аккумуляторных батарей и элементов, при восстановлении и «лечении» различных ХИТ. В качестве ИП могут быть рекомендованы приборы 2-го класса точности типа М4200. В устройстве можно применить электромагнит типа ЭКЗ-4-10, используемый в замках промышленного производства и устанавливаемый на входных дверях жилых помещений. Основные электрические параметры и технические характеристики сторожевого устройства с однокнопочным управлением Номинальное напряжение питающей сети переменного тока, В .................... 220 или 127 Номинальная частота питающей сети неременного тока, Гц .................... 50 Номинальные стабилизированные напряжения автономного источника питания, В: для питания электронных цепей ........... 9 для питания ИМС .................... 5 Пределы изменения напряжения питающей сети переменного тока, В .................... 180...240 или 110... 140 Пределы изменения частоты питающей сети переменного тока, Гц.................... 49... 51 Коэффициент нелинейных искажений питающей сети переменного тока, %, не более .............. 12 Пределы изменения напряжения постоянного тока, В.. 8... 12 и 4, 6... 6,1 Максимальная мощность, потребляемая устройством от сети в режиме холостого хода, мВт ........ .12 Мощность, потребляемая устройством н рабочем режиме эксплуатации, Вт, не более........... 15 Ток, потребляемый устройством н рабочем режиме, мА, не более.......................... I50 Ток срабатывания защиты при коротком замыкании, мА, не менее.......................... 170 Ток холостого хода, мА, не более.............. 8 Время срабатывания защитного устройства от перегрузок с, не более ................ .0,1 Частота, вырабатываемая тактовым генератором импульсов, Гц ........................ .2 Время между вспышками светодиода, с ........ .0,5 Число охраняемых объектов, шт .............. 1 Количество возможных сочетаний программируемого кода устройства, шт .................... .40 320 Количество кодируемых цифр, шт ............ .8 Время готовности устройства к эксплуатации после включения питания, мс .............. .0,2 Напряжение переменного тока на выводах вторичных обмоток трансформатора, В: 7 и 8 . ............................ .6.3 9 и 10 ............................ .5 9 и 11............................ .6,3 12 и 13 ........................... .5 12 и 14 ........................... .6,3 Амплитуда пульсации выпрямленного напряжения постоянного тока, мВ, не более: 5В .............................. .0,18 9В .............................. .0,12 Срок службы, ч, не менее ................. .8000 Вероятность безотказной работы устройства при риске заказчика в=0,9, не менее ........ .0,98 Сопротивление изоляции токоведущих частей устройства, МОм, не менее ................ 10 Помехозащищенность устройства при воздействии внешнего электромагнитного поля, дБ, не менее . .100 кпд, %, не менее ....................... .90

Рис. 3.7. Принципиальная схема электронного сторожевого устройства с однокнопочным управлением.
Общие сведения
В настоящее время некоторые промышленные производства занимаются изготовлением и установкой всевозможных сторожевых устройств различного назначения и конструктивного исполнения. Количество таких устройств сравнительно невелико, хотя и они часто повторяют друг друга по конструктивно-техническим решениям и электронным схемам. Многие сторожевые устройства, к сожалению, отличаются невысокими показателями качества и надежности и легко поддаются дешифрованию. Применяемые в подобных устройствах электронные схемы характеризуются сравнительной простотой и небольшим набором комплектующих ЭРЭ. Следует заметить, что погоня за максимальным, часто неоправданным снижением себестоимости этих изделий и получением наибольшей прибыли, которую извлекают малые, плохо оснащенные предприятия, кооперативы и т. д., делают сторожевые устройства малопригодными для выполнения своих функций. Сегодня можно встретить устройства с одним и тем же наименованием, но предназначенные для выполнения разных функций. Много специальных устройств создано для охраны подвижных средств. Они устанавливаются на автомобили обычно частными кооперативами и мелкими акционерными обществами, которые, как правило, не несут полной ответственности за надежность и долговечность их эксплуатации. Злоумышленники легко овладевают автомашинами, оснащенными противоугонными системами низкого качества. Необходимо знать, что большинство этих изделий очень чувствительны к качеству изготовления источников питания, перепадам напряжения питающей сети, частоте и стабилизации тока. В торговой сети в последнее время появляется все больше и больше разнообразных автономных источников питания, которые используются в качестве резервного электропитания сторожевых устройств. Некоторые фирмы рекламируют компактные и простые в эксплуатации источники питания с широким диапазоном выходной мощности от 0, 1 до 500 Вт и более и повышенным сроком службы. Например, время автономной работы аккумуляторов типа UPS PS20 при различной нагрузке и номинальной температуре окружающей среды 25 °С приведено в табл 3. 1. Сегодня рынок насыщен новыми сторожевыми устройствами как отечественного, гак и зарубежного производства, обеспечивающими необходимое сервисное обеспечение на основе микропроцессорного управления. Но эти системы, как правило, очень дорогие и не могут быть повторены даже в хорошо оснащенных радиолюбительских лабораториях. К новым сторожевым системам можно отнести электронные устройства, датчики которых устанавливаются в охраняемых помещениях, а сигнал о несанкционированном вторжении передается от электронного блока через обычную электрическую сеть на ЦПУ, где постоянно высвечивается информация о состоянии объекта. В случае проникновения на любой из охраняемых объектов на центральном пульте возникают световой и звуковой сигналы тревоги с указанием номера помещения. Промышленные сторожевые устройства, предназначенные для охраны банков, квартир, территорий вокруг зданий, автостоянок, оснащаются радиоэлектронными передатчиками, бесконтактными детекторами разбивания стекла, магнитными контактами, активными инфракрасными детекторами, источниками бесперебойного питания и противопожарными системами большой емкости, в том числе и адресными. Рассматривая некоторые конкретные типы сторожевых устройств, предлагаемых к использованию, по приведенным в рекламных проспектах сведениям, можно сделать неправильные выводы и принять неточные решения, так как ни одно из этих изделий не подтверждается схемами электронных устройств и на них нет необходимой КД. Как правило, в рекламных проспектах и паспортах сторожевых устройств кратко указывается их назначение, но подробно расписываются второстепенные преимущества и даются общие сведения по установке и обслуживанию. Например, при установке противоугонной системы типа «Викинг-604» со всех выводных и монтажных проводников снимаются и уничтожаются все маркировочные знаки и обозначения, не указываются технические характеристики ни на основных, ни на вспомогательных блоках и устройствах системы, чем обеспечивается невозможность демонтажа, ремонта и регулировки этого изделия вне мастерской, где оно было смонтировано. Подобный «сервис» делает хозяина автотранспорта полностью зависимым от фирмы, в которую он обратился. И еще необходимо отметить, что в названной и других противоугонных системах указывается: сторожевое устройство управляется автоматически по программе специальным ключом с встроенной в него микросхемой и должно обеспечивать: блокировку двигателя по трем шлейфам, автоматическое включение, выключение кодовым ключом, динамическое изменение кода в пределах до миллиарда комбинаций, невозможность сканирования, блокировку стартера и топливного насоса, использование сторожевого устройства с любыми типами сигнальных устройств. Очевидно, что такая информация для специалистов и радиолюбителей не представляет какой-либо интерес даже для предварительной оценки, если нет сведений о составе функциональных узлов и блоков, их монтажных и принципиальных схем. Некоторые сторожевые устройства промышленного производства, а также выпускаемые отдельными фирмами заслуживают нашего внимания, потому что имеют повышенные технические характеристики и улучшенные электрические параметры, но и они не свободны от указанных выше недостатков. Например, универсальная тревожная система «Микрон» позволяет осуществлять радиоохрану магазинов, офисов, квартир, гаражей и т. д. на расстоянии до 1,5 км от ЦПУ в зависимости от условий расположения охраняемых объектов. Основные электрические параметры и технические характеристики универсальной тревожной системы Номинальная рабочая частота радиоканала, кГц ... 26 960 Чувствительность принимающего устройства, мкВ, не менее............................ 10 Номинальное напряжение питающей сети переменного тока, В.................... 220 Таблица 3.1, Время работы автономных источников питания постоянного тока типа PS20
Окончание табл. 3. 1
Номинальное напряжение автономного источника питания постоянного тока, В............... 12 Номинальнаяя частота питающей сети переменного тока, Гц ..................... 50 Пределы изменения напряжении питающей сети переменного тока, при которых сохраняется работоспособнось системы, В .............. 198...240 Пределы изменения напряжения питающей сети постоянною тока, В..................... 10... 14 Количество номеров абонентов, шт............ 1000 Мощносгь, потребляемая системой в период работы при полной нагрузке, Вт.................. 500 Пределы изменения выходной мощности сигнала тревоги, Bт ................... 1,2...2 Задержка подачи сигнала после cpaбатывания системы, с ........................... 60...100 Количество охраняемых шлейфов, шт .......... .2 Продолжительность работы передатчика после срабатывания системы, с ............. 10 Номинальный ток при полной нагрузке, А ....... 0,6 Номинальная емкость резервных источников питания, А-ч .......................... 1,5 Вероятность безотказной работы системы при риске заказчика в=0, 95, не менее........ 0, 93 Количество кодированных сигналов, шт......... 10 000 кпд, %, не менее........................ 90 Универсальная система сторожевой сигнализации «Роса» предназначена для установки как на стационарных, гак и на подвижных объектах. Эта система характеризуется значительным радиусом действия, мгновенной передачей информации или сигнала тревоги на ЦПУ, возможностью передачи информации на персональный приемник, возможностью охраны нескольких объектов одновременно, наличием резервного электропитания, электронным доступом к охраняемым объектам, возможностью контроля за состоянием охраняемого объекта, возможностью программирования сигналов контроля. Рассматриваемая система включает в свой состав пульт централизованного наблюдения, абонентские комплекты для автомобилей, стационарных объектов и групповых объектов охраны. В свою очередь, в состав этих изделий входят персональный компьютер, БП, приемное устройство, антенный усилитель, антенна, программное обеспечение, электронные ключи, персональный приемник с зарядным устройством, блок передатчика с антенной, концентратор с системой доступа к электронным блокам. Основные электрические параметры и технические характеристики электронного сторожевого устройства «Роса» Диапазон рабочих частот, МГц, в пределах которых устанавливается одна частота для конкретного объекта охраны .................. 140...210 Чувствительность приемника у абонента, мкВ, не более ...................... 0,5 Избирательность, дБ ................ 65. .70 Излучение гетеродина в антенне, нВт, не более .... 2 Мощность несущей частоты излучателя,Вт ...... . 4...6 Девиация частоты, кГц .................... 10,8...15,6 Номинальное напряжение питающей сети переменного тока, В ................... 220 Номинальная частота питающей сети переменного тока, Гц .................... 50 Номинальное напряжение автономного источника питания постоянного тока, В ............... 12 Пределы изменения напряжения питающей сети переменного тока, В ..................... 187...242 Пределы изменения частоты питающей сети неременного тока, Гц ................... . 49,5...50,5 Пределы изменения напряжения автономного источника питания постоянного тока, В ........ 10,8...15 Напряжение питания персонального переносного приемника, В ........................ . 6,6...8,5 Непрерывное время работы персонального приемника без подзарядки аккумулятора, ч ............. 12 Время работы резервного источника питания при нормальной температуре, ч ............. 4 Общее число шлейфов, шт .................. 8 Время передачи тревожной сигнализации, с ...... 10 Время передачи одной радиопосылки, мс ........ 16 Срок службы устройства, ч, не менее .......... 5000 Вероятность безотказной работы системы при риске заказчика в=0,9, не менее ............... .0,92 Ток, потребляемый устройством в ждущем режиме работы, А, не более .................... .0,07 Сопротивление изоляции токоведущих частей отдельных блоков системы относительно металлического корпуса, МОм, не менее ....... 10 Помехозащищенность системы при воздействии внешнего электромагнитного поля, дБ ......... 120 кпд, %, не менее ........................ 75 Условия эксплуатации: температура окружающей среды, С ........ —10...+40 относительная влажность воздуха при температуре 25 °С, % ............. . 90±3 Климатическое исполнение .................. УХЛ Сторожевая автономная система «Оса» (изготавливается в Санкт-Петербурге фирмой «Аквасвязь») устанавливается для охраны квартир, офисов, сейфов, различных средств передвижения: автомобилей, яхт и др. Работает сторожевое устройство как в автономном, так и в режиме выдачи сообщений на ЦПУ. Основные электрические параметры и технические характеристики сторожевой автономной системы «Оса» Номинальное напряжение питающий сети переменного тока в стационарном режиме работы, В ......................... 220 Номинальная частота питающей сети неременного тока, Гц ................... 50 Номинальное напряжение автономною источника электропитания постоянного тока, В ......... 12 Пределы изменения напряжения питающей сети неременного тока, В .................... 187...242 Пределы изменения частоты питающей сети переменного тока, Гц ................... 49,5...50,5 Пределы изменения напряжения автономного источника питания постоянного тока, В ....... 10...15 Коэффициент нелинейных искажений питающей сети переменного тока, %, не более ............. 12 Количество одновременно охраняемых объектов при работе в автономном режиме, шт ........ 1 Количество охраняемых точек на одном объекте, шт . . 1...5 Сопротивление шлейфа, кОм, при нормальных климатических условиях работы ............ 0,6...2,4 Время задержки срабатывания сторожевого устройства, с, не менее .................. 15 Максимальный ток, потребляемый от сети переменного тока в режиме передачи сигнала. А, не более ............................ 2 Период подтверждения работоспособности устройства, мин, не более ................ 1 Источник резервного электропитания устройства — аккумулятор ......................... бСГ-1,6 Мощность, потребляемая системой от сети в режиме вызова и передачи сигнала, Вт ............. 100 Ток, потребляемый внешней сиреной, мА ........ 350 Суммарный ток, потребляемый при полной нагрузке. А, не более ................... 1 Время непрерывного звучания сирены, мин, не менее . 3 Срок службы, ч, не менее .................. 1000 Срок гарантии, мес ...................... 12 Вероятность безотказной работы устройства при риске заказчика в= 0,9, не менее ........ 0,95 Сопротивление изоляции токоведущих частей устройства, МОм, не менее ............... 15 кпд, %,не менее ....................... 80 Условия эксплуатации: температура окружающей среды, °С ........ —10...+40 относительная влажность воздуха при температуре 25 °С, % ............. 90±3 Электропитание электронных сторожевых устройств осуществляется, как правило, стабилизированном напряжением постоянного тока, которое вырабатывается вторичными БП или ХИТ. При этом к напряжению электропитания предъявляются достаточно жесткие технические требования. В каждом отдельном случае необходимо обеспечить оптимальные параметры выходного и входного напряжений, максимального тока нагрузки, коэффициентов; стабилизации и пульсации, внутреннего сопротивления и некоторых других характеристик. Точный инженерный расчет таких стабилизаторов достаточно сложен и не всегда может быть квалифицированно выполнен домашним мастером. Поэтому в электронных схемах сторожевых ус тройств всегда предлагаются готовые решения, которых могут быть улучшены методом упрощенного анализа. Это касается в первую очередь выбора стабилизаторов на ОУ с различными выходными характеристиками. Выходное напряжение, используемое для электропитания сторожевых устройств, укладывается в следующий ряд: 2; 3; 5; 6; 3; 9; 12,6; 15 В постоянного стабилизированного тока, отдельные значения которого могут плавно изменяться в строго определенных пределах. Ток нагрузки условно разделен на три группы с максимальными значениями до 0,025 А; до 0,8 А; до 2 А, при высоких значениях коэффициента стабилизации. При монтаже простейших СИП применяются в общем случае такие элементы, как РЭ, управляющее устройство, выпрямительное устройство с ДН и фильтры. Схемы ДН представлены на рис. 3.1. В данных схемах элементами образцового напряжения служат стабилитроны VD5 и VD6. Для получения необходимых выходных параметров стабилизаторы питаются от двухполупериодного выпрямителя. В качестве емкостных фильтров применяются электролитические конденсаторы С1 и С2 любых типов, которые могут быть включены параллельно друг другу. В стабилизаторах напряжения используются три основные схемы включения РЭ (рис 3.2). Порядок упрощенного построения СИП предусматривает следующую последовательность: 1. По номинальному току нагрузки, пользуясь схемой. приведенной на рис. 3.2, выбирается РЭ. 2. По заданному выходному напряжению стабилизатора выбирается схема усилительного элемента и схема

Система предупредительной сигнализации
Электронная автоматическая система промышленного изготовления типа «Сирена» предназначена для подачи сигнала тревоги при проникновении на охраняемые объекты посторонних лиц и при срабатывании установленных на объектах специальных датчиков, выполняющих роль конечных выключателей. Рассматриваемое устройство имеет универсальное применение, так как рассчитано на использование во всех климатических зонах страны для охраны как стационарных, так и подвижных объектов. Наилучшие результаты при применении устройства предупредительной сигнализации типа «Сирена» можно получить, если использовать его в комплексных системах охраны и оповещения совместно с другими электронными и электромеханическими устройствами, и особенно при охране стационарных объектов. Примерная схема размещения датчиков в контрольных точках охраняемых объектов приведена на рис. 3. 10. Электрическая схема, включающая комплект блоков и самостоятельных узлов, которые образуют систему, предусматривает возможность подключения к соответствующим клеммам не менее четырех датчиков. С их помощью осуществляется наблюдение и охрана как помещения в целом, так и отдельных его частей или нескольких близко расположенных объектов одновременно. В схеме, приведенной на рис. 3. 10, приняты следующие обозначения; светодиод VD1 типа АЛ307Б; датчики Д1— Д4, конструкции которых даны в главе 3. 2; однополюсный переключатель S1 типа «тумблер»; перемычка X1 прово-
Рис. 3. 10. Схема размещения датчиков в контрольных точках охраняемых объектов. лочная , блок громкоговорителей (БГ); БЭ; сигнальная лампа H1. Работает система предупредительной сигнализации, как правило, в автономном режиме, от восьми последовательно соединенных элементов типа 373, устанавливаемых в специальный отсек БП. Данная система сигнализации может быть легко переведена на электропитание от сети переменного тока напряжением 220 В частотой 50Гц. Для этого необходимо использовать покупной или самодельный блок электропитания с выходным стабилизированным напряжением 10...12 В и током нагрузки не менее 500мА, принципиальная электрическая схема которого приведена на рис. 3.11. Подключается БП к клеммам 4 и 6 электронного блока системы. Следует сказать, что в соответствии с рекомендациями завода-изготовителя допускается использовать в качестве встроенного источника электропитания элементы, приведенные в табл. 3.1, или аккумуляторы типа НКТЦ-35-1, а также другие аналогичные им по техническим характеристикам и размерам. Хорошие результаты дает применение аккумуляторной батареи типа 8НКГ-10Г, которая сохраняет работоспособность в очень жестких условиях эксплуатации и обладает повышенными техническими характеристиками, надежностью и долговечностью. С целью сохранения секретности промышленных изделии данной системы БЭ при установке на место не вскрывается и весь электромонтаж производится наружными соединениями к контактам, выведенным на лицевую панель БЭ. При этом принцип работы БЭ сторожевого устройства не поддается определению из-за отсутствия принципиальной и монтажной электрических схем. И как указывалось ранее, из-за отсутствия комплекта КД эти изделия не могут быть отремонтированы в домашней лаборатории. Конструктивно основной электронный блок сторожевого устройства выполнен в виде прямоугольного пластмассового корпуса, который имеет габаритные размеры, не превышающие 185Х110Х70 мм. Размеры сетевого блока электропитания определяются в основном конструкцией примененного в ней понижающего трансформатора питания Т1 и не превышают следующих данных 120Х80Х70 мм. На лицевой панели БЭ установлены все основные органы управления и контактные клеммы, которые служат для подключения к ним монтажных проводников, идущих от датчиков. Эти клеммы имеют соответствующие обозначения. К контактам 2 и 3 подключается скрытно устанавливаемый выключатель S1. Он должен быть недоступен посторонним лицам. Внешний источник питания, работающий автономно или от сети переменного тока, подключается к клеммам 4 и б (4 и 5). При этом на клемму 4 подается напряжение постоянного тока с положительного (плюсового) контакта, а на клемму б — с отрицательного (минусового). На выходных клеммах 1 и 2 действует напряжение питания со знаком «+» так же, как и на клеммах 4. К клеммам 5 и 10 подключается обрывной шлейф, выполненный из тонкого медного провода. К клеммам 13 и 14 — сирена или блок громкоговорителей. Шлейф-датчик подключается к клемме 10 (+) и к одному из минусовых выводов. На лицевой панели БП устанавливаются ручки управления, держатели предохранителей, выходные клеммы и индикаторная лампа H1, а также светодиод VD2. Элементы БП собираются на печатной плате, изготавливаемой из фольгированного стеклотекстолита толщиной до 2 мм. Как видно из принципиальной схемы (рис. 3.11), БП включает в свой состав входные питающие цепи, сетевой понижающий трансформатор Т1, выпрямительное устройство, собранное на полупроводниковых диодах и электролитических конденсаторах, стабилизатор напряжения и выходные цепи. Подключение БП к сети переменного тока осуществляется с помощью электрического соединителя X1 типа «вилка» к унифицированной розетке. Общее включение электропитания обеспечивается переключателем S1 типа «тумблер». Предохранители F1 и F2 защищают входные цепи БП от коротких замыканий и перегрузок. На входе БП собран световой сигнализатор изменения сетевого напряжения на светодиоде VD2 и световой сигнализатор о подаче напряжения на сторожевое устройство на лампе H1 Первый сигнализатор работает только в том случае, если напряжение переменного тока превысит значение 235...240 В, в этом случае светодиод начинает светиться в мигающем режиме. Лампа накаливания H1 работает постоянно, пока замкнуты контакты переключателя S1. Ее равномерное свечение свидетельствует о том, что напряжение сети находится в пределах номинальных значений и на выходных обмотках трансформатора действует расчетное напряжение. Первый сигнализатор начнет работать в мигающем режиме только в том случае, если напряжение питающей сети превысит номинальное значение. Основой этого сигнализатора является динистор VS1, который срабатывает в следующем порядке. После замыкания контактов переключателя S1 сетевое напряжение поступает на однополупериодный выпрямитель, собранный на полупроводниковом диоде VD1, выпрямляется и подается через резистор R1 на ДН. С движка переменного резистора R2 часть напряжения поступает на электролитический конденсатор С1, который начинает заряжаться. До тех пор, пока напряжение на этом конденсаторе не достигнет напряжения пробоя динистора, последний находится в закрытом состоянии. В момент достижения повышенного значения напряжения динистор пробивается и конденсатор С1 разряжается через него и последовательно соединенные с ним резистор R4 и светодиод VD2, который вспыхивает. Затем конденсатор опять заряжается, после чего процесс повторяется снова. Так происходит постоянно до тех пор, пока напряжение в сети не снизится до предельных оптимальных значений. Работает этот сигнализатор в независимом режиме. Блок питания подключается к БЭ электрическими соединителями Х2 и ХЗ. При этом соединитель Х2 подключается к клеммам 5 или 6, а ХЗ — к клемме 4 электронного блока. Здесь необходимо сделать предупреждение. БП, выполненный в металлическом корпусе, не должен иметь гальванической связи с системой предупредительной сигнализации, так как его корпус может иметь положительный потенциал. В БП применен унифицированный сетевой трансформатор питания серии «Габарит», который рассчитан на подключение к сети переменного тока напряжением 127 или 220 В частотой 50 Гц. Вместо покупного трансформатора может быть применен самодельный трансформатор, который изготавливается на броневом магнитопроводе типа Ш или ШЛ (ШЛМ). Особое внимание следует обратить на сопротивление изоляции между витками обмоток трансформатора и магнитопроводом. Чем выше сопротивление, тем больше электрическая прочность и тем надежнее эксплуатация такого трансформатора. В домашней мастерской это достигается довольно простым способом. При рядовой намотке каждый слой провода покрывается нитролаком и высушивается в течение 2 ч. Между слоями обмотки прокладывается слой конденсаторной бумаги, который также покрывается изоляционным лаком. Каждая обмотка трансформатора, в том числе и экранная, должна быть также разделена слоем изоляционного материала, но с большим коэффициентом магнитной проницаемости. Очень хорошие результаты можно получить, если после полного изготовления весь трансформатор залить в форму эпоксидной смолой. Перед этой операцией выводные клеммы должны быть облужены припоем марки ПОС-60. Сетевой понижающий трансформатор TI обеспечивает заданное выходное напряжение, поступающее на выпрямитель, полную гальваническую развязку входных цепей и сети переменного тока от вторичных электрических цепей схемы и достаточную электробезопасность при настройке и ремонте устройства предупредительной сигнализации. Трансформатор Т1 имеет одну катушку, установленную на центральном стержне магнитопровода с активной площадью поперечного сечения стали не менее 6 см2. Моточные данные сетевого понижающего трансформатора питания самодельной конструкции приведены в табл. 3.12. На выходных обмотках трансформатора действует переменное напряжение 12 В при номинальной нагрузке. Таблица 3.12. Моточные данные сетевого понижающего трансформатора питания T1, примененного в системе предупредительной сигнализации

Выпрямитель собран на четырех полупроводниковых диодах VD3—VD6 по однофазной двухполупериодной мостовой схеме, которая характеризуется высокими электрическими параметрами. На выходе выпрямителя действует постоянный ток с повышенной частотой пульсации. Выпрямитель имеет высокий кпд, удобен для электрического монтажа, не требует предохранительных прокладок при установке, защищает включенные в него полупроводниковые диоды от механических повреждений, на них действует пониженное обратное напряжение, и сама схема позволяет полнее использовать имеющуюся габаритную мощность сетевого трансформатора. Выпрямленное напряжение постоянного тока 12...15 В поступает на компенсационный стабилизатор напряжения, собранный на транзисторах VT1—VT3. В качестве РЭ применен мощный транзистор VT1. Ток ограничения определяется величиной сопротивления резистора R8. При сборке и монтаже стабилизатора необходимо выполнить условие, при котором суммарное напряжение стабилизации в цепях полупроводниковых стабилитронов было бы равно примерно 11...12 В. Здесь необходимо учитывать также, что при увеличении тока нагрузки напряжение на входе стабилизатора уменьшается: и тем больше, если меньше габаритная мощность трансформатора. При изготовлении БП и установке системы сигнализации на конкретном объекте используются следующие покупные комплектующие ЭРИ и ЭРЭ: транзисторы VT1 типа КТ803А, V'Т2 — КТ815В, VТ3-КT814B; выпрямительные диоды VD1 типа Д226Б, VD3-VD6—105А; стабилитроны VD7 типа Д815Д, VD8 — Д815Д, VD9 - Д814Д, VD10 — Д814Д, VD11 Д815Д; динистор VS1 типа КН102Д; конденсаторы С1 типа К73-11-1608-0,033 мкФ, С2 — К50-6-25В-4000 мкФ, СЗ — К.10-7В-25В-П33-100 нФ, С4 — К50-6-25В-6.8 мкФ; резисторы RI типа ВСа-0,5-47 кОм, R2 — СП4-2Ма-0,5Вт-100 кОм, R3 — ВСа-0,5-10 кОм, R4 — ВСа-0,25-10 Ом, R5 — ВСа-0,25-110 Ом, R6 — ВСа-0,5-680 Ом, R7 — ВСа-0,5 330 Ом, R8 — ВСа-0,5-2,7 кОм, R9 — ВСа-0,25-2,7 кОм, R 10 — СП4-2Ма-1Вт-1 кОм; электрические соединители X1 типа <<вилка», Х2, ХЗ — КМЗ-1; светодиод VD2 типа АЛ107Б; предохранители плавкие F1, F2 типа ПМ 1-0,5 A, F3 — ПМ 1-0,25 А; переключатель двухполюсный S1 типа П2Т-1-1; сигнальная лампа H1 типа МН- 6.3-0,22 A. Система предупредительной сигнализации дает возможность подключить к ней дополнительно индикаторную лампу, работающую постоянно в мигающем режиме, аккумулятор автомобильного типа и звуковую сирену типа С205-6. Схема подключения этих устройств приведена на рис. 3.12. При монтаже дополнительных устройств применены следующие комплектующие ЭРЭ: транзисторы VT1 типа КТ315Б, VT2 — КТ819А; электромагнитное реле К7 типа РЭН-34 (паспорт ХП4.500.030-01); сирена ВА1 типа С205-6; аккумуляторная батарея GB1 с напряжением постоянного тока 12 В. В качестве датчиков, устанавливаемых на дверях, окнах, капотах, воротах и т. д., применяются малогабаритные переключатели типа КМ1-1, выключатели типа МТ-1, переключатели типа П2К. Для монтажа используется провод марки МГШВ с площадью поперечного сечения по меди от 0,2 до 0,4 мм2. Схемы подключения датчиков и дополнительных устройств приведены на рис. 3.10 и 3.12. Необходимо отметить, что к контактам 1 и 5 или 1 и 6 подключается датчик, устанавливаемый на входных дверях, так как система обеспечивает при этом задержку на выдачу звукового сигнала на 10 с. Этого времени хватает на то, чтобы отключить систему от питания при входе в помещение или охраняемый объект выключателем S1, скрытно установленным в укромном месте, что позволяет избежать подачи сигнала тревоги. К контактам 7 или 9, 5 или 6

Рис. 3.12. Схема подключения звуковой сирены к электронному блоку системы предупредительной сигнализации. подключаются датчики, устанавливаемые на окнах, форточках, внутренних дверях и других открывающихся объектах, когда необходимо подать сигнал тревоги немедленно. К контактам 10 и 5 или 10 и 6 подключаются проводники шлейфа, уложенного по периметру охраняемого помещения или территории. Проводники шлейфа могут быть наклеены на стекла окон. Шлейф выполняется из тонкого провода, металлической фольги или комбинированного токопроводящего материала. Обрыв проводников шлейфа приводит к мгновенному срабатыванию системы. При указанном включении шлейфа бывают случаи ложного срабатывания. Для предотвращения ложных срабатываний тогда, когда не применяется в качестве датчика шлейф, необходимо установить перемычки, замыкающие все три выходных контакта 5, 6 и 10 между собой. К контактам 13 и 14 подключается акустическое устройство, входящее в комплект поставки системы. Как правило, на охраняемом объекте устанавливается один датчик на входной двери Д3 (см. рис. 3.10) и могут быть установлены параллельно друг другу датчики Д1, Д2 в количестве до 24 шт. При подключении датчика-шлейфа Д4 между контактами 6 и 10 не должно быть металлической перемычки. Установка датчиков в автомобиле и подключение системы предупредительной сигнализации типа «Сирена» к аккумулятору изложены в руководстве по эксплуатации. Правильно собранная охранная сигнальная система в дополнительной наладке и регулировке не нуждается. Однако при сборке и монтаже элементов БП необходимо: проверить выходное напряжение на вторичных обмотках сетевого трансформатора, поступающее на выпрямитель в режиме холостого хода; оно должно быть равно 12...13 В; проверить вольтметром выпрямленное напряжение постоянного тока в контрольных точках А и Б как в режиме ожидания, так и под нагрузкой при подаче звукового и светового сигналов; проверить выходное стабилизированное напряжение постоянного тока на электрических соединителях Х2 и ХЗ (см. рис. 3.9), которое должно быть равно 12 В под нагрузкой и до 14 В в режиме холостого хода. В блоках системы можно применить другие комплектующие ЭРЭ, аналогичные по своим техническим характеристикам использованным. Так конденсаторы типа К50-3 можно заменить на конденсаторы типов К50-6, К50-12, К50-16, К50-20; резисторы типа ВСа — на ВС, МТ, МЛТ, ОМЛТ, С1-4; транзисторы типа КТ803А — на КТ819Б—КТ819Г; диод Д226Д — на КД102Б, Д237А, диоды типа Д105А — на Д226, Д237Б, КД105Б; могут быть применены также переключатели типа П2К. Основные электрические параметры и технические характеристики системы предупредительной сигнализации типа «Сирена» Номинальное напряжение питающей сети переменного тока, В ..................... 220 Номинальное напряжение автономного источника питания, В ......................... 12 Номинальная частота питающей сети переменного тока, Гц ................... 50 Коэффициент нелинейных искажений питающей сети переменного тока, %, не более ............. 12 Пределы изменения напряжения питающей сети переменного тока, при которых сохраняется устойчивая работа системы, В ............. 187...242 Пределы изменения напряжения автономного источника питания, В ................... 9...14 Пределы изменения частоты питающей сети переменного тока, Гц ................... 49...51 Максимальный ток нагрузки при питании от автономного источника постоянного тока, мА . . . 500 Амплитуда пульсации выпрямленного напряжения, В, не более ............................ 0,3 Коэффициент стабилизации напряжения постоянного тока автономного источника электропитания, не менее ............................ 300 Ток, потребляемый системой предупредительной сигнализации в режиме холостого хода, мА, не более ............................ 5 Уровень звукового давления сигнала тревоги на расстоянии 1 м от источника. дБ . ....... 100 Koличество устанавливаемых на охраняемых на объекте датчиков,шт ............... ....... 24 Длина шлейфа ,не менее ................. 100 Cопротивление шлейфа, кОм, не более ......... 5 Время срабатывания устройства при обрыве шлейфа, мс, не более .................... 0,1 Время срабатывания устройства при размыкании контактов датчиков, с, не менее ............. 2 Длительность звучания сигнала тревоги после срабатывания системы, с, не менее ...... 500 Диаметр центральной жилы монтажного провода в изоляции, соединяющего датчики с БЭ устройства, мм, не менее ................. 0,2 Срок службы, ч, не менее .................. 5000 Срок гарантии, мес ...................... 24 Вероятность безотказной работы системы при риске заказчика в=0,92, не менее ................ 0,95 Сопротивление изоляции токопроводящих частей системы, МОм, не менее ................. 5 Условия эксплуатации: температура окружающей среды, °С ........ —40...+45 относительная влажность воздуха при температуре 25 °С, %, не более ....... 85±3 атмосферное давление воздуха, мм рт. ст. ..... 200...900

Рис. 3. 11. Принципиальная схема блока питания сторожевого устройства.
Универсальное
ЭЛЕКТРОННОЕ СТОРОЖЕВОЕ УСТРОЙСТВО СИСТЕМЫ «СИРИУС» Универсальное сторожевое устройство состоит из сигнального устройства, БП с защитой, шифратора, дешифратора и ИМ. Устройство разработано для охраны помещений от пожара и несанкционированного открывания дверей, но использовать его целесообразно вместе с другими сторожевыми устройствами, которые имеют в своем составе звуковую и световую сигнализацию. Электронное сторожевое устройство, собранное на ППП и трех ИМС, предназначено для установки в жилых домах и в хозяйственных помещениях для запирания дверей и отключения электропитания при повышении температуры окружающей среды выше установленной величины. Сторожевое устройство выполняет функции охраны без какой-либо сигнализации, является электронным прибором, в котором невозможно прослушать ход и порядок набора шифра и который внешне не реагирует на правильно или неправильно набранные промежуточные цифры шифра, а срабатывает исключительно после всего правильно набранного шифра. Важной особенностью данного устройства является то, что при наборе неправильной цифры время его срабатывания на открывание дверей постоянно увеличивается и даже правильно набранный шифр не дает команду на ИМ. Сторожевое устройство может быть с успехом использовано как в городе, так и в сельской местности. Оно рассчитано на эксплуатацию в различных климатических районах страны, в условиях М, УХЛ и ХЛ. Устойчивую работу при температуре окружающей среды от —20 до 40 °С и относительной влажности до 90% при температуре 22 °С можно гарантировать, если для сборки и монтажа применены заведомо качественные комплектующие ЭРИ и ЭРЭ и правильно выполнены основные технологические операции сборки и монтажа. Устройство может найти применение для охраны стационарных объектов на садово-огородных и приусадебных участках: домов, гаражей, хозблоков и т. д. Работает устройство от сети переменного тока напряжением 220 В частотой 50 Гц в постоянном режиме включения, о чем свидетельствует свечение неоновой лампы H1. Индикаторный светодиод вспыхивает только при правильно набранной девятой цифре шифра, набор которого осуществляется двумя рядом расположенными кнопочными переключателями, не имеющими фиксированного положения при замыкании контактов. Принципиальная электрическая схема универсального сторожевого устройства приведена на рис. 3. 13. В полной зависимости от примененного в устройстве ИМ и напряжения его питания, которое определяет конструктивное исполнение, находится инженерное решение и техническое исполнение механической части замка, поэтому в схему могут быть внесены непринципиальные изменения. Так, если ИМ работает от источника постоянного тока, то из схемы исключаются входные и защитные цепи, и устройство может быть выполнено более компактным, но с несколько меньшими функциональными возможностями. Применение ИМ, работающего от сети переменного тока напряжением 220 В, делает сторожевое устройство более универсальным, в котором можно применять большое количество промышленных изделий: электромагнитов, соленоидов, электромагнитных реле и т. д. Электронное сторожевое устройство отличается oт других устройств подобного назначения также тем, что оно работает непосредственно от сети переменного тока и не имеет в своем составе понижающего сетевого трансформатора питания, и, следовательно, схема сторожевого устройства не имеет трансформаторной гальванической развязки во входных цепях. Однако для гальванической развязки первичных цепей и электрической цепи защиты от схемы счетно-решающего устройства применен оптрон DU1, который одновременно служит устройством, повышающим электробезопасность всего РЭУ. Как следует из схемы, сторожевое устройство включает в свой состав входные цепи питания, противопожарное охранное устройство, выпрямитель постоянного тока, емкостный фильтр, ПСН, счетно-решающее устройство, ИМ и выходные цепи. Подключение электронного сторожевого устройства к сети переменного тока происходит с помощью стандартных электрического соединителя X1 типа «вилка» и штепсельной розетки. Предохранители F1 и F2 защищают входные цепи от коротких замыканий и перегрузок, они рассчитаны на ток максимальной перегрузки 1 А. Включение устройства в эксплуатацию осуществляется с помощью кнопочного или перекидного однополюсного переключателя S1. Одним из основных блоков электронного устройства является устройство защиты от повышения температуры как окружающей среды в охраняемом помещении, так и от перегрева элементов электронной схемы, находящихся постоянно под напряжением высокого переменного тока. От этого зависит выбор места установки термодатчика. В данном случае при повышении температуры окружающей среды и температуры, действующей на термодатчик, предусмотрено отключение сторожевого устройства от сети переменного тока. Устройство защиты применяется в многообразных вариантах во многих конструктивных исполнениях, в силу своей простоты не имеет принципиальной новизны, но достаточно эффективно работает с разными типами датчиков и в различных условиях эксплуатации. В качестве главного элемента устройства защиты от пожара в данном случае использован маломощный транзистор VТ1, который является очень чувствительным датчиком температуры. Работает термодатчик по принципу увеличения обратного тока эмиттера при повышении температуры окружающей среды. Датчиками температуры могут служить полупроводниковые диоды и термосопротивления. В рассматриваемом сторожевом устройстве в качестве термодатчика выбран транзистор типа П416, устойчивая работа которого обеспечивается при температуре от —25 до 125 °С. Транзистор устанавливается снаружи корпуса сторожевого устройства выводами внутрь корпуса и на дюралюминиевой пластине, которая имеет размеры не менее 45х45 мм и толщину до 3 мм. Однако может быть применена и другая конструкция установки и крепления этого транзистора, но во всех случаях термодатчик должен устанавливаться в наиболее пожароопасном месте, а корпус транзистора должен быть всегда открыт. Изменение тока транзистора VT1 контролируется электронной схемой защиты, в которой предусмотрен разрыв цепи питания сторожевого устройства от сети переменного тока при достижении установленного порогового значения тока транзисторного датчика. Напряжение переменного тока после замыкания контактов переключателя S1 поступает через цепочку гасящего конденсатора С1 на выпрямитель, собранный на полупроводниковых диодах VD1 и VD2 и далее на сдвоенный стабилизатор напряжения параметрического типа, выполненный на стабилитронах VD4 и VD3, резисторе R1 и конденсаторе С2. Выбранный метод электропитания защитного устройства обеспечивает его устойчивую и надежную работу при минимальном количестве использованных элементов. Подстроечный резистор R3 служит для установления температурного режима срабатывания защиты, который может изменяться в очень широких пределах. Работает система охраны следующим образом. В тот момент, когда температура окружающей среды и термодатчика достигнет установленного максимума, ток транзистора будет равен пороговому значению. Этот ток при ведет к открыванию транзистора VT2, находящегося в инверсном включении, и через диод VD5 он откроет тиристор VS1. А это в свою очередь приведет к тому, что обе линии питающей сети переменного тока будут замкнуты между собой через цепочку: предохранитель F2, гасящий десятиваттный резистор R6 сопротивлением 100м и открытый тиристор VS1. Естественно, в этом случае предохранитель F2 мгновенно перегорает и отключает всю систему от сети переменного тока. Заметим, что термодатчик включен в цепь базы управляющего транзистора VT2, а в переход база — эмиттер включен резистор R4, позволяющий регулировать интервал температуры срабатывания устройства. При включении электропитания и подачи напряжения на элементы схемы загорается индикаторная неоновая лампа H1. Независимо от работы защитного устройства после включения электропитания начинает действовать счетно-решающий блок. Он выполняет одну из функций сторожевого устройства и собран на транзисторах, оптроне, трех ИМС и других ППП. Сначала переменный ток питающей сети поступает на выпрямитель, собранный на четырех диодах по однофазной двухполупериодной мостовой схеме VD6—VD9, а затем сглаживается параметрическим стабилизатором, выполненным на стабилитроне VD10, последовательно с которым включены резисторы R7 и R8. Емкостный фильтр, сглаживающий пульсации постоянного тока, собран на электролитическом конденсаторе СЗ. На выходе стабилизатора действует постоянное стабилизированное напряжение 9 В. Принцип действия счетно-решающего устройства состоит в следующем. Сначала, в подготовительный период, устанавливается произвольный шифр, состоящий из 9 знаков, расположенных последовательно в произвольном порядке и введенных в память счетно-решающего устройства. На заключительном этапе на дешифраторе, состоящем из двух переключателей S2 и S3, последовательно набираются эти 9 знаков, расположенных в том же порядке. Если весь набор произведен правильно, то после набора последнего знака дается команда на срабатывание ИМ, работающего на постоянном токе. После последнего правильно набранного знака срабатывает тиристор VS1, управляемый оптроном DU1. В составе счетно-решающего устройства можно выделить в качестве основных самостоятельных функциональных узлов такие, как счетчик-дешифратор, собранный на ИМС DA1; триггеры на ИМС DA2 (выводы 1, 3,4, 5 и 6), ИМС DA3 (выводы 3, 4, 5, 6), ИМС DA3 (выводы 1,2, 8, 9); инвертор; ключевой транзистор VT3; узел задержки времени срабатывания при наборе неправильного знака шифра; узел кодирования и расшифровки кода на двух переключателях S2 и S3 с переключающими группами контактов, не фиксируемые в нажатом положении. девятиразрядный узел кодирования комбинаций цифр. В качестве пояснения к описанию работы системы элементы принципиальной схемы имеют следующие дополнительные обозначения: часть микросхемы DA1 с выводами 3, 4, 5 и б является триггером DAI.1; микросхема DA3 выполняет функцию счетчика-дешифратора; часть микросхемы DA2 с выводами 1, 3—6 является вторым триггером; VT1 — ключевой транзистор; электрическая цепь, состоящая из С1, R5, R6, VD1 и части микросхемы DA1 (DA1.3), является узлом задержки времени. Набор первоначального шифра сторожевого устройства производится на шифровальной плате, имеющей два ряда контактов, расположенных параллельно друг другу. Один ряд контактов соединен с соответствующими выходами счетчика-дешифратора, а второй ряд — друг с другом и с дешифратором. Конструктивно этот узел устройства целесообразно разместить на лицевой плате, а в качестве контактов использовать малогабаритные приборные зажимы, рассчитанные на одно соединение, например типа КМЗ-1. Это дает возможность устанавливать любой код в любое время без перепайки контактных групп. На принципиальной схеме (рис. 3.13) контакты платы кодирования условно обозначены цифрами от 1 до 9 и имеют вид А1.1, А1.2...А1.9 и Б1, Б2...Б9. Для получения нужного кода необходимо установить перемычки между параллельно расположенными контактами отрезками монтажного провода в изоляции, имеющей высокое омическое сопротивление. Можно соединять между собой только контакты А1.1 с B1.1; A1.2 с B1.2; A1.3 с B1.3; A1.4 с B1.4; А1.5 c В1.5; В1.6 с А1.6; А1.7 с В1.7; А1.8 с B1.8; A1.9 с В1.9. При этом замкнутые между собой перемычки можно обозначить любой одной цифрой или буквой или математическим знаком. Если замкнуты все имеющиеся 18 контактов параллельно между собой, то будет составлен, например, код, состоящий из одних и тех же цифр, букв или знаков (1, 1, 1, 1, 1, 1, 1, 1, 1 или А, А, А, А, А, А, А, А, А или +, +, +, +, +, +, +, +, +) Для упрощения схемы шифрования рекомендуется принять за обозначения незамкнутых контактов цифру 1, а замкнутых — цифру 2. Тогда показанный на принципиальной схеме шифр будет иметь следующий вид: 1, 2, 2, 1, 2, 1, 2, 2, 2. Для того чтобы набрать этот номер для открывания замка, в устройстве имеются две кнопки S2 и S3. Кнопка S2 при замыкании ее контактов дает команду, соответствующую замкнутым контактам шифровального поля, а конца S3 при замыкании ее контактов — незамкнутым. В этом случае целесообразно на лицевой плате у кнопки S2 выгравировать цифру 2, а у кнопки переключателя S3 — цифру 1. Для набора установленного шифра необходимо последовательно нажать кнопки S2 и S3 в следующем порядке: S3, S2, S2, S3, S2, S3, S2, S2, S2. В этом случае дешифрованное девятое состояние счетчика послужит сигналом включения ИМ. Необходимо запомнить, что наличие перемычки соответствует цифре 2, а ее отсутствие — цифре 1. При длительной эксплуатации охранного устройства могут возникнуть случаи сбоя при наборе знака, например двойное нажатие от дребезга. Чтобы этого избежать, в схему включен узел защиты, собранный на двух триггерах ИМС ДАЗ (выводы 3—6 и 1, 2, 8, 9), который срабатывает от первого замыкания любых контактов переключателей S2 и S3 и абсолютно не реагирует на остальные замыкания от дребезга. Основным узлом устройства остается счетчик-дешифратор, собранный на ИМС DA1 и ведущий счет импульсов вводимого шифра от переключателей S2, S3. Сдвоенный триггер, выполненный на ИМС DA2, обеспечивает защиту счетчика от неправильного набора даже одного знака шифра. Если при наборе произошел сбой и была нажата не та кнопка S2 или S3, то сдвоенный триггер не позволяет дальнейший счет. Кроме этого, в сторожевом устройстве собран узел второй самозащиты при неправильном наборе знака шифра, он обеспечивает задержку времени, по истечении которой можно выполнить повторную попытку набора шифра. Время задержки определяется типом диода VD3, значениями сопротивлений резисторов R19 и R20, значением емкости конденсатора С5 и инвертором ИМС DA3. Величину задержки времени можно регулировать в широких пределах — от 2 до 20 с. Это устройство практически запрещает набирать следующий знак до истечения времени задержки. Если набор в это время все же будет выполнен, и даже правильно, результат будет отрицательным, счетчик импульсов не пропустит и ИМ ¦не сработает. Импульс (сигнал), посланный любой кнопкой S2 или S3, переключает узел дребезга на передачу сигнала на вход датчика счетчика-дешифратора DA1. Если набор знака осуществлен правильно, то на прямом выходе триггера ИМС DA2 (вывод 1) действует низкий уровень логического нуля, разрешающий работу счетчика ИМС DA1 до полного набора шифра. Если один из набираемых знаков шифра не совпал с установленным на шифровальной плате в .любом разряде счетчика, то на выходе триггера ИМС DA2 (выводы 1, 3—6) появляется высокий уровень логической единицы, который запрещает по существу дальнейший счет. Эта защита будет работать до тех пор, пока устройство не вернется в исходное состояние. Однако, если в это время продолжать нажимать на кнопки S2 или S3, то каждое нажатие будет увеличивать время задержки работы счетчика на величину, которая определяется времязадающей цепочкой R20, С5. После прекращения замыкания контактов переключателей S2 или S3 и по прошествии полученной задержки времени на выходе инвертора ИМС DA3 (выводы 10—13} появляется высокий уровень логической единицы, переключающий триггер ИМС DA2 (выводы 1, 3—6) и счетчик ИМС DA1 в состояние логического нуля, то есть в начальное положение. Двойная самозащита сторожевого устройства (большое количество возможных сочетаний кодовых знаков в девятиразрядном шифре, невозможность включения ИМ при неправильном наборе и задержка времени срабатывания сторожевого устройства) при попытках подобрать шифр простым перебором знаков обеспечивает ему высокую надежность в работе и отвечает требованиям техники безопасности и охраны имущества. Если все знаки установленного шифра набраны правильно, то на последнем выходе счетчика ИМС DA1 (вывод 11) появляется высокий уровень логической единицы, который открывает транзистор VT3, что приводит к включению оптрона DU1, а вслед за ним тиристора VS2, включающего электропитание ИМ. В качестве исполнительного устройства в данном случае рекомендуется использовать электромагнит переменного тока промышленного или самодельного изготовления. Следует заметить, что после правильного набора всех знаков шифра дверь можно открывать только после характерного щелчка механического замка. По истечении времени задержки, определенного электрической цепочкой R.20, C5, сторожевое устройство возвратится в исходное состояние. При изготовлении электронного сторожевого устройства использованы следующие комплектующие ЭРИ и ЭРЭ: транзисторы VT1 типа П416, VT2 — КТ315Б, VT3 — КТ315Г; оптрон DU1 типа АОУ103Б; выпрямительные диоды VD1 типа Д226Б, VD2 — Д226Б, VD5 — Д226Б, VD6 -VD9 типа КД202Р, VD11 — КД105Б, VD13 -VD21 - КД552A,VD22 — КД522А; стабилитроны VD3 типа Д814Д, VD4 - Д814А, VD10 — Д814В; конденсаторы С1 типа К73-17-630В-1 мкФ (два параллельно включенных конденсатора по 0,47 мкФ), С2 — К50-6-25В-100 мкФ, СЗ — К50-6-16В-100 мкФ, С4 — К42У-2-160В-0.1 мкФ, C5 — К50-6-25В-1.5 мкФ; резисторы R1 типа МЛТ-0,25-100 Ом, R2 — МЛТ-0,25-27 кОм, R3 — СПЗ-4Ма-0,25Вт-47 кОм, R4 — МЛТ-0,25-62 кОм, R5 — МЛТ-2-330 кОм, R6 — С5-35В-10Вт-10 Ом (ПЭВ-10Вт), R7 — МЛТ-2-20 кОм, R8 — МЛТ-2-20 кОм, R9 — МЛТ-0,5-2,4 кОм, R10 — МЛТ-0,25-2,2 кОм, R11 — МЛТ-0,25-470 Ом, R12 — МЛТ-0,125-470 Ом, R13 — МЛТ-0,125-100 кОм, R14 — МЛТ-0,25-10 кОм, R15 — МЛТ-0,25-27 кОм, R16 — МЛТ-0,25-1 кОм, R17 — МЛТ-0,25-27 кОм, R18—МЛТ-0,5-82 кОм, R19 — МЛТ-0,125-27 кОм, R20 — МЛТ-0,125-4,7 кОм; электрические соединители X1 типа «вилка», А1.1—А1.9 и В1—В9 типа КМЗ-1 (разъемные зажимные контакты на одно соединение любого типа); предохранители F1, F2 типа ПМ1-0,25А, F3, F4 — ПМ1-0.15 А плавкие; ИМС DA1 типа К176ИЕ8, DA2 — К176ТМ2, D3 — К176ЛА7; тиристоры VS1 типа КУ202К, VS2— КУ202Н; индикаторная лампа H1 типа ТН-02-2; светодиод VD12 типа АЛ307А; электрические соединители X1 типа «вилка», А1, В1 — КМЗ-1 приборные однополюсные; переключатели S1 типа П2К или П1Т-1-1, S2, S3 — КМ1-1. При изготовлении сторожевого устройства можно применить другие ЭРИ и ЭРЭ, предварительно проверенные на соответствие требованиям ТУ и КД. Резисторы типа МЛТ можно заменить на резисторы типов ОМЛТ, МТ, С1-4, УЛИ, БЛП, С2-8, ВСа; конденсаторы типа К73-17 — на К10У-5, К73-15, К78-2, конденсаторы типа К50-6 — на К50-3, К50-12, К50-16, К50-20, можно применить конденсаторы типов К53-4А, К42У-2, МБМ, МБГ; электромагнит постоянного тока Y1 типа ЭМ2-220-1 можно заменить на самодельный электромагнит, переделанный с промышленного типа МИС1100Е; транзистор типа П416 — на ГТ308Б, транзистор типа КТ315Б — на КТ312А, КТ312Б; выпрямительные диоды типа Д226Б — на любые кремниеные диоды с допустимым обратным напряжением, не менее 100...500 В и прямым током не менее 200 мА; ИМС типа К176ИЕ8 можно заменить двумя ИМС типов К176ИЕ2 и К176ИД1. Сторожевое устройство собрано в прямоугольном пластмассовом корпусе. Все элементы устройства размещены на печатной плате, изготовленной из одностороннего фольгированного стеклотекстолита толщиной не менее 1,5 мм. Проводники печатной платы могут быть выполнены либо традиционным методом травления, либо их вырезают специальным резаком. Габаритные размеры корпуса устройства не превышают 120Х95Х45 мм. На боковых поверхностях и крышке корпуса размещаются элементы управления, кнопки дешифратора, индикаторные лампы и шифровальное поле в виде двух планок с КМЗ-1. На крышке и днище корпуса необходимо предусмотреть вентиляционные отверстия, которые располагаются над тепловыделяющими элементами. После изготовления корпус сторожевого устройства необходимо покрыть нитрокраской, цвет которой должен соответствовать интерьеру помещения, так как устройство устанавливается, как правило, рядом с входной дверью. Монтаж, сборка и особенно подключение и регулировка сторожевого устройства должны осуществляться при обязательном соблюдении правил электробезопасности, так как большинство электрических цепей устройства находятся под высоким напряжением переменного тока питающей сети 220 В, которое опасно для жизни. Это обстоятельство необходимо учитывать при установке сторожевого устройства на место и при ремонте. В схеме отсутствует сетевой понижающий трансформатор питания, а гальваническая развязка осуществляется только оптроном DU1 по низковольтным цепям. В дополнение к сказанному об установке термодатчика следует заметить, что выбор места его крепления зависит не только от формы охраняемого объекта, но и от конструкции приспособления, к которому крепится транзистор VT1. Можно установить термодатчик в герметичной полиэтиленовой упаковке, что позволит произвести регулировку порога срабатывания охранного устройства, погружая его в горячую воду определенной температуры. Важным конструктивным элементом системы является ИМ и в данном частном случае стопорное устройство механического замка. Эта система должна позволять хозяину дома открывать охраняемое помещение в случае, когда стопор освобождает механизм замка под воздействием счетно-решающего устройства, в случае, когда есть и когда нет электропитания от сети переменного тока. Такие конструкции не являются новинкой, широко известны и применяются в разных вариантах в изделиях домашних мастеров. При монтаже комплектующих элементов, и особенно ИМС, ППП, транзисторов, необходимо строго соблюдать правила сборки, технологические приемы и операции, которые обеспечат надежные контактные соединения с минимальными переходными сопротивлениями и качественную эксплуатацию электронного сторожевого устройства. Пайку всех элементов следует осуществлять припоем марки ПОС-40 или ПОС-60 только низковольтным паяльником мощностью не более 25 В при ограниченном времени нагрева контактов, которое не должно превышать 2 с. И обязательно при пайке каждого вывода ППП или ИМС в качестве теплоотвода надо использовать металлический пинцет. Весь наружный монтаж электрических соединителей производите кабелем, а не монтажным проводом. Кабель должен иметь двойную изоляцию, а ее сопротивление постоянному току должно быть не менее 200 МОм. Печатную плату и мощные транзисторы рекомендуется установить на дюралюминиевом шасси. Можно в качестве шифра в сторожевом устройстве принять обычно используемый во всех кодовых замках цифровой код от 1 до 9. Тогда несколько усложняется процесс расшифровки, так как изменить номера переключателей S2 и S3 на новые не представляется возможным из-за того, что они не отвечают на вопрос «да — нет». Регулировка и настройка сторожевого устройства не требует сложных ИП. В данном случае достаточно иметь простой авометр с автономным питанием. Налаживание устройства состоит в подборе сопротивления резисторов и измерении действующих напряжений в контрольных точках и на выходе выпрямительного устройства. Необходимо следить за правильностью установки постоянного напряжения 9 В. Защитное устройство требует подбора сопротивления резистора R4, и, как было указано ранее, необходимо задать температурные пределы срабатывания защиты. Устройство должно срабатывать при среднем положении движка резистора R3, так как при заданной температуре должен перегорать предохранитель F2. Порядок данной регулировки следующий. 1. Сначала термодатчик (транзистор VT1) герметически запаивают в полиэтиленовую пленку так, чтобы можно было погружать его в горячую воду, имеющую определенную температуру. 2. Затем обычным термометром измеряют температуру окружающего воздуха в охраняемом помещении. 3. Плавкий предохранитель F2 заменяют лампой накаливания мощностью 150 Вт, рассчитанной на подключение к промышленной сети. 4. Термодатчик помещают в горячую воду с температурой на 5... 15 °С выше той, при которой должна сработать защита, например с температурой 85 °С. 5. Резисторами R3 и R4 через 10 мин после нагревания термодатчика устанавливают порог срабатывания защитного устройства, который определяется моментом загорания лампы накаливания 150 Вт. 6. После этого лампа отключается и вместо нее вновь ставится предохранитель F2. На следующем этапе регулировки подбираются сопротивления резисторов, включенных в цепь дешифратора R16—R18 (27, 27 и 82 кОм). Сопротивления этих резисторов можно менять в широких пределах.. Если кнопки управления дешифратором S2 и S3 расположены на значительном расстоянии от электронного блока, то рекомендуется монтажные соединения выполнять экранированным проводом. Основные электрические параметры и технические характеристики универсального электронного сторожевого устройства системы «Сириус» Номинальное напряжение питающей сети переменного тока, В..................... 220 Номинальная частота питающей сети переменного тока, Гц.................... 50 Пределы изменения напряжения питающей сети, при которых сохраняется работоспособность устройства, В......................... 180... 235 Пределы изменения частоты питающей сети переменного тока, Гц................... 49, 5... 50, 5 Коэффициент нелинейных искажений питающей сети переменного тока, %, не более............. 12 Номинальное напряжение питания автономного источника постоянного тока, В............. 9 Пределы изменения напряжения постоянного тока автономного источника, В................ 8... 12 Коэффициент стабилизации выпрямленного напряжения постоянного тока, не менее...... 80 Амплитуда пульсации выпрямленного напряжения постоянного тока, мВ, не более............ 8 Пределы изменения температуры окружающей среды, при которых срабатывает защитное устройство, °С................. 50... 125 Количество охраняемых объектов при использовании шифр-замка, шт...................... 1 Количество объектов, охраняемых температурными датчиками, шт....................... 1... 15 Количество элементов типа 373, входящих в автономный источник электропитания, шт.... 6 Вероятность подбора шифра сторожевого устройства при незнании кода, не более.............. 0, 1^-4 Количество возможных комбинаций при установлении шифра, шт .............. Зх105 Количество разрядов кодовой комбинации, шт . . . . 9 Вероятность безотказной работы устройства при риске заказчика в=0,95, не менее ....... 0,98 Срок службы, ч, не менее ................. 5000 Включение датчиков температуры ............ параллельное Сопротивление шлейфа, кОм, не более ......... 5 Задержка времени срабатывания счетчика после неправильного набора очередного шифра, с ........................... 1...20 Ток, потребляемый устройством в режиме холостого хода, мА, не более .............. 6 Мощность, потребляемая устройством при работе счетчика и при срабатывании ИМ, Вт, не более ........................... 50 Мощность электромагнита, Вт, не более ........ 30 Сопротивление изоляции токоведущих частей устройства, МОм, не менее ............... 10 Помехозащищенность устройства при воздействии внешнего электромагнитного поля, дБ, не менее ........................... 100 Условия эксплуатации: температура окружающей среды, °С ....... —20...+40 относительная влажность воздуха при температуре 22 °С, %, не более ................... 90±3 атмосферное давление воздуха, мм рт. ст. ..... 200...900
Рис. 3.13. Принципиальная схема универсального электронного сторожевого устройства системы «Сириус».